Prevent RO Membrane Damage During Cleaning
Reverse osmosis membranes operating at pressures of 55-80 bar accumulate mineral scaling, biological fouling, and organic deposits that can reduce permeability by up to 30% within operational cycles. During cleaning interventions, these same membranes become vulnerable to chemical degradation and mechanical stress that can compromise their selective barrier properties.
The fundamental challenge lies in removing accumulated foulants while preserving the delicate polymer chemistry and structural integrity of the membrane surface.
This page brings together solutions from recent research—including temperature-adaptive cleaning protocols, two-phase mechanical oscillation systems, and permeate-based flushing techniques. These and other approaches focus on maintaining membrane performance while minimizing cleaning-induced damage across industrial water treatment applications.
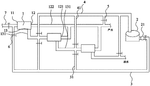
1. Reverse Osmosis System with Intermittent Flush Mechanism and Divided Purification Chamber
GUANGZHOU YANQI ENVIRONMENTAL PROTECTION TECH CO LTD, GUANGZHOU YANQI ENVIRONMENTAL PROTECTION TECHNOLOGY CO LTD, 2024
Intermittent flush reverse osmosis water purification system to clean the membranes without replacing them, extending membrane life and reducing system maintenance. The system has a purification chamber with a membrane, divided into first and second chambers. A valve isolates the chambers. A flushing device can inject water to clean the membrane. A controller opens the isolation valve and flushing device periodically to flush the membrane, then closes the valve and isolates the membrane for normal filtration. This removes contaminants from the membrane without replacement.
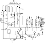
2. Reverse Osmosis Membrane Cleaning Device with Integrated Diagnostic and Automated Dosing Units
GUONENG LANGXINMING NANJING ENVIRONMENTAL PROTECTION TECH CO LTD, GUONENG LANGXINMING NANJING ENVIRONMENTAL PROTECTION TECHNOLOGY CO LTD, 2024
Reverse osmosis membrane cleaning device and method for online cleaning of RO membranes to improve performance and prolong membrane life. The device has a cleaning unit, production unit, dosing unit, bypass monitoring unit, and control unit. The method involves diagnosing membrane fouling based on factors like water quality changes, then triggering cleaning modes tailored to the fouling type. Cleaning mode 1 is for inorganic fouling with calcium, magnesium, carbonate, and chloride. Cleaning mode 2 is for fouling with sulfate, fluoride, and organic compounds. The cleaning solutions contain acids, alkali, salts, and biocides. The device automatically dispenses the optimized cleaning solutions based on the diagnosis.
3. Sequential Cleaning Method for Reverse Osmosis Membranes with Contamination-Specific Alkaline and Acid Treatments
HUNAN ZHEXIANG NEW MATERIAL TECH CO LTD, HUNAN ZHEXIANG NEW MATERIAL TECHNOLOGY CO LTD, 2024
Cleaning method for desalinated reverse osmosis membranes in water treatment systems to maintain membrane performance and prevent fouling. The cleaning involves specific steps based on the type of contamination. For organic fouling, alkaline cleaning is followed by acid cleaning. For inorganic scale fouling, acid cleaning is followed by alkaline cleaning. The cleaning steps include soaking the membranes in cleaning solutions, rinsing with water, and using high quality water without residual chlorine.
4. Multi-Stage Reverse Osmosis System with Front Filtration Stage for Fouling Management
GREENTECH ENV CO LTD, GREENTECH ENVIRONMENTAL CO LTD, 2024
A highly efficient anti-pollution reverse osmosis membrane filtration system that extends the life of membranes in multi-stage RO systems by adding a front filtration stage. The system has pretreatment, front filtration, first-stage RO, second-stage RO, and cleaning. Raw water is pretreated, then filtered in front, then passes through the RO stages. This separates membrane fouling to the front stage, reducing fouling in downstream RO stages. If front stage fouling is bad, cleaning just there instead of all RO stages.
5. Whole-House Water Filtration System with Dual-Series Membrane Modules and Alternating Backwash Mechanism
TAIZHOU LIOU ENVIRONMENTAL PROT NEW MATERIAL CO LTD, TAIZHOU LIOU ENVIRONMENTAL PROTECTION NEW MATERIAL CO LTD, ZHEJIANG LEO WATER TECH CO LTD, 2023
A whole-house water filtration system with backwashing capability that allows cleaning of the membranes to improve water purification efficiency and membrane lifespan. The system has two membrane modules connected in series, a pump, and separate pipelines for water production and backwashing. By switching valves, the system can backwash one membrane module while the other continues producing filtered water, then reverse the backwash to clean the second module. This removes impurities attached to the membranes.
6. Sequential Membrane Cleaning Method with Stage Isolation and Multi-Phase Agent Application
CHUXIONG DIANZHONG NONFERROUS METAL CO LTD, 2023
A method for cleaning reverse osmosis membranes in water treatment systems to improve cleaning efficiency and prevent dirt transfer between stages. The method involves sequentially flushing and soaking each membrane section with acidic, neutral, and alkaline cleaning agents. The membranes are separated during cleaning to prevent dirt from front stages washing into later stages. This prevents excessive sediment buildup and maintains membrane performance.
7. Segmented Flushing Device with Stage-Specific Valves for Multi-Core Reverse Osmosis Membranes
CHENGDU SHUOTE TECH CO LTD, CHENGDU SHUOTE TECHNOLOGY CO LTD, 2023
A segmented flushing device for reverse osmosis membrane systems that improves cleaning of multi-stage, multi-core membranes to prevent concentration polarization and scaling. The device has separate flushing sections for each stage. After the primary stage, a backwash valve allows reverse flow to clean the primary stage membrane. Then a secondary positive wash valve flushes the secondary stage membrane with clean water from the tank. This sequential segmented flushing prevents incomplete flushing and concentration issues at the end of stages.
8. Bidirectional Forward Osmosis Cleaning System for Nanofiltration Membranes with Temperature Control
Shandong Jianzhu University, 2023
Online cleaning system for micro-polluted nanofiltration membranes using forward osmosis. The system allows in-situ cleaning of nanofiltration membranes to remove fouling without shutting down the system. It uses a forward osmosis (FO) process where concentrated saline water is pumped into the FO feed solution tank. The FO system draws clean water from the feed and concentrates it into the draw solution tank. This allows bidirectional cleaning by reversing the feed and draw water flow through the membrane. The system also has temperature control to maintain optimal cleaning conditions.
9. Reverse Osmosis System with Segmented Membrane Shells and Multi-Inlet Configuration
NANJING SHUNSHUIDA ENVIRONMENTAL PROTECTION TECH CO LTD, NANJING SHUNSHUIDA ENVIRONMENTAL PROTECTION TECHNOLOGY CO LTD, 2023
A new type of reverse osmosis water treatment system that improves efficiency by reducing scaling and cleaning frequency. The system uses a unique water inlet configuration with high-pressure pumps, filters, and multiple inlet pipes connected to segmented membrane shells. This allows higher recovery rates and lower drainage volumes compared to traditional systems. The increased water production reduces scaling compared to diluting feed water, while the segmented membrane shells prevent full-system scaling. The system also has a dedicated cleaning section to remove fouling.
10. Integrated Reverse Osmosis Membrane Cleaning System with Adjustable Flow, pH Control, and Heating
HUANENG QUFU THERMOELECTRICITY CO LTD, HUANENG SHANDONG POWER GENERATION CO LTD, 2023
A system for cleaning reverse osmosis membranes online without removing them from the device. The system has a bottom plate with connections for water inlet, clean water, concentrated water, transmission, waste, and chemicals. It allows flushing the membranes with valves and pumps, and also has a separate deep cleaning device for severely fouled membranes. The flushing has features like adjustable flow, pH control, and heating to improve cleaning.
11. Two-Step Cleaning Method for Hollow Fiber Membrane Modules with Initial Water Removal and Air-Induced Membrane Agitation
ASAHI KASEI KABUSHIKI KAISHA, 2023
Cleaning method for hollow fiber membrane modules used in filtering raw water that reduces fouling and maintains filtration performance over time. The cleaning involves two steps: a first cleaning step to remove most of the water and suspended components from the module, followed by a second step to shake the membranes with air to remove the remaining fouling. This two-step process removes 50% or more of the module's original water volume in the first step, then shakes the membranes in the second step to dislodge any remaining fouling. This provides effective cleaning to prevent fouling buildup and deterioration of filtration performance in long-term use of the membrane modules.
12. Reverse Osmosis Membrane Cleaning Method with Reverse Flow Circulation
BAOTOU IRON & STEEL CO LTD, BAOTOU IRON & STEEL GROUP CO LTD, 2023
An improved method for chemically cleaning reverse osmosis membranes to prevent fouling buildup that can clog the membranes and reduce performance. The method involves circulating the cleaning solution from the back of the membrane array towards the front during chemical cleaning, instead of feeding from the front as in traditional cleaning. This prevents front-end fouling from blocking the back-end grid channels during cleaning. The cleaning solution is circulated using the membrane element's former pump to reverse the flow direction.
13. Reverse Osmosis Membrane Cleaning System with Ultrasonic-Induced Cavitation and Sequential Air-Water Injection
BUCKF CHEMICAL GMBH, 2023
Online cleaning method for reverse osmosis membranes to improve cleaning efficiency. The method involves using an ultrasonic generator, air and water injection ports, and drain pipes between membrane groups. The ultrasonic generator is placed below the membranes and connected to each group. Air and water ports are provided on the cleaning injection mechanism. During cleaning, air is injected first through the air ports, followed by water through the water ports. This creates a cavitation effect using the ultrasonic vibrations to dislodge impurities from the membrane surface. The drain pipes between groups allow the cleaning solution to flow through and flush the membranes.
14. Two-Stage Reverse Osmosis System with Dedicated Flushing and Chemical Cleaning Units
HUIXINYING ENVIRONMENTAL PROTECTION TECHNOLOGY CO LTD, HUIXINYING JIAXING ENVIRONMENTAL PROTECTION TECH CO LTD, 2023
High-efficiency two-stage RO water treatment system that improves efficiency, reduces energy consumption, and extends membrane life compared to conventional two-stage RO systems. The system has a pre-treatment unit, a secondary RO unit, a post-treatment unit, and separate flushing and cleaning units. The pre-treatment unit sterilizes and scales the feed water before sending it to the secondary RO unit. The secondary RO unit has dedicated flushing water to prevent membrane fouling. The cleaning unit provides chemical cleaning water to periodically clean the secondary RO membranes. This prevents fouling, maintains efficiency, reduces operating pressure, and extends membrane life compared to shared flushing in conventional two-stage RO systems.
15. Reverse Osmosis System with Automated Fouling Detection and Cleaning Cycle
HUNAN BG WELL POINT ENVIRONMENTAL SCIENCE & TECH CO LTD, HUNAN BG WELL-POINT ENVIRONMENTAL SCIENCE & TECHNOLOGY CO LTD, 2023
Reverse osmosis water treatment system with automated cleaning to prevent fouling and extend membrane life. The system has an automatic cleaning function that intelligently determines when cleaning is needed based on real-time data analysis. When fouling is detected, the system initiates an automated cleaning cycle using stored chemicals instead of manual intervention. This prevents manual errors and irreversible damage to membrane components. The system monitors parameters like flux, pressure, and water quality to optimize cleaning frequency and timing.
16. Segmented Cleaning Disc Reverse Osmosis Device with Isolated Membrane Module Circulation System
JIARONG TECH BEIJING CO LTD, JIARONG TECHNOLOGY CO LTD, 2022
Segmented cleaning disc type reverse osmosis device with improved membrane fouling prevention during cleaning. The device has a segmented cleaning main pipe with multiple reverse osmosis membrane modules located between a cleaning pump and a pressure regulating valve. This allows circulating cleaning solution through each membrane module separately instead of recirculating through all modules. It also has a water tank with a filter connected to the cleaning pipe. Cleaning water is drawn from the tank instead of the feed source. This prevents contaminants from the feed source being recirculated during cleaning. The tank can be filled with clean water for mixing with the cleaning solution before entering the membranes.
17. Method for Temperature-Adapted Incremental Chemical Cleaning of Filtration Membranes Based on Performance Triggers
KUBOTA CORPORATION, 2022
Method for cleaning membranes in filtration devices that adapt the cleaning process based on liquid temperature to optimize cleaning effectiveness and minimize costs. The cleaning involves periodic steps using increasing strength chemicals and longer times. The cleaning intervals are triggered when a performance metric (transmembrane pressure difference or permeability) exceeds a threshold. For each trigger, the cleaning strength is increased. The cleaning strength is adjusted based on the liquid temperature to optimize cleaning for that temperature. This prevents overcleaning at high temperatures and insufficient cleaning at low temperatures.
18. Semi-Permeable Membrane Cleaning via Pulsed Water-Induced Oscillation
Membrane Recovery Ltd., 2022
Cleaning semi-permeable membranes used in desalination and filtration processes without stopping the operation or using harsh chemicals. The cleaning involves inducing mechanical shaking of the membranes while running the process in reverse osmosis mode. This is achieved by applying pulsed water strokes to the feed or permeate side while also injecting additional solution to create reverse flow. The pulsed water strokes cause membrane oscillation that helps detach fouling layers. The pulsed water strokes can be generated internally by valves or externally by pumps or pistons. The pulsing frequency is matched to the natural membrane vibration frequency for enhanced shaking.
19. Parallel Membrane Cleaning System with Recoil Valve for In-Situ Reverse Osmosis Maintenance
DEZHOU HAIQIS ENVIRONMENTAL PROTECTION SCIENCE AND TECH LIMITED CO, DEZHOU HAIQIS ENVIRONMENTAL PROTECTION SCIENCE AND TECHNOLOGY LIMITED CO, 2022
Online reverse osmosis membrane cleaning system for desalination plants that allows in-situ cleaning of membranes without shutting down the system. The system has parallel membrane groups connected to pipelines. Cleaning is performed by circulating cleaning solution through a dedicated cleaning bucket connected to a recoil pump. The cleaning pump pumps the cleaning solution from the bucket into the membrane group, then back into the bucket via a recoil valve. This recoils the cleaning solution and prevents backflow into the membrane group. The cleaning solution is then pumped through the other membrane groups. This allows selective cleaning of individual membranes without shutting down the entire system.
20. Parallel Membrane Filtration System with Integrated Reverse Flow Cleaning Mechanism
YITAI JINZHENG ENVIRONMENTAL PROTECTION SCIENCE AND TECH LIMITED CO, YITAI JINZHENG ENVIRONMENTAL PROTECTION SCIENCE AND TECHNOLOGY LIMITED CO, 2022
Online cleaning system for flat membrane filtration devices like reverse osmosis systems. The system has multiple parallel membrane columns connected in series to a raw water supply. Each column has a water production branch and a concentrated water branch. A high pressure pump feeds raw water into the system. The raw water flows through the columns, with some diverted to the production branches. This creates a pressure differential that causes water to flow back through the membranes in reverse osmosis mode, cleaning the membranes. The cleaned water is recirculated to the raw water supply.
21. Segmented Reverse Osmosis Membrane Cleaning System with Isolated Reflux Branches
ENERGY AND CHEMICAL LIMITED RESPONSIBILITY COMPANY IN NORTHWEST OF ORDOS CITY, ENERGY AND CHEMICAL LTD RESPONSIBILITY COMPANY IN NORTHWEST OF ORDOS CITY, 2022
A segmented reverse osmosis membrane cleaning system that allows targeted chemical cleaning of individual membrane sections rather than multi-stage continuous cleaning. The system has separate reflux branches and a main pipe connecting each membrane section to a central cleaning tank. Cleaning solution is circulated through the reflux branches to clean the specific section without affecting others. This enables faster, targeted cleaning compared to multi-stage methods.
22. Sequential In-Situ Chemical Cleaning Process for Reverse Osmosis Membranes with Integrated Sterilization, Pickling, Descaling, and Alkaline Washing
China Petroleum & Chemical Corporation, Sinopec Baling Branch Company, CHINA PETROLEUM & CHEMICAL CORP, 2022
Online chemical cleaning method for reverse osmosis membranes that thoroughly cleans and restores membrane performance without requiring offline cleaning. The method involves a combined washing process that sequentially sterilizes, picks, descales, and alkaline washes the membranes. Steps include: sterilization to kill microbes, pickling to dissolve scale, descaling with reducing agents, and alkaline washing with dispersants. This sequence improves cleaning efficiency by dissolving and removing scales, flotating and dispersing contaminants, and preventing oxidation. It enables thorough membrane cleaning without membrane separation.
23. Integrated Membrane Cleaning Device with Dual Branch Configuration and Common Return Line for Reverse Osmosis Systems
TIANJIN PENG CHEMICAL TECH CO LTD, TIANJIN PENG CHEMICAL TECHNOLOGY CO LTD, 2022
Integrated membrane cleaning device for reverse osmosis water treatment systems that allows self-produced water for membrane cleaning without needing to prepare separate cleaning agents. The device has separate normal water production and fouled water production branches. The normal branch has a tank, pump, membrane, product tank, and bypass. The fouled branch has a membrane, product tank, concentrated tank, and bypass. The bypasses connect to a common return line. This allows cleaning by diverting water from the normal branch through the fouled branch bypasses. The self-produced water from the normal branch is used for cleaning instead of external cleaning agents.
24. Reverse Osmosis System with Segmented Recovery Unit and Targeted Flushing Mechanism
INDIGO BIOLOGICAL ENVIRONMENTAL PROTECTION TECH CO LTD, INDIGO BIOLOGICAL ENVIRONMENTAL PROTECTION TECHNOLOGY CO LTD, 2022
A self-cleaning reverse osmosis water purification system that improves water quality adaptability and prevents fouling. The system has features like a recovery unit with separate waste and cleaning sections, and optimized flushing. Raw water enters the DTRO unit, and the concentrated reject flows through the recovery section. The waste section has a flushing reflux module that recirculates cleaning solution to scour the reject stream. The cleaning section receives a separate cleaning solution. This allows targeted cleaning of the reject without diluting the permeate. The system also optimizes flushing by using a dedicated flushing pipe from the waste section to the reject inlet. This prevents backflow of flushing solution into the permeate stream.
25. Reverse Osmosis Membrane Cleaning System with Integrated Alkali and Acid Dosing Circuit
YUEFENG KEWEI ENVIRONMENTAL PROT INVESTMENT GUANGDONG CO LTD, YUEFENG KEWEI ENVIRONMENTAL PROTECTION INVESTMENT CO LTD, 2022
Automatic cleaning system for reverse osmosis membranes that effectively removes fouling without high-pressure backwashing or manual intervention. The system has a separate cleaning circuit with alkali and acid dosing tanks connected to the RO membrane inlet. Cleaning pumps, valves, and controllers manage the alkali and acid solutions to flush the membrane periodically during operation. This allows targeted cleaning of fouling layers without excessive backpressure or membrane damage.
26. Segmentally Cleanable Reverse Osmosis Device with Isolatable Membrane Modules
SUZHOU MEIMIAO ENVIRONMENTAL PROTECTION TECH CO LTD, SUZHOU MEIMIAO ENVIRONMENTAL PROTECTION TECHNOLOGY CO LTD, 2022
Reverse osmosis device that can be cleaned in sections and quickly resume operation, to address the issue of long recovery times after chemical cleaning of complex reverse osmosis systems. The device allows segmental cleaning of the membrane modules rather than full system cleaning. When differential pressure or water yield drops, only the affected section is cleaned instead of the whole system. This reduces downtime compared to full system cleaning. The device has a water tank, filter, pump, and multiple connected reverse osmosis membrane modules with separate clear water and concentrated water pipes. Cleaning valves allow segmental cleaning by isolating and cleaning just the affected module section.
27. Membrane Cleaning System Utilizing Sequential Acid and Oxidizer-Enhanced Antimicrobial Solutions
ECOLAB USA INC., 2022
Cleaning and sanitizing membranes used in filtration systems like water treatment plants to remove biofilms and spores without damaging the membranes. The cleaning involves a two-step process: first an acid cleaning solution, then a boosted antimicrobial solution made by combining the acid cleaner with an oxidizer sanitizer. This synergistic cleaning removes bacteria, biofilms, and scales without harming the membranes. It allows effective cleaning and sanitization of membranes like UF, NF, RO, and MF used in food, beverage, pharmaceutical, and water applications.
28. Reverse Osmosis System with Separate Waterways for Displacement and Osmotic Cleaning
WANG LINGXIAN, 2022
Displacement cleaning and osmosis cleaning system for reverse osmosis water treatment devices that reduces water consumption, power usage, and chemical cleaning frequency compared to conventional methods. The system has separate waterways for product water, concentrate water, and permeate water. During operation, concentrate water is replaced with permeate water from a storage tank instead of using raw water. This displacement cleaning removes fouling from the membrane. After shutdown, the concentrate water is replaced again using permeate infiltration. This osmotic cleaning further dissolves and removes fouling. No electrical power is needed for osmotic cleaning. The displacement and osmotic cleanings replace conventional raw water flushes and chemical cleanings.
29. Reverse Osmosis Membrane Cleaning System with Integrated Online Cleaning Circuit and Automated Valve Control
SUZHOU MEIMIAO ENVIRONMENTAL PROTECTION TECH CO LTD, SUZHOU MEIMIAO ENVIRONMENTAL PROTECTION TECHNOLOGY CO LTD, 2022
Online reverse osmosis membrane cleaning system that allows cleaning of fouled membranes without shutting down the system. The system has a cleaning tank connected to the reverse osmosis device. Automatic valves control the flow of cleaning solution from the tank into the device during operation. This allows targeted cleaning of the membranes while they are in use, preventing fouling buildup and extending time between offline cleanings.
30. Reverse Osmosis Membrane Cleaning Device with Alternating Forward-Reverse Flow Configuration
DALIAN DAGU MOUNTAIN SEWAGE TREAT CO LTD, DALIAN DAGU MOUNTAIN SEWAGE TREATMENT CO LTD, 2022
Reverse osmosis membrane cleaning device that efficiently cleans fouled reverse osmosis membranes to extend their life and reduce operating costs. The cleaning device uses a combination of forward and reverse cleaning to shake off impurities from the membrane surface. It involves connecting the cleaning water tank, pump, filter, membrane shell, and valves in a specific configuration. During cleaning, water is pumped through the filter and into the membrane shell for forward cleaning. Then, the valves are switched to reverse the flow direction and flush the membrane from the drain side. This repeated forward-reverse cleaning effectively removes fouling without prolonged cleaning times.
31. Reverse Osmosis Membrane Device with Alternating Flow Rate Operation and Differential Pressure Monitoring
JAPAN ORGANO CO LTD, ORGANO KK, 2021
Operating a reverse osmosis membrane device to efficiently clean and remove blockages from the membranes. The method involves alternating between normal operation and high flow rate operation. During high flow rate operation, the water flow differential pressure is monitored. If it reaches a threshold, cleaning is initiated. This allows detecting membrane blockages earlier than in normal operation when average pressure masks local obstructions. The high flow rate operation also manifests pressure loss changes, aiding diagnosis. Cleaning involves adding a chemical solution and returning the concentrate. This prevents excessive deterioration during cleaning.
32. Sequential Cleaning Method for Reverse Osmosis Membranes Using System-Derived Permeate and Specific Acid-Alkaline Solutions
HUNAN KEENSEN TECH CO LTD, HUNAN KEENSEN TECHNOLOGY CO LTD, 2021
Cleaning method for reverse osmosis membrane systems used in treating printing and dyeing wastewater. The method involves sequential steps of flushing with system permeate, cyclic acid pickling, alkaline washing, and rinsing with permeate again. The cleaning uses the system's own product water for flushing, pickling, and rinsing, along with specific acid and alkaline solutions. The cleaning steps are repeated until fouling is removed and performance improves. The method aims to improve flux recovery after cleaning compared to traditional methods.
33. Reverse Osmosis Membrane Cleaning Method with Enhanced Alkaline and Acid Cycles
Zhongxin Membrane Technology Co., Ltd., SINOMEMB MEMBRANE TECHNOLOGY CO LTD, Zhongxin Membrane (Beijing) Technology Co., Ltd., 2021
Online cleaning method for reverse osmosis membrane elements based on compound pollution. The cleaning involves enhanced alkaline and acid cleaning cycles to effectively remove organic pollutants, inorganic colloids, and biological slime from reverse osmosis membranes without harming the layers. The alkaline cleaning uses a specially configured cleaning solution with an inorganic strong alkali, surfactant, stabilizer, and controlled pH and temperature. The acid cleaning uses a combination of strong inorganic and weak organic acids, also with controlled pH and temperature. Sterilization steps are also included to reduce microbial activity. This customized cleaning sequence provides superior recovery of membrane performance compared to conventional cleaning methods for systems contaminated by compound pollutants.
34. Reverse Osmosis Filter Flushing System Using Permeate for Bidirectional Solids Removal
Velocity Water Works LLC, 2021
Using permeate (filtered fluid) to flush reverse osmosis filters in the same direction as when untreated fluid is filtered, instead of using high TDS untreated fluid for flushing. This improves filter life and efficiency by removing trapped solids that can't be flushed with untreated fluid. The method involves routing permeate through the filter, then stopping flow and immersing the filter in permeate for resorption. This allows permeate to dissolve trapped solids. Then the permeate pump is restarted to flush out the resorbed solids.
35. Membrane Cleaning Method Using Ascorbic Acid-Based Reducing Agent for Fouling Contaminant Removal
GWINNETT COUNTY BOARD OF COMMISSIONERS, 2021
Cleaning polymeric and ceramic microfiltration and ultrafiltration membranes using a reducing agent like ascorbic acid to effectively remove fouling contaminants like iron floc without damaging the membranes. The cleaning method involves contacting the fouled membranes with a solution of ascorbic acid in a compatible solvent. The reducing agent reduces the valence state of fouling contaminants like iron to a soluble form that can be removed during cleaning.
36. Self-Cleaning Membrane Water Treatment Device with Recirculating Flushing System
ZIBO GERUI WATER TREAT ENGINEERING CO LTD, ZIBO GERUI WATER TREATMENT ENGINEERING CO LTD, 2021
A self-cleaning membrane water treatment device that reduces chemical cleanings and prolongs membrane life by using physical cleaning processes to mitigate fouling. The device has a water purification tank, a membrane group, pumps, valves, and separate clean and concentrate water tanks. The membrane group is flushed by recirculating water from the clean tank through a booster pump and a circulating pump. The flushed membrane outlet goes to the concentrate tank. A valve controls the concentrate flow rate. This allows periodic physical cleaning without shutdowns or chemicals.
37. Membrane Module with Integrated Periodic Air and Water Flushing System
Harbin Institute of Technology, Shenzhen Graduate School, SHENZHEN GRADUATE SCHOOL HARBIN INSTITUTE OF TECHNOLOGY, 2021
A water treatment system with periodic air and water flushing to delay membrane fouling and extend filter life. The system has a flushing module coupled to the membrane module for periodic cleaning. It flushes hot air followed by water periodically to remove biological fouling from the membrane surface. This prevents irreversible fouling that can damage the membrane and increase operating costs.
38. Polymer Membrane Cleaning Method with Sequential Drying and Water Wash Steps
DUPONT SAFETY & CONSTRUCTION, INC., 2021
Cleaning a polymer membrane used in filtration processes to restore permeability without using harsh chemicals. The cleaning steps are: 1. Filtering the feed water through the membrane. 2. Drying the membrane. 3. Washing the membrane with water or a chemical solution. 4. Continuing to filter the feed water through the cleaned membrane. This sequential process helps to remove foulants from the membrane without needing harsh chemicals. The drying step removes loose particles, followed by washing to dislodge stubborn fouling. The final step of filtering flushes out any remaining contaminants.
39. Reverse Osmosis Desalination System with Intermittent Permeate Backwashing and Variable Feed Pressure Control
ISRAEL AEROSPACE INDUSTRIES LTD., 2021
Desalination system with intermittent cleaning of reverse osmosis membranes to reduce fouling. The system has a reverse osmosis desalination unit with membranes that feeds saline water at a pressure exceeding the osmotic pressure. Periodically, the permeate outlet is closed and the feed pressure reduced while the permeate is reversed through the membranes. This dislodges foulants into the feed water, allowing flushing. By varying feed pressure based on salinity and intermittently cleaning, fouling is reduced compared to constant high feed pressure.
40. Reverse Osmosis Membrane Cleaning Device with Movable Chamber Mechanism
Guangzhou Qingzhe Technology Co., Ltd., GUANGZHOU QINGZHE TECHNOLOGY CO LTD, 2021
A device to clean and maintain reverse osmosis membranes for water treatment systems. The device allows thorough cleaning of fouled membranes without damaging them. It uses a mechanism to move the membrane in and out of the treatment chamber. Before cleaning, water is sprayed on the membrane to loosen dirt. Then, a cleaning fluid is used to scrub the membrane. After cleaning, the membrane is reintroduced and clamped for continued filtration. This prevents clogging and extends membrane life.
41. Reverse Osmosis and Nanofiltration Membrane Cleaning via Forward Osmosis and Flushing Techniques
ZHANG MEI, 2021
Online cleaning method for reverse osmosis and nanofiltration membranes to remove fouling without backwashing. The method uses forward osmosis and forward/reverse flushing to clean the membranes internally. Product water is used to flush contaminants from inside the membrane. Concentrated water is flushed through the membrane to squeeze out internal product water. This avoids backwashing limitations since the membrane is permeated in reverse. The cleaning is done in a pressure vessel with valves and pumps to control flow.
42. Continuous Reverse Osmosis Membrane Cleaning System with Independent Circulation Loop and Integrated pH and Temperature Control
CHUZHOU LIANJIANG ENVIRONMENTAL PROTECTION TECH CO LTD, CHUZHOU LIANJIANG ENVIRONMENTAL PROTECTION TECHNOLOGY CO LTD, 2020
A continuous cleaning and repair system for reverse osmosis membranes that has high cleaning efficiency and long cleaning cycles. The system allows continuous cleaning and repair of reverse osmosis membranes without interrupting the operation of the system. It uses a separate cleaning loop with its own pump, tanks, and filters to circulate cleaning solutions through the membrane elements. This allows continuous cleaning while the membranes are in use. The system also has features like pH adjustment, temperature control, and solution replacement to optimize cleaning effectiveness.
43. Scale Inhibition Device with Dissolvable Cleaning Pill Dispensing for Reverse Osmosis Membranes
CHANGSHA BER ENVIRONMENTAL PROT CO LTD, CHANGSHA BER ENVIRONMENTAL PROTECTION CO LTD, 2020
A special scale inhibition device for reverse osmosis membranes that allows continuous cleaning of the membrane to prevent fouling and improve membrane life. The device has a cleaning water tank with a hopper containing dissolvable cleaning pills. The cleaning water tank is connected to the reverse osmosis membrane by inlet and outlet pipes. Cleaning water enters the tank, picks up dissolved cleaning pills, and is circulated through the membrane to clean it. This continuous cleaning prevents fouling and scale buildup inside the membrane.
44. Dry Regeneration System for Reverse Osmosis Membranes with Integrated Cleaning and Drying Mechanism
Anhui Zhihong Purification Technology Co., Ltd., ANHUI SOURCE WATER TECHNOLOGY CO LTD, 2020
Dry regeneration method for reverse osmosis (RO) membranes used in desalination and water purification systems. The method involves cleaning and drying wet RO membranes without the need for protective liquids. The dry regeneration is done using a system with a tank, filter, membrane cleaning equipment, and pipes. The cleaning solution is circulated through the membranes, filtered, and then returned. The cleaning process removes fouling. After cleaning, the membranes are dried by circulating pure water through them. This avoids the need for wet storage and rinsing of RO membranes.
45. Water Purification Filter Device with Electrode-Enhanced Reverse Osmosis Membrane Cleaning System
A.O.SMITH (CHINA) WATER TREATMENT PRODUCTS CO., LTD., 2020
Filter device for purifying water that allows thorough cleaning of the reverse osmosis membrane to remove fouling. The device has a membrane housing, spacer, membrane element, first electrode in the feed chamber, and second electrode in the permeate chamber. It connects to a power supply to generate acid or alkaline water inside the feed chamber during cleaning. The acid/alkaline water contacts the membrane surface, dissolves foulants, and flows out during cleaning. It also has a closing mechanism for static washing. This allows complete coverage of the membrane surface for thorough fouling removal.
46. Automated Reverse Osmosis Membrane Cleaning System with Sectional Flow Control Valves and Pumps
WUXI BLUE SKY WATER TREAT EQUIPMENT CO LTD, WUXI BLUE SKY WATER TREATMENT EQUIPMENT CO LTD, 2020
An automated cleaning system for reverse osmosis (RO) membranes in water treatment applications to reduce downtime and maintenance costs. The system uses valves and pumps to flush the RO membranes without manual intervention. It involves connecting the raw water pump, pretreatment equipment, RO device, and production tank with valves and pumps. The valves allow isolating and redirecting flows to flush the membranes at the front, middle, and rear sections. This automated flushing cleans the membranes without stopping the system, preventing fouling buildup and performance degradation.
47. Cleaning Compositions with Amide Compounds for Foulant Removal from Aromatic Polyamide Reverse Osmosis Membranes
KURITA WATER INDUSTRIES LTD., 2020
Cleaning agents and liquids for efficiently removing foulants from reverse osmosis (RO) membranes, particularly aromatic polyamide RO membranes, that have become fouled during use. The cleaning agents and liquids contain amide compounds, such as nicotinamide, asparagine, and benzamide, that can effectively remove foulants like organic substances and microorganisms from RO membranes. The amide compounds can be used alone or with other cleaning agents like alkaline solutions, surfactants, and dispersants. The amide compounds should be soluble in water and have low molecular weights. The amide-containing cleaning agents and liquids can be used to restore RO membrane performance after fouling.
48. Membrane Assembly with Backflow Cleaning Mechanism Utilizing Pressurizable Reservoir and Integrated Controller
CONOPCO INC, UNILEVER NV, UNILEVER PLC, 2020
Membrane assembly for water purification that reduces fouling, scaling, and improves membrane life. The assembly has a pump, membrane module, pressurizable reservoir, valves, and a controller. It cleans the membrane using backflow when the reservoir pressure reaches a threshold. The controller switches off the pump, closes the permeate line valve, and triggers backflow through the membrane from the pressurized reservoir to clean it. This avoids delamination and provides effective fouling removal without dislodging deposits.
49. Reverse Osmosis System with Dual Backwash Tanks and Independent Filter Flushing Mechanism
JIANGSU HUANTO ENVIRONMENTAL PROTECTION TECH CO LTD, JIANGSU HUANTO ENVIRONMENTAL PROTECTION TECHNOLOGY CO LTD, 2020
Reverse osmosis water treatment system with enhanced flushing capability to improve membrane cleaning efficiency and reduce downtime. The system has separate backwash tanks and filters for the raw water and purified water streams. The raw water side has a primary security filter followed by a backwash tank, then the high-pressure pump. The purified water side has a secondary security filter followed by a backwash tank, then the chemical cleaning pump. This allows dedicated flushing of the filters without interrupting the main process flow. The chemical cleaning pump draws from the chemical tank to clean the secondary filter. The backwash tanks provide storage for flushing water.
50. Device with Reversible Flow System for Cleaning Hollow Fiber Nanofiltration Membranes
TIANJIN MOTIMO MEMBRANE TECH CO LTD, TIANJIN MOTIMO MEMBRANE TECHNOLOGY CO LTD, 2020
A device and method for reversely cleaning hollow fiber nanofiltration membranes to prevent fouling and scaling. The device has separate water inlet and backwash lines with filters and storage tanks. It allows reversing the flow direction through the membranes using backwash water to clean them. This prevents fouling buildup inside hollow fiber membranes that can degrade performance. The device also has compaction mitigation features to prevent irreversible membrane attenuation from high pressure and temperature. The backwash water is dosed into the feed line and reverses the flow through the membranes to clean them.
Cleaning membranes without damaging them requires certain safeguarding practices; otherwise, the reverse osmosis system may not run as intended. That is why reverse osmosis preserve membranes during cleaning for efficient operation and purification of water.
Get Full Report
Access our comprehensive collection of 117 documents related to this technology
