Refrigerant Leak Detection Methods in HVAC Systems
HVAC systems can lose up to 30% of their refrigerant charge annually through microscopic leaks, resulting in reduced cooling efficiency and increased energy consumption. Modern systems, particularly those using low-GWP refrigerants, require detection sensitivity down to 1 ppm while operating across temperature ranges from -20°C to 50°C and varying humidity conditions.
The fundamental challenge lies in developing detection methods that can rapidly identify small leaks across diverse operating conditions while distinguishing between actual refrigerant loss and normal system variations.
This page brings together solutions from recent research—including two-stage supercooling control systems, integrated temperature-humidity sensor arrays, and pressure-based monitoring for non-azeotropic refrigerants. These and other approaches focus on early detection and automated response while maintaining system reliability and minimizing false alarms.
1. Refrigeration Cycle Device with Two-Stage Supercooling Control for Leak Detection
DAIKIN INDUSTRIES LTD, Daikin Industries, Ltd., 2024
A refrigeration cycle device that improves detection of refrigerant leaks through enhanced supercooling control. The device employs a two-stage detection approach: normal operation with a controlled supercooling degree, and a second operation with a higher supercooling degree. During normal operation, the control unit maintains the standard operating conditions. However, when performing the second operation, it adjusts the supercooling degree to a higher value, triggering detection of refrigerant leaks when the discharge temperature of the compressor or outlet superheat of the evaporator exceeds predetermined thresholds. This approach enhances the early detection of leaks by leveraging the difference between normal and elevated supercooling conditions.
2. Refrigerant Leak Detection System with Integrated Sensor and Casing Assembly Featuring Fixed Panel and Vertical Alignment Configuration
Midea Group Co., Ltd., MIDEA GROUP CO LTD, Guangdong Midea Refrigeration Equipment Co., Ltd., 2024
Detecting refrigerant leaks in air conditioners through a novel system that integrates refrigerant detection sensors with a specially designed casing. The system features a unique casing design with a fixed panel and side panel arrangement, a heat exchanger connection plate, and a fixed water pump. The refrigerant detection area is positioned at the heat exchanger connection plate, with the detection sensor and water pump aligned vertically. This configuration enables comprehensive monitoring of refrigerant leakage through the casing and piping system, particularly at the connection points between the indoor and outdoor units.
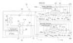
3. Refrigerant Leak Detection System with Integrated Temperature and Humidity Sensors and Digital Control Processor
GREEN KENNETH RAY, 2024
A refrigerant leak detection system for HVAC systems that employs a combination of temperature and humidity sensors to monitor refrigerant levels and identify potential leaks. The system uses a digital control processor to analyze temperature and humidity data from multiple sensors throughout the HVAC system, comparing it against a predefined thermal state matrix. If the system exceeds predetermined threshold values, it activates an alarm and initiates corrective actions such as isolating the affected component. This approach provides a comprehensive method for detecting refrigerant leaks in HVAC systems, particularly in systems with multiple refrigerant paths.
4. Refrigerant Leak Detection via Single Component Pressure Monitoring in Non-Azeotropic Systems
MITSUBISHI ELECTRIC CORP, 2024
Detecting refrigerant leaks in air conditioning systems using non-azeotropic refrigerants. The method involves recovering a single refrigerant component from the system, then monitoring its pressure using sensors. When the pressure drop exceeds a predetermined threshold, it indicates a refrigerant leak. This approach compensates for the non-azeotropic refrigerant's unique behavior during system shutdown, where the component composition changes and pressure dynamics are altered.
5. Air Conditioning System with Integrated Leak Detection and Automated Shutoff Valve
MITSUBISHI HEAVY INDUSTRIES THERMAL SYSTEMS LTD, 2023
Air conditioning system with a single shutoff valve that automatically detects refrigerant leaks in the system. The system includes an outdoor unit, multiple indoor units, refrigerant piping, and a detection device with a refrigerant sensor that monitors refrigerant flow. When the sensor detects refrigerant leakage, it triggers a relay that closes the leak notification circuit. The relay then automatically closes the cutoff valve in the refrigerant piping, eliminating the need for separate communication lines between each indoor unit.
6. HVAC Refrigerant Leak Detection System with Sensor-Based Location and Severity Analysis and Automated Notification Escalation
JOHNSON CONTROLS TYCO IP HOLDINGS LLP, 2023
Refrigerant leak detection and mitigation system for HVAC systems that uses sensors to detect refrigerant leaks, identifies leak locations and severity, notifies users and third parties, and automatically escalates unaddressed leaks. The system has sensors at various HVAC components like evaporators, condensers, etc. to detect leaks. When a leak is detected, the system determines leak location and severity. It notifies users and optionally third parties. If no user response is received within a threshold time, it escalates the leak to the third party. This enables proactive leak mitigation and coordination with authorities.
7. Remote-Operated Leak Detection System with Fan-Driven Sensor Integration for Refrigerant Circuits
GOODMAN MANUFACTURING COMPANY LP, 2023
A leak detection system for HVAC and refrigeration systems that enables reliable detection of refrigerant leaks in high-temperature environments. The system employs a remote-operated sensor assembly that can be located away from high-temperature components, with a fan-driven flow path that introduces the sensor into the refrigerant circuit. The sensor's flow analysis capability ensures accurate detection of refrigerant leaks at low detection limits, while its robust design maintains reliability even in harsh environments. This approach enables universal compatibility with multiple refrigerant types, including low-GWP alternatives, without the need for specialized sensors or complex enclosures.
8. Air Conditioner with Dual-Mode Operation for Refrigerant Leakage Detection and Comfort Maintenance
DAIKIN IND LTD, 2022
Air conditioner with advanced refrigerant leakage detection that optimizes comfort while maintaining system performance. The system employs a dual-mode operation strategy, where it transitions between determining whether refrigerant leaks and operating in a comfort mode. When operating in the comfort mode, the system maintains normal indoor conditions while continuously monitoring refrigerant levels. When determining whether leaks occur, it switches to a dedicated leak detection mode, where it operates in a controlled environment to accurately identify refrigerant leaks. This dual-mode approach enables both reliable leak detection and comfort operation, ensuring both system performance and user comfort.
9. Refrigerant Leak Detection and Control Method Using Historical and Device-Specific Temperature Data Analysis
Zhuhai Gree Electric Appliances Co., Ltd., GREE ELECTRIC APPLIANCES INC OF ZHUHAI, 2022
A method for detecting and controlling refrigerant leaks in HVAC systems through advanced temperature monitoring. The method uses pre-recorded temperature data from prior system operation to determine current refrigerant leakage status, along with device-specific temperature parameters. It then compares measured and calculated temperature differences to determine if the system is operating within normal parameters. If deviations are detected, the method identifies the source of the leakage by analyzing temperature data from specific device locations. By controlling the refrigerant suction system based on these device-specific temperature parameters, the method prevents refrigerant circulation while maintaining system performance.
10. Air Conditioner with Reversed Refrigerant and Oil Flow Paths and Integrated Leak Detection Sensors
MITSUBISHI ELECTRIC CORP, 2022
Air conditioner with leak detection for flammable refrigerant and oil. The system employs sensors to detect refrigerant and oil leaks in the air conditioning system, with the refrigerant flow path and oil circulation sequence reversed. The sensors monitor refrigerant in the first space and oil in the second space, while the control device detects refrigerant leaks using the refrigerant detection signal and oil odor detection signal.
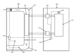
11. Air Conditioner Indoor Unit with Dual-Positioned Refrigerant Leak Detection Sensors
MIDEA GROUP CO LTD, 2022
Air conditioner indoor unit that enables real-time refrigerant leak detection through strategically positioned sensors. The unit features a blowout port with a detection device positioned to capture refrigerant leaks directly downstream. A second detection element, typically mounted on the heat exchange member, is positioned to detect refrigerant leaks in the heat exchanger. This configuration provides a comprehensive leak detection system that can be integrated into the unit's design while maintaining operational efficiency.
12. Rooftop Air Conditioner with Partitioned Casing and Automatic Damper for Refrigerant Leak Management
DAIKIN INDUSTRIES LTD, 2021
Rooftop air conditioner with enhanced refrigerant safety through a novel design that separates the heat-source and utilization spaces while maintaining airflow. The system features a partitioned casing with a bottom plate that houses the refrigerant circuit, including a heat-source-side heat exchanger and utilization-side heat exchanger. A refrigerant leakage sensor is positioned in the utilization space to detect refrigerant leaks, and a damper connects the utilization space to the heat-source space. The system achieves this separation through a unique partition plate design that maintains airflow while preventing refrigerant from entering the building through the duct. The partition plate also includes a bottom plate with openings for supply and return air, and a damper that automatically closes when refrigerant is detected in the utilization space.
13. Air Conditioner with Blower-Integrated Refrigerant Concentration Sensor and Fan-Independent Leak Detection Mechanism
MITSUBISHI ELECTRIC CORP, 2020
Air conditioner with enhanced refrigerant detection and leak monitoring. The system features a blower fan that stops when the refrigerant concentration reaches a predetermined threshold, preventing false leaks. After the fan stops, a sensor continuously monitors the refrigerant concentration, enabling real-time detection of leaks even when the fan is not operating. This approach ensures accurate refrigerant leakage detection while minimizing the impact of external gas interference.
14. Air Conditioner with Adaptive Refrigerant Leakage Detection and Dynamic Maximum Allowable Leakage Adjustment
LG ELECTRONICS INC, LG Electronics Inc., 2020
Air conditioner with adaptive refrigerant leakage detection that matches the specific characteristics of each indoor space. The system employs a control unit that dynamically adjusts the maximum allowable refrigerant leakage amount for each indoor unit based on its unique space characteristics. This allows the air conditioner to accurately detect and prevent refrigerant leaks that could compromise performance or safety in specific environments. The system includes a refrigerant leak detection unit that monitors refrigerant flow into the indoor space, and a control unit that blocks refrigerant flow when leakage exceeds the determined maximum allowable amount. The control unit can be configured to select different reference leakage amounts for each indoor unit, enabling precise adaptation to different space conditions.
15. Air Conditioner with Relay-Based Refrigerant Leak Isolation and Temperature Sensor Network
DAIKIN INDUSTRIES LTD, 2020
Air conditioner with enhanced refrigerant leak detection. The system employs a relay-based control system that separates refrigerant leakage into distinct paths, with each path being isolated through a relay valve. The system includes a relay unit with individual valves controlling the indoor expansion and gas valves, which are then connected to the refrigerant lines. A temperature sensor network monitors refrigerant temperatures in the indoor units to detect continuous leakage. The system's control logic switches the valves based on refrigerant leakage detection, allowing continuous operation of the indoor units while preventing refrigerant flow through the isolated paths.
16. Dual-Mode Sensor System for Refrigerant Leak Detection in Air Conditioning Systems
CARRIER CORP, 2019
A medium to low global warming potential (GWP) refrigerant leak detection system for air conditioning systems. The system employs a dual-mode sensor configuration that operates in both a baseline response mode and a leak detection mode. The baseline response mode provides a stable reference signal for continuous monitoring of refrigerant concentrations, while the leak detection mode rapidly identifies and indicates refrigerant leaks through binary output. The system enables targeted fan and vent control based on the binary output, ensuring effective refrigerant leak mitigation while minimizing system disruption.
17. Air-Conditioning System with Integrated Temperature-Based Refrigerant Leak Detection and Automatic Control Mechanism
MITSUBISHI ELECTRIC CORP, 2019
Air-conditioning system with leak detection and automatic control that balances comfort and safety through refrigerant monitoring and protection. The system features a refrigerant circuit with leak detection through temperature monitoring, a leak detection and cutoff device, and a control device that combines these functions to prevent refrigerant loss while maintaining system performance.
18. HVAC Refrigerant Leak Detection System Using Condition Monitoring and Indirect Probability Analysis
JOHNSON CONTROLS TECHNOLOGY CO, 2019
A refrigerant leak detection and mitigation system for HVAC systems that can detect and respond to refrigerant leaks without directly sensing the leaked refrigerant. The system uses sensors to monitor conditions like icing, subcooling, and superheat in the HVAC components. A controller analyzes the sensor data to determine the probability of a refrigerant leak. If the leak probability exceeds thresholds, the controller takes actions like opening dampers or activating fans to dissipate any leaked refrigerant from the system. This allows indirect detection of leaks by monitoring conditions that indicate leaks, rather than sensing the leaked refrigerant itself.
19. Gas Leak Detection in Refrigeration Systems via Composition Analysis of Non-Azeotropic Refrigerants
DAIKIN INDUSTRIES LTD, 2019
Detecting gas leaks in refrigeration systems using non-azeotropic refrigerants. The method involves measuring the characteristic changes of the refrigerant composition when a gas leak occurs, particularly in non-azeotropic refrigerants like R407H. By monitoring the solution temperature and pressure of the saturated liquid, the system determines the exact amount of refrigerant that has leaked. This enables precise detection and restoration of the refrigerant composition, ensuring optimal operation even in situations where maintenance is limited.
20. Device with Integrated Refrigerant Leak Detection and Automated Control System
MITSUBISHI ELECTRIC CORP, 2018
Air harmony device with enhanced refrigerant leak detection and control. The device incorporates a refrigerant detection system that automatically identifies refrigerant leaks through advanced concentration monitoring. When a leak is detected, the system triggers an alarm, interrupting the refrigerant supply and ventilating the space to prevent further contamination. The system employs a threshold-based approach to rapidly determine refrigerant concentration levels, enabling immediate intervention when leaks occur. This approach eliminates the need for traditional chemical-based detection methods, providing a more reliable and proactive approach to refrigerant leak detection.
21. Air-Conditioning System with Continuous Refrigerant Temperature Monitoring for Leakage Detection
DAIKIN INDUSTRIES LTD, 2018
Air-conditioning system with enhanced refrigerant leakage detection through continuous monitoring of refrigerant temperature sensors. The system employs a refrigerant circuit with a gasified refrigerant that maintains higher specific gravity during operation compared to air. The system incorporates temperature sensors positioned between the gas-side and liquid-side components of the refrigerant circuit, as well as between the liquid-side component and the indoor valve. When the indoor unit stops operating, the system automatically initiates refrigerant leakage detection through continuous monitoring of the refrigerant temperature sensors, even when the indoor unit is not actively operating. This approach enables reliable detection of refrigerant leaks even when the system is operating in a state where the refrigerant circuit's temperature stabilizes.
22. Refrigerant Leak Detection and Mitigation Method for HVAC Systems with Automated Airflow and Damper Control
LENNOX INDUSTRIES INC, 2018
A method for preventing refrigerant leak into enclosed spaces in HVAC systems. It involves using leak detectors at HVAC components to monitor for refrigerant leaks. If a leak is detected, the HVAC controller receives a leak warning and takes steps to prevent further refrigerant entry into the enclosed space. This includes suspending airflow, activating exhaust fans, fully closing return and supply air dampers, and potentially other measures.
23. Refrigerant Leak Detection System with Integrated Additive Concentration Measurement
TRANE INTERNATIONAL INC, 2018
Detecting refrigerant leaks in HVAC systems through a novel approach that utilizes a non-toxic, non-hazardous additive to the refrigerant working fluid. The additive, when added to the refrigerant circuit, enables the detection of refrigerant leaks through its presence in the refrigerant circuit. The additive's concentration can be measured using a detection device integrated into the HVAC system's ductwork, allowing for real-time monitoring of refrigerant leaks. This approach eliminates the need for expensive refrigerant detectors and traditional CO2 or O2 sensors, making it a more cost-effective solution for detecting refrigerant leaks in HVAC systems.
24. Air Conditioning System with Upstream Temperature Monitoring and Automated Valve Shutoff for Leak Detection
TRUMA GERAETETECHNIK GMBH & CO KG, 2018
Air conditioning system for detecting refrigerant leaks through continuous monitoring of room temperature. The system measures room temperature upstream of the evaporator, detects refrigerant leaks, and automatically shuts off the evaporator inlet and outlet valves to prevent refrigerant loss. This approach enables reliable detection of even small refrigerant leaks in the system's refrigerant circuit.
25. Air-Conditioning Apparatus with Integrated Refrigerant Leakage Detection and Management System
DAIKIN INDUSTRIES LTD, 2018
A usage-side air-conditioning apparatus with integrated refrigerant leakage detection and management system that prevents refrigerant leaks from the air-conditioned space while maintaining air circulation. The apparatus features a heat exchanger for cooling or heating air within the casing, an air supply/exhaust mechanism to take in room air or outdoor air, and a refrigerant detection system that monitors refrigerant levels. When a leak is detected, the system automatically initiates a controlled refrigerant exhaust operation to remove the leaked refrigerant while maintaining air circulation. The system can be integrated with a heat exchanger that connects to the heat source-side air-conditioning apparatus, enabling continuous refrigerant flow while preventing refrigerant leaks.
26. Air Conditioning System with Integrated Temperature-Based Refrigerant Leakage Detection Module
TRUMA GERAETETECHNIK GMBH & CO KG, 2017
Air conditioning system with advanced leakage detection for natural refrigerants. The system comprises sensors to monitor room temperature, refrigerant inlet temperature, and refrigerant outlet temperature. The system integrates these sensors with a dedicated leakage detection module, which analyzes the temperature differences between the room and evaporator to identify refrigerant loss. This enables early detection of even small refrigerant leaks, thereby ensuring safe operation of the air conditioning system.
27. Refrigeration System with Pressure Differential-Based Leak Detection and Automatic Fan Speed Regulation
DAIKIN INDUSTRIES LTD, Daikin Industries, Ltd., 2016
Reducing refrigerant leakage in refrigeration systems by optimizing pressure differential across the system. The system employs a leak detection mechanism that monitors refrigerant flow through the system's pressure differential. When a leak is detected, the system automatically reduces the fan speed in the affected circuit, thereby reducing refrigerant flow through the leak. This approach enables effective pressure differential management without requiring expensive refrigerant leak detectors or additional security measures.
28. HVAC Refrigerant Leak Detection System with Electrochemical Sensor Array and Solid Polymer Electrolyte Technology
CARRIER CORP, 2016
A system for detecting refrigerant leaks in HVAC systems that utilizes electrochemical sensors to monitor refrigerant concentrations in the air stream. The system employs a sensor array with multiple sensors positioned downstream and upstream of the evaporator, allowing continuous monitoring of refrigerant concentration in both the evaporator and air stream. The sensors employ a solid polymer electrolyte (SPE) technology with a unique membrane electrode assembly that enables reliable detection of hydrocarbon and substituted hydrocarbon compounds. The system incorporates a control system that applies a positive bias voltage to the sensors, enables continuous monitoring, and implements real-time data analysis to detect concentrations above predetermined thresholds. When a concentration exceeds the threshold, the system automatically initiates a blower and damper operation to vent excess refrigerant from the system. The system continuously monitors concentration levels and sensor response rates to detect potential leaks before they accumulate.
29. Refrigeration Cycle Apparatus with Liquid Extension Pipe Refrigerant Density Measurement System
MITSUBISHI ELECTRIC CORP, 2016
A refrigeration cycle apparatus that improves refrigerant leakage detection accuracy through precise liquid extension pipe refrigerant density calculation. The apparatus measures the refrigerant density in the liquid extension pipe and compares it to a reference density. By controlling the liquid extension pipe quality and pressure, the apparatus can accurately calculate the refrigerant density in the pipe, enabling precise detection of refrigerant leaks.
30. HVAC System with Controllable Damper and Flammable-Component Detection for Leakage Mitigation
LENNOX IND INC, 2016
HVAC system with flammable refrigerant that mitigates risks of refrigerant leakage and potential fire hazards. The system uses a flammable refrigerant in the cooling unit, but includes features to prevent leakage and detect flammable components in the equipment space. A controllable damper covers an access port between the cooling unit and equipment space. A flammable-component detector is located near the access port in the equipment space. A processing unit opens and closes the damper based on detector signals. This allows access to the cooling unit for maintenance but prevents leakage and limits flammable component exposure.
31. Air Conditioning System with Integrated Refrigerant Leak Detection Sensors
엘지전자 주식회사, LG ELECTRONICS INC, 2015
Air conditioning system that can detect refrigerant leaks in the outdoor unit or indoor sensors. The system has sensors in the outdoor unit casing, indoor unit case, or flow path of the outdoor fan to detect refrigerant leaks. When the sensor detects a refrigerant concentration above a threshold, it indicates a leak. The system uses the sensor signal to determine if there is a refrigerant leak. If the concentration reaches a predetermined value, it confirms a leak. If not, it indicates no leak. The system can display leak information and monitor refrigerant levels. This enables quicker detection and response to refrigerant leaks compared to conventional systems.
Get Full Report
Access our comprehensive collection of 31 documents related to this technology
