Flicker Prevention in LED Lighting
LED lighting systems can exhibit visible flicker at frequencies between 3-70 Hz, with measurements showing modulation depths up to 100% in some consumer products. This flicker, while sometimes imperceptible to conscious awareness, has been documented to cause headaches, eyestrain, and reduced visual performance in workplace environments where sustained attention is required.
The fundamental challenge lies in maintaining stable light output while managing the inherent voltage-current characteristics of LEDs across varying power conditions and dimming states.
This page brings together solutions from recent research—including dynamic impedance control systems, multi-string architectures with selective activation, forward voltage monitoring circuits, and phosphor persistence techniques. These and other approaches focus on achieving flicker-free operation while maintaining compatibility with existing dimming infrastructure and power factor requirements.
1. LED Driver Circuit with Switching Tube and Voltage Feedback for Constant Current Control
Shaanxi Yacheng Microelectronics Co., Ltd., SHAANXI REACTOR MICROELECTRONICS CO LTD, 2024
Flicker-free LED driving method and circuit to eliminate stroboscopic flicker in LED lighting. The method involves controlling the current through the LED string and regulating the input current using a switching tube and voltage feedback. A capacitor stores energy to maintain constant current. This prevents flicker by keeping the LED current steady while adjusting input current.
2. LED Lighting Circuit with Parallel Resistor-Capacitor Vibration Suppression Module
GUANGZHOU HAOYANG ELECTRONIC CO., LTD., 2024
Reducing jitter in low brightness LED lighting by using a vibration suppression module. The module has a resistor and capacitor connected in parallel with the LED and inductor. This creates a low pass filter to smooth out current ripples when the LED brightness is slowly increasing from low levels. This prevents flicker perception in dim environments.
3. LED Driver with Inductor Current Slope Adjustment for PWM Dimming Accuracy
JIANGSU XINTAN MICROELECTRONICS CO LTD, 2024
Pulse width modulation (PWM) dimming of LEDs that improves dimming accuracy, particularly at low duty cycles. The method involves compensating for current deviations in PWM dimming by adjusting the slope of the inductor current within the PWM cycle based on the determined magnitude relationship between the absolute values of the rising and falling slope. This periodic lifting operation on the inductor current within the PWM cycle, in response to the adjusted slope, compensates for the current deviation of the output current of the LED driver chip.
4. LED Dimming System with Dual-Control PWM Technique for Flicker Elimination
SHANGHAI FUJU LIGHTING TECH CO LTD, SHANGHAI FUJU LIGHTING TECHNOLOGY CO LTD, 2024
Flicker-free LED dimming system and method that provides smooth dimming without strobing at low brightness levels. The system uses a modified PWM dimming technique that allows precise control of the LED output current to eliminate flicker. It achieves this by using a dual-control strategy. At low duty cycles, a separate control signal is generated to accurately count the passing cycles of the PWM signal to fine-tune the output current. At higher duty cycles, the regular PWM signal is used. This prevents current interruptions that cause flicker at low brightness. By transitioning between the two control methods based on duty cycle, flicker-free dimming is achieved across the entire dimming range.
5. PWM Signal Modulation for LED Dimming with Incremental Duty Cycle Averaging
SHANGHAI BRIGHT POWER SEMICONDUCTOR CO., LTD., 2024
LED dimming method to mitigate stepped variation and non-smoothness of the dimming curve, providing a smoother dimming effect for LEDs. The method involves changing the duty cycle of the PWM signal in a way that avoids steps. When the duty cycle is less than a threshold, the method takes sets of n PWM periods, calculates the average duty cycle, and outputs multiple sets in order with incrementing or decrementing average duty cycles. This allows duty cycle changes of 0.1% or less to avoid stepped current variations.
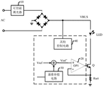
6. LED Dimming Control System with PWM-to-DAC Converter and Linear Current Loop
SHANDONG HUADING WEIYE ENERGY TECH CORP LTD, SHANDONG HUADING WEIYE ENERGY TECHNOLOGY CORP LTD, 2023
Flicker-free LED dimming control system that eliminates stroboscopic effects when dimming LED lights. The system uses a power input module, boost module, LED module, switch module, voltage stabilizer, MCU, PWM-to-DAC converter, and linear current loop. The MCU controls the PWM-to-DAC converter to adjust the LED current. The linear current loop stabilizes the LED current and prevents flicker.
7. LED Lighting System with Combined Pulse Density and Frequency Modulation for Smooth Dimming
SUZHOU NUOSEN MICROELECTRONIC TECH CO LTD, SUZHOU NUOSEN MICROELECTRONIC TECHNOLOGY CO LTD, 2023
LED lighting with smooth dimming over the entire brightness range, addressing the issue of visible flickering and color shifts at low brightness with traditional pulse width modulation (PWM) dimming. The high dynamic smooth dimming is achieved by combining pulse density modulation (PDM) and frequency modulation dimming. At low brightness, the frequency of the half-bridge switching network is increased instead of just PDM, providing more precise dimming and meeting the linear brightness change perceived by the human eye.
8. LED Dimming Control Circuit with High-Frequency PWM and Duty Cycle Compensation
ZHUHAI SHENGCHANG ELECTRONICS CO LTD, 2023
High-precision adaptive dimming of LED lights without flicker or noise using high-frequency PWM. The dimming is achieved by a control circuit in the LED power supply that adjusts the PWM duty cycle based on the desired brightness level. The circuit has a microcontroller with a lookup table to map duty cycles to brightness levels. It compares the measured duty cycle to the reference for the target level, and adjusts if needed to compensate for attenuation in the circuitry or LED device. This ensures stable brightness and eliminates flicker and noise compared to low-frequency PWM.
9. Surface Illumination Device with Angled Light Emission and Flicker Reduction Configuration
NITTO DENKO CORPORATION, 2023
Surface illumination device that reduces flicker, eye strain, and fatigue. The device emits light that is directed away from the user's line of sight. This is achieved by configuring the light distribution so that the maximum intensity angle of light emitted from the center of the device's light-emitting surface is within -90° to <0° in a plane perpendicular to the surface. This avoids direct perception of the light and reduces flicker perception.
10. Adaptive Frequency Conversion Method for PWM Dimming of LED Backlights
BEIJING SIGNAL MICROELECTRONICS CO LTD, 2023
LED backlight dimming method to balance brightness, stroboscopic effect, noise and uniformity for low brightness levels. The method involves adaptive frequency conversion of PWM dimming based on brightness setting. For low brightness, it uses lower frequencies to reduce brightness loss and uniformity issues. For higher brightness, it uses higher frequencies to avoid flicker. The frequency conversion is achieved by a module that generates custom frequencies based on brightness thresholds. This balances defects like unevenness, stroboscopic effect, noise and uniformity for low brightness levels.
11. LED Lighting System with Separate PWM Control Module for Enhanced Dimming and Reduced Stroboscopic Effects
EAGLERISE ELECTRIC & ELECTRONIC CO LTD, FOSHAN EAGLERISE ELECTRONIC CO LTD, FOSHAN SHUNDE EAGLERISE ELECTRIC POWER TECH CO LTD, 2023
PWM dimming system for LED lighting that avoids stroboscopic and noise issues while providing deeper dimming compared to conventional PWM dimming. The system uses a separate dimming control module that sends PWM signals to the LED driver module. The driver module then uses the PWM signals to turn the LEDs on and off, providing dimming. This separation of PWM generation and LED control allows optimizing the PWM frequency for reduced stroboscopic effects while still achieving deeper dimming levels.
12. System and Method for Current Stability Control in LED Lighting Using Separate Adjustment Circuit
Dongguan Ruishi Optoelectronics Technology Co., Ltd., DONGGUAN RSEE PHOTOELECTRONIC TECHNOLOGY CO LTD, 2023
A method and system for controlling current stability in LED lighting applications. The method involves using a separate adjustment circuit connected between the LED light sources and the power supply. This allows providing different constant currents to each LED, unlike traditional LED drivers. A central controller coordinates the adjustment circuit and main LED driver to ensure stable currents for all LEDs.
13. LED Driving Device with Multi-Signal PWM Control for Enhanced Dimming Resolution and Flicker Reduction
MARUMO DENKI KK, 2023
LED driving device that reduces flicker and improves dimming resolution in LED lighting applications. It allows smooth brightness adjustment and eliminates visible steps in dimming. The device uses pulse width modulation (PWM) to control the LEDs, but instead of using a single PWM signal, it combines multiple signals with different duty cycles within a cycle. This reduces the pulsating current and flicker when shooting video with fast frame rates. The device calculates the required PWM rates based on the dimming signal, and uses separate converter circuits for each rate.
14. LED Display Backlight System with Synchronized PWM Cycle Completion for Flicker Reduction
SUZHOU ZHONGKE HUAXI SEMICONDUCTOR TECH CO LTD, SUZHOU ZHONGKE HUAXI SEMICONDUCTOR TECHNOLOGY CO LTD, 2023
Reducing flickering in LED displays with regional backlight adjustment by properly switching PWM data. The method involves coordinating the VSYNC signal from the display controller with the internal oscillator in the LED driver chip. When VSYNC arrives, the driver chip completes the current PWM cycle instead of truncating it. This prevents sudden changes in duty cycle and eliminates low-frequency flicker. The driver chip calculates the correct average brightness over a full VSYNC period rather than an incomplete cycle. This ensures consistent brightness and passes professional eye protection certifications.
15. LED Lighting Device with Forward Voltage Monitoring for Fault Detection and Emitter Isolation
Lutron Technology Company LLC, 2022
Reliable error detection and mitigation in LED lighting devices to prevent flickering or color shifting. The method involves monitoring the forward voltage of the LED emitters in relation to the forward voltage of a detector LED. If an emitter's voltage deviates excessively, indicating a fault, the device enters an unstable state but keeps operating. If the deviation continues, indicating a failed emitter, the device enters an inoperable state and disables that emitter. This prevents flicker and color shifts from failed emitters while allowing continued operation.
16. LED Lighting Device with Sequential Driving Method and Loopback Compensator for Flicker Reduction
2022
LED lighting device with improved flicker performance using a sequential driving method for AC power. The device reduces flicker by controlling the LED current based on the number of lit LEDs instead of voltage level. It uses a loopback compensator to charge during the first operation section and apply a second voltage in the compensation section. A driving control unit detects LED current and turns off last LED group in charge section. This provides consistent output by removing non-emission sections.
17. LED Display Driver Circuit with Channel Current Adjustment Based on Brightness Estimation
Texas Instruments Incorporated, 2022
LED display driver circuit that prevents brightness non-uniformity at low brightness levels by adjusting channel currents based on estimated brightness. The circuit has a control unit that receives brightness estimates for each channel. It then adjusts the control signals to the current control circuits based on the estimates. This compensates for channel-to-channel current variance at low brightness where the on-time is short. It can use measured current integrals from testing or receive estimates from external sources.
18. LED Driver with Stochastic Frequency Pulse Modulation for Randomized High/Low Duration Control
Analog Devices International Unlimited Company, 2022
LED driver using a modulation technique called stochastic frequency pulse modulation (SFPM) to dim LEDs without visible flicker, audible noise, high frequencies, or EMI. The SFPM involves randomly increasing/decreasing the duration of the high/low periods in each cycle to average out to the target dimming level. A controller sets ranges for the high/low durations based on past cycles, then randomly selects within those ranges. This avoids fixed frequencies and allows dimming without issues associated with PWM.
19. Method for Stabilizing LED Lighting by Forward Voltage Monitoring and Current Adjustment
Lutron Technology Company LLC, 2022
A method for controlling LED lighting devices to prevent flickering or color shifting. The method involves monitoring the forward voltage of the LED emitters relative to a detector. If the forward voltage goes outside an acceptable range for a majority of time intervals, indicating a failed LED, it is deactivated. If the forward voltage fluctuates rapidly, indicating flickering or color shifting, the drive current is adjusted to stabilize it.
20. LED Dimming Control with Oscillation Detection and Adaptive Gradient Adjustment
SICHUAN RICFORD SCIENCE AND TECH CO LTD, SICHUAN RICFORD SCIENCE AND TECHNOLOGY CO LTD, 2022
LED dimming control method to eliminate flickering when using AC dimmers with LED lights. The method involves detecting a specific type of voltage oscillation called "first type of oscillation" that occurs when using AC dimmers with LED lights. If this oscillation is detected, the gradient step size for dimming is increased to slow down the dimming process. This prevents the LED brightness from changing too quickly and causing flickering. By extending the dimming time, it smooths out the brightness transitions.
21. LED Backlight Driving Method with Adaptive PWM Frequency Adjustment for Frame Synchronization Transitions
BEIJING CELLO MICROELECTRONICS CO LTD, 2022
LED backlight driving method to prevent abnormal brightness when frame synchronization signal switches. When the frame sync clock frequency changes, proactively increase the PWM brightness clock frequency to quickly synchronize with the new sync clock. This shortens the PWM cycle and reduces the brightness transition time. It allows the PWM to rapidly adapt to sync clock changes, preventing abnormal brightness fluctuations.
22. LED Power Supply with Resonant LLC Converter and Dual-Stage Modulated Dimming Circuit
HUNAN FURIKANG ELECTRONIC CO LTD, 2022
LED power supply with precise, high-frequency dimming capability. The power supply has a resonant LLC converter, dimming circuit, and closed-loop control to accurately regulate dimming current. It uses a modulated dimming power supply and a separate dimming circuit connected between the converter output and control chip. The dimming power supply generates a first modulated wave based on the converter output current error. This wave powers the dimming circuit which generates a second modulated wave for the control chip to use for dimming. This closed-loop, two-stage dimming allows accurate, high-frequency dimming of LED loads.
23. LED Lighting System with Distorted Waveform Phase Compensation for Dimming Control
On-Bright Electronics Co., Ltd., ON-BRIGHT ELECTRONICS CO LTD, On-Bright Electronics (Shanghai) Co., Ltd., 2022
Dimming control for LED lighting systems that compensates for distorted waveforms during dimming to improve dimming range and brightness. The control involves detecting distorted bus voltage waveforms and compensating the phase angle when it is determined that the waveform is distorted. This phase compensation is done by adjusting the dimming phase based on the distorted waveform, rather than using the raw waveform phase. By compensating for distorted waveforms, it allows the LED output current to reach full brightness even when the waveform is distorted, improving the dimming range and brightness.
24. LED Lighting System with Dual-Range PWM Frequency Modulation for Reduced Stroboscopic Effects
OSRAM GmbH, 2021
Reducing stroboscopic effects in LED lighting to improve perception and comfort by modulating the frequency of the pulse-width-modulated (PWM) signal used for dimming. The frequency is shifted between a lower range and a higher range. It spends more time in the higher range where the stroboscopic visibility threshold is lower. This allows compliance with regulations while mitigating stroboscopic effects at low dimming levels.
25. LED Dimming Control Circuit with Automatic Mode Switching Between Constant Current and Constant Power
XIAMEN MAINENG TECH CO LTD, XIAMEN MAINENG TECHNOLOGY CO LTD, 2021
Dimming control circuit for LED lights that automatically switches between constant current and constant power driving modes based on input voltage fluctuations to prevent flicker and overheating. The circuit has a power supply, LED driver, controller, and LED loads. The controller detects voltage variations and switches the driver to constant power mode to compensate and stabilize LED brightness. When voltage is stable, it switches back to constant current mode for better efficiency. This prevents flicker and overheating in fluctuating voltage conditions.
26. Leakage Inductance Energy Absorption Circuit for LED Power Supplies with Power Factor Correction
Fuzhou University, FUZHOU UNIVERSITY, 2021
A method to reduce low-frequency ripple in LED power supplies with power factor correction. The method uses an additional circuit to absorb the voltage spikes from the leakage inductance of the power factor correction stage. This involves connecting a leakage inductance energy absorption circuit, containing diodes and a capacitor, between the transformer primary and the flyback converter input. The flyback converter then supplies regulated power to the LED load. The leakage inductance absorption circuit prevents voltage spikes from the transformer leakage inductance from propagating to the LED load, reducing ripple.
27. Power Converter for LED Dimming with Adjustable Switching Period and Reference Current
Silergy Semiconductor Technology (Hangzhou) LTD, 2021
Dimming LED lights using a power converter with improved low dimming performance. The converter adjusts the switching period and reference current to accurately dim LEDs even at very low levels. This avoids the "dimming dead zone" where current control is lost. The converter generates a drive current based on the dimming signal by adjusting the switching period and reference current. It uses a secondary adjustment signal based on the dimming signal and first adjustment signal to further fine-tune the current. This allows accurate dimming down to very low levels without losing control.
28. LED Bulbs with Impedance Adjust Circuit for Linear AC Driving
Austin IP Partners, 2021
LED light bulbs that provide constant light output across the AC cycle without flicker or power factor issues. The bulbs use LED strings with enough LEDs so they are fully on at peak voltage. An impedance adjust circuit shunts LEDs to overcome the non-linear voltage-current characteristic of LEDs. This makes the string linear and allows direct AC driving without electronics.
29. LED Dimming System with Synchronized Inductor Current Control for Flicker Reduction
SIGNIFY HOLDING B.V., 2020
Reducing LED flicker when dimming by synchronizing the dimming control with the switched-mode power supply. When dimming to turn the LED on, a supplementary control system overrides the primary control system to set the inductor current to a predetermined value. The lighting control system then switches the LED on when the inductor reaches that level. This ensures the LED current is known and stable when pulsed, preventing flicker.
30. LED Lighting Device with Voltage Comparison and Control Circuit for Flicker Prevention and Stability Maintenance
Lutron Ketra, LLC, 2020
An LED lighting device that prevents flickering and maintains stable illumination quality even if an LED fails. The device has an LED emitter, LED detector, and control circuit. It continuously compares the forward voltage across the emitter to the forward voltage across the detector. If the emitter voltage is outside an acceptable range for the majority of a time window, it indicates instability or LED failure. The control circuit puts the device into an interim state to avoid flickering. If the instability persists in subsequent time windows, it deactivates the emitter.
31. PWM Signal Duty Cycle Control with Exponentially Decreasing Time Periods for Linear Perceived LED Brightness
Shanghai Keye Electronics Co., Ltd., SHANGHAI GUESTGOOD ELECTRONICS CO LTD, 2020
Controlling the duty cycle of a PWM signal for LED lamps to provide linear gradual brightness instead of the logarithmic brightness change in prior PWM dimming methods. The duty cycle increase is split into N time periods, where each period has a linear duty cycle increase. However, the length of the next period is half that of the previous period. This exponential-like duty cycle curve provides a closer approximation to an actual exponential brightness curve, giving a more linear perceived brightness change for the LED lamp.
32. LED Drive Circuit with Phase-Specific Compensation Signal for Partial Open-Loop to Closed-Loop Conversion
KIWI INSTR CORP, KIWI INSTRUMENTS CORP, 2020
LED drive circuit, control circuit, and method that reduces LED flicker and improves dimming by converting part of open-loop control to closed-loop control. The circuit generates a compensation signal in specific phases to lower the current reference below the set point. This reduces jitter in the current flowing through the LED during open-loop phases. By partially converting open-loop to closed-loop, it eliminates or reduces the adverse effect of open-loop control on dimming and flicker.
33. LED Illumination Device with Interim State Control Based on Forward Voltage Comparison
Lutron Ketra, LLC, 2020
A multi-colored LED illumination device that can operate in an interim state to avoid flickering or color shifting and prevent driving a failed LED. The device has an LED emitter, LED detector, and control circuit. It compares the forward voltage across the emitter to the detector's forward voltage at equal intervals. If the emitter voltage is outside an acceptable range compared to the detector voltage for a majority of a first-time window, it enters the interim state. If the emitter voltage remains outside the range for the majority of a second-time window, it deactivates the emitter.
34. LED Driver Circuitry with Ambient Light Feedback Loop for Automatic Brightness Adjustment
PHILIPS LIGHTING NORTH AMERICA CORP, 2020
LED lighting system that automatically adjusts LED brightness based on ambient light to prevent overdriving in bright environments and underdriving in dim environments. The system uses a feedback loop to sample ambient light, generate a correction signal, and subtract it from the LED output to balance the net light output. This prevents overdriving the LEDs in bright conditions and underdriving them in dim conditions. The ambient light feedback loop is integrated into the LED driver circuitry.
35. LED Lamp Control System with Feedback-Integrated Drive and Filter Circuitry
CHENGYI LIGHT CONSTRUCTION CO LTD, 2020
LED lamp control system to mitigate flicker and stabilize color temperature in LED lamps. The system includes a drive circuit, sampling circuit, switch circuit, and filter circuit. The drive circuit receives external control signals and powers the LED lamp. The sampling circuit collects the lamp current and feeds back to the drive circuit. The switch circuit controls lamp on/off. The filter circuit between the drive and lamp has a resistor and capacitor to smooth out voltage fluctuations from the power source, preventing flicker.
36. LED Driver Dimming Control with Frequency-Stabilizing Adjustment Signal
Silergy Semiconductor Technology (Hangzhou) LTD, 2020
Dimming control for LED drivers that improves efficiency at low dimming levels without generating excessive noise. The dimming control involves generating an additional adjustment signal that overrides the PWM dimming signal at low duty cycles. This additional signal ensures the transistor switching frequency remains above audio frequencies even at low dimming levels. At higher duty cycles, the adjustment signal is set to 100% to follow the PWM dimming signal.
37. LED Lamp Dimming System with Sequential Exponential and Linear Dimmers and Sigma-Delta Modulation
GUANGDONG BIOLIGHT MEDITECH CO, GUANGDONG BIOLIGHT MEDITECH CO LTD, 2020
LED lamp dimming system that provides smooth and flicker-free dimming of RGB LED lamps used in medical monitoring machines. The system uses a sequence of dimming modules that include an exponential dimmer, linear dimmer, multiplier, and sigma-delta modulator. This allows gradual intensity adjustment of the LED lamp without abrupt steps or flickering. The dimming modules are connected in series between the dimming module and the LED lamp display module.
38. LED Tube with Switching Power Supply and Constant Current Feedback for Enhanced Power Factor and Flicker Reduction
ZHONGSHAN ZHUOYUE PRODUCTS CO LTD, 2019
LED tube with high power factor and reduced stroboscopic flicker. The LED tube has a circuit configuration with a switching power supply control module, an LED module, and a constant current feedback module. The switching power supply module generates a PWM signal to drive the LEDs. The feedback module has a closed loop that adjusts the PWM duty cycle based on the output current. This stabilizes the LED voltage and reduces flicker. The constant current feedback also improves power factor by regulating the current to match the load.
39. LED Array Control with Variable Rate PWM Duty Cycle Synchronization
Lear Corporation, 2019
Reducing visible flickering in LED arrays operated by pulse width modulation (PWM) control signals. The method involves simultaneously decreasing the PWM duty cycles of multiple LEDs at different rates to achieve a common duty cycle level at a specific point in time. After that, all the LEDs are simultaneously decreased to the final duty cycle level. This prevents adjacent LEDs from dimming at different rates and causing flickering.
40. LED Light Bulb with Resistive-Impedance LED String and Power Line Communication for Brightness and Power Factor Control
Austin IP Partners, 2019
LED light bulb with improved efficiency, dimming, power factor correction, and power conversion efficiency. The LED light bulb has an LED string with enough LEDs to be fully on at peak AC voltage. It also uses circuitry to adjust impedance to make the LED string appear resistive. This reduces flicker and allows dimming without electronics. The bulb communicates control signals over the AC power lines to control brightness and power factor correction.
41. Daylight Responsive LED Brightness Control via Direct PWM Duty Cycle Calculation
DALIAN POLYTECHNIC UNIVERSITY, UNIV DALIAN POLYTECHNIC, 2019
A method for controlling the brightness of LED lights in a daylight responsive lighting system using a PWM dimming technique instead of more complex closed-loop control methods like PID or fuzzy logic. The method involves calculating a duty cycle for the LED driver based on the difference between the measured mixed illuminance and desired illuminance. This duty cycle is used to directly control the LED brightness rather than going through intermediate calculations like proportional, differential, and integral in PID control or fuzzification and defuzzification in fuzzy control. The duty cycle calculation ensures equal illuminance in each control step, allowing simple and efficient dimming without needing extensive parameters adjustment.
42. Self-Oscillating LED Control Circuit with Operational Amplifier-Based Feedback Loop
SHENZHEN LUSEFU TECH CO LTD, SHENZHEN LUSEFU TECHNOLOGY CO LTD, 2019
Self-feedback LED control method and system to enable precise and high-frequency control of LEDs without external feedback. The method involves converting a discretized LED periodic control signal into quantifiable control signals using an operational amplifier circuit. This allows accurate and repeatable LED dimming over time as device aging affects brightness. The circuit uses an op-amp, capacitors, resistors, and an inductor to create a self-oscillating feedback loop that generates the desired LED duty cycles. This eliminates the need for external feedback to compensate for LED brightness decay.
43. Circuit for Suppressing Ripple Currents in TRIAC-Dimmed LED Drivers with MOSFET Gate Voltage Adjustment
DIOO MICROELECTRONICS CO LTD, 2019
Circuit for eliminating low-frequency flicker in LED lights driven by AC power when dimmed with a TRIAC. It uses a specialized circuit to suppress ripple currents in LED drivers when dimmed with a TRIAC dimmer. The circuit adjusts the gate voltage of the power MOSFET based on the LED cathode voltage to compensate for LED anode voltage fluctuations. This fixes the LED voltage and current to eliminate strobing. The circuit has modules for low loop response, LEDN potential detection, startup quick response, and dimming quick response.
44. LED Driver Circuit with TRIAC Dimming Signal Detection and Adaptive Flicker Control
MAGNACHIP SEMICONDUCTOR LTD, 2019
LED driver circuit that eliminates flicker and reduces dimmer noise in AC-powered LED lights using a TRIAC dimmer. The circuit detects if the dimming signal is from a TRIAC dimmer. If not, it enables flicker elimination. If the dimming signal is detected, it suspends flicker elimination. This prevents flicker when using a TRIAC dimmer while still eliminating flicker from other sources. The circuit also controls the driving current when using a TRIAC dimmer to mitigate dimmer noise.
45. LED Lighting System with Hybrid Driver Control Circuit for Deep Dimming and Flicker Reduction
CURRENT LIGHTING SOLUTIONS LLC, 2019
Deep dimming LED lighting systems using a driver control circuit that allows deep dimming to very low light levels without visible flickering. The circuit combines closed loop current regulation at higher dimming levels with open loop PWM dimming at lower levels. It uses a comparator to compare the PWM signal to the measured output current and regulate closed loop dimming until a threshold is reached. Then it switches to open loop PWM dimming at a fixed output current calibrated during closed loop. This prevents burst mode flickering during deep dimming.
46. LED Driver with Dynamic Brightness Control Module for Duty Cycle Compensation
Li Yahuan, 2019
LED anti-flicker driver to prevent flickering of LED lights when connected to AC power. The driver has a control module that dynamically adjusts the brightness of the LEDs based on the input signal from the power supply. This eliminates flickering during power transitions. The control module calculates the difference between the duty cycles of the input signal and adjusts the LED brightness to compensate.
47. LED Dimming Device with Transition-Based PWM Duty Ratio Modulation
RB Controls Co., Ltd., 2019
A dimming device for smoothly changing the brightness of an LED without step changes. The dimming is achieved by transition periods when changing the duty ratio of the pulse signal for PWM control. Instead of abruptly switching the duty ratio, a mixed ratio is generated during the transition. This creates an intermediate duty ratio that gradually changes the LED brightness. By repeating these transitions with descending mixed ratios, the brightness can be smoothly dimmed.
48. LED Tube Device with Closed-Loop Feedback Circuit for Power Factor Stabilization and Flicker Reduction
Zhongshan Excellence Products Co., Ltd., 2019
LED tube device with high power factor and low flicker. The device uses a closed-loop feedback circuit to stabilize the power factor. It consists of a switching power supply control module, an LED module, and a constant current feedback module. The switching module generates a square wave input to the LED module. The feedback module regulates the LED module's current. This closed-loop feedback reduces flicker and improves power factor compared to direct LED driving.
49. LED with Dynamic Driver Control and Adjustment Sections for Flicker-Free Brightness Modulation
Li Yahuan, 2019
An anti-flicker LED that prevents flickering when the LED brightness is changed. The LED has a driver with a control section and an adjustment section. The control section dynamically adjusts the operation of the adjustment section based on the drive module's output. This converts external dimming signals into internal adjustments that smoothly change LED brightness without flickering.
50. LED Lamp Brightness Control with Non-Linear PWM Duty Cycle Mapping for Perceptual Consistency
Tianjin Hualai Technology Co., Ltd., 2019
Controlling the brightness of LED lamps to provide more comfortable and natural dimming that better matches human vision. The brightness change is non-linearly mapped to the PWM duty cycle to compensate for how the human eye perceives brightness. This involves calculating an average brightness value within a specific range, then mapping that to the duty cycle. This non-linear mapping better matches the human eye's non-linear brightness perception.
These patents highlight developments in power management, LED driver design, and dimming system compatibility. Innovative bulb designs with longer LED strings are the focus of several solutions. Other strategies include monitoring LED performance and deactivating malfunctioning LEDs to stop flickering.
Get Full Report
Access our comprehensive collection of 104 documents related to this technology
