LED Light Customization Controls
LED lighting systems must balance precise intensity control across 0-100% dimming range while maintaining color consistency and avoiding visible flicker. Current systems achieve minimum dimming levels of 1-10% using PWM control at frequencies above 1kHz, but face challenges with thermal management and driver efficiency at very low power levels.
The fundamental challenge lies in providing smooth, flicker-free dimming while maintaining color quality and energy efficiency across the full operating range.
This page brings together solutions from recent research—including adaptive PWM control systems, hybrid dimming approaches combining amplitude and PWM modulation, sensor-integrated fixtures for automated adjustment, and modular architectures enabling customized control. These and other approaches focus on delivering consistent, high-quality illumination that meets both technical requirements and user preferences.
1. Programmable LED Lighting Controller with Dynamic Input-Driven Lighting Program Execution
Shenzhen King Explorer Science and Technology Corporation, SHENZHEN UP-SHINE LIGHTING CO LTD, 2024
Programmable LED lighting controller that allows customized lighting control based on user needs and environment. The controller receives dimming commands from a remote control and external light level data from sensors. It uses this input to dynamically generate and execute a lighting program stored internally. This allows users to adapt the lighting effects to their specific requirements, rather than just preset programs. The controller also has features like indicator lights, motion sensors, and real-time feedback to enhance functionality.
2. Lighting System with User Identification and Automated Personalized Adjustment Mechanism
Beijing Zhicxin Microelectronics Technology Co., Ltd., State Grid Information & Communication Industry Group Co., Ltd., BEIJING SMARTCHIP MICROELECTRONICS TECHNOLOGY CO LTD, 2024
A lighting system that automatically adjusts lighting for individual users based on their preferences and external conditions. The system identifies users entering a space, generates personalized lighting parameters for them, and then automatically adjusts the lights for those users. The parameters are generated using user information and external conditions. This allows the system to proactively provide personalized lighting experiences for users rather than relying on manual adjustments.
3. LED Lamp Control System with Integrated IoT Module and Intelligent Gateway for Networked Brightness and Color Adjustment
SHENZHEN YIBANGYU OPTOELECTRONICS CO LTD, 2024
LED lamp remote control system that allows intelligent, networked, and software-based control of the brightness and color of the LED lamp. The system uses an LED lamp with an acquisition module, brightness adjustment module, color replacement module, IoT module, alarm, memory, and processing center. An intelligent gateway connects the lamp to the internet and smart devices. It monitors and adjusts lamp settings automatically based on environment or scene requirements, or manually via remote control or app.
4. System and Method for Adaptive Control of Multifunctional LED Lamp Beads Using Behavioral and Environmental Data Analysis
SHENZHEN SHENGTIAN PHOTOELECTRIC TECH CO LTD, SHENZHEN SHENGTIAN PHOTOELECTRIC TECHNOLOGY CO LTD, 2024
Intelligent control method and system for multifunctional LED lamp beads that enables personalized and efficient lighting by analyzing user behavior and environmental factors. It collects historical data on LED lamp operation, user behavior, and environment. By identifying user behavior patterns and environmental factors, it builds a prediction model to anticipate future LED operation needs. This allows automatic adjustment of LED lighting to optimize user experience and energy savings.
5. LED Lamp Control System with Current, Light, and Occupancy Sensing for Dynamic Brightness and Angle Adjustment
GUANGZHOU JINPEI ELECTRICAL APPLIANCE CO LTD, 2023
Intelligent LED lamp control system that adjusts brightness and angle of LED lamps based on current, light, and occupancy sensing. The system has modules for detecting input current, light level, and occupancy at each lamp position. A distribution module allocates current based on input, position, and occupancy. Adjustment modules then change brightness and angle of the allocated lamps. This provides intelligent, dynamic lamp control versus fixed presets.
6. LED Dimming Power Supply with Binary-to-Decimal Command Conversion for Intelligent Brightness Adjustment
Shenzhen Unilumin Technology Co., Ltd., SHENZHEN ZIGUANG LIGHTING TECHNOLOGY CO LTD, 2023
Intelligent LED dimming power supply, control method and system that allows intelligent adjustment of LED brightness based on user dimming requests. The method involves receiving a binary dimming command from a server generated based on a client's brightness request. The command is converted to decimal and used to adjust the LED brightness intelligently. This enables customized brightness adjustment beyond fixed levels. The system has a dimming control device in the LED power supply that receives the converted command to adjust LED brightness.
7. Vehicle Lighting Array with Individual LED Control via Two-Stage Power Supply and Integrated Communication Interfaces
SAIC GM WULING AUTOMOBILE CO LTD, SAIC-GM-WULING AUTOMOBILE CO LTD, 2023
Vehicle lighting control system that allows individual control of each LED light in a vehicle's lighting array. The system uses a two-stage power supply circuit with a boost chip followed by a matrix chip to provide adjustable voltage and current to each LED. This allows precise dimming and brightness control of individual lights. The system also integrates communication interfaces like CAN, SPI, and NTC to provide diagnostics, temperature monitoring, and fault detection.
8. LED Lighting System with Centralized Dynamic Brightness Adjustment Based on Real-Time Monitoring
HUNAN GUNSHI INTELLIGENT TECH CO LTD, HUNAN GUNSHI INTELLIGENT TECHNOLOGY CO LTD, 2023
Constant illuminance LED lighting system that maintains consistent brightness over time by using a central management platform to dynamically adjust the brightness of individual LED lights based on factors like temperature and usage duration. The platform monitors the real-time status of the lights, determines the optimal dimming compensation based on factors like junction temperature and usage duration, and sends dimming commands to the lights via a gateway to maintain consistent illuminance.
9. Wireless-Controlled LED Dimming and Color Temperature Module with PWM Signal Conversion
SHENZHEN HAIXING TECH CO LTD, SHENZHEN HAIXING TECHNOLOGY CO LTD, 2023
A dimming and color temperature control module for LED lamps that allows remote wireless adjustment of brightness and color temperature from the ground without the need to climb ladders. The module connects between the LED drivers and lamps. It receives dimming signals from a remote source and converts them into PWM signals to dim the LEDs. It also provides separate power supplies for different color temperatures. This allows adjusting both brightness and color temperature from the ground using wireless controls.
10. Intelligent Lighting Control Device with PWM-Based Brightness Adjustment for Dual LED Lamps Using Ambient and First Lamp Illuminance Feedback
Woosuk University Industry-Academic Cooperation Foundation, 2023
Intelligent lighting control device that automatically adjusts the brightness of a second LED lamp based on sensed illuminance from a first lamp and ambient light, without modifying the existing lamps. The device has two LED lamps, one near a window and one away. A converter provides constant current to the first lamp. An intelligent controller generates a PWM signal to dim the second lamp based on sensed illuminance from the first lamp and ambient light. It cuts power to the lamp and converter and connects between them to dim without modifying the lamps. This allows energy saving by matching brightness to surrounding light without adding dimming capability to the lamps.
11. Single-Controller System for Independent LED Channel Dimming via PWM Signal Gear-Based Voltage Division
SUZHOU LUMLUX POWER SUPPLY TECH CO LTD, SUZHOU LUMLUX POWER SUPPLY TECHNOLOGY CO LTD, 2023
Independently controlling the dimming of multiple channels of LED lights using a single controller. The method involves dividing the controller's output voltage into separate dimming values for each channel based on the gear position of a PWM signal. This allows independent control of each channel's brightness. The division is achieved by sampling the PWM signal and output voltage in each gear to find the unique dimming values.
12. LED Light Source with User-Defined Color Temperature and Illuminance Adjustment Mechanism
DONGGUAN RUISHI OPTOELECTRONICS TECH CO LTD, DONGGUAN RUISHI OPTOELECTRONICS TECHNOLOGY CO LTD, 2023
Adjusting color temperature and illuminance of an LED light source to meet user requirements in different situations. The method involves having the user set desired color temperature and illuminance levels. The system compares these to the preset values. If they match, no adjustment is needed. If not, it generates an adjustment command to change the LED light source colors and brightness to match the user settings. This allows customized color temperature and illuminance levels beyond the preset options.
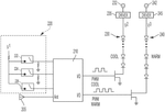
13. LED Lamp Dimming System with Contextual and User Preference-Based Automatic Adjustment Mechanism
SHENZHEN LEDMY CO LTD, 2023
Intelligent dimming of LED lamps that uses context and user preferences to automatically adjust lighting without manual intervention. The method involves determining if the lamp should turn on based on conditions like environment, time, and user activity. Once started, it selects an appropriate adjustment scheme for the current mode to intelligently adjust the lamp without user input. This improves user experience by providing convenient, context-aware lighting.
14. LED Lamp System with Adaptive Brightness Control Based on Real-Time Occupancy and Speed Detection
COLOR MOTION TECH SHENZHEN CO LTD, COLOR MOTION TECHNOLOGY CO LTD, 2023
Adaptively adjusting the brightness of LED lamps based on the number of people passing through and their speed to improve flexibility and reduce energy consumption. When an LED lamp is turned on, it determines the initial brightness based on the number of people expected and ambient light level. It then sequentially increases and decreases the brightness of each LED bulb as people pass through the lamp's light path to provide optimal illumination. This avoids over/under lighting and prevents discomfort from fixed brightness.
15. Control Method for Independent Brightness Adjustment of Indoor LED Lighting Using Linear Programming and Cyclic Iteration
State Grid Shanghai Municipal Electric Power Company, State Grid Shanghai Electric Power Design Co., Ltd., STATE GRID SHANGHAI MUNICIPAL ELECTRIC POWER CO, 2023
Energy-saving control method for indoor LED lighting that allows independent brightness adjustment of multiple LED sources to optimize illuminance levels based on user needs and natural light conditions. The method involves calculating optimal brightness values for each LED using linear programming to minimize energy consumption while meeting lighting demands. The programming takes into account user input, natural light levels, and LED background illuminance estimated through sampling. Cyclic iteration reduces calculation error compared to theoretical models.
16. Controllable Light Field System with CAN Bus-Connected Programmable LED Lamps
JIAXING CHAOWEI INFORMATION TECH CO LTD, JIAXING CHAOWEI INFORMATION TECHNOLOGY CO LTD, 2022
A controllable light field system using programmable LED lamps that can be precisely controlled for applications like 3D modeling and rendering. The system has a main controller connected to the lamps via a CAN bus. Each lamp contains a programmable LED control circuit with a microprocessor, LED driver, CAN communication, and memory. This allows independent control of each lamp's light output and properties.
17. LED Lighting Controller with Mobile-Integrated Adaptive Color and Brightness Adjustment Mechanism
SHANGQIU POLYTECHNIC, 2022
LED lighting controller that intelligently adjusts light color and brightness to match user needs. It uses a mobile phone app to collect user preferences and adapt lighting based on factors like room location and body position. The controller receives instructions from the app to set color and brightness levels, as well as duration. It extracts constant values for LED color, brightness, color duration, and brightness duration from the app's intelligent adjustment set. This allows the controller to automatically adjust LED lighting to suit the user's eyes, reducing eye strain. The app manually adapts lighting, which is then used as a starting point for intelligent optimization.
18. LED Lighting Control System with Sensor-Driven Dynamic Adjustment Modules
CLAMBU PSYCHOXIN ELECTRONIC SCIENCE AND TECH LIMITED CO, CLAMBU PSYCHOXIN ELECTRONIC SCIENCE AND TECHNOLOGY LIMITED CO, 2022
LED lighting control system that optimizes lighting based on environmental conditions and user preferences. The system has a central control unit that communicates with sensors, processing, analysis, and adjustment modules. Sensors monitor factors like temperature and daylight levels. The processing module analyzes the sensor data to determine optimal LED brightness and color. The adjustment module then dynamically sets the LED output to match. This allows the lighting to adapt to changing environments and provide optimal visual conditions for users.
19. Intelligent Lighting System with Sensor-Based Autonomous Brightness Adjustment and Remote Management
OSRAM SYLVANIA Inc., 2022
Intelligent variable lighting systems for improved efficiency and customization. The lighting systems use occupancy and ambient light sensors to autonomously adjust LED brightness based on occupancy and light levels. The lighting will dim when no one is present and brighten when occupied. Transition delays can be adjusted to optimize the balance between energy savings and avoiding abrupt lighting changes. The systems can also be remotely managed to set dimming levels and delays.
20. LED Lighting Fixture with Independently Controlled Sections for Variable Color Temperature Adjustment
Seoul Semiconductor Co., Ltd., 2022
LED lighting fixtures can produce a range of light colors and color temperatures to mimic natural sunlight and adapt to human circadian rhythms. The fixture has separate LED sections for high and low color temperature light, such as cool and warm white. The LED sections have different phosphors to generate distinct colors. The sections can be controlled independently to adjust the overall light spectrum and color temperature. This allows the fixture to mimic natural daylight and create lighting conditions that align with the body's biological clock.
21. LED Control System with Simplified Hardware and Algorithmic Driving Instructions
EAST AQUILARIA SINENSIS AQUILARIA OPTOELECTRIC SCIENCE AND TECH LIMITED CO, EAST AQUILARIA SINENSIS AQUILARIA OPTOELECTRIC SCIENCE AND TECHNOLOGY LIMITED CO, 2022
Efficient and precise control of multiple LED lights using a simple hardware setup and algorithms to reduce cost and improve user experience. The control method involves a light source controller, input module, driving module, feedback unit, and multiple LED lights. The controller parses user input to extract brightness and color parameters, gets ambient light, generates driving instructions for each LED based on the parameters and ambient light, and sends them to the driving module. This allows accurate control of multiple LED lights using a basic setup compared to complex hardware and algorithms.
22. System and Method for Individualized Control of RGB LED String Lights with Wireless Terminal Integration
SHENZHEN BOU PHOTOELECTRIC SCIENCE AND TECH LIMITED CO, SHENZHEN BOU PHOTOELECTRIC SCIENCE AND TECHNOLOGY LIMITED CO, 2022
A control method and system for intelligent RGB LED string lights that allows individual LED control and customization. The system involves connecting the LED string to an intelligent terminal. The terminal generates control commands that the string decodes and uses to adjust the color and brightness of each LED. This enables customized lighting effects and meets user needs in different environments. The string has a data processing module, decoding chip, LED control circuit, and light source. The terminal wirelessly connects to the string.
23. Smart Lamp with Wireless Module for Dynamic Brightness and Color Temperature Adjustment
HANGZHOU TUYA INC, 2022
Smart lamp with wireless control that allows users to freely adjust the brightness and color temperature. The lamp has a wireless module that receives signals from a device like a phone, converts them into control signals, and sends them to a dimming circuit. The dimming circuit adjusts the brightness and color temperature of the LEDs based on the wireless signals. This allows users to control the lamp's lighting characteristics remotely instead of just fixed modes.
24. Smart LED Lamp with Remote Control and Adaptive Dimming Based on User Behavior and Environmental Analysis
SHICHUANG PHOTOELECTRIC CO LTD, SHICHUANG PHOTOELECTRIC SHENZHEN CO LTD, 2022
Smart LED lamp that can be remotely controlled and intelligently dimmed based on user preferences and environmental conditions. The lamp has a control device with features like: receiving user lighting requests via WiFi, adjusting illumination intensity and color, analyzing user behavior for automated lighting, looking up standard illuminance levels, detecting faults, and recording lighting history. This allows features like remote dimming, automated lighting based on presence, and learning user preferences.
25. Light Source Control System with Sensor-Based Color Temperature Adjustment Mechanism
DONGGUAN RUISHI OPTOELECTRONICS TECH CO LTD, DONGGUAN RUISHI OPTOELECTRONICS TECHNOLOGY CO LTD, 2021
Optimizing light source control in large areas by matching color temperature based on local illuminance and temperature measurements. The method involves using sensors to gather illuminance and temperature values for an area. A light source controller then uses these measurements to determine the optimal color temperature for the area. It adjusts the individual LED beads to emit light at that color temperature and triggers the clock module to send the adjusted PWM signal to the LED driver. This allows customized lighting tailored to the specific conditions of each area.
26. LED Dimming Device with Ambient Light and Color Temperature Sensing for Automatic Adjustment
XIAMEN DNAKE INTELLIGENT TECH CO LTD, XIAMEN DNAKE INTELLIGENT TECHNOLOGY CO LTD, 2021
Intelligent LED dimming device that automatically adjusts brightness and color temperature based on ambient light. The device has sensors for measuring ambient light and color temperature. It also has manual and remote control options. When the device is used, it automatically switches to smart mode where it continuously measures ambient light and adjusts the LED brightness and color temperature to match. This prevents discomfort from mismatched lighting in changing environments.
27. Light Fixture with Wireless-Controlled Intensity and Color Temperature Adjustment
ABL IP Holding LLC, 2021
Smart light fixture that allows external devices to remotely adjust intensity and color temperature after installation. The fixture has manual controls for initial setup but a radio to receive wireless instructions from external devices. The fixture overrides the manual settings with the remote instructions to change the LED duty cycles and emit light at the new levels. This allows adjusting the light after installation without accessing the manual controls.
28. Lighting Fixture with Separate Manual Control and Remote-Accessible Intensity and Color Temperature Adjustment
ABL IP HOLDING LLC, 2021
A lighting fixture with an accessible control to adjust intensity and color temperature after installation. The fixture has a controller module that receives user inputs from a remote control or a local manual control. The manual control is mounted separately from the fixture and can be accessed after installation to make lighting adjustments. It allows technicians to fine-tune lighting settings without needing to uninstall the fixture.
29. Hybrid Nanowire LED and Laser Diode System for High-Speed Optical Data Transmission and Tunable White Light Production
King Abdullah University of Science and Technology, 2021
A hybrid lighting and communications system that uses an orange nanowire LED combined with a blue laser diode to produce high-quality white light with tunable color temperature and good color rendering, while also enabling high-speed optical wireless data transmission. The system achieves data rates over 1 Gbps using on-off keying modulation of the blue laser, while also generating high-quality white light with a color rendering index over 80. The nanowire LED provides color tunability and intensity for the white light, while the blue laser enables high-speed data communication.
30. Cloud-Integrated Smart Lighting System with Remote PWM Dimming and Color Mixing Capabilities
INSTITUTE OF INTELLIGENT LOCK WENZHOU UNIV, INSTITUTE OF INTELLIGENT LOCK WENZHOU UNIVERSITY, UNIV WENZHOU, 2021
Smart lighting system using a cloud platform for centralized control and configuration of LED lamps. The system allows remote adjustment of brightness and color of the LED lamps via the cloud. It uses pulse width modulation (PWM) to dim the lamps and a color mixing function to generate desired hues. The cloud platform provides a management portal and developer tools for configuring and connecting devices. It enables features like scheduling, alerts, and analytics.
31. IoT LED Lamp with Rotating Connection Block and Intelligent Control for Adjustable Brightness and Angle
FUZHOU BAILIAN CHUANGXING NETWORK TECH CO LTD, FUZHOU BAILIAN CHUANGXING NETWORK TECHNOLOGY CO LTD, 2021
An IoT LED lamp with an intelligently adjustable light source that allows customizable brightness and angle adjustment. The lamp has a rotating connection block to adjust the lamp angle, a positioning support to fix it, and an intelligent control block with a chip that remembers the last lighting conditions. This allows the lamp to automatically adjust brightness based on previous usage when turned on again.
32. Lighting Control System with Wireless Communication Gateway for Remote Monitoring and Adjustment of Horticultural Fixtures
Fluence Bioengineering, Inc., 2020
Lighting control system for horticulture applications that allows users to remotely monitor and control lighting schedules and levels for multiple fixtures while also receiving real-time environmental sensor data. The system uses a control gateway device that wirelessly communicates with the control server, lighting modules, and sensor modules. This enables remote control of dimming and scheduling based on sensor inputs like temperature and light levels.
33. LED Lighting Control System with Wireless Mobile Device Interface and Automated Parameter Adjustment
INDUSTRY ACADEMIC COOPERATION FOUNDATION KEIMYUNG UNIVERSITY, UNIV KEIMYUNG IACF, 2020
An LED lighting control system that enables remote control of indoor LED lamps using a mobile device. The system allows users to control lighting parameters like on/off, brightness, and color of the LED lamps from a mobile app. The control commands are transmitted wirelessly to the lamp's module which executes the commands. The system also provides features like automated lamp turning off after mobile disconnection, reservation time-based lamp control, and lamp color change based on weather information.
34. Gateway-Integrated Wireless System for LED Lighting and Sensor Module Communication in Horticulture
Fluence Bioengineering, 2020
Wirelessly controlling and monitoring LED lighting for horticulture systems using a gateway device that communicates with a server and lighting and sensor modules. The gateway allows remote control of light dimming and scheduling based on real-time sensor data from the environment.
35. Smart LED Lighting System with 5G-Enabled Controllers for Individual and Group Dimming
CHONGQING SILIAN PHOTOELECTRIC SCIENCE & TECH CO LTD, CHONGQING SILIAN PHOTOELECTRIC SCIENCE & TECHNOLOGY CO LTD, 2020
A smart lighting system using 5G communication for efficient and flexible control of LED lights. The system has LED lamps with controllers that communicate over 5G. It allows intelligent dimming of individual lamps or groups based on unique identifiers. The system also has features like loop dimming, remote dimming from servers, and local dimming based on environmental parameters. The controllers can also monitor lamp health and faults. The 5G connectivity enables scalable, flexible, and reliable lighting control without needing dedicated power lines or mesh networks.
36. Indoor LED Lighting System with Distributed Dimming Control and Environmental Sensing
CHINA JILIANG UNIVERSITY, SHANGYU ADVANCED RESEARCH INSTITUTE CO LTD CHINA JILIANG UNIV SHANGYU ADVANCED RESEARCH INSTITUTE CO, SHANGYU ADVANCED RESEARCH INSTITUTE CO LTD.CHINA JILIANG UNIVERSITY SHANGYU ADVANCED RESEARCH INSTITUTE CO LTD, 2020
Intelligent indoor LED lighting system that allows personalized lighting adjustment based on distributed dimming control. The system uses microprocessors, environmental sensors, LED controllers, and LED lamps. It detects the background light level and user preferences. The microprocessor retrieves the required illuminance based on the stored user coordinates and background light. It then sends adjustment signals to the LED controllers to output the appropriate illuminance. This allows users to independently adjust lighting based on their specific needs in different locations of a space.
37. Adaptive LED Lighting Control System with Server-Based Analysis for Dynamic Lumen and Color Temperature Adjustment
GUANGDONG JINGZHUANG ILLUMINATION CO LTD, 2020
Intelligent LED lighting control system that can adaptively adjust lighting conditions for special populations like elderly, students, patients, and holiday mode. The system uses a server to analyze user preferences, environment images, and mode information to determine optimal light levels and color temperatures. This allows customized lighting for specific needs. The server communicates with the LED fixtures to set target lumens and color points. The fixtures mix basic light sources to achieve the targets. The system also has brightness monitoring to dynamically adjust targets if surroundings deviate too much.
38. LED Lighting System with Independent Unit Dimming via Separate Interface Connections
SIGNCOMPLEX CO LTD, 2020
LED lighting device and system that allows separate dimming control for each LED light unit. The LED lighting device has a dimming reserved terminal that connects to a separate dimming interface unit. The dimming interface unit has multiple dimming interfaces to connect to different dimming controllers. This allows each LED light unit to be dimmed independently using its own dimming controller instead of dimming the entire device.
39. Distributed Dimming Indoor LED Lighting System with Centralized Coordination and Environmental Sensing
CHINA JILIANG UNIV SHANGYU INSTITUTE FOR ADVANCED STUDY CO LTD, CHINA JILIANG UNIVERSITY, CHINA JILIANG UNIVERSITY SHANGYU INSTITUTE FOR ADVANCED STUDY CO LTD, 2020
An indoor LED lighting system that adjusts light levels based on user preferences and environmental conditions. The system uses distributed dimming control where each LED lamp has its own dimming controller. A central microprocessor coordinates the dimming based on user-specified desired light levels, environmental illuminance sensors, and user location data. This allows personalized lighting conditions for different users and locations within a space.
40. Integrated LED Illuminance Controller with Local Sensors and Remote Dimming Capabilities
SHENZHEN UP SHINE LIGHTING CO LTD, SHENZHEN UP-SHINE LIGHTING CO LTD, 2019
A programmable, automatic, and constant LED illuminance controller that combines local sensors, remote control, and dimming capabilities in an integrated system. The controller has a remote control, a light controller, a dimming drive module, and an information collector with sensors for brightness and motion detection. The controller uses the local sensors to adapt lighting based on environment changes, but also allows remote dimming via the control. An indicator light flashes when a remote dimming command is received. This provides both local and remote control flexibility with sensor-based adaptation.
41. Smart Lamp with Independently Controllable Main and Auxiliary Light Sources for Variable Brightness and Color Temperature Adjustment
Min Yongxin, YONGXIN MIN, 2019
Smart lamp with flexible lighting control that enables customizable lighting experiences for both functional and ambient lighting needs in a single lamp. The smart lamp has a main light source and an auxiliary light source that can be independently controlled. The lamp can adjust brightness, color temperature, and turn on/off for each source separately. It also supports complex lighting regulation strategies like pulsing or blending between levels. The lamp can receive control instructions from remote devices and respond based on the target (main vs auxiliary) and strategy. This allows mixed functional/ambient lighting from a single lamp with advanced control options.
42. Wireless LED Lighting Control Device with Independent Illumination and Chromaticity Adjustment Circuits
BILT LIGHTING CO LTD, 2019
Wireless dimming LED lighting control device that allows precise and independent adjustment of illumination and chromaticity of LED lights at a distance using wireless communication. The device has separate dimming circuits for illumination and color correction, with a wireless controller to send dimming and color adjustment commands. It also has memory to store user-set illumination and chromaticity values, and features like shortcut buttons for quick access.
43. Modular LED Lighting System with Multi-Channel Color Control for Aquariums
Matthew Allen, Thomas Lutz, 2019
Modular LED lighting system for aquariums that provides customizable multi-color lighting. The lighting system has a housing with a bottom-mounted control region containing multiple channels for controlling different colored LED modules. The channels can be individually connected to LED modules of different colors. This allows users to mix and match various colored LED modules to create custom lighting colors. A switch on the housing controls power to the channels and thus the connected LED modules.
44. Wireless Centralized Control System for Individual LED Drivers with Dynamic Lighting Capabilities
JOULE IQ, INC., 2019
Smart LED lighting system that allows individual control of LED lights through wireless communication. The system has a central control module that connects to multiple smart LED drivers. Each driver controls one or more LED lights. The control module can dim, change color, and customize the lighting of individual lights, groups, or zones. It also supports features like mimicking natural light, optimizing for events, and following circadian rhythms. The central control module communicates wirelessly to avoid wired connections. It can receive instructions from a user's device and execute pre-programmed configurations.
45. LED Lamp Control Device with Configurable Touch Interface and Signal-Based Command Transmission
Self Electronics Co., Ltd., 2019
LED lamp control device and lighting system with customizable touch interface for controlling LED lamps. The control device allows selecting and configuring the type of LED lamps in each package, and then activates the appropriate control commands based on the lamp type. This allows tailoring the control interface based on the specific lamp types being used, preventing unnecessary buttons and simplifying operation. The lamps themselves have local control units that receive commands over a signal connection. This allows a single control device to manage multiple lamp types without bloated interfaces or multiple devices.
46. Adaptive LED Lighting System with Sensor-Driven Environmental and Physiological Response
Guangdong Jingzhang Lighting Co., Ltd., 2019
Intelligent LED lighting system that adapts lighting conditions to user needs based on factors like location, time, body state, and environment. The system uses sensors to monitor conditions like temperature, light levels, and sleep status in a preset area. It then adjusts the brightness, color, and flashing of LED lights in that area accordingly. For example, it gradually brightens if light levels are too low, dims if too warm, or flashes if feverish. It can also synchronize with other devices to turn on/off when the user does. The system aims to provide personalized, comfortable, and intelligent lighting that adapts to user preferences and needs.
47. Modular Solid-State Lighting Devices with Interchangeable Light Emitter Modules and Integrated Components
CREE, INC., 2019
Modular solid-state lighting devices that allow easy replacement, upgrading, and customization of lighting units while fitting within existing lighting form factors. The lighting devices consist of removable modules containing solid-state light emitters and associated components like drivers and heat sinks. These modules can be interchanged in lighting fixtures to change light color, intensity, heat dissipation, and other characteristics. The modular approach extends lighting fixture lifetimes and enables upgrading or replacing components as needed.
48. Lighting Control System with Sensor-Driven Real-Time LED Brightness Adjustment
Beijing University of Civil Engineering and Architecture, 2018
Intelligent lighting control system that adjusts LED lamp brightness based on real-time conditions using sensors. The system has a control unit, LED driver, LED lamp, illumination sensor, and infrared sensor. The control unit receives illumination and occupancy data from the sensors to dynamically set LED brightness. It also has a lookup table for preset brightness levels based on mode and triggers. The system allows automated, context-aware lighting adjustment beyond just dimming.
49. Digital Lighting Control System with Wireless DMX Protocol and Exponential Dimming Capability
Jeong Hwan-soo, 2018
Digital lighting control system using DMX protocol that allows adaptive dimming control for theater, stage, and landscape lighting. The system uses DMX modules to transmit and receive dimming signals wirelessly or wired, allowing simultaneous control of up to 512 LED modules without crosstalk. It enables exponential dimming with 0-12000 steps instead of linear or stepped dimming. The system also supports color implementation and adaptive brightness adjustment based on viewing angle.
50. Lighting Device with Mesh Network-Controlled PWM for Adjustable Color, Brightness, and Temperature
Sichuan Lanjing Optoelectronic Technology Co., Ltd., 2018
Intelligent lighting device that allows flexible and remote control of color, brightness, and temperature through wireless mesh networking. The lighting device has a power module, mesh Bluetooth control module, and lighting module. The Bluetooth module receives commands from a mesh network to generate PWM signals that control the lighting module to emit light with specific color, brightness, and temperature. This allows intelligent, multi-device lighting systems where the technical indicators like color, brightness, and temperature can be changed remotely.
Innovative solutions have been developed as a result of the efforts for adjustable and customizable LED lighting. Solutions ranging from minimizing energy consumption and adjusting to human circadian rhythms to improving performance in specific applications such as sorting machines and horticulture showcase the versatility of LED lighting systems.
Get Full Report
Access our comprehensive collection of 90 documents related to this technology
