Hydrogen Compression in Fuel Cell Systems
Hydrogen compression for fuel cell applications demands precise pressure control across multiple stages, typically from 1 bar to 700 bar for vehicle storage. Current systems face significant energy losses during compression, with efficiency rates ranging from 65-85% depending on compression method and scale. The thermal management challenges are particularly acute during rapid compression cycles.
The fundamental challenge lies in achieving high compression ratios while minimizing energy consumption and maintaining gas purity standards required for fuel cell operation.
This page brings together solutions from recent research—including turbocharging compressor systems with multiple energy sources, jet pump technologies for optimal flow efficiency, and systems that recover compression heat for useful work. These and other approaches focus on improving overall system efficiency while meeting the strict safety and reliability requirements of fuel cell applications.
1. Hydrogen Compression System with Integrated Cooling and Thermal Isolation Units
NUOVO PIGNONE TECNOLOGIE - S.r.l., 2024
A hydrogen compression system for producing high-pressure hydrogen from low-temperature hydrogen. The system has three units: a compressor, a cooler, and a tank. The compressor compresses hydrogen. The cooler cools the compressed hydrogen. The tank receives the cooled hydrogen and heats it while isolating it from the environment. This raises the pressure as the volume decreases due to heating. After reaching ambient temperature, the compressed hydrogen is ready for use. The isolation prevents contamination from leaks.
2. Cryogenic Compressed Hydrogen Production System with Direct Storage and Utilization Capability
GENERAL ELECTRIC CO, 2024
A system for producing cryogenic compressed hydrogen that can be stored and used as a fuel source without converting it to gaseous hydrogen before combustion. The system compresses hydrogen and cools it below liquefaction temperature but above the storage temperature threshold. This cryogenic compressed hydrogen can be directly stored and used without further processing, eliminating the need for converting liquid hydrogen to gas for combustion. The system compresses, cools, and delivers the hydrogen at temperatures between the storage threshold and liquefaction point.
3. Hybrid Compression System Utilizing Centrifugal and Electrochemical Compressors with Integrated Water Recycling for By-Product Hydrogen Purification
UNIV XI AN JIAOTONG, XIAN JIAOTONG UNIVERSITY, 2024
Compression and purification system and method for industrial by-product hydrogen that combines mechanical compression with electrochemical compression to efficiently separate and pressurize industrial by-product hydrogen. The system uses a centrifugal compressor with water spray for initial compression, followed by an electrochemical compressor for final compression and purification. Water spray improves compression efficiency and humidifies the gas for the electrochemical compressor. This allows using wet hydrogen with high humidity levels that the electrochemical compressor needs. The system recycles water from the electrochemical compressor to further optimize efficiency.
4. Hydrogen Filling Station with Integrated Compressor, Expander, and Refrigeration System
LINDE GMBH, 2024
Energy-efficient hydrogen filling station design for compressing, storing, and providing hydrogen fuel. The system has a compressor, storage tank, expander, and refrigeration machine. The compressor stages compress the hydrogen. The expander extracts work from the expanding hydrogen to partially cool it. The refrigeration machine further cools the hydrogen using a chiller cycle. This integrated cooling system reduces the energy required compared to separate chillers. It allows cooled hydrogen to be stored instead of continuously cooling during refueling.
5. Gas Supply System with Dual Compressors for Hydrogen and Mixed Gas Handling
KAWASAKI JUKOGYO KABUSHIKI KAISHA, KAWASAKI JUKOGYO KK, 2024
Gas supply system for efficiently replacing gas in a tank, like a liquefied hydrogen tank, during maintenance or refueling. The system uses separate compressors optimized for hydrogen gas versus mixed hydrogen/inert gas. Hydrogen gas from the tank is compressed by a first compressor to supply high-pressure hydrogen to consumers like boilers. Mixed hydrogen/inert gas discharged from the tank is compressed by a second compressor before supplying to consumers. This allows efficient replacement of tank gas by avoiding overloading the hydrogen compressor when replacing all hydrogen vs just mixed gas.
6. Cryogenic Fluid Compression Device with Integrated Pressure Equalization and Gas Reheating System
CYCLAIR, 2024
A device for compressing fluids like hydrogen, oxygen, nitrogen, and argon without using complex mechanical compressors. The device has a cryogenic vessel to store the fluids in liquid form at cryogenic temperatures, surrounded by a pressure vessel. An equalization device connects the two vessels to balance pressures. Overpressure gas from the cryogenic vessel is reheated and injected back to compress. This recycles evaporated gas without external compressors. The cryogenic vessel is pressurized to prevent deterioration, and the compression device is part of a storage system with cryogenic tanks and final storage tanks.
7. Hydrogen Compressor System with Intermediate Stage Gas Recovery and Recirculation Mechanism
BEIJING GUOQING ZHONGLIAN HYDROGEN ENERGY TECH RESEARCH INSTITUTE CO LTD, BEIJING GUOQING ZHONGLIAN HYDROGEN ENERGY TECHNOLOGY RESEARCH INSTITUTE CO LTD, QINGJIAN TECH NINGXIA CO LTD, 2024
A hydrogen gas release and recovery system for hydrogen compressors in hydrogen refueling stations that prevents hydrogen loss and safety issues when the compressor shuts down. The system recycles the discharged hydrogen back into the compressor. It uses buffer tanks, coolers, and pumps to connect the compressor stages. When the compressor shuts down, hydrogen in the intermediate stages is released into a recovery tank. A pump and regulator then recycle the recovered hydrogen back into the compressor after startup. This prevents hydrogen waste and explosive mixture risks from compressor shutdowns.
8. Hydrogen Gas Cooling System with Gas-Liquid Separation and Heat Exchanger for Liquid Hydrogen Evaporation
TOKICO SYSTEM SOLUTIONS LTD, 2024
Hydrogen gas cooling system for filling objects with hydrogen, like fuel cells, that reduces liquid hydrogen carryover in the filled object. The system has a compressor, storage device, and dispenser with gas-liquid separation. After compression, the hydrogen gas is cooled in a heat exchanger using the returning gas from the dispenser. This evaporates any remaining liquid hydrogen before filling. This prevents liquid hydrogen carryover in the filled object by removing it before dispensing.
9. Hydrogen Combustion-Driven Air Compression System with Catalytic Burner and Residual Heat Utilization
BOSCH GMBH ROBERT, Robert Bosch Limited Liability Company, 2024
A method and device to improve the efficiency of fuel cell systems by using hydrogen combustion to drive the air compressor instead of electric motors. The method involves compressing air using a turbine driven by a catalytic burner that converts hydrogen to heat. The residual heat from the turbine can be used to preheat the fuel cell system. This eliminates the need for fuel cells or batteries to provide the compressor power, reducing overall system losses compared to electric motors.
10. Hydrogen Compression System Utilizing Closed Loop with Heavy Gas Component for Energy Recovery
NUOVO PIGNONE TECNOLOGIE - SRL, NUOVO PIGNONE TECNOLOGIE S R L, 2024
A more efficient system for compressing hydrogen using a closed loop with an additional gas component. The system involves mixing hydrogen with a heavier gas at low pressure, compressing the mixture, separating the hydrogen, expanding the heavier gas, and returning it to the mixer. This recycles the heavier gas through compression and expansion to recover energy instead of compressing it fresh each time. By using a heavier gas for compression, it allows higher pressures and efficiency compared to just compressing hydrogen.
11. Two-Stage Hydrogen Fuel Cell Air Compressor with Helical Gear Drive and Integrated Oil Injection Cooling
JIANGSU EASYLAND AUTOMOTIVE SCI & TECH CO LTD, JIANGSU EASYLAND AUTOMOTIVE SCIENCE & TECHNOLOGY CO LTD, NANJING INST TECH, 2024
A two-stage hydrogen fuel cell air compressor with improved efficiency and simpler design compared to existing two-stage centrifugal compressors. The compressor uses a chassis, two-stage compression mechanism, and a double valve flow limiting mechanism. The compression stages are driven by helical gears inside the chassis. Cooling is achieved by injecting oil into the air flow between stages instead of using an external cooler. This reduces complexity and losses compared to external cooling methods. The compressor also has an internal air inlet, outlet, and gauge for easier access.
12. Hydrogen Gas Filling System with Dual Expansion Turbines for Integrated Compression and Cooling
TOKICO SYSTEM SOLUTIONS LTD, 2024
Hydrogen gas filling system for vehicles like fuel cell cars that has improved cooling performance for filling hydrogen tanks at high pressure. The system uses expansion turbines in both the hydrogen supply path and the cooling path. The expansion turbine in the supply path compresses the hydrogen as it enters the tank, while the expansion turbine in the cooling path expands the hydrogen from the supply path to cool it. This recycles some of the hydrogen gas to cool the rest, improving cooling efficiency compared to just using a separate coolant loop.
13. Hydrogen Compression Assembly with Multi-Stage Centrifugal and Integrally Geared Compressors
NUOVO PIGNONE TECNOLOGIE SRL, 2023
A hydrogen compression assembly for compressing hydrogen produced electrolytically to high pressures using a combination of centrifugal and integrally geared centrifugal compressors. The assembly has multiple stages with a low-pressure stage using centrifugal compressors and higher pressure stages using integrally geared centrifugal compressors. This allows high compression ratios while reducing footprint compared to using only centrifugal compressors.
14. Cryogenic Hydrogen Generator Utilizing Liquid Hydrogen Expansion for Gaseous Compression and Pressurization
SCHULZ JEAN MICHEL, 2023
Cryogenic hydrogen generator that uses the expansion of liquid hydrogen to compress and pressurize gaseous hydrogen, allowing efficient hydrogen fuel supply for engines and fuel cells without requiring large diameter pipes. The generator compresses both liquid and gaseous hydrogen using the expansion energy of evaporating the liquid. It also allows premixing hydrogen and air for lower NOx emissions in combustion engines. The device recovers some of the energy needed to liquefy hydrogen and can power engines directly from the compressed hydrogen.
15. Compressor Unit with Reciprocating Compression and Split Suction/Discharge Path for Liquefied Hydrogen Gas
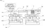
KABUSHIKI KAISHA KOBE SEIKO SHO, KOBE STEEL LTD, 2023
Compressor unit for recovering and compressing liquefied hydrogen gas from a storage tank. The compressor has a reciprocating compression section, cooler, preheater, and split suction/discharge path. Hydrogen gas before compression goes through the cooler and preheater, while some bypasses the preheater. A flow adjustment controls the split to maintain suction temperature within a range above air liquefaction. This prevents extreme low temperatures in the compressor.
16. Electrochemical Hydrogen Pump with Anode Humidity and Temperature Control System
PANASONIC INTELLECTUAL PROPERTY MANAGEMENT CO LTD, PANASONIC IP MAN CO LTD, 2023
Compression device and control method for compressing hydrogen gas using an electrochemical hydrogen pump. The method involves controlling the humidity and temperature of the hydrogen gas fed to the anode based on the anode gas pressure. This prevents drying of the electrolyte membrane at high pressures and flooding at low pressures. A controller adjusts the dew point regulator and temperature regulator accordingly when anode gas pressure changes.
17. Hydrogen Gas Compression System with Metal Hydride-Based Leakage Recovery and Oil-Free Operation
BURCKHARDT COMPRESSION AG, 2023
A gas compression system for compressing hydrogen with reduced oil carryover into the compressed hydrogen. The system uses metal hydride compressors to recover hydrogen leakage from the compressor instead of oil-lubricated piston compressors. The leakage gas is fed into a recovery device containing metal hydride storage. The metal hydride absorbs the hydrogen at low pressure and releases it at the compressor suction pressure. This increases the leakage gas pressure to match the compressor inlet. This allows recovering the hydrogen without oil contamination. The metal hydride storage can be heated by compressor cooling water for discharge. The system has parallel recovery devices for continuous operation.
18. Hydrogen Compression Assembly with Integrated Centrifugal and Reciprocating Compressors
NUOVO PIGNONE TECNOLOGIE SRL, 2023
Hydrogen compression assembly and apparatus for producing high-pressure hydrogen using a combination of centrifugal and reciprocating compressors. The assembly has a centrifugal compressor for initial pressure increase followed by a reciprocating compressor for further compression. This allows high compression ratios and space savings compared to using just one type of compressor. The assembly can be used to compress hydrogen produced by electrolysis without burning methane to make "green hydrogen."
19. Hydrogen Gas Compression System with Recycled Gas Flow for Water Content Stabilization
AIR PRODUCTS AND CHEMICALS INC, 2023
Maintaining the water content in hydrogen gas during compression to prevent condensation and reduce pressure drop in centrifugal compressors. The method involves recycling some of the hydrogen gas from the compressor output back to the input at reduced pressure without cooling. This prevents water condensation when the recycled gas is mixed with cold feed gas. The recycled gas is cooled separately to the feed temperature before mixing. This allows maintaining the desired water content in the feed without condensation during compression.
20. Hydrogen Compression System Utilizing Heavy Gas Mixing and Condensation Recycling
Research and Development of the Georges Claude Method and Air Liquide Co., Ltd., GEORGES CLAUDE METHODS STUDY AND DEVELOPMENT, 2023
A compression and separation system for hydrogen that allows efficient compression of low molecular weight gases like hydrogen using dynamic compressors instead of multiple stages of positive displacement compressors. The system involves mixing a heavier gas with the light gas to increase its molar mass for easier compression. The heavier gas is then condensed and recycled to maintain the higher molar mass. This allows fewer compression stages and reduces energy losses compared to compressing pure light gases. The system also separates the condensed heavy components to leave a final product with low molecular weight and very low heavy impurities.
21. Hydrogen Gas Compression System with Water-Flooded Rotary Compressor and Integrated Separator-Dryer Assembly
KDR PATENTS PTY LTD, 2023
A compact and efficient hydrogen gas compression system for high-pressure hydrogen storage that uses a water-flooded rotary compressor, separator, and dryer. The compressor has internal water injection for lubrication and sealing. The separator removes liquid water and the dryer removes water vapor to produce dry compressed hydrogen gas. The system has a sealed enclosure with integrated components for compactness. This allows high-pressure hydrogen compression without oil lubrication or large reciprocating compressors. It provides clean, dry hydrogen suitable for fuel cell applications.
22. Hydrogen Fuel Cell Vehicle with Expander-Based Pressure Energy Recovery and Dual-Stage Decompression System
Dongfeng Motor Group Co., Ltd., DONGFENG AUTO GROUP CO LTD, 2023
Hydrogen fuel cell vehicle with improved hydrogen supply system that recovers and utilizes the pressure energy of high-pressure hydrogen. The system has an expander between the hydrogen storage tank and the fuel cell stack. Hydrogen is cooled and decompressed by the expander, and the expansion work is output to an energy recovery device. This recovers the pressure energy. The decompressed hydrogen then goes through a secondary decompression component to meet stack requirements. A pressure relief mechanism is provided between the expander and secondary decompression component. This enables faster hydrogen discharge compared to after the secondary decompression. The larger hydrogen pipe diameter and higher pressure at the expander outlet allow rapid discharge.
23. Integrated Renewable Energy Microgrid System for Hydrogen Production and Electric Vehicle Charging
BWR Innovations LLC, 2023
Electric vehicle charging and hydrogen fueling system leveraging existing renewable energy microgrid infrastructure. The system uses excess renewable energy to power an electrolyzer producing hydrogen gas. The hydrogen is compressed and stored. Some is dispensed for fueling fuel cell EVs while the rest is used to generate electricity via a fuel cell to charge battery EVs.
24. Hydrogen Compression System with Mixed Flow Rate Compressor Configuration
SIEMENS ENERGY GLOBAL GMBH & CO KG, 2023
A hydrogen compression system that reduces the number of compressor stages and components compared to conventional multi-stage hydrogen compression systems. The system uses a combination of compressors with different flow rates to achieve overall higher compression ratios. It has a first set of compressors, each with a smaller inlet flow rate, followed by a single larger compressor with a larger inlet flow rate. This allows higher compression ratios per stage compared to using the same compressor type throughout. The smaller compressors handle the initial compression, and the larger compressor finishes the compression. The system still requires multiple stages, but fewer overall compressors and drives compared to using the same compressor type throughout.
25. Hydrogen Compression Arrangement with Combined Partial Flow Compressors
SIEMENS ENERGY GLOBAL GMBH & CO KG, 2023
A compression arrangement for efficiently compressing hydrogen with fewer compressors and reduced complexity compared to traditional multistage compressors. The compression arrangement has a first number of compressors of a first type, each with a partial inlet and outlet flow. Additionally, it has a second compressor of a second type with a separate partial inlet and outlet flow. The partial flows from the first compressors combine with the partial flows from the second compressor to achieve full inlet and outlet flows. This allows using fewer, larger compressors instead of many small ones in a multistage configuration. The partial flows from the first compressors and the second compressor are combined to achieve the full inlet and outlet flows, reducing the number of compressors and drive motors needed compared to traditional multistage compressors.
26. Gas Compression System with Integrated Pressure Swing Adsorption and Dual-Stage Compression for Cathode Reactant Preparation
YINGFEITENG HYDROGEN ENERGY DEVELOPMENT CO LTD, YINGFEITENG SHANGHAI HYDROGEN ENERGY DEV CO LTD, 2023
Gas compression system for hydrogen fuel cell applications that reduces costs and improves safety compared to using high-pressure pure oxygen. The system integrates oxygen generation and compression to prepare and pressurize the cathode reactant gas for fuel cells. It uses a pressure swing adsorption (PSA) oxygen generator that alternates between adsorbing oxygen from air and desorbing it at higher pressure. A compressor with two stages connects to the PSA. One stage compresses the initial oxygen-rich gas, and the other stage compresses the nitrogen-rich desorbed gas. This allows preparing and pressurizing the cathode reactant gas without needing separate high-pressure oxygen transport. It also allows reusing some of the desorbed gas with higher nitrogen content.
27. Hydrogen Fuel System with Compression-Intercooling-Expansion Cycle for High-Altitude Aircraft
JOBY FLIGHT INC, 2023
High-efficiency hydrogen fuel system for high-altitude aircraft that uses compression, intercooling, and expansion to convert liquid hydrogen into high-pressure, cold gas for fuel cells. The system compresses air for the fuel cells using a fan and multiple compressors. Liquid hydrogen is pumped, cooled by the compressed air, expanded, and sent to the fuel cells. This allows high-altitude flight with less hydrogen volume and mass. The compression and expansion also provides power generation and cooling. The system can be used with vertical takeoff aircraft.
28. Fuel Cell Feed Unit with Coaxial Jet Pump and Rotationally Symmetrical Nozzle Geometry
Robert Bosch GmbH, 2023
Feed unit for a fuel cell system with a jet pump driven by a motive jet of pressurized gas like hydrogen. The jet pump has an intake region, mixing pipe, and diffuser. The flow direction is parallel to the jet pump axis. The diffuser connects to the fuel cell anode inlet. The coaxial, rotationally symmetrical nozzle and mixing pipe geometry improves flow efficiency. The dosing valve may be a proportional valve for precise control. This provides a simplified, optimized feed unit design for fuel cell vehicles.
29. Composite Hydrogen Compression System with Staged Multi-Compressor Configuration
GTC CO LTD, 2023
Efficiently compressing large amounts of hydrogen using a composite hydrogen compression system that combines multiple compressors to compress hydrogen to higher pressures. The system receives hydrogen from a trailer, compresses it to an intermediate pressure, then further compresses it to the final pressure. This allows staging compression with different compressors instead of using a single compressor for the full compression. The composite system can also continue compressing hydrogen if one compressor fails during maintenance by switching to another compressor. This enables reliable hydrogen compression for fueling stations.
30. Hydrogen Compressor System with Waste Heat Recovery via Expansion and Power Transmission Devices
HENAN UNIV, HENAN UNIVERSITY, 2023
Efficiently recovering waste heat from hydrogen compression to improve the energy efficiency of hydrogen compressors. The method involves using expansion devices, power transmission devices, and heat exchangers to convert the thermal energy in the hot compressed hydrogen into mechanical power and reuse it to drive secondary and tertiary compressors. This allows recovering the waste heat in the compressed hydrogen to generate additional compressed hydrogen, improving the overall energy utilization of the compression process.
31. Hydrogen Gas Compression System with Integrated Heat Exchanger and Coolant Fluid Mechanism
CATAGEN LTD, 2023
Compressing hydrogen gas for storage and transport using a heat exchanger to reduce temperature rise during compression, improve efficiency, and enable lower compression pressures. The method involves delivering an operating fluid to increase gas pressure in the storage unit while simultaneously supplying a coolant fluid to absorb heat from the compressed gas. This offsets the temperature rise during compression, allowing lower compression pressures and lower gas temperatures compared to traditional compression-only methods.
32. Dual-Stage Hydrogen Compressor with Distinct Output Pressure Stages for 35MPa and 70MPa Refueling Stations
SINOPEC OILFIELD EQUIPMENT CORP, SINOPEC PETROLEUM MACHINERY CO LTD, 2023
Dual-pressure hydrogen compressor for hydrogen refueling stations that can meet the requirements of both 35MPa and 70MPa hydrogen refueling stations. The compressor has two stages with different output pressures. The first stage compresses from 5-30 MPa to 45 MPa, which is suitable for 35 MPa stations. The second stage further compresses from 45-90 MPa, allowing it to supply 70 MPa stations. This staged compression reduces energy consumption and exhaust temperature compared to a single stage compressor for each pressure.
33. Fuel Cell System with Anode Exhaust Gas Compression and Separation for Hydrogen Recycling
Bloom Energy Corporation, 2023
Operating a fuel cell system to optimize efficiency by recovering and recycling the hydrogen and carbon dioxide from the anode exhaust. This is done using pumps to compress and separate the gases, then returning the recycled hydrogen to the fuel cell.
34. Multi-Stage Hydrogen Compression System with Pressure-Based Stage Allocation
BUMHAN IND CO LTD, BUMHAN INDUSTRIES CO LTD, 2023
Hydrogen compression system for filling hydrogen fuel cell vehicles with higher pressure hydrogen than typically found in hydrogen tankers. The system uses multiple compression stages with each stage compressing hydrogen at lower pressures than the next stage. This allows efficient compression of hydrogen at various pressures from the low-pressure tanker supply to the high-pressure storage tank. The system distributes incoming hydrogen based on pressure to the appropriate compression stage.
35. Hydrogen Fueling Station with Secondary Hydrogen Recovery and Electrochemical Compression System
AIR PRODUCTS AND CHEMICALS INC, 2023
Integrated hydrogen fueling station that recovers and reuses secondary hydrogen from leakage, evaporation, and venting in the station components instead of losing it. The secondary hydrogen is collected and compressed in an electrochemical compressor. This allows purifying and pressurizing the secondary hydrogen in a single step using the electrochemical compressor. This reduces hydrogen losses and provides economic benefits by recovering and reusing the secondary hydrogen instead of wasting it.
36. Multistage Gaseous Media Compression System with Initial Water Compressor and Cooled Pressure Vessels
ARGO S A, 2023
A multistage compression system for efficiently compressing gaseous media like hydrogen at low starting pressures. The system uses a water compressor with multiple stages. The first stage is a water compressor that compresses the gas by increasing the volume of liquid in pressure vessels. The subsequent stages further compress the gas. The water compressor stages are cooled before filling to minimize heating. This allows high compression ratios without excessive energy consumption. The system reduces the amount of energy required to compress gaseous media like hydrogen compared to conventional compressors.
37. Hybrid Multistage Compression System with Centrifugal and Reciprocating Compressors for Hydrogen Gas
AIR PROD & CHEM, AIR PRODUCTS AND CHEMICALS INC, 2022
Compressing hydrogen gas produced by electrolysis for downstream processes using a hybrid multistage compression system that combines centrifugal and reciprocating compressors. The centrifugal compressors in the first section are powered by variable frequency drives to compensate for fluctuations in electrical frequency from renewable sources. This allows stable discharge pressure when compressing wet hydrogen from electrolysis. The reciprocating compressors in the further section provide consistent compression. Storing and returning hydrogen from storage to compressors can reduce storage volume requirements.
38. Multi-Stage Parallel Compressor with Integrated Heat Exchanger and Direct Fuel Cell Coupling for Hydrogen Systems
XECA TOUBO TECH CHENGDU CO LTD, XECA TOUBO TECHNOLOGY CO LTD, 2022
Compressor design for hydrogen energy systems that reduces motor size, improves efficiency, and allows higher pressure operation compared to conventional compressors. The compressor uses multiple stages connected in parallel, driven by separate motors. Gas flows between the stages before exiting to the turbine. This allows balancing axial forces and reducing motor size vs single stage compressors. The compressor also has an integrated heat exchanger between stages to equalize temperatures and reduce motor power needs. The hydrogen system connects the compressor to the fuel cell so the compressed gas goes directly to the fuel cell, and the fuel cell exhaust returns to the compressor for expansion. This eliminates intermediate storage tanks and reduces system complexity.
39. Hydrogen Gas Pressurization System with Dual-Tank Thermal Equalization Mechanism
ABSOLUT SYSTEM, 2022
A method and system for pressurizing hydrogen gas to fill fuel cell vehicles without needing liquid hydrogen or expensive high-pressure compressors. The method involves compressing hydrogen gas in a first tank, cooling it, transferring some to a second tank, then sealing the second tank at a higher temperature. This allows natural pressure equalization to occur between the tanks as they heat up, gradually increasing the pressure in the second tank without further compression. The sealed second tank can then be used to fill vehicles at high pressure without requiring multiple compression stages. The system uses a compressor, cooler, and selective fluidic connection between the tanks to enable this pressurization process.
40. Multi-Stage Liquid-Driven Compressor System with Separate Cooling for Hydrogen Production
CHINA PETROLEUM & CHEMICAL CORP, QINGDAO COMPRESS ENERGY TECH CO LTD, QINGDAO COMPRESS ENERGY TECHNOLOGY CO LTD, 2022
Integrated liquid-driven compressor system for hydrogen production and refueling stations that has improved compression efficiency, heat dissipation, and adjustability compared to prior art compressors. The system uses multiple stage compression with separate cooling for gas, hydraulic oil, and compression cylinder. It has a compression unit with hydraulic cylinders and compression cylinders, a cooling unit with separate coolers for compressed air, hydraulic oil, and compression cylinder, a hydraulic unit with an oil tank and reversing valve group, and a control unit with a PLC. The separate cooling and synchronized hydraulic cylinders improve compression efficiency.
41. Hydrogen Gas Compressor with Self-Lubricating Screw and Gate Rotor Mechanism
LEE WOO HUN, M2 CO LTD, 2022
A hydrogen gas compressor that uses hydrogen itself as a lubricant instead of conventional oils. The compressor compresses hydrogen gas from a byproduct source using a screw and gate rotor setup. The screw compresses the hydrogen gas as it moves from one side to the other. Two gear-driven rotors engage with the screw at the middle, and slide gates regulate the inlet and outlet pressures. This compressor eliminates the need for traditional lubricants since the hydrogen itself is compressed and discharged. The compressor also has pressure maintaining features to stabilize the discharge pressure.
42. Hydrogen Supply System with Adjustable Bypass for Fuel Cell Vehicles
Hyundai Motor Company, Kia Corporation, 2022
Accurately adjusting hydrogen supply to a fuel cell vehicle from a liquid hydrogen storage tank based on fuel cell conditions. The system uses a bypass line with a valve and orifice to recirculate excess hydrogen back to the tank. A controller adjusts the valve based on tank pressure and flow measurements to optimize hydrogen vaporization from the tank. It also stops the compressor before opening the bypass valve when the vehicle is turned off to prevent overpressure.
43. Compression Device with Electrolyte Membrane and Anode Dew Point and Temperature Adjustment Mechanism
PANASONIC INTELLECTUAL PROPERTY MAN CO LTD, PANASONIC INTELLECTUAL PROPERTY MANAGEMENT CO LTD, 2022
Compression device and method for controlling the compression device to improve hydrogen compression efficiency in electrochemical hydrogen pumps. The compression device moves hydrogen from an anode to a cathode through an electrolyte membrane while compressing it. The method involves adjusting the dew point and temperature of the hydrogen gas supplied to the anode based on the anode pressure. This prevents drying out the electrolyte membrane at high pressures and flooding at low pressures.
44. Hydrogen Fuel Cell Aircraft Refueling System with Ambient Temperature Compression and Heat Energy Recovery
ZeroAvia, Ltd., 2022
System for refueling hydrogen fuel cell-powered aircraft with minimum boil-off and leakage of cryogenic hydrogen fuel. The system uses a compressor to pressurize ambient temperature hydrogen from a storage source, and a heat exchanger to absorb excess compression heat. This heat is converted to usable energy to power the aircraft. The compressed hydrogen at ambient temperature is then transferred to the aircraft's onboard cryogenic hydrogen storage. This reduces boil-off and leakage compared to directly transferring cryogenic hydrogen.
45. Hydrogen Fuel Cell Aircraft Refueling System with LH2 to HHG Conversion and Integrated Heat Management
ZeroAvia, Ltd., 2022
Refueling method for hydrogen fuel cell-powered aircraft that allows efficient and safe hydrogen storage and transfer. The method involves compressing and cooling the liquid hydrogen (LH2) from the source to high-pressure hydrogen gas (HHG) before filling the aircraft's hydrogen tanks. This prevents boil-off and leakage during transport and storage. The compressor has an intake manifold to receive the LH2 and a compression chamber with blades to compress it into HHG. A relief valve releases excess pressure. A heat exchanger in the compression chamber absorbs excess heat and converts it to storable energy. This avoids overheating and reduces waste compared to direct compression.
46. Hydrogen Production Process with Pre-Compression Humidification for Centrifugal Compressor Efficiency
Air Products and Chemicals, Inc., 2022
Compressed hydrogen production process using electrolysis that ensures optimal performance of centrifugal compressors when compressing hydrogen gas. The process involves humidifying the hydrogen gas upstream of the compressors to a predetermined relative humidity. This is done by adding water and heat as needed based on the hydrogen's initial temperature and pressure. By humidifying the hydrogen to match the compressor inlet conditions, it prevents reduced compression efficiency due to lower apparent molecular weight from drying between stages.
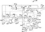
47. Multi-Source Driven Turbocharging Compressor System for Fuel Cell Air Supply
ZeroAvia, Inc., 2022
In a high-power fuel cell system for aircraft, a turbocharging compressor system is described that uses multiple energy sources to drive the compressor, instead of an electric motor. This reduces system weight and cost. The energy sources include compressed exhaust air from the fuel cell, compressed hydrogen gas from the storage system, waste heat recovery, an integrated electric motor, and mechanical power from the main propulsion motor. The turbocharging compressor integrates these energy sources to provide air flow to the fuel cell stack.
48. Fuel Cell Vehicle Air Boosting System with Multi-Stage Hydrogen Expansion and Integrated Heat Exchange Mechanism
JINAN NEW MATERIAL INDUSTRY TECH RESEARCH INSTITUTE, JINAN NEW MATERIAL INDUSTRY TECHNOLOGY RESEARCH INSTITUTE, 2022
Air boosting system for fuel cell vehicles that uses high-pressure hydrogen from the fuel cell to power an air compressor, reducing the need for separate air compression and cooling. The system has a multi-stage expansion device that converts high-pressure hydrogen into low-pressure hydrogen while generating mechanical energy. This energy is used to drive the air compressor. The expanded hydrogen and compressed air are exchanged in a heat exchanger to cool the hydrogen and heat the air. An auxiliary heater can assist if the cooled hydrogen or heated air still falls short of fuel cell requirements.
49. Hydrogen Compression System with Electrochemical Pump and Pre-Pressurization Control Mechanism
PANASONIC IP MAN CORP, PANASONIC IP MANAGEMENT CORP, 2022
Hydrogen system and method for compressing hydrogen using an electrochemical hydrogen pump with improved efficiency. The system has a compressor, hydrogen supply, check valves, and a controller. When starting hydrogen supply to the anode, the controller opens a check valve to pre-pressurize the cathode before hydrogen is supplied there. This prevents reversal of pressure between the anodes and cathodes during compression. The controller also opens a valve connecting the cathode to the hydrogen supply when starting, allowing cathode pressure to boost. This avoids boosting cathode pressure using the compressor, reducing efficiency loss. The method involves compressing hydrogen by applying voltage between anodes and cathodes, starting hydrogen supply to anodes, pre-pressurizing cathodes, and starting hydrogen supply to cathodes.
50. Composite Compression System with Parallel and Series Configured Diaphragm and Piston Compressors
CHN ENERGY HYDROGEN ENERGY TECH CO LTD, CHN ENERGY HYDROGEN ENERGY TECHNOLOGY CO LTD, NAT INST CLEAN & LOW CARBON ENERGY, 2022
Composite compression system for hydrogen refueling stations that improves performance and reliability compared to single diaphragm compressors. The system uses parallel and series connection of smaller diaphragm and piston compressors instead of a large diaphragm compressor. The smaller compressors have rated displacements half that of a large compressor. This allows faster start-up, higher efficiency, and avoids issues with low source pressure and compressor availability. The parallel configuration has separate solenoid valves for each compressor, while the series configuration uses a buffer tank between them. This allows selectively operating just the diaphragm or piston compressor, or both in series.
Get Full Report
Access our comprehensive collection of 100 documents related to this technology
