Marine Fuel Cell Technology Development
Marine fuel cell integration presents unique engineering challenges due to the harsh operating environment and strict safety requirements. Current vessels require peak power demands of 2-20 MW for propulsion, while maintaining consistent auxiliary loads of 100-500 kW. The confined spaces, salt-air exposure, and constant motion create additional constraints for system design and operation.
The fundamental challenge lies in balancing power density, system redundancy, and safety considerations while managing hydrogen or methanol fuel storage in a marine environment.
This page brings together solutions from recent research—including multi-module architectures with intelligent load sharing, separated storage and power generation spaces for enhanced safety, hybrid configurations that combine fuel cells with conventional power sources, and advanced ventilation systems for hydrogen management. These and other approaches focus on practical implementation strategies that meet maritime regulations while delivering reliable propulsion power.
1. Hydrogen Fuel Supply System with Refrigerant-Cooled Vaporization and Integrated Thermal Management for Ships
AEN, 2024
A hydrogen fuel supply system for ships that uses liquefied hydrogen stored on board to fuel hydrogen fuel cells without needing a separate cooling system. The system vaporizes the liquefied hydrogen using a refrigerant to provide gaseous hydrogen for the fuel cells. The refrigerant removes heat from the vaporizer and fuel cells, cooling them. This eliminates the need for a separate cooling system since the liquefied hydrogen itself acts as a coolant. The system also has a buffer tank to store and condition hydrogen, moisture filter, and venting to prevent boiloff.
2. Ship Power Management System with Integrated and Local Controllers for Sequential Fuel Cell Module Operation
HD HYUNDAI HEAVY IND CO LTD, HD HYUNDAI HEAVY INDUSTRIES CO LTD, HD KOREA SHIPBUILDING & OFFSHORE ENG CO LTD, 2024
Controlling a ship with multiple fuel cell modules to efficiently meet power demands while maintaining stability. The ship has an integrated controller that detects power requirements and sequentially turns on/off fuel cells based on their characteristics to meet demand. Local controllers then follow the integrated commands to actually operate the cells. This allows optimizing fuel cell usage and preventing issues like long start times.
3. Multi-Deck Ship Fuel Cell System with Distributed Hydrogen Storage and Redundant Modules
CHINA MERCHANTS DEEP SEA EQUIPMENT RES INSTITUTE SANYA CO LTD, CHINA MERCHANTS DEEP SEA EQUIPMENT RESEARCH INSTITUTE CO LTD, CHINA MERCHANTS MARINE EQUIPMENT RES INSTITUTE CO LTD, 2024
A fuel cell power system for ships that enables reliable and safe operation of fuel cells on ships, particularly for hydrogen fueled fuel cells. The system uses redundant fuel cell modules and hydrogen storage on different decks of the ship. This allows separating the hydrogen storage from the fuel cell cabin, reducing risks of hydrogen leaks and fires. The hydrogen storage is on an upper deck and the fuel cell cabin is on a lower deck. The hydrogen is piped between the decks to the fuel cell. This prevents hydrogen accumulation and potential explosions in the fuel cell cabin. The system also uses parallel fuel cell modules for redundancy.
4. Hydrogen Fuel Cell Electric Boat with Selective Power Source Control System
Penguin Ocean Leisure Co., Ltd., 2024
A hydrogen fuel cell-based electric leisure boat that enables long-duration, long-distance water navigation while reducing battery degradation and fire risks. The boat has a hydrogen fuel cell system that generates electricity to power the electric motor propulsion. Additional battery packs store excess fuel cell power. A control system selects between fuel cell and battery supply based on occupant choice. This allows extended water operation compared to just batteries. The fuel cell prevents battery degradation from prolonged submerged use, and avoids battery fires in marine environments.
5. Integrated Hydrogen-Fueled Ship Propulsion System with Selective Component Operation
SHANDONG UNIV OF SCIENCE AND TECHNOLOGY, SHANDONG UNIVERSITY OF SCIENCE AND TECHNOLOGY, 2024
A ship propulsion system that uses hydrogen fuel for zero emissions and high integration compared to dual fuel systems. The system has a single motor, propeller, hydrogen fuel cell, internal combustion engine, battery, and storage tank. It allows selective operation of the fuel cell, engine, and battery through controllers. This provides versatility for different speeds and load conditions. It enables using hydrogen as the only fuel source for the propulsion system.
6. Unmanned Ship System with Hybrid Methanol Fuel Cell and Diesel Engine Power Integration
GUANGXI YUCHAI MACHINERY CO LTD, 2024
Multi-power unmanned ship system that uses a combination of a methanol fuel cell and a methanol diesel engine for improved endurance and environmental friendliness compared to traditional power sources. The system intelligently switches between the two power sources based on factors like environment conditions, path optimization, and battery charging efficiency to maximize sailing time and adaptability.
7. Hybrid Electric Propulsion System with Segregated Direct Methanol Fuel Cell and Lithium Battery Compartments
JIANGSU MODERN SHIPBUILDING TECH LTD, JIANGSU MODERN SHIPBUILDING TECHNOLOGY LTD, 2024
Hybrid electric propulsion system for ships using direct methanol fuel cells (DMFCs) and lithium batteries. The system has separate compartments for the DMFC, lithium battery pack, and isolation cabin. This allows using the DMFC for primary power generation, with the lithium batteries providing backup and smoothing. The compartment arrangement improves safety by containing the toxic and flammable methanol fuel. It also reduces motor vibration and improves stability by leveraging both fuel cell and battery power sources.
8. Marine Fuel Cell Power System with Solid-State Hydrogen Storage and Integrated Pressure Regulation
Beijing Yonghydrogen Energy Storage Technology Co., Ltd., 2024
Marine solid-state hydrogen storage fuel cell power system for water vessels that uses solid-state hydrogen storage instead of high-pressure hydrogen tanks. The system has a solid-state hydrogen storage device, an integrated pressure valve, a control system, a hydrogen fuel cell, and a circulation pump. The solid hydrogen storage is connected to the integrated valve. The fuel cell has air and hydrogen inlets/outlets, and the pump connects the storage to the fuel cell. The valve regulates pressure. The system charges and discharges hydrogen using the pump, valve, and fuel cell.
9. Marine Vessel Dual Fuel System with Reversible Fuel Cell and Diesel Generator Integration
SHANGHAI MARITIME UNIVERSITY, SHANGHAI OCEAN UNIVERSITY, UNIV SHANGHAI MARITIME, 2024
Dual fuel integrated system for marine vessels that combines a reversible fuel cell with a marine diesel generator set to enable energy efficiency, emissions reduction, and load matching for marine vessels. The system uses the waste heat from the diesel engine to generate hydrogen and oxygen for the fuel cell. The fuel cell can then produce electricity and water as output. This allows the diesel engine and fuel cell to complement each other and provide optimal power and efficiency based on the vessel's load requirements. The system also has a heat exchanger to recover additional heat from the diesel exhaust.
10. Ship Electric Propulsion System Utilizing Solid Oxide Fuel Cell and Electric Motors
MBC - MARITIME BUSINESS & CONSULTING UG & CO KG, MBC MARITIME BUSINESS & CONSULTING UG HAFTUNGSBESCHRANKT & CO KG, 2023
Electric propulsion system for ships that nearly eliminates exhaust emissions compared to traditional diesel engines. The system uses a solid oxide fuel cell (SOFC) power plant instead of diesel engines to generate ship propulsion power. Electric motors drive the propellers instead of diesel engines. The SOFC fuel cell replaces the diesel generator as well. Batteries provide energy storage to compensate for load variations. The onboard electrical system has AC, DC or a mix.
11. Marine Hydrogen Fuel Cell System with Sealed Negative Pressure Hydrogen Area and Integrated Ventilation Monitoring
ANHUI TOMORROW NEW ENERGY TECH CO LTD, ANHUI TOMORROW NEW ENERGY TECHNOLOGY CO LTD, 2023
A marine hydrogen fuel cell power generation system for ships that provides stable power for ship propulsion. The system is divided into a hydrogen fuel cell module and cabin accessories. The fuel cell module has a sealed negative pressure hydrogen area to mitigate hydrogen safety risks. It uses forced mechanical ventilation to circulate hydrogen inside. The ventilation system has sensors to monitor hydrogen concentration. The module also has subsystems for air supply, water management, electrical power, ventilation, and exhaust.
12. Metal Seawater Fuel Cell with Degradable Anode Housing and Transitional Protective Layer
Dalian Institute of Chemical Physics, Chinese Academy of Sciences, 2023
Metal seawater fuel cell that can be stored and used in a marine environment for long periods without degradation. The fuel cell has a protective housing around the anode that degrades or can be mechanically damaged in the marine environment. This allows the anode to be exposed to seawater for fueling the cell. The housing is made of a biodegradable material that dissolves in seawater over time or an elastic material that peels off when punctured. This prevents the anode from corroding in the marine environment when stored for extended periods. The fuel cell also has a transitional housing that protects the anode during transportation and deployment. When the cell is ready to use, the transitional housing is destroyed or peels off to expose the anode for seawater fueling.
13. Marine Generator System Utilizing Onboard Hydrogen and Natural Gas Hybrid Fuel Production
BLOOM ENERGY CORP, 2023
Reducing greenhouse gas emissions from ships by using hydrogen and natural gas hybrid fuels in marine applications. The method involves supplying hydrogen or a hydrogen-natural gas mixture to a ship's generator and using the generator's power to drive the ship's electrical loads. This allows lowering carbon emissions compared to using diesel fuel alone. The hydrogen can be produced onboard using renewable energy sources like wind or solar. The hybrid fuel enables ships to meet stricter emissions targets like IMO's 40% reduction by 2030.
14. Hybrid Ship Power Management System with Intelligent Source Switching and Load-Adaptive Fuel Cell Control
Vincen Co., Ltd., 2023
Power management system for hybrid ships that optimizes fuel efficiency by intelligently switching between battery and fuel cell power sources. The system initially runs the ship's motor only on battery power until the fuel cell's output is reached. Once the fuel cell starts, it provides full power to the motor. If the motor load drops below fuel cell output, the battery charges. If the motor load exceeds fuel cell output, both sources are used. If the motor load stays below fuel cell output for extended periods, the fuel cell output is reduced. This ensures efficient fuel cell utilization while avoiding battery drain.
15. Underwater Fuel Cell Power System with Hydrogen-Air Configuration and Controlled Atmosphere Management
HARBIN ENGINEERING UNIVERSITY, UNIV HARBIN ENG, 2023
Underwater fuel cell power system using hydrogen-air fuel cells instead of hydrogen-oxygen fuel cells to improve safety, reliability, and cost for underwater vehicles. The system involves manually creating an air atmosphere in the sealed container by mixing nitrogen and oxygen, rather than using pure oxygen. This prevents issues with oxidation, flooding, and degradation of the fuel cell membrane that occur when using pure oxygen. The oxygen concentration, humidity, and temperature in the container are controlled to optimize fuel cell performance. The hydrogen gas is recirculated between the fuel cells and container to prevent excessive hydrogen buildup. The system also has cooling, dehumidification, and hydrogen monitoring to manage the closed environment.
16. Submarine Fuel Cell System with Sealed Chamber and Integrated Gas Supply and Separation
Daewoo Shipbuilding & Marine Engineering Co., Ltd., 2023
In-ship fuel cell system that allows efficient operation and space utilization in submarines. The system involves supplying oxygen and hydrogen to the fuel cell inside a sealed chamber without using a separate blower. The sealed chamber contains the fuel cell, gas supply, gas-liquid separator, and a third gas storage tank. This enables generating fuel cell power inside the sealed chamber using onboard oxygen and hydrogen without external blowers. The system also monitors the third gas level and adds stored third gas if needed. This avoids using the main chamber's oxygen for fuel cell operation. Separating the fuel cell and living spaces inside the sealed chamber allows more efficient use of the ship's internal volume.
17. Ship Propulsion System with Redundant Fuel Cell Array and Automatic Deactivation Mechanism
YANMAR HOLDINGS CO LTD, 2022
Fuel cell ship design with multiple fuel cells to prevent stranding if one fails. The ship has a plurality of fuel cells to generate power for propulsion. If the output of one fuel cell falls below a threshold, it is shut down to prevent further deterioration. This adjusts the deterioration rate and brings the estimated replacement time closer to the scheduled maintenance time. This allows matching replacement timing with docking instead of at sea.
18. Marine Hydrogen Fuel Cell System with Separated Hydrogen Subsystem and Elevated Stack Placement
SUNRISE POWER CO LTD, 2022
Marine hydrogen fuel cell power generation system for ships that reduces weight, simplifies design, and improves reliability compared to conventional systems. The key feature is separating the hydrogen subsystem from the integrated stack, air, cooling, and control components. This allows independent ventilation, simplified piping, and optimal hydrogen return flow. The hydrogen subsystem is placed above the stack to avoid liquid water ingress. This configuration improves overall system efficiency and reliability for marine applications.
19. Fuel Cell System with Sequential Exhaust Gas Utilization for Marine Applications
KOREA SHIPBUILDING & OFFSHORE ENG CO LTD, KOREA SHIPBUILDING & OFFSHORE ENGINEERING CO LTD, 2022
Cascade fuel cell system for ships that improves efficiency and reduces fuel consumption compared to a single fuel cell. The system has a front-end fuel cell that generates electricity using hydrogen and air, and a rear-end fuel cell that uses exhaust gases from the front-end cell to generate more electricity. During ship operation, both cells supply electricity to the ship. When anchored, the rear-end cell uses exhaust gases to avoid wasting hydrogen. This allows flexible fuel usage based on ship conditions to optimize efficiency and minimize fuel consumption.
20. Ship Hydrogen Fuel Cell Power System with Gas Recycling and Integrated Cooling Mechanism
CSSC HUANGPU WENCHONG SHIPBUILDING CO LTD, CSSC HUANGPU WENCHONG SHIPBUILDING COMPANY LTD, 2022
A ship hydrogen fuel cell power system with improved efficiency and reduced waste compared to conventional systems. The system recycles unused hydrogen and oxygen from the fuel cell stack instead of discharging them. This involves circulating the hydrogen and oxygen through filters and humidifiers to remove impurities and moisture, then feeding them back into the stack. It also has separate hydrogen and oxygen supply systems with storage tanks, pumps, and filters to provide the recycled gases. This allows higher hydrogen concentration in the stack, improving efficiency. The system also has a water circulation cooling system for the fuel cell stack.
21. Ship Hull Structure with Integrated Hydrogen Tanks for Reduced Weight and Complexity
TAJIMA MOTOR CORP CO LTD, TAJIMA MOTOR CORPORATION CO LTD, 2022
Ship design to improve performance of hydrogen fuel cell ships while reducing weight, cost, and complexity compared to traditional hydrogen fuel cell ships. The design involves integrating the hydrogen tanks into the hull structure of the ship, either as the main hull or as a part of the hull. This eliminates the need for separate, heavy, and costly hydrogen tanks and piping. The ship can be a displacement ship or a hydrofoil ship by coupling a hydrofoil to the tanks, or an air cushion ship by adding an airtight wall to the tanks. This allows combining the benefits of different ship types while leveraging the advantages of hydrogen fuel cells.
22. Ship Propulsion System with Integrated Hydrogen Generator, Storage, and Fuel Cell
NAT UNIV PUSAN IND UNIV COOP FOUND, PUSAN NATIONAL UNIVERSITY INDUSTRY-UNIVERSITY COOPERATION FOUNDATION, 2022
Ship propulsion system using hydrogen fuel cells to provide eco-friendly propulsion for ships. The system has a hydrogen generator, hydrogen storage, and fuel cell to generate electric power for propulsion. It also has a cooling system to prevent overheating of the fuel cell and hydrogen generator components. The hydrogen generator converts water into hydrogen using electrolysis, which is stored and fed to the fuel cell for power generation.
23. Hydrogen Fuel Cell Power System with Closed-Loop Hydrogen and Oxygen Recycling Mechanism
CSSC HUANGPU WENCHONG SHIPBUILDING CO LTD, CSSC HUANGPU WENCHONG SHIPBUILDING COMPANY LTD, 2022
Ship hydrogen fuel cell power system that recycles wasted hydrogen and oxygen from the fuel cell stack to reduce waste and improve efficiency. The system includes separate hydrogen and oxygen supply systems, along with hydrogen and oxygen circulation systems. It also has humidification systems to maintain optimal moisture levels for the fuel cell. The hydrogen and oxygen are recycled back to their respective supply systems instead of being wasted. This closed-loop recycle reduces waste and improves overall efficiency compared to traditional open-loop systems.
24. Hybrid Ship with Integrated Fuel Cell Power System and Onboard Hydrogen Production and Storage
Samsung Heavy Industries Co., Ltd., 2022
A hybrid ship powered by fuel cells with onboard hydrogen storage and production. The ship uses a fuel cell to generate power for propulsion and ship systems. Excess power is stored in a battery. When the battery is full, excess power is used to electrolyze water to produce hydrogen. This hydrogen is stored onboard and can be used as fuel for vehicles carried by the ship. It allows the ship to generate its own hydrogen fuel when needed rather than relying solely on external hydrogen sources.
25. Ship Design with Removable Rail-Mounted Fuel Cell Modules and Onboard Hydrogen Reforming System
Korea Shipbuilding & Offshore Engineering Co., Ltd., Hyundai Heavy Industries Co., Ltd., 2022
A ship design with onboard fuel cells to enable zero-emission operation. The ship has a fuel cell unit with multiple removable fuel cell modules that can be easily swapped out. The fuel cell modules are mounted on rails for easy removal and replacement. The ship also has a system to reform the stored liquefied hydrogen into fuel for the fuel cells. This allows using the onboard hydrogen cargo directly as fuel for the fuel cells, minimizing waste and simplifying fuel supply. The ship can store excess electricity generated by the fuel cells in an energy storage device. This enables efficient operation by using the fuel cells for base load power and the storage for peak demand.
26. Vessel Fuel Cell Power System with Independent Modular Fuel Cell Sets and Integrated DC-DC Conversion
ANHUI BERHUA HYDROGEN ENERGY SCIENCE AND TECH LIMITED CO, ANHUI BERHUA HYDROGEN ENERGY SCIENCE AND TECHNOLOGY LIMITED CO, GUANGDONG LIKANG TECH CO LTD, 2022
Ship with a fuel cell power system that allows customizable power generation for vessels with varying power requirements. The system uses multiple independent fuel cell sets with DC-DC converters and central control modules. Each fuel cell set can operate independently. The DC-DC converters adjust the fuel cell voltage to match device requirements. The control modules coordinate to manage the fuel cell sets based on device power needs. This allows customization by using appropriate numbers of fuel cell sets for specific vessels, avoiding overly large or underly small systems. It also facilitates modular production since each set can be manufactured separately.
27. Redundant Parallel Fuel Cell System with Standby Sub-Modules and Switchover Mechanism for Marine Propulsion
Jiangsu University of Science and Technology, JIANGSU UNIVERSITY OF SCIENCE AND TECHNOLOGY, 2022
Boat fuel cell power system with redundancy and fault tolerance for reliable and efficient marine propulsion using fuel cells. The system has multiple parallel fuel cell modules, standby fuel cell sub-modules, monitoring, air supply, and master control components. If a faulty fuel cell module is detected, a standby sub-module is connected in parallel to replace it. A lithium battery assists during switchover. The system allows online maintenance and fault tolerance for improved reliability compared to a single module system.
28. Ship Power System with Hydrogen Fuel Cells, Battery Backup, and Energy Recovery Integration
ANHUI BERHUA HYDROGEN ENERGY SCIENCE AND TECH LIMITED CO, ANHUI BERHUA HYDROGEN ENERGY SCIENCE AND TECHNOLOGY LIMITED CO, GUANGDONG LIKANG TECH CO LTD, 2022
Ship power system using hydrogen fuel cells with battery backup and energy recovery to meet load requirements under all operating conditions. The ship's power system includes fuel cells, batteries, an energy recovery device, and a control module. The control module allows periodic fuel cell short circuits where the batteries take over power. This prevents fuel cell voltage drops that can damage the cells. During acceleration, the batteries and recovered energy are used together to drive the ship. The system also has sensors to monitor fuel cell degradation and tilt angles to reduce power when needed.
29. Fuel Cell Powered Ship with Multi-Fuel Capability and Fuel Cell Stack Temperature Control System
KOREA SHIPBUILDING & OFFSHORE ENG CO LTD, KOREA SHIPBUILDING & OFFSHORE ENGINEERING CO LTD, 2022
Fuel cell powered ship with multiple fuel options and fuel cell stack temperature control to improve efficiency. The ship has a fuel cell stack, fuel supply unit, and air supply unit. The stack contains multiple fuel cells connected in series. Fuel and air flow through the cells. The fuel cell stack box contains heating components to raise fuel and air temperatures before entering the cells. This improves efficiency by matching optimal fuel cell operating conditions. The ship can use hydrogen, natural gas, and ammonia as fuel. The ammonia boil-off gas is preferentially used, then supplemented with other fuels.
30. Modular Fuel Cell System with Series-Connected Stacks, Enclosure Pressure Control, and Vibration Mitigation Actuator
KOREA SHIPBUILDING & OFFSHORE ENG CO LTD, KOREA SHIPBUILDING & OFFSHORE ENGINEERING CO LTD, 2022
A fuel cell system for ships that improves efficiency and durability by optimizing fuel cell stack pressure and protecting against vibration. The system uses a modular fuel cell stack design that allows connecting multiple stacks in series to minimize unused fuel. It also controls stack pressure inside the enclosure to be higher than the external enclosure pressure to prevent damage. Additionally, an actuator at the bottom of the stack enclosure counteracts ship vibrations to protect the stack. This enables using higher-pressure utility gas and air, while preventing stack damage from excessive internal pressure.
31. Marine Propulsion System Integrating Parallel Hydrogen Fuel Cells and Lithium Batteries with Centralized Control
LTD ENGINE WAVE EXPLORATION ENERGY SCIENCE AND TECHNOLOGY CO, LTD ENGINE WAVE EXPLORATION SHANGHAI ENERGY SCIENCE AND TECH CO, 2022
Marine power system for ships that combines hydrogen fuel cells and lithium batteries for efficient and sustainable propulsion. The system uses separate hydrogen storage systems, fuel cell systems, and lithium battery systems connected in parallel. The fuel cells provide primary power, with lithium batteries for backup and charging/discharging. A main controller manages the overall system, monitoring and coordinating between subsystems. It allows fuel cells to charge batteries, battery discharge, and fuel cell backup. The controller also handles emergency shutdowns and alarms.
32. Marine Fuel Cell Engine with Shared Air, Hydrogen, Exhaust, and Thermal Management Systems
NON POTENTIAL ENERGY SCIENCE AND TECH LIMITED CO, NON-POTENTIAL ENERGY SCIENCE AND TECHNOLOGY LIMITED CO, 2022
A marine fuel cell engine for ships with improved reliability and durability by sharing components between two fuel cell systems. The engine has a single air intake, hydrogen intake, exhaust, and thermal management system for both fuel cell systems. This reduces cost and allows backup if one system fails. The shared components include an air inlet, hydrogen inlet, exhaust, and cooling system. The fuel cell systems share these components instead of having separate ones for each system.
33. Marine Fuel Cell with Biodegradable Controllable Housing for Anode Exposure
DALIAN INSTITUTE OF CHEMICAL PHYSICS, CHINESE ACADEMY OF SCIENCES, 2022
Marine fuel cell that can be stored and used in harsh marine environments for extended periods without degradation. The fuel cell uses a controllable outer housing that can be punctured or destroyed to expose the metal anode for startup. This allows the cell to be safely stored underwater without self-corrosion, then punctured when needed to initiate operation. The housing is made of biodegradable materials like modified plastics that can decompose in the marine environment after puncturing. The housing can be punctured by a structural driving device or simply mechanically damaged by impact. This prevents accidental startup while at sea, but allows intentional startup once needed.
34. Modular Fuel Cell Power System with Stacked Components and Integrated Power Conversion for Marine Vessels
SHENZHEN HYNOVATION POWER TECH CO LTD, SHENZHEN HYNOVATION POWER TECHNOLOGY CO LTD, 2021
Fuel cell power system for ships that uses modular fuel cells, air compressors, filters, and heat exchangers to provide clean energy propulsion for ships. The system has separate components for air supply, fuel cell power generation, heat management, and power distribution. It allows efficient utilization of space compared to large lithium batteries. The fuel cell modules, compressors, filters, and heat exchangers are stacked in compartments. The power distribution system converts direct current from the fuel cells to alternating current for ship use. A boost inverter is provided if needed. A battery and bidirectional converter assist in energy management. The modular design allows scaling the power system to meet specific ship requirements.
35. Ship Power Supply System with Fuel Cell Stack and Secondary Batteries Replacing Combustion Generators
SHANGHAI WAIGAOQIAO SHIPBUILDING CO LTD, 2021
Power supply system for ships that reduces emissions compared to traditional fuel oil and gas generator sets. The system uses fuel cells instead of combustion engines. The fuel cells convert fuel directly into electricity without combustion, eliminating pollutants like nitrogen, sulfur, and carbon. The system has a fuel cell stack, primary distribution layer, and secondary batteries. It replaces fuel oil and gas generators to provide cleaner power for ships. The configuration method involves building the system by replacing existing generators with fuel cells in stages to gradually reduce emissions.
36. Vessel-Based Hydrogen Fuel Cell System with Land Grid Connectivity for Recharging During Berthing
INST FOR ADVANCED ENGINEERING, INSTITUTE FOR ADVANCED ENGINEERING, 2021
Distributed power supply vessel and energy system that allows vessels using hydrogen fuel cells to connect to land power grids during berthing or waiting periods to recharge their fuel cells. This increases the operating time of the fuel cells and allows using higher temperature, more efficient fuel cells that have lower startability compared to lower temperature cells. The vessels have hydrogen storage tanks, fuel cells, batteries, propulsion motors, and switch boards to connect to land power grids when docked.
37. Modular Ship Propulsion System with Low-Pressure Adsorption Hydrogen Storage and Onboard Methanol Reforming
ZHANG ZONG, 2021
Modular hydrogen energy propulsion system for ships that uses low-pressure adsorption hydrogen storage instead of high-pressure hydrogen tanks to address safety, cost, and infrastructure issues. The system has a methanol reformer, fuel cell, motor, and low-pressure hydrogen storage module. The reformer converts methanol to hydrogen, the fuel cell generates electricity from the hydrogen, and the storage module holds the hydrogen between reforming and fuel cell. This allows hydrogen production onboard instead of shipping high-pressure tanks. The low-pressure storage is safer, lower cost, and easier to implement than high-pressure tanks.
38. Single-Stage Fuel Cell System with Inert Gas-Enhanced Recirculation for Underwater Applications
BUMHAN FUEL CELL CO LTD, 2021
Recirculation fuel cell system for underwater applications that improves efficiency and durability while reducing cost compared to multi-stage stacks. The system recirculates fuel and oxidant gases in a single-stage stack by mixing inert gas with the oxidant. This prevents corrosion during recirculation in the closed aquatic environment. Separators extract the recirculated gases from the electrodes and pumps recirculate them back. By avoiding stack degradation, a simpler, lower cost stack can be used for underwater fuel cells.
39. Watercraft Hull with Segregated Compartments for Fuel Cell and Electronics
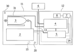
Suzuki Motor Corporation, 2021
A fuel cell powered watercraft with improved space efficiency, weather resistance, and safety. The fuel cell, hydrogen tank, battery, and power regulation components are divided into separate storage spaces in the hull. The fuel cell and hydrogen tank are in one compartment that can be sealed from the other compartment housing the battery and electronics. This prevents hydrogen contact with sparks and allows weatherproofing sensitive electronics separate from the fuel system.
40. Hybrid Marine Power System with Parallel Internal Combustion Engine and Fuel Cell Units Using Methanol Fuel and Integrated Waste Heat Recovery
JIANGSU UNIVERSITY, UNIV JIANGSU, 2020
Hybrid power system for ships that combines a marine internal combustion engine and a fuel cell to improve efficiency and reduce emissions. The system uses parallel groups of engine and fuel cell units, methanol as a common fuel, and recovers waste heat and potential energy from both sources. It also accurately controls cathode air intake to the fuel cell. This allows frequent high-power operation, improves fuel economy, and reduces emissions compared to just an engine or fuel cell alone.
41. Marine Integrated Hydrogen Production System with Aluminum-Based Reactant and Closed-Loop Water Utilization
SHENZHEN ZHONGQING TECH CO LTD, SHENZHEN ZHONGQING TECHNOLOGY CO LTD, 2020
An integrated hydrogen energy power system for marine hydrogen production and hydrogen supply that allows ships to generate and utilize hydrogen onboard without carrying bulky hydrogen tanks. The system uses aluminum-based hydrogen production powder that reacts with water to produce hydrogen. A pump pumps water, a cooler cools the hydrogen, and a fuel cell converts the cooled hydrogen into electrical energy. A controller regulates the pump and fuel cell based on feedback from the fuel cell voltage. The system provides a closed-loop hydrogen supply using onboard water.
42. Recirculation Fuel Cell System with Controlled Gas Discharge and Moisture Separation Mechanism
THYSSENKRUPP MARINE SYSTEMS GMBH, 2020
Recirculation fuel cell system that minimizes the emission of reactant gases like hydrogen and oxygen during operation. The system recirculates the cathode and anode gases instead of venting them to the environment. A portion of the cathode gas is continuously discharged to control oxygen release. This allows adjusting the oxygen concentration in the recirculation loop to minimize venting while maintaining oxygen supply for the fuel cell. The system also has water separators to remove moisture. It prevents inert gas accumulation by adjusting the recirculation rates. The recirculation fuel cell system is particularly beneficial for enclosed spaces like submarines where venting reactant gases is undesirable.
43. Hybrid Power Battery System with Integrated Fuel Cell and Lithium Battery Modules for Ships
CSSC POWER INST CO LTD, CSSC POWER INSTITUTE CO LTD, 2019
Hybrid power battery system for ships that combines fuel cells and lithium batteries to provide flexible and efficient main power. The system has a fuel cell power supply module, a lithium battery power supply module, and a bus bar connecting them. The fuel cell provides primary power conversion while the lithium batteries can output or absorb power. This allows optimized energy utilization and stable voltage output compared to just using fuel cells or lithium batteries alone. The hybrid system can be scaled and configured to meet the power needs of different types of ships.
44. Fuel Cell System with Exhaust Gas Recirculation for Fuel Pressure Regulation
DENSO CORP, 2019
Fuel cell system for vehicles, boats, generators, etc. that accurately regulates fuel cell fuel pressure using recirculated exhaust gas. The system recirculates exhaust gas containing hydrogen back to the fuel supply. A valve controls the recirculation rate based on exhaust pressure. This allows precise fuel pressure control without a separate vacuum pump. The recirculated exhaust gas also removes moisture from the fuel cell.
45. Load Network Interface with Bi-Directional DC-DC Converters and Semiconductor Switch for Fuel Cell and Battery Integration
2019
Electrically connecting a fuel cell installation and rechargeable batteries to a load network, like a submersible power system, in a way that allows continuous operation and partial redundancy. The connection uses bi-directional DC-DC converters to allow load capacity formation by the fuel cells and backup power from the batteries. A semiconductor switch enables switching between fuel cell or battery power based on availability. The network voltage is determined by the batteries when the switch is off, or by the fuel cells when the switch is on.
46. Dual-Unit Fuel Cell Power Supply with Boil-Off Gas Recovery and Flexible Fuel Source Switching for Underwater Vehicles
SIEMENS AG, SIEMENS AKTIENGESELLSCHAFT, 2019
Power supply system for underwater vehicles like submarines that enables longer mission durations by mitigating boil-off gas issues. The system uses hydrogen and oxygen fuel cells. It stores the hydrogen fuel in a tank and recovers boil-off hydrogen gas. This allows long-term hydrogen availability for fuel cell operation. The oxygen storage is separate. The fuel cells are split into two isolated units. This allows flexible operation based on hydrogen vs oxygen availability. The system can switch between using stored hydrogen or recovered boil-off gas for hydrogen fuel, and stored oxygen or ambient air for oxygen fuel.
47. Watercraft Hull with Dual Compartment Isolation for Fuel Cell and Propulsion Systems
Suzuki Motor Corporation, 2019
A fuel cell watercraft that improves space efficiency, weather resistance, and safety compared to conventional designs. The watercraft has a hull with two isolated storage spaces. The fuel cell unit, hydrogen fuel tank, and power regulation components are located in one space while the electric motor and battery are in the other space. This separates the potentially hazardous fuel cell components from the motor and battery components.
48. Ship Propulsion System with Integrated Hydrogen Fuel Cells and Engines Sharing Hydrogen Supply and Exhaust Infrastructure
Hyundai Heavy Industries Co., Ltd., 2019
Environmentally friendly and efficient ship propulsion system using hydrogen fuel cells and hydrogen-powered engines. The ship has separate fuel cell and engine units that generate electricity using hydrogen fuel. The ship is propelled by electricity produced by at least one of the fuel cell or engine units. This allows high efficiency and reduced emissions compared to traditional diesel engines. The fuel cell and engine units can share hydrogen supply and exhaust to vaporize fuel or reform it for the engines. This enables the hydrogen infrastructure to be shared between the fuel cell and engine units.
49. Ship Propulsion System with Hydrogen Fuel Cells and Dual Power Generation Engines
Hyundai Heavy Industries Co., Ltd., 2019
Ship propulsion system that enables environmentally friendly and efficient propulsion by using hydrogen fuel cells and engines. The ship has a fuel storage tank, fuel cell, power generation engine, and propulsion unit. The fuel cell generates electricity using hydrogen fuel. The power generation engine uses the unreacted hydrogen from the fuel cell or external hydrogen to generate electricity. This allows redundant power sources for reliability. The hydrogen concentration in the fuel storage tank is measured and controlled to optimize electricity production. The exhaust gases from the engines are recirculated to heat the fuel cell and engine components. This reduces external exhaust pollution. The system uses hydrogen fuel, which has lower emissions compared to traditional fuels.
50. Watercraft Hull with Compartmentalized Isolation of Fuel Cell, Hydrogen Tank, and Battery
Suzuki Motor Corporation, 2018
A fuel cell powered watercraft with improved space efficiency, weather resistance, and safety by isolating the fuel cell, hydrogen tank, and secondary battery in separate compartments within the hull. This prevents hydrogen leakage, reduces the risk of hydrogen explosion or fire, and allows easier maintenance compared to integrating the fuel cell in the hull. It also enables separating the fuel cell from the battery to prevent sparking during purging. The compartmentalized layout improves compartmentalized layout improves safety, weather resistance, and space efficiency compared to integrating the fuel cell in the hull.
Get Full Report
Access our comprehensive collection of 70 documents related to this technology
