Oxygen Flow Control in Fuel Cell Systems
Fuel cell performance hinges on precise oxygen management, where even minor flow disruptions can trigger efficiency losses of 15-20%. Modern systems must regulate oxygen delivery across multiple operating conditions while preventing both oxygen starvation at high current densities and excess oxidation during transitional states.
The fundamental challenge lies in maintaining optimal oxygen stoichiometry at the cathode while protecting against degradation mechanisms that can occur at both oxygen-rich and oxygen-starved conditions.
This page brings together solutions from recent research—including closed-circuit oxygen recycling systems, adaptive flow control architectures, membrane-electrode assemblies with integrated protection mechanisms, and altitude-adaptive delivery systems. These and other approaches focus on achieving reliable oxygen management while preserving long-term fuel cell durability.
1. Fuel Cell System with Independent Gas Flow, Pressure, and Humidity Control Subsystems
FAW Jiefang Automotive Co., Ltd., CHINA NO.1 AUTOMOBILE GROUP CO LTD, 2024
Fuel cell system with improved efficiency, life, and reliability through multi-aspect control of gas flow, pressure, and humidity. The fuel cell system has separate control subsystems for humidity, flow, and pressure. The humidity control system adjusts gas humidity entering the fuel cell stack. The flow control system regulates gas flow into the stack. The pressure control system manages gas pressure entering the stack. By optimizing these factors, it improves fuel cell efficiency, extends stack life, and reduces costs while maintaining normal operation.
2. Fuel Cell Power Supply System with Oxygen-Regulated Low Load Operation
TOYOTA JIDOSHA KABUSHIKI KAISHA, TOYOTA MOTOR CO LTD, 2024
Power supply system with a fuel cell that provides stable power output in low load conditions to prevent catalyst deterioration and improve durability. In low load states, the fuel cell is operated at reduced power levels by supplying less oxygen compared to normal load conditions. This prevents excessive cell voltages and fluctuation that can elute catalyst. The reduced oxygen level is set to a target voltage that balances cell voltage and catalyst stability. The low power mode is intermittently selected in low load states to avoid prolonged hydrogen consumption. This reduces fuel cell maintenance.
3. Fuel Cell System with Oxygen Concentration Detection and Airflow Adjustment Mechanism
TOYOTA IND CORP, TOYOTA INDUSTRIES CORP, TOYOTA MOTOR CORP, 2024
Fuel cell system to stabilize power generation when air supply is low. The system has a fuel cell stack, air compressor, and ventilation section. It detects oxygen concentration inside the fuel cell unit. When oxygen stoichiometric value (ratio of oxygen consumed to theoretical value) is less than target, it increases airflow or ventilates to raise oxygen. This prevents voltage drop due to low oxygen concentration in supplied air.
4. Fuel Cell System with Adjustable Oxygen Supply and Air Volume Controller for Series-Connected Stacks
TOSHIBA ENERGY SYSTEM&SOLUTION CORP, 2024
Fuel cell system that can adjust oxygen supply to prevent cell stack overvoltage and degradation when using multiple stacked fuel cells in series. The system has a common air supply pipe connecting the stacks. An air volume controller adjusts the oxygen flow rate based on the output currents of the individual stacks. This compensates for current mismatches between stacks and prevents air shortage in overcurrent stacks. The controller switches between a mode where oxygen supply is proportional to stack currents vs a mode where it's based on individual stack currents, depending on conditions.
5. Fuel Cell System with Waste Heat Recovery and Recirculating Flow Control Mechanism
HARBIN ENGINEERING UNIVERSITY, UNIV HARBIN ENG, 2024
Fuel cell power generation system and control method that prevents overloading of fuel cells and reduces safety risks. The system uses waste heat recovery, air and fuel recirculation, and load matching to optimize cell operation. A control unit adjusts fuel, air, and recycled gas flows based on cell current, temperature, and power demand to maintain optimal cell conditions. This prevents overcurrent by balancing heat and mass transfer. The waste heat recovery system recovers exhaust heat using two-stage heat exchangers and recirculates air and fuel gases. This improves efficiency and reduces the need for external cooling.
6. Fuel Cell Anode Flow Field with Dual Hydrophilic and Hydrophobic Gas Diffusion Layers
CUMMINS INC., HYDROGENICS CORPORATION, 2024
Modifying the anode flow field in a fuel cell to increase efficiency by improving water management. The anode flow field has two configurations, one with a hydrophilic gas diffusion layer and one with a hydrophobic diffusion layer. Hydrogen flows through both configurations. The hydrophilic layer promotes water recycling to reduce flooding compared to the hydrophobic layer. This enhances efficiency by decreasing water accumulation and parasitic loads. It allows humidifying hydrogen and air without additional components.
7. Fuel Cell System with Shared Air Supply and Dynamic Oxygen Balancing for Multiple Stacks
ROBERT BOSCH GMBH, 2023
Operating a fuel cell system with multiple fuel cell stacks and a shared air supply to improve efficiency and reduce cost compared to separate air systems for each stack. The method involves balancing oxygen supply to the stacks based on their operating conditions. This allows using a single air compression system instead of duplicating it for each stack. The oxygen demand of the stacks is dynamically adjusted by varying the air mass flow and pressure to maintain optimal conditions for each stack. This avoids over-supplying some stacks and under-supplying others, which can lead to inefficiencies and degradation.
8. Fuel Cell Module with Staged Fuel Supply and Strategic Orifice Placement in Fuel Flow Shaping Plate
Cummins Inc., CUMMINS ENTERPRISE LLC, 2023
Fuel cell module design with staged fuel supply that improves uniformity of temperature and current density across the fuel cell stack. The design involves strategically placing fuel orifices in the fuel flow shaping plate that connects to the anode channels. This directs fuel from the cold entrance region to the hot middle region where endothermic reforming occurs. It cools the hot spots while staging the fuel supply to distribute reforming reactions throughout the cell. This prevents hotspots and non-uniform current density while maintaining overall efficiency.
9. Flow Channel Configuration with Perpendicular Vertical Channels for Enhanced Fluid Distribution in Fuel Cells and Electrolyzers
UNIV XI AN JIAOTONG, XIAN JIAOTONG UNIVERSITY, 2023
A flow channel design for fuel cells and electrolyzers with vertical channels that improves fluid distribution and reduces mass transfer resistance. The design involves adding vertical channels perpendicular to the main flow channels that circulate fluid. This allows more uniform distribution of reactants like oxygen and water throughout the cell or electrolyzer, preventing localized concentration gradients and improving performance. The vertical channels can be located at the ridges of the main channels.
10. Fuel Cell System with Dynamic Ventilation for Enhanced Airflow and Stoichiometry Adjustment
BOSCH GMBH ROBERT, Robert Bosch Limited Liability Company, 2023
Fuel cell system for vehicles that allows faster response times during acceleration. The fuel cell system has a ventilation system to control air flow and stoichiometry. In dynamic mode during acceleration, the ventilation system provides higher air pressure and increased cathode stoichiometry compared to steady-state operation. This allows faster current density changes for acceleration.
11. Fuel Cell Voltage Management System with Load-Responsive Oxidant Flow Control and Compressor Bypass Coordination
FORD GLOBAL TECH LLC, FORD GLOBAL TECHNOLOGIES LLC, 2023
Managing fuel cell voltage during low load or no load conditions to extend cell life. The method involves reducing the oxidant flow rate below the normal operating level when the load is low. This prevents over-oxygenation of the cell which can degrade performance. A valve controls the oxidant flow and positions are adjusted based on load. The valve positions are also coordinated with a compressor bypass valve to prevent pressure spikes. This allows optimized oxidant supply during load variations.
12. Fuel Cell System with Independent Stack Group Current Adjustment via Separate Power Converters
TOSHIBA ENERGY SYSTEMS & SOLUTIONS CORP, 2023
Fuel cell system with multiple stack groups that enables adjusting the current output of each stack group independently to prevent voltage imbalances and improve system efficiency when connecting multiple fuel cell stacks in series. The system uses separate power converters for each stack group to control the generated power based on the output current. This allows adjusting the supply of oxygen, hydrogen, and cooling water to match the current requirements of each stack group.
13. Method for Regulating Oxygen Concentration in Fuel Cell Stack Based on Engine Output and Voltage Data
CHINA FAW GROUP CORP, 2023
A method to improve operation stability of fuel cell engines during idling by adjusting the oxygen concentration supplied to the fuel cell stack. The method involves obtaining the engine output power and fuel cell voltage, then regulating the oxygen concentration input to the fuel cell based on that data. This improves consistency of the fuel cell stack cells during idling, addressing the issue of poor performance and voltage variance due to oxygen concentration.
14. Fuel Cell with Interdigitated Bipolar Plate Channels for Lateral Forced Reactant Gas Flow Through Catalytic Layers
SUZHOU HUIMEI AUTOMOBILE TECH CO LTD, SUZHOU HUIMEI AUTOMOBILE TECHNOLOGY CO LTD, 2023
A fuel cell design with forced flow of reactant gas through the catalytic layers to improve performance and reduce thickness compared to conventional fuel cells. The design eliminates the need for gas diffusion layers and has interdigitated channels on the bipolar plates to forcefully circulate the reactant gas laterally through the catalytic layers. This increases flow rate and reaction speed compared to radial flow. The channels on the plates directly contact the catalytic layers to enable the forced flow without additional layers. The design simplifies the structure, reduces thickness, and improves efficiency by accelerating reactant flow through the catalysts.
15. Direct Liquid Fuel Cell with Interdigitated Anode Flow Field Featuring Hydrophobic Conductive Fibers
CHONGQING UNIVERSITY OF TECHNOLOGY, UNIV CHONGQING TECHNOLOGY, 2023
Direct liquid fuel cell with a novel anode flow field to address mass transfer issues caused by bubbles forming during high current density operation. The cell has a flow field plate with interdigitated channels for the anode electrolyte. This design promotes bubble disengagement and prevents bubble accumulation that would otherwise impede mass transfer and stability. The hydrophobic conductive fibers of the flow field plate are arranged in an interdigitated pattern with overlapping inlet and outlet channels. This allows bubbles to detach and escape the anode flow channels as the liquid flows. The flow field plate is attached to the anode diffusion layer.
16. Fuel Cell System with Oxygen Concentration Adjustment via Recycled Oxygen and Ejector Cooling
BEIJING SINOHYTEC CO LTD, 2023
Fuel cell system that can flexibly adjust oxygen concentration to improve durability and reliability of the fuel cell stack while efficiently utilizing oxygen resources. The system recycles high concentration oxygen from the stack exhaust and mixes it with air to adjust the oxygen concentration entering the stack. An ejector cools the recycled oxygen to a low temperature. Compressed air is mixed with the cooled oxygen and supplied to the stack. Valves and compressor speed control the oxygen concentration. This prevents stack damage from high oxygen levels while utilizing the recycled oxygen.
17. Solid Oxide Fuel Cell System with Multi-Stage Anode Exhaust Gas Recycling and Hydrogen Extraction
Bloom Energy Corporation, 2023
High efficiency solid oxide fuel cell system that recycles the anode exhaust gases to extract hydrogen fuel while also oxidizing the remaining gases. The system includes pumps that extract hydrogen from the anode exhaust in stages, providing the extracted hydrogen back to the fuel cell stack and oxidizing the remaining exhaust gases. This allows purification of the hydrogen fuel and recovery of unspent fuel from the exhaust, improving system efficiency.
18. Bipolar Flow Plate with Dual Channel Configuration for Controlled Gas Flow in Fuel Cells
CHINA FAW GROUP CORP, 2023
Bipolar flow plate design for fuel cells that improves stack life by preventing reverse flow of catalyst-corrosive gases. The design has two sets of flow channels on the plate, one for forward flow and another for reversible flow. The forward channels allow full flow area, while the reversible channels prevent reverse flow of gases like hydrogen that corrode the electrode catalyst. This prevents catalyst loss and stack degradation in low power conditions where reverse flow occurs. A control method is also provided to switch flow direction based on power level.
19. Fuel Cell System Control Method with Sequential Gas Supply and Impedance Monitoring
Japan Aerospace Exploration Agency, 2023
Fuel cell system control method for improved safety, reliability, simplicity, weight reduction, and space reduction of fuel cell systems. The control involves steps like supplying hydrogen before gas containing oxygen, discharging oxygen gas when voltage reaches a reference level, and circulating oxygen gas to avoid carbon corrosion. This prevents dangerous radical reactions and potential fuel cell breakdown. The method also depressurizes the system at startup, monitors impedance, and increases current density gradually.
20. Fuel Cell System with Exhaust Gas Recirculation for Variable Air Flow Control
HYUNDAI MOTOR COMPANY, KIA CORPORATION, 2023
Fuel cell operating system and method to improve fuel cell durability and performance by utilizing exhaust gas to perform low flow rate control of air supply. The system recirculates discharged oxidation gas to the fuel cell inlet using a bypass line controlled by a valve. The valve flow rate is adjusted based on the ratio of cells with lower voltage versus total cells. This recirculation improves water discharge, reduces voltage deviation, stabilizes performance, and minimizes durability degradation compared to fixed air restrictions.
21. Fuel Cell Stack with External Manifolds and Perpendicular Entry Edge Seals for Parallel Gas Flow
ExxonMobil Technology and Engineering Company, EXXONMOBIL TECHNOLOGY AND ENGINEERING CO, FuelCell Energy, Incorporated, 2023
Fuel cell stack with external manifolds to enable parallel flow of anode and cathode feed gases. The fuel cell stack has extended edge seals on some cells that allow the anode and cathode feed gases to enter and exit the cell in perpendicular directions. This allows the gases to flow parallel inside the cell instead of crossing paths. The parallel flow reduces current density gradients and hot spots compared to cross flow stacks.
22. Fuel Cell System with Reversible Oxygen Flow for Cathode Moisture Management
HONDA MOTOR CO LTD, 2023
A fuel cell system and operating method that prevents water accumulation in the cathode side internal passage of the fuel cell stack to improve performance. The method involves reversing the flow of oxygen gas through the circulation passage connecting the cathode side of the stack periodically based on moisture levels detected in the cathode. This eliminates water stagnation and uniformly distributes water on the cathode surface for better electrochemical reactions.
23. Proton Exchange Membrane Fuel Cell with Hydrophobic and Hydrophilic Layered Inlets and Outlets
Robert Bosch GmbH, 2023
Proton exchange membrane fuel cell (PEMFC) design that prevents water buildup and oxygen starvation. The PEMFC has separate hydrogen and oxygen inlets. The oxygen inlet has a hydrophobic layer to prevent water ingress, while the hydrogen inlet has a hydrophobic layer to only allow hydrogen. This prevents water from reaching the hydrogen inlet. The water produced at the cathode exits through a hydrophilic outlet that only allows water molecules, preventing clogging.
24. Closed-Circuit Self-Refueling System with Reversible Fuel Cell/Electrolyzer and Integrated Oxygen-Hydrogen-Water Management
HYDROLITE LTD, 2022
A self-refueling power-generating system that can operate in a self-sustained manner, using no external resource for water, oxygen or hydrogen. The key idea is to configure a reversible fuel cell/electrolyzer device to have closed circuits for supplying/receiving oxygen, hydrogen, and water/dilute electrolyte. It can be used to provide efficient and economical energy storage and delivery. It involves determining the operation of reversible device(s) in fuel cell or electrolyzer mode according to power requirements and power availability, supplying and receiving oxygen in a closed circuit, compressing received oxygen in the electrolyzer mode, and supplying and receiving water or dilute electrolyte in a closed circuit in conjunction with the closed oxygen supply circuit by separating oxygen produced by the reversible device(s) in the electrolyzer mode from the water or dilute electrolyte received from the reversible device(s).
25. Fuel Cell System with Adaptive Air Pressure Control Mechanism
DENSO CORP, SOKEN INC, 2022
Fuel cell system that improves efficiency by optimizing air pressure control. The system has a fuel cell, air pressure regulators, and a controller. When the required power decreases, instead of reducing fuel cell power, the controller delays or limits the decrease. If air pressure is high, delaying fuel cell power reduction prevents wasting air pressure energy. If air pressure is low, limiting fuel cell power reduction improves performance. This extends time in high-performance air pressure ranges for better system efficiency.
26. Fuel Cell System with Turbocharger and Ambient Temperature-Responsive Bypass Control
MITSUBISHI HEAVY INDUSTRIES, LTD., 2022
Fuel cell system with turbocharger and bypass control to stabilize operation in response to fluctuations in ambient temperature. The fuel cell system has a turbocharger with a compressor driven by the turbine. The compressor compresses oxidizing gas supplied to the fuel cell. Bypass lines are provided to bypass the heat exchanger and compressor warm-up line. A flow regulation valve on the bypass lines is controlled based on ambient temperature to adjust oxidizing gas flow rates. This allows compensating for temperature effects on compressor and heat exchanger flow rates to stabilize fuel cell performance.
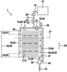
27. Fuel Cell Stack with Bipolar Plates Incorporating Separate Channels for Oxygen, Hydrogen, and Coolant
ROBERT BOSCH GMBH, 2022
Fuel cell stack design with improved water management for better performance and durability in applications like vehicles. The fuel cell stack has separate channels for oxygen, hydrogen, and coolant in the bipolar plates. This allows controlled distribution of those fluids to the fuel cell components. There's a dedicated oxygen supply channel to prevent flooding of the cathode by condensation. This reduces voltage drop and aging. The fuel and coolant channels are also separate to prevent temperature and humidity gradients. The fuel cell stack is used in a fuel cell system, like for a vehicle, with separate oxygen, hydrogen, and coolant supplies.
28. Fuel Cell System with Adaptive Gas Flow Regulation Based on Individual Cell Stack Efficiency
HONDA MOTOR CO LTD, 2022
Fuel cell system that improves overall efficiency by avoiding wasteful gas supply to fuel cells with lower efficiency. The system adjusts the flow rates of fuel, oxidant, and coolant to each cell stack based on their individual power generation efficiency. This prevents over-supplying fuel to low-performing cells while still meeting overall power demand.
29. Bipolar Plate with Separate Oxidant, Fuel, and Coolant Channels for Fuel Cells
BOSCH GMBH ROBERT, Robert Bosch Limited Liability Company, 2022
Bipolar plate design for fuel cells that reduces water flooding and improves performance. The bipolar plate has separate channels for oxidant, fuel, and coolant, with the oxidant channels on opposite sides of the plate. This prevents water from accumulating in the oxidant channel and flooding the cathode. It also allows even distribution of oxidant throughout the cell, preventing oxygen depletion. The separate channels also enable independent control of oxidant flow, fuel flow, and coolant flow.
30. Fuel Cell System with Pressure-Transmitting Element for Rapid Air Supply Adjustment
SCHAEFFLER TECHNOLOGIES AG, SCHAEFFLER TECHNOLOGIES AG & CO KG, 2022
Faster load response in fuel cell systems by using a pressure-transmitting element to rapidly increase air supply when power demand rises. The element connects the anode and cathode gas supplies. When load increases, additional air is provided exclusively from the element instead of waiting for compressor response. It can also interact with a pressure accumulator to further accelerate air supply. This allows faster load changes without compromising cell performance.
31. Reactor Cell with Proton Flow Control Using Porous Control Electrode Assembly
HELMUT SCHMIDT UNIV / UNIV DER BUNDESWEHR HAMBURG, Helmut Schmidt University / University of the Federal Armed Forces Hamburg, 2022
Power flow controllable fuel cell and electrolysis cell design with a reactor cell that allows precise control of the proton flow through the membrane. The reactor cell has a control electrode assembly sandwiched between the anode and cathode layers near the membrane. This assembly can be made porous and proton-conductive to selectively block proton flow through the membrane by applying voltage. The assembly can have features like meandering electrodes, photosensitive resistors, piezoelectric elements, or optical waveguides for controlling moisture, light, pressure, or voltage to modulate proton transport. This enables dynamic control over the fuel cell or electrolyzer output voltage and current.
32. Fuel Cell System with Switchable Cathode for Dual-Source Oxygen Utilization in Aircraft
Bell Helicopter Textron Inc., 2022
A fuel cell powered aircraft that converts between using ambient air and stored oxygen to power the fuel cell, allowing operation above 15,000 feet where air oxygen is too low for normal fuel cells. The aircraft has a fuel cell cathode that can switch between air and oxygen, allowing it to use ambient air at lower altitudes, then switch to using stored oxygen at higher altitudes where air oxygen is insufficient. The switching can be automated based on flight parameters, atmospheric conditions, power demands, etc. This allows the aircraft to efficiently use ambient air when possible, while having the oxygen option for high altitude flight.
33. Electrochemical Stack Assembly with Variable Thickness Membrane Electrode Assemblies and Differential Through-Openings in Separator Plates
REINZ-Dichtungs-GmbH, 2022
Assembly and stack design for electrochemical systems like fuel cells, compressors, electrolyzers, and batteries that reduces performance variations between cells due to uneven media flow. The assembly has a separator plate, membrane electrode assembly (MEA), and second separator plate. The separator plates have different sized through-openings along the stacking direction. The MEA has a variable thickness along the stacking direction. This allows customizing the flow resistance at each cell location. In the stack, the end cells have larger openings and thinner MEAs to compensate for lower fluid pressure. This equalizes media supply across the stack.
34. Multi-Stack Fuel Cell System with Decoupled Oxygen Enrichment and Compression Mechanism
SHAOXING SHENSEN ENERGY SCIENCE AND TECH LIMITED CO, SHAOXING SHENSEN ENERGY SCIENCE AND TECHNOLOGY LIMITED CO, 2022
Multi-stack fuel cell system with decoupled oxygen supply for improved efficiency in cathode gas composition and flow. The system has separate oxygen enrichment and compression to increase oxygen concentration in the cathode gas. This improves the oxygen partial pressure and concentration for better fuel cell reaction. The oxygen enrichment is decoupled from the fuel cell stack flow using a controller to maintain optimal oxygen levels. The cathode exhaust is also recirculated to conserve oxygen.
35. Fuel Cell Stack with Integrated Recirculation Channels and Centralized Inlet/Outlet Configuration
BOSCH GMBH ROBERT, Robert Bosch Limited Liability Company, 2022
Fuel cell system for vehicles with improved fuel cell performance and durability. The system uses a unique fuel cell stack design to prevent water buildup, equalize fuel flow, and extend cell life. The stack has integrated fuel channels that recirculate fuel between the cells. This allows more fuel to reach upper cells, prevents water accumulation, and ensures consistent flow. The stack also has a central fuel inlet and outlet instead of bottom/top locations. This equalizes pressure and flow across cells. Additionally, a centrifugal water separator removes excess water from the recirculated fuel.
36. Proton Exchange Membrane Fuel Cell with Serpentine Flow Field and Multiple Cathode Inlets and Outlets
HAINAN UNIVERSITY, UNIV HAINAN, 2022
Proton exchange membrane fuel cell device with serpentine flow field structure to improve activation speed and efficiency of fuel cell activation. The fuel cell has multiple cathode inlets and outlets arranged in a serpentine pattern. This allows for parallel flow of oxygen through the cathode side channels during activation, instead of a step-up current. This provides faster and more uniform activation compared to traditional activation methods.
37. Fuel Cell System with Adaptive Gas Flow and Compressor Control for Cold Environment Operation
TOYOTA JIDOSHA KABUSHIKI KAISHA, TOYOTA MOTOR CO LTD, 2022
A fuel cell system that improves power output and heat generation response during low-efficiency operation in cold environments. The system uses techniques like provisional gas flow rate increase, bypass flow rate reduction, air compressor speed control, and target operating point adjustment to mitigate issues like air shortage, noise, vibration, and power output variability when starting the fuel cell in cold environments. This allows more reliable and efficient operation at low temperatures compared to just supplying excess gas.
38. Fuel Cell System with Dynamic Oxygen Supply and Power Regulation Controller
DAINICHI CO LTD, KYOCERA CORP, 2022
Fuel cell system that improves durability and efficiency of fuel cells for home power generation by optimizing air utilization and power level control. The system has a fuel cell, oxygen supply, power regulator, and controller. The controller dynamically adjusts oxygen supply and power regulation based on load request. It lowers air utilization at high loads to prevent overheating, balancing power generation and durability. This improves fuel cell lifetime compared to fixed high air utilization at high loads.
39. Metal Bipolar Plate with Separate Diversion Areas for Hydrogen and Oxygen Channels
JIAYU HYDROGEN ENERGY TECH LIAONING CO LTD, JIAYU HYDROGEN ENERGY TECHNOLOGY CO LTD, 2021
Metal bipolar plate for proton exchange membrane fuel cells that improves hydrogen utilization in the fuel cell by optimizing gas distribution. The plate has separate diversion areas for hydrogen and oxygen channels in each plate. Hydrogen enters through one side, diffuses serpentinely through the diversion area, and exits on the other side. Oxygen enters the opposite side, diffuses through its own diversion area, and exits. This prevents premature hydrogen exit and ensures complete reaction with oxygen.
40. Power Control System with Air Storage and Adjustable Compressor for Proton Exchange Membrane Fuel Cells
FOSHAN XIANHU LABORATORY, UNIV WUHAN TECH, WUHAN UNIVERSITY OF TECHNOLOGY, 2021
Power control method and system for proton exchange membrane fuel cells in vehicles to improve reliability and efficiency by optimizing air supply. The method involves using an air storage tank and compressor to supply air to the fuel cell. A controller monitors air pressure in the tank and adjusts compressor output to maintain a target air flow rate. This prevents oxygen starvation during fuel cell operation and reduces the risk of damage to the membrane.
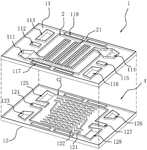
41. Fuel Cell Module with Distribution Plate Featuring Branching Through Holes for Enhanced Gas Flow and Structural Integrity
HITACHI HIGH TECH CORP, HITACHI HIGH-TECH CORP, 2021
Fuel cell module and system design to improve gas supply efficiency and mechanical strength in fuel cells. The fuel cell module has a distribution plate with branching through holes that connect to the surface and penetrate through the plate. This allows efficient gas distribution from the surface to the interior of the plate where the fuel cells are stacked. The branching holes prevent gas from stagnating in the plate and maximize gas flow to the cells. The through holes also provide structural integrity as they connect the surface and interior. This improves gas flow and mechanical strength compared to linear channels or separate supply systems. The fuel cell system includes the module in a housing to control temperature.
42. Fuel Cell System with Synchronized Regulator and Injector Operation for Pulsation Mitigation
TOYOTA JIDOSHA KABUSHIKI KAISHA, 2021
Fuel cell system that reduces wear on fuel cell components like injectors and regulators by smoothing out pulsations in fuel flow and pressure. The system does this by driving the regulator in sync with the fuel injector, even when the fuel flow demand is low. This prevents rapid pressure fluctuations that can cause excessive pulsations and wear when the injector flow is small. By driving the regulator along with the injector, the pressure can be smoothly adjusted to match the injector flow instead of relying solely on the regulator to compensate for small flows. This reduces the number of pulsations and helps prevent premature component wear.
43. Fuel Cell System with Pulsed Anode-Cathode Connection and Proton-Induced Cathode Cleaning Mechanism
HYZON MOTORS INC, JIANGSU HORIZON NEW ENERGY TECH CO LTD, JIANGSU HORIZON NEW ENERGY TECHNOLOGIES CO LTD, 2021
Fuel cell system and operating method to improve fuel cell output performance without interrupting oxygen supply like traditional starvation techniques. The system uses a cathode enclosed fuel cell and a controller to pulse the anode-cathode connection. During these pulses, excess protons from the anode can transfer to the cathode forming hydrogen. This hydrogen cleans the cathode surface and reduces catalyst oxidation. The pulse duty cycle is small to avoid significant power loss.
44. Fuel Cell System with Staggered Oxidizing Gas Supply and Operating Point Transition for Hydrogen Pumping Mitigation
TOYOTA JIDOSHA KABUSHIKI KAISHA, TOYOTA JIDOSHA KK, 2021
A fuel cell system that prevents hydrogen pumping during heating to mitigate hydrogen concentration issues. The system adjusts the fuel cell operating points during heating to avoid hydrogen pumping. It delays the supply of oxidizing gas to the cathode on one end compared to the other end. This prevents over-oxidation and hydrogen generation during heating when oxygen is limited. By transitioning to the operating point on the equal power line PL instead of directly to the target point, it avoids hydrogen pumping during heating.
45. Proton Exchange Membrane Fuel Cell with Oppositely Positioned Inlets and Hydrophobic Layer for Water Management
BOSCH GMBH ROBERT, ROBERT BOSCH GMBH, 2021
A proton exchange membrane fuel cell design to prevent water flooding and improve durability by separating the oxygen and hydrogen supply inlets and managing water flow. The fuel cell has separate oxygen and hydrogen inlets, with the inlets separated and positioned on opposite sides of the membrane. This prevents water from the electrochemical reaction at the cathode flooding the oxygen inlet. A hydrophobic layer between each inlet and the catalyst layer prevents water transfer. A hydrophilic drainage device allows protons to pass through the membrane to the opposite side. This separates the water production from the oxygen supply and prevents water flooding and durability issues.
46. Fuel Cell System with Feedback-Controlled Oxidant Gas Flow Rate Based on Temperature and Current
AISHIN KK, AISHIN:KK, 2021
Fuel cell system that can operate a fuel cell in an appropriate state without using a flow sensor to detect the flow rate of the oxidant gas. The system uses feedback control to set the target oxidant gas flow rate based on the fuel cell temperature and required current. This prevents excessive fuel cell temperatures by adjusting the oxidant gas flow. When the fuel cell temperature exceeds a threshold, it increases the target oxidant gas flow rate. This avoids needing a flow sensor and reduces cost.
47. Fuel Cell Stack with Bipolar Plates Incorporating Triple Channel Structures for Fluid Distribution
BOSCH GMBH ROBERT, Robert Bosch Limited Liability Company, 2021
Fuel cell stack design for improved performance and reliability by efficiently distributing coolant, oxidizer, and fuel within the fuel cells. The stack has bipolar plates with three separate channel structures for each fluid. The channels have inlet areas near the cell edges and a central distribution channel. This allows parallel flow of all fluids through the channels. This prevents flooding of the cathode with water, improves heat transfer, and reduces temperature and humidity gradients.
48. Bipolar Plate with Transverse Channel Configuration for Fuel Cell Stacks
BOSCH GMBH ROBERT, Robert Bosch Limited Liability Company, 2021
Bipolar plate design for fuel cells that improves performance and reduces degradation by preventing water flooding of the cathode area. The bipolar plate has separate channels for oxidizing agent, fuel, and coolant that intersect the cell stack transversely. This allows parallel flow of oxidizing agent through the cathode gas diffusion layer instead of longitudinal flow. This prevents water accumulation and oxygen depletion in the cathode. The feed channel brings oxidizing agent to the cathode side of the stack, and discharge channels remove oxidizing agent from the cathode side.
49. Fuel Cell System with Variable Oxidant Flow Control for Mitigating Electrolyte Drying During Startup
TOYOTA MOTOR CORP, 2021
Fuel cell system that prevents deterioration of power generation performance during low-load operation at startup. The system has an oxidant supply/discharge unit for each cell that connects the oxidant flow path between cell ends. During startup, the flow rate of oxidant supplied to some cells on the far end is lowered below the average for all cells. This reduces water discharge due to oxidant flow and prevents electrolyte drying that lowers performance.
50. Fuel Cell Restart Method with Pre-Charge Cathode Oxygen Supply System
HYDROGENICS CORPORATION, 2021
Restarting a fuel cell without damaging its components. The method involves supplying oxygen to the cathode electrode before recharging the fuel cell stack. This prevents combustion reactions that can degrade the fuel cell during restart. A fan, pump or blower powered by a battery provides the oxygen flow. The fan power requirement is lower than the normal operating blower.
Get Full Report
Access our comprehensive collection of 116 documents related to this technology
