Safety Regulations for Fuel Cell Systems
Fuel cell safety systems must manage multiple critical parameters simultaneously - from hydrogen concentrations and pressures to thermal conditions and electrical responses. Current systems operate with hydrogen pressures up to 700 bar, temperatures ranging from sub-zero to over 80°C, and voltage variations that can signal potentially hazardous conditions within milliseconds.
The fundamental challenge lies in balancing rapid fault detection and response against the need to maintain continuous power delivery while preventing false shutdowns.
This page brings together solutions from recent research—including adaptive purge control systems, predictive leak detection methods, intelligent pressure monitoring, and environment-specific sensor optimization. These and other approaches help manufacturers meet stringent safety requirements while ensuring reliable fuel cell operation.
1. Hydrogen Fuel Cell System with Dedicated Room and Integrated Safety Mechanisms
KOREA INSTITUTE OF CIVIL ENGINEERING AND BUILDING TECH, KOREA INSTITUTE OF CIVIL ENGINEERING AND BUILDING TECHNOLOGY, 2024
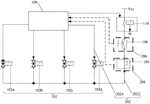
Hydrogen fuel cell system for houses with a dedicated fuel cell room to prevent explosions. The system has a hydrogen fuel cell device inside the room, along with safety measures like ventilation, hydrogen sensors, shutoff valves, and exhaust fans. The safety device monitors hydrogen levels and can immediately block hydrogen supply if leaks are detected. This prevents hazardous hydrogen buildup inside the room.
2. Redundant Control Method for Hydrogen Valve Closure in Fuel Cell Vehicles with Dual Signal Pathways
GREAT WALL MOTOR COMPANY LTD, 2024
Redundant control method for closing hydrogen valves in fuel cell vehicles after collisions to prevent hydrogen leakage. The method involves multiple triggers for closing the hydrogen valve in response to a collision detection. The airbag module (ABM) sends a collision signal to the power domain controller (PDCU) over CAN and to the hydrogen management system (HMS) over hard-wired connections. The PDCU then sends an emergency stop command to HMS via CAN. This allows closing of the hydrogen valve even if the ABM hard-wired connection fails. The redundant trigger mechanism ensures timely valve closure after collisions to avoid hydrogen leakage.
3. Aircraft Fuel Cell System with Rapid Hydrogen Discharge Valves and Failure-Responsive Control Mechanism
HYUNDAI MOBIS CO LTD, 2024
Fuel cell system for aircraft that minimizes hydrogen explosion risk during emergency landings. The system has rapid hydrogen discharge valves on both the fuel cell stack and hydrogen tank. If an aircraft failure is detected during flight, the system diagnoses the cause. For stack failures, the hydrogen tank valve is opened to quickly discharge remaining hydrogen. For other failures, the stack valve is opened. This controlled hydrogen discharge reduces explosion risk from collisions during emergency landings compared to uncontrolled discharge.
4. Hydrogen Fuel Cell Safety System with Sensor-Based Cloud Diagnostics and Emergency Response Coordination
FUZHOU UNIV, FUZHOU UNIVERSITY, 2024
Vehicle fuel cell hydrogen safety system that uses cloud diagnostics to monitor hydrogen fuel cell systems for leaks and other issues. The system has sensors in the hydrogen supply system that send signals to a controller and a vehicle-mounted device. The controller analyzes the signals to detect emergencies like hydrogen concentration, pressure, or temperature abnormalities. It then sends instructions to the vehicle to take appropriate actions like stopping, shutting down, or warning. The cloud platform analyzes non-emergency issues and pushes alerts to users. This allows remote monitoring and coordinated response to hydrogen system faults.
5. Hydrogen Supply System with Dual Controller-Dependent Solenoid Valve Actuation
YUTONG BUS CO LTD, 2024
Hydrogen control system for fuel cell vehicles that improves safety by allowing the vehicle controller to cut off hydrogen supply in case of communication failures. The system uses dual control of the vehicle and hydrogen system controllers to power the bottle valve solenoid valve. Both controllers need to be on for power, so if one goes off, hydrogen supply is cut. This prevents accidental hydrogen leakage if the hydrogen system loses communication.
6. Fuel Cell System with Sealed Circuit Valves, Pressure Relief Paths, and Air Compressor Surge Protection
ZHEJIANG QINGTU TECH CO LTD, ZHEJIANG QINGTU TECHNOLOGY CO LTD, 2023
Fuel cell system design to prevent performance degradation and safety issues during emergency shutdowns. The system has features like closing valves to seal the air and hydrogen circuits, pressure relief paths to vent excessive pressure, and surge protection for the air compressor. During power off, the air and hydrogen circuits are sealed. The air circuit vents excess pressure through the tail pipe. The hydrogen circuit vents through a normally open valve. This prevents pressure buildup in sealed circuits that can degrade fuel cell performance or cause damage. The air compressor surge protection prevents surges by increasing flow and leaving the surge zone when pressure is high.
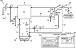
7. Hydrogen Fuel Cell Vehicle Control System with Sequential Component Verification and Fail-Safe Shutdown Mechanism
Guangdong Himalaya Hydrogen Energy Technology Co., Ltd., GUANGDONG HIMALAYA HYDROGEN ENERGY TECHNOLOGY CO LTD, 2023
Hydrogen fuel cell control system for safe operation of fuel cell vehicles. The system uses a central control module to manage power, hydrogen, air, cooling and sensors. It has components like a hydrogen circulation pump, air compressor, water pump, and sensors for pressure, temperature, flow, concentration, current, and voltage. The central control module sequentially checks and tests all components during startup to ensure proper functioning before allowing operation. It also has fail-safe shutdown procedures for faults like low voltage, high temperature, excessive pressure, and sensor failures. The system aims to prevent hazards like explosions by thoroughly verifying components and shutting down if issues arise.
8. System and Method for Fuel Cell Vehicle Hydrogen Pressure Regulation Using Sensor Fault Detection and Valve Signal Analysis
HYUNDAI MOTOR CO, KIA CORP, 2023
Safety control method and system for fuel cell vehicles that can effectively prevent high-pressure hydrogen from entering the fuel cell stack without relying solely on the measured value of the hydrogen pressure sensor. It determines if the hydrogen pressure sensor is faulty based on the hydrogen supply pressure measured by the sensor. If the sensor is faulty, it uses the hydrogen valve opening signal to determine if high-pressure hydrogen is entering the stack. This allows detecting issues with the hydrogen pressure sensor beyond just its measured value.
9. Integrated Control System with Centralized Monitoring and Automatic Shutoff for Hydrogen Fuel Cell Testing Laboratories
KEWEIER BEIJING TECH DEVELOPMENT CO LTD, KEWEIER TECHNOLOGY DEVELOPMENT CO LTD, 2023
Integrated control system for hydrogen fuel cell testing laboratories that prevents fuel cell damage, fires, and explosions during testing. The system has sensors for hydrogen concentration, hydrogen flow, pressure, water flow, and temperature, along with emergency stop buttons, alarms, and a hydrogen concentration detector. It connects all sensors to a central control cabinet, which monitors conditions and can automatically shut off supplies if thresholds are exceeded, like low water flow or high hydrogen concentration. It also has a display to show sensor readings. This integrated control system provides comprehensive safety monitoring and intervention to prevent issues like hydrogen leakage, resource shortage, and explosive hydrogen accumulation during fuel cell testing.
10. Fuel Cell Vehicle Safety Control System with Integrated Hydrogen Monitoring and Valve Management
ZHONGTONG BUS CO LTD, 2023
A comprehensive safety control system for fuel cell vehicles that ensures hydrogen system safety during hydrogenation, storage, discharge, and fuel cell operation. The system uses sensors to monitor temperature, pressure, hydrogen concentration, and collision events. It has strategies like warning and closing valves when conditions exceed thresholds. The system interacts with the fuel cell controller to provide warnings and cutoff signals. The hydrogen system wakes, communicates, and closes valves when the vehicle starts.
11. Hydrogen Fuel Cell Ship Safety Control System with Centralized Monitoring and Redundant Control Units
MINGTIAN HYDROGEN ENERGY TECH CO LTD, MINGTIAN HYDROGEN ENERGY TECHNOLOGY CO LTD, 2023
A hydrogen safety intelligent central control system for hydrogen fuel cell ships to mitigate risks associated with hydrogen fuel cell systems on ships. The system has a central control unit, fuel cell unit, supervisory unit, and safety execution unit. It provides comprehensive monitoring, alarms, and emergency response for marine hydrogen safety. The central unit coordinates interaction of ship systems. The supervisory unit feeds back faults. If the main controller fails, the slave takes over. Emergency stops activate backup. Real-time monitoring of voltages and insulation prevents grounding.
12. Hydrogen Concentration Monitoring System for Fuel Cell Refrigerated Containers with Multi-Level Alarm and Automated Safety Shutdown Mechanisms
CRRC YANGTZE RIVER TRANSP EQUIPMENT GROUP CO LTD, CRRC YANGTZE RIVER TRANSPORTATION EQUIPMENT GROUP CO LTD, 2023
A hydrogen fuel cell refrigerated container safety system that prevents explosions and fires by monitoring hydrogen concentration levels. The system uses a hydrogen concentration sensor to detect hydrogen leaks. If the hydrogen concentration reaches a certain threshold, an alarm is triggered. The alarm levels are escalating, with the first alarm at a lower threshold, the second alarm at a higher threshold, and the third alarm at the highest threshold. This allows timely action to be taken at lower leaks before a major incident occurs. The system can also automatically shut down the fuel cell, close the hydrogen valve, and cut power sources if a critical hydrogen concentration is reached.
13. Fuel Cell Recovery Control System with Air Supply Issue Detection and Adaptive Airflow Adjustment
Hyundai Motor Company, Kia Corporation, 2023
A recovery control system for fuel cells that can detect and recover from air supply issues that can occur when restarting the fuel cell after a shutdown. The system senses abnormal cell voltage behavior that indicates insufficient air supply. When this is detected after certain conditions are met, it increases the air flow to avoid cell performance degradation. The recovery system monitors voltage differences between measured and expected values. If the difference changes in a certain way after a power down, it indicates air supply issues and triggers increased airflow.
14. Fuel Cell Anode Purge Control with Pressure-Dependent Valve Actuation
Symbio, 2023
Techniques to control purging of fuel cells to remove accumulated gases and water at the anode, without excessive purging. The method involves periodically opening a purge valve when the fuel cell is at a lower pressure than its nominal operating pressure. The lower pressure is 70-95% of the nominal pressure. If the purge valve doesn't open within a maximum time, it could indicate a valve jam.
15. Fuel Cell Vehicle Fault Handling System with Graded Hydrogen Leakage Response Mechanism
KINGLONG UNITED AUTOMOTIVE IND SUZHOU CO LTD, KINGLONG UNITED AUTOMOTIVE INDUSTRY CO LTD, 2023
Fault handling system for fuel cell vehicles that improves safety and reliability by detecting hydrogen leakage levels from the fuel supply system and taking appropriate actions based on the severity. The system has controllers for the fuel supply and fuel cell. The fuel supply controller monitors leakage and waits for a closing command if leakage is above a threshold but below critical. The fuel cell controller shuts down normally if leakage is above threshold. If leakage is critical, the fuel supply closes in an emergency and the fuel cell shuts down. This graded response based on leakage severity improves safety and reliability compared to just shutting down at critical levels.
16. Modular Hydrogen Management System with Distinct Detection, Control, and Safety Modules for Fuel Cell Vehicles
Anhui Tomorrow Hydrogen Energy Technology Co., Ltd., ANHUI MINGTIAN HYDROGEN ENERGY TECHNOLOGY CO LTD, 2023
A hydrogen management system for fuel cell vehicles that improves safety and reliability of the hydrogen system. The system has separate modules for hydrogen detection, control, and safety that are connected via communication. The hydrogen control module manages the onboard hydrogen system, detects and alarms hydrogen safety, receives commands from the fuel cell control module, and sends hydrogen system signals. The hydrogen detection module has sensors for cylinder safety, valve control, and pressure regulation. The hydrogen safety module detects hydrogen leaks. This modular design enables clear communication between the hydrogen system, fuel cell, vehicle, and instrumentation for better reliability and safety.
17. Independent Emergency Shutdown System with Real-Time Hydrogen Leakage Monitoring and Interlocking Capabilities
ELECTRIC POWER SCIENCE RES INSTITUTE OF STATE GRID ANHUI ELECTRIC POWER CO LTD, ELECTRIC POWER SCIENCE RESEARCH INSTITUTE OF STATE GRID ANHUI ELECTRIC POWER CO LTD, SHENYANG UNIV OF TECHNOLOGY, 2023
A hydrogen refueling station safety system to prevent accidents like hydrogen leaks and explosions. The system uses an emergency shutdown (ESD) system that can quickly respond to hydrogen leakage events and take protective actions. The ESD system is independent of the regular station control system. It has real-time hydrogen leakage monitoring, storage, and alarm capabilities. If a leak is detected, the ESD system triggers interlocking or emergency shutdown of station equipment to prevent further hazardous diffusion.
18. Hydrogen Supply System with Independent Cylinder Control and Integrated Valve Units
ZHEJIANG LONGXUELAN INTELLIGENT TECH CO LTD, ZHEJIANG LONGXUELAN INTELLIGENT TECHNOLOGY CO LTD, 2023
Fuel cell electric vehicle hydrogen supply system with independent control of multiple hydrogen cylinders for improved safety and reliability compared to prior systems. Each cylinder has a dedicated valve integration unit with solenoid, one-way, manual valve, temperature sensor, and pressure sensor connected to the controller. This allows independent monitoring and control of each cylinder. A separate hydrogen pipeline with valve, filter, decompression valve, pressure sensor, and gauge connects the cylinders to the fuel cell.
19. Fuel Cell Pack with Hydrogen Concentration Monitoring and Regulation Mechanism
BEIJING SINOHYTEC CO LTD, 2023
Closed-loop control system for fuel cells that prevents hydrogen concentration inside the fuel cell pack from exceeding safe limits. The system monitors hydrogen concentration and takes corrective action when it becomes abnormal. This prevents issues like ice buildup in low temperature environments that can damage the fuel cell. If hydrogen concentration rises above safe levels, the system reduces hydrogen flow or increases venting to bring it back within limits. This ensures hydrogen concentration stays within safe ranges to avoid damage to the fuel cell stack.
20. Hydrogen Fuel Cell Safety System with Redundant Sensor-Controlled Protection Mechanism
CLP XINYUAN ELECTRIC GROUP CO LTD, CLP XINYUAN LANGFANG ELECTRIC GROUP CO LTD, 2023
Safety protection system for hydrogen fuel cells in hydrogen energy storage power stations to improve cell safety by adding backup protection to complement the existing system. The backup protection includes a dedicated device with sensors and controls to monitor critical parameters like hydrogen pressure, temperature, air pressure, and current. It can cut off gas supply, stop the cell, and trip the switch if thresholds are exceeded. This provides redundant safety in case of main system failures or communication issues.
21. Hydrogen Leak Detection and Response System with Sensor-Based Valve Control and Alert Mechanism
YOUON TECH CO LTD, YOUON TECHNOLOGY CO LTD, 2023
Hydrogen fuel electric vehicle safety protection system that detects and responds to hydrogen leaks to prevent hazards. It uses sensors to monitor parameters like hydrogen concentration, pressure, flow rate, temperature, and smoke in the hydrogen storage and fuel cell compartments. If leaks are detected, the system closes valves to stop hydrogen flow, activates pressure relief valves to vent, and alerts the driver. This allows early warning and response to mitigate leaks and prevent accidents.
22. Fuel Cell System with Automated Valve Assembly for Hydrogen Supply Line Pressure Regulation
GREAT WALL MOTOR COMPANY LTD, TEHAI HYDROGEN ENERGY TESTING BAODING CO LTD, TEHAI HYDROGEN ENERGY TESTING CO LTD, 2023
Fuel cell system with improved safety and reliability in case of abnormalities in the hydrogenation module. The system has a valve assembly in the hydrogen supply line, connected to a host computer. When the hydrogenation module sends an alarm signal during abnormal operation, the host computer closes the valve to cut off the external hydrogen source and releases the gas in the line to reduce pressure. This prevents hydrogen leakage and explosions if the hydrogenation module overpressurizes or overflows.
23. Hydrogen Supply System with Pressure Regulation and Monitoring for Fuel Cell Vehicles
CHONGQING CHANG AN NEW ENERGY AUTOMOBILE TECH CO LTD, CHONGQING CHANG AN NEW ENERGY AUTOMOBILE TECHNOLOGY CO LTD, 2022
Hydrogen system for fuel cell vehicles that improves safety and performance by controlling hydrogen pressure and flow. The system uses a decompression component to reduce pressure fluctuations in the hydrogen supply line between storage and fuel cell. A sensor monitors pressure and triggers decompression or valve actions when excess pressure or fluctuation is detected. This prevents excessive pressure buildup and leaks. Other features like ejectors, relief valves, and sensors further enhance safety and performance.
24. Fuel Cell Engine with Post-Shutdown Hydrogen-Air Isolation Mechanism
BEIJING SINOHYTEC CO LTD, 2022
Vehicle-mounted fuel cell engine with a safety feature to prevent hydrogen-air mixing and potential explosions after shutdown. The engine has a stack, gas storage tank, air pump, compressor, and shut-off valves. After shutdown, the valves are closed to seal the hydrogen and air. If negative pressure forms, indicating leakage, the valves are opened, the air pump runs to equalize pressure, and then closed again. This prevents hydrogen from permeating the stack membrane and mixing with air during restart.
25. Hydrogen Fuel Cell Stack Safety System with Integrated Pressure and State Monitoring Sensors and Automated Supply Shutoff Mechanism
CHINA FORTUNE OCEAN TECH CO LTD, CHINA FORTUNE OCEAN TECHNOLOGY CO LTD, JESSN MARINE EQUIPMENT CO LTD, 2022
Hydrogen safety system for hydrogen fuel cell ships to prevent explosions and leaks by monitoring hydrogen pressure and state in the fuel cell stack and shutting off the hydrogen supply if conditions become unsafe. The system has sensors in the fuel cell stack to detect hydrogen pressure and state. If the readings are out of range, an alarm is triggered and valves on the hydrogen delivery line are closed to prevent overpressure or depletion that could damage the stack or cause leaks. This allows detecting and mitigating internal hydrogen state issues during electrochemical reactions that could go undetected and lead to dangerous situations.
26. Integrated Fuel Cell Control System with Coordinated Units and Hydrogen Monitoring Mechanisms
Wuhan Grove Hydrogen Automotive Co., Ltd., WUHAN GELUOFU HYDROGEN ENERGY AUTOMOBILE CO LTD, 2022
A fuel cell control system for hydrogen fuel cell vehicles that provides better management and fault detection for the fuel cell stack. The system has components like the vehicle control unit (VCU), fuel cell control unit (FCU), hydrogen control unit (HCU), and air conditioning control unit (ACU). The FCU coordinates with the VCU to optimize fuel cell power based on vehicle demand and battery state. The HCU monitors hydrogen concentration, temperature, and pressure to detect leaks, collisions, power loss, and faults. It actively cuts off hydrogen when levels exceed limits, passively releases hydrogen when hot, and blows fuses when powered off. This integrated fuel cell control system provides improved safety, fault detection, and optimization compared to separating stack and vehicle control.
27. Fuel Cell System with Protective Layout for Hydrogen Components Using Strategic Component Placement
HONDA MOTOR CO., LTD., 2022
Fuel cell system design that protects hydrogen system components from damage due to loads like impacts. The design uses a layout where hydrogen system components are placed between the fuel cell stack and air system components. This ensures that if the fuel cell system receives a load, it is possible to suitably protect auxiliary devices which are present at positions where the pressure of the hydrogen gas is high. The upstream hydrogen auxiliary device is placed farther away from the air system component than the downstream hydrogen auxiliary device. This protects the upstream device from impacts.
28. Fuel Cell Engine with Controlled Pressure Equalization System to Mitigate Hydrogen Leakage
BEIJING SINOHYTEC CO LTD, 2022
Fuel cell engine design to prevent hydrogen leakage and explosion after shutdown. The fuel cell engine has features like a storage tank for non-reactive gas, an air pump, air compressor, stop valves, and a controller. After shutdown, the controller closes all valves except the air pump and compressor. It monitors stack pressure. If negative pressure forms, it opens the storage tank and pump to equalize. This prevents hydrogen permeation through the membrane electrode, preventing explosions.
29. Vehicle-Mounted Hydrogen Supply System with Multi-Cylinder Storage and Integrated Control Mechanism
QINGDAO TONGQINGHU HYDROGEN ENERGY TECH CO LTD, QINGDAO TONGQINGHU HYDROGEN ENERGY TECHNOLOGY CO LTD, 2022
Vehicle-mounted intelligent hydrogen supply system for fuel cell vehicles that enables safe and efficient hydrogen storage and supply. The system has a hydrogen storage unit with multiple cylinders, a hydrogen supply unit with valves and a safety system with detectors. It also has a control system with sensors and a controller. The system provides features like hydrogen concentration monitoring, pressure regulation, overpressure protection, and hydrogen injection from cylinders. It enables intelligent hydrogen management for fuel cell vehicles.
30. Hydrogen Safety Monitoring System with Continuous Sensor Operation and Remote Alert Capability for Fuel Cell Vehicles
ZHONGTONG BUS CO LTD, 2022
Full-time hydrogen safety monitoring system for fuel cell vehicles that provides continuous hydrogen concentration monitoring even when the vehicle is powered off. The system uses a secondary battery, DC/DC converter, diode, and hydrogen leakage display alarm to isolate and power the hydrogen sensors and alarm when the main vehicle battery is disconnected. This allows monitoring hydrogen levels and providing alerts for leaks and graded warnings when the vehicle is parked or refueling to prevent unsafe hydrogen concentrations. The system also has a remote terminal for remote monitoring and alerts.
31. Breather Valve with Movable Vent Ring and Screw-Coupled Vent Valve for Sealed Connection
UNICK CORPORATION, 2022
Breather valve for hydrogen fuel cell vehicles with improved sealing to prevent leaks. The valve has a movable vent ring with an opening that connects to the transfer channel. A screw-coupled vent valve can close the opening. This allows pressure relief while maintaining a sealed connection between the valve body and vent valve to prevent fuel leaks.
32. Safety Alarm Module with PLC-Controlled Automated Response for Fuel Cell Testing Systems
UNIV ZHEJIANG SIENCE & TECHNOLOGY, ZHEJIANG UNIVERSITY OF SCIENCE AND TECHNOLOGY, 2022
Safety alarm module for fuel cell testing systems that provides automated responses to prevent accidents and protect the fuel cell during operation. The module uses a PLC to implement safety features like hydrogen leakage, temperature abnormalities, solenoid valve failures, and cooling fan power outages. When a safety issue is detected, the PLC cuts power to the cell, stops battery work, closes hydrogen valves, opens nitrogen valves, scavenges gas, turns on fans, and waits before reopening valves. This automated response mitigates hazards like hydrogen leaks or overheating. The PLC also communicates with the host computer for monitoring and control.
33. Hydrogen Fuel Cell Vehicle Shutoff System with Redundant Independent Flow Interruption Mechanisms
SANY AUTOMOBILE MANUFACTURING CO LTD, SANY AUTOMOBILE MFG CO LTD, 2022
Redundant hydrogen shutoff system for hydrogen fuel cell vehicles that improves safety by providing multiple independent methods to stop hydrogen flow in the event of faults or emergencies. The system uses a normally closed shut-off valve, collision sensor, safety component, and controller to cut off hydrogen supply. The controller can control the valve directly or via sensors. The sensors can trigger valve shutoff. The redundant shutoff ensures hydrogen is stopped if the valve, controller, or sensors fail. The valve is placed between sensors and controller to allow both to cut power.
34. Hydrogen-Based Fire Suppression System with Recirculation for Battery Boxes
JIANGSU ZISHAN ENERGY TECH CO LTD, JIANGSU ZISHAN ENERGY TECHNOLOGY CO LTD, 2022
Fire suppression system for fuel cell vehicle battery boxes that prevents internal battery fires before they spread. The system uses a hydrogen cylinder, pressure reducers, solenoid valves, and a separator to recirculate hydrogen within the battery box. When a fire is detected, the solenoid valves are activated to isolate the battery cells and circulate hydrogen through the box to suppress the fire. The hydrogen recirculation prevents oxygen buildup and suppresses fires before they can spread.
35. Hydrogen-Air Pressure Balance System with Backup DC-DC Converter for Fuel Cell Vehicles
BEIJING BILLION WHARTON SCIENCE AND TECH CO LTD, BEIJING BILLION WHARTON SCIENCE AND TECHNOLOGY CO LTD, 2022
A system to maintain safe hydrogen-air pressure balance in fuel cell vehicles after power interruptions to prevent damage to the fuel cell stack. The system uses a DC-DC converter to provide backup power to the fuel cell controller from a battery when the vehicle power is lost. This allows the fuel cell controller to continue controlling the hydrogen discharge valve, pressure sensor, and flow controller to properly vent excess hydrogen and maintain a safe pressure difference between the hydrogen and air sides of the stack.
36. Fuel Cell Engine with Pressure Differential Control via Compressor and Valve Adjustment
BEIJING BILLION WHARTON SCIENCE AND TECH CO LTD, BEIJING BILLION WHARTON SCIENCE AND TECHNOLOGY CO LTD, 2022
Fuel cell engine with a control method to prevent excessive hydrogen-air pressure difference when the fuel cell is operating abnormally. The control method involves switching the high/low pressure air compressors to low voltage power when the vehicle enters high voltage cutoff mode. It also adjusts valves to balance hydrogen and air pressures until stable. If hydrogen-air pressure difference exceeds limits, it further adjusts the hydrogen injector valve to match.
37. Hydrogen Injector Control System with Dynamic Current Threshold Adjustment for Fuel Cell Vehicles
TOYOTA JIDOSHA KABUSHIKI KAISHA, 2022
Preventing accidental closing of fuel cell hydrogen injectors when starting power-hungry vehicle auxiliaries. A fuel cell vehicle has a hydrogen injector that opens when a current threshold is reached. The injector controller increases the current target when it detects start signals from high-power auxiliaries like AC. This prevents power dips from closing the injector prematurely. However, if a voltage converter supplies the injector, the target is not increased if converter output exceeds the main power supply.
38. Hydrogen Supply Fault Diagnosis and Response System Using Pressure Sensing and Consumption Estimation in Fuel Cells
Hyundai Motor Company, Kia Motors Corporation, 2022
Fault detection and response for hydrogen supply in a fuel cell system. The method uses pressure sensing and consumption estimation to diagnose issues like valve failure and leaks. It estimates hydrogen supply versus consumption and checks for abnormalities. Rapid pressure drops indicate valve failure. If supply-consumption mismatch exceeds a threshold, it detects a leak. Detected faults trigger corrective actions like entering an emergency mode, reducing load, or stopping the fuel cell for inspection.
39. Fuel Cell System with Pressure-Based Low-Level Fuel Injector Leakage Detection Mechanism
GM GLOBAL TECHNOLOGY OPERATIONS LLC, 2022
Detecting low-level fuel injector leakage in a fuel cell system to prevent uncontrolled hydrogen release and fuel cell damage. The system monitors pressure in the anode gas loop, predicts expected pressure reduction during closed injector operation, and compares it to the actual reduction. If pressure decreases slower than expected, a leaky injector is indicated. Remedial actions include warning of the fault, reducing hydrogen from fuel lines, and preventing restart.
40. Fuel Cell Fuel Electrode Drain Valve Control System with Hydrogen Concentration Monitoring and Pressure-Based Modulation
HYUNDAI MOTOR COMPANY, KIA MOTORS CORPORATION, 2022
Optimizing control of a fuel cell's fuel electrode drain valve to prevent degradation and maintain hydrogen concentration in the exhaust at safe levels. The control system monitors hydrogen levels, pressures, and conditions to modulate the valve during condensate drainage and hydrogen purging. It opens fully for condensate to prevent stack damage, but adjusts for purging based on pressure differences to avoid excessive hydrogen release.
41. Hydrogen Fuel Cell Engine Safety System with Multi-Parameter Sensor Monitoring and Automated Emergency Response Mechanisms
TSINGYAN HUAKE NEW ENERGY RES INSTITUTE NANJING CO LTD, TSINGYAN HUAKE NEW ENERGY RESEARCH INSTITUTE CO LTD, 2021
Safety system for hydrogen fuel cell engines in ships that uses sensors to monitor hydrogen concentration, oxygen level, liquid level, flames, pressure, temperature, and humidity. If dangerous conditions like hydrogen leaks, hypoxia, water ingress, open flames, or high pressure are detected, the system triggers alarms, drains hydrogen, relieves pressure, shuts off hydrogen supply, fights fires, and inerts gas as emergency measures to mitigate the danger. This ensures safe and stable operation of the fuel cell engine and prevents hydrogen-related accidents in the fuel cell system of ships.
42. Distributed High-Voltage Power Management System with Segregated Distribution Boxes for Hydrogen Fuel Cell Vehicles
WUHAN GROVE HYDROGEN AUTOMOBILE CO LTD, 2021
High-voltage safety system for fuel cell hydrogen vehicles that prevents high voltage leakage and electrical shorts. The system uses separate high-voltage power distribution boxes in the front and rear of the vehicle. Boost converters are integrated into the front box. Components like fuel cell air compressor, heater, steering, and air conditioning are connected to the front box. Batteries, motor controllers, and bidirectional DC/DC converters are in the rear box. This reduces wiring length and complexity compared to a single centralized distribution box. Additionally, cover opening switches disconnect the interlock circuit to prevent voltage leakage when the vehicle body is open.
43. Hydrogen Leakage Detection System with Multi-Sensor Array and Vehicle Controller Integration
Dongfeng Motor Corporation Limited, DONGFENG MOTOR CORP, 2021
A hydrogen leakage detection and control system for hydrogen fuel cell vehicles that can quickly locate excessive hydrogen concentration during startup, driving, and parking to prevent safety issues. The system uses multiple hydrogen sensors in the engine compartment, passenger cabin, and trunk. It collects and processes sensor data through a hydrogen management system that uploads to the vehicle controller. During startup, if excessive hydrogen is detected, the ignition contactor is disconnected to prevent starting. This prevents long periods of non-operation and hydrogen accumulation. During driving, if excessive hydrogen is detected, the vehicle can be safely stopped. During parking, if excessive hydrogen is detected, the fuel cell stack can be shut down. This ensures hydrogen concentration remains safe throughout the vehicle's states.
44. Fuel Cell System with Temperature-Responsive Hydrogen Pump Exhaust Cooling Mechanism
TOYOTA JIDOSHA KABUSHIKI KAISHA, 2021
Fuel cell system design and control to manage temperature of the hydrogen pump exhaust gas. The system has a water pump to cool the hydrogen pump. The water pump is turned on or off based on the exhaust gas temperature. The water pump can be switched on when the exhaust gas is hot and switch off when it is cool. This optimizes cooling to prevent overheating while avoiding overcooling.
45. Modular Hydrogen Production and Power Generation System with Independent Safety Control Mechanisms
Sungrow Power Supply Co., Ltd., SUNGROW POWER SUPPLY CO LTD, 2021
A renewable energy hydrogen production and power generation system with improved safety and longevity compared to conventional hydrogen fuel cell systems. The system has separate safety controls for the hydrogen production, storage, and fuel cell modules, avoiding the need to shut down the entire system after hydrogen leaks. If hydrogen leakage occurs in the fuel cell module, only protective measures therein are taken. If hydrogen pressure exceeds a threshold in storage, power reduction in production is implemented. Leakage in production stops it. This allows each module to have its own safety response instead of system-wide shutdown, reducing start/stop cycles and extending lifetime.
46. Hydrogen Leak Detection and Mitigation System with Sensor-Based Valve Control and Wireless Communication for Fuel Cell Vehicles
WUHAN GROVE HYDROGEN AUTOMOBILE CO LTD, 2021
Intelligent hydrogen safety control system for hydrogen fuel cell vehicles that provides enhanced safety by detecting and mitigating hydrogen leaks. The system uses sensors to monitor hydrogen concentration inside and outside the vehicle. If the concentration gets too high, indicating a leak, it closes the hydrogen supply valve and lowers the windows to vent the hydrogen. The system also wirelessly communicates leak detection to a cloud platform and mobile device to alert the user.
47. Multi-Dimensional Safety Control System with Sensor-Based Monitoring and Automated Shutdown for Fuel Cell Engine Test Benches
QINGDAO HAIDRIVER ENERGY TECH CO LTD, QINGDAO HAIDRIVER ENERGY TECHNOLOGY CO LTD, 2021
A multi-dimensional automatic safety control system for fuel cell engine test benches that provides comprehensive and rapid protection against abnormal conditions. The system uses sensors to monitor parameters like hydrogen concentration, pressure, and temperature. If thresholds are exceeded, an electronic control unit triggers alarms and stops the engine, hydrogen supply, and load. This prevents unsafe conditions like severe leaks, excessive pressure, or overheating. The system can also have features like explosion-proof doors and flashing lights to further mitigate risks.
48. Hydrogen Supply Control Device with Individual Cylinder Valves and Dual Pressure Sensors
WUHAN GROVE HYDROGEN AUTOMOBILE CO LTD, 2021
Hydrogen supply control device for fuel cell vehicles that improves safety, reduces power consumption, and provides more accurate hydrogen level sensing compared to existing systems. The device uses separate valves and pressure sensors on each hydrogen cylinder to selectively open and close them instead of opening all cylinder valves at once. This prevents current surges and reduces power consumption. The sensors measure pressure before and after each valve to accurately determine hydrogen levels. This avoids using pressure as a proxy for hydrogen since it can fluctuate due to temperature and other factors. The device also uses pressure reducing valves and sensors on the hydrogen supply pipeline to monitor for leaks when the vehicle is powered off.
49. Fuel Cell Anode Protection System with Normally Open Solenoid Valve for Pressure Regulation
Zhejiang Geely New Energy Commercial Vehicle Group Co., Ltd., Geely Sichuan Commercial Vehicle Co., Ltd., Shanxi Geely New Energy Commercial Vehicle Co., Ltd., 2021
Fuel cell anode protection system that effectively prevents excessive pressure in the fuel cell stack without hysteresis or solenoid valve noise. It uses a normally open solenoid valve on a dedicated branch upstream of the stack. If the anode pressure sensor detects high pressure, the solenoid valve closes to connect the branch, allowing pressure relief before hydrogen enters the stack. This prevents stack damage from excessive anode pressure.
50. Hydrogen Supply Control System with Redundant Safety Mechanisms for Fuel Cell Vehicles
SANY AUTOMOBILE MANUFACTURING CO LTD, SANY AUTOMOBILE MFG CO LTD, 2021
Hydrogen supply control system for fuel cell vehicles that provides redundant safety features to stop hydrogen flow in emergency situations like collisions. The system uses a collision sensor and an emergency switch in the vehicle cab to cut power to the hydrogen shutoff valve. If the controller fails, it can also be deenergized to stop hydrogen flow. This ensures the driver can actively halt hydrogen supply in emergencies, providing an additional layer of protection beyond just collision detection.
Get Full Report
Access our comprehensive collection of 101 documents related to this technology
