Leak Detection in Fuel Cell Systems
Fuel cell systems operate with pressurized hydrogen at 700 bar in vehicles, creating multiple potential leak pathways through valves, seals, and membranes. Detection systems must identify leaks as small as 0.1% of nominal flow rates and distinguish them from normal operational losses like membrane crossover and seal permeation.
The core challenge lies in achieving highly sensitive leak detection while avoiding false alarms that could unnecessarily shut down the fuel cell system.
This page brings together solutions from recent research—including pressure-based monitoring systems, strategic sensor placement with porous diffusion layers, voltage discharge analysis, and adaptive threshold techniques for cross-leak detection. These and other approaches focus on early detection methods that can be implemented without compromising system reliability or adding significant cost.
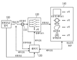
1. Hydrogen Supply System with Selective Air Cutoff and Discharge Valve Control for Fuel Cell Inspection
HYUNDAI MOTOR CO, KIA CORP, 2025
Hydrogen supply system for fuel cells that allows more accurate inspection and fault detection by selectively supplying hydrogen with air cut off. During inspection, the system blocks air supply, only supplies hydrogen through the fuel cell line, and closes the discharge valve. This allows determining if there are leaks in the fuel cell or hydrogen line without interference from air. If hydrogen flow is normal, opening the discharge valve can reveal if it is faulty.
2. Chemical Stability of PFSA Membranes in Heavy-Duty Fuel Cells: Fluoride Emission Rate Model
luke r johnson, x wang, calita quesada - Multidisciplinary Digital Publishing Institute, 2025
Laboratory data from in-cell tests at and near open circuit potentials (OCV) ex-situ H2O2 vapor exposure are used to develop a fluoride emission rate (FER) model for state-of-the-art 12-m thin, low equivalent weight, long-chain perfluorosulfonic acid (PFSA) ionomer membrane that is mechanically reinforced with expanded PTFE chemically stabilized 2 mol% cerium as an anti-oxidant. The anode FER OCV linearly correlates O2 crossover the cathode high yield of potentials, observed in rotating ring disk electrode (RRDE) studies. may be linked energetic formation reactive hydroxyl radicals (OH) decomposition produced intermediate two-electron ORR pathway potentials. Both FERs significantly enhanced relative humidity temperatures. modeled strongly influenced by gradients water activity concentration develops operating fuel cells. Membrane stability maps constructed illustrate relationship between cell voltage, temperature, thresholds define H2 failure chemical degradation over specified lifetime.
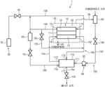
3. Leakage Detection System with Tracer Gas Supply, Suction, Sensing, and Discharge Subsystems for Fuel Cells and Processing Systems
KIA CORP, 2025
Leakage detection system for fuel cells and fuel processing systems that can accurately identify the location and extent of leaks. The system uses a supply, suction, sensing, and discharge subsystems to measure leakage at multiple points on the inspected component. It supplies a tracer gas, suctions the leaked gas from inspection points, measures the suctioned amount, and discharges remaining gas. This allows pinpointing where leaks occur in components like fuel cells or fuel processing systems.
4. Hydrogen Leakage Diagnostic System Using Air Supercharge-Induced Concentration Ratio Analysis in Fuel Cell Vehicles
HYUNDAI MOTOR COMPANY, KIA CORPORATION, 2024
Diagnosing cause of hydrogen leakage in fuel cell vehicles by supercharging air and comparing hydrogen concentration before and after. If hydrogen sensor detects leakage, it controls an air compressor or radiator fan to supercharge air for a duration. Then it diagnoses leak cause based on ratio of hydrogen concentration before vs after air supercharge. This allows distinguishing between issues like hydrogen backflow, valve leakage, and sensor offset.
5. Hydrogen Leak Detection in Fuel Cell Systems via Sensor Signal Analysis with Diagnostic Mode Switching
VITESCO TECH GMBH, VITESCO TECHNOLOGIES GMBH, 2024
Locating leaks in fuel cell systems by analyzing hydrogen sensor signals. If a hydrogen sensor in the exhaust system detects hydrogen after switching to a diagnostic mode where cathode inputs are closed, it indicates a leaky membrane. If the hydrogen level stays constant or increases, it indicates a leaky purge valve. By excluding cathode gas, the hydrogen source can be determined.
6. Fuel Cell Fault Detection System Utilizing Combined Historical and Real-Time Data Analysis
CHINA FAW CO LTD, 2024
Fault detection for fuel cells in vehicles that improves accuracy by combining historical and real-time data. The method involves obtaining current fuel cell power, pressure, and flow, historical values, sensor errors, calculating corrected pressures and flows, and using them along with current values to determine fuel cell faults. This provides better fault detection compared to just using real-time values, reducing false positives and improving stability.
7. Fault Diagnosis Method for Solid Oxide Fuel Cell Systems Using Dual Oxygen Sensor Monitoring
HUAZHONG UNIVERSITY OF SCIENCE AND TECHNOLOGY, UNIV HUAZHONG SCIENCE TECH, 2024
A method for diagnosing faults in solid oxide fuel cell (SOFC) systems using oxygen sensors. The method involves continuously monitoring oxygen concentration at the cathode and anode using sensors. If the cathode oxygen concentration decreases below a threshold, it indicates a possible stack fault. The method further involves analyzing the anode oxygen concentration to determine the location of the fault. If the anode oxygen concentration increases, the fault is in the stack. If the anode oxygen concentration decreases, the fault is in the fuel cell balance of plant (BoP).
8. Hydrogen Sensor Fault Detection via Anode-Cathode Pressure Monitoring with Drain Valve Actuation
ROBERT BOSCH GMBH, 2024
Diagnostic method for detecting faults in hydrogen sensors in fuel cell systems. The method involves opening a drain valve between the anode and cathode subsystems and monitoring pressure in the anode subsystem. If pressure falls below a threshold within a certain time after opening the drain valve, it indicates a fault in the hydrogen sensor as hydrogen should have transferred to the cathode subsystem. The drain valve opening also validates the fluid connection between the subsystems.
9. Fuel Cell Leak Detection via Hydrogen Sensor Signal Analysis and Diagnostic Operation
VITESCO TECH GMBH, VITESCO TECHNOLOGIES GMBH, 2023
Locating leaks in a fuel cell system by analyzing hydrogen sensor signals. When a hydrogen sensor in the exhaust system indicates elevated hydrogen levels, the fuel cell system is diagnostically operated to isolate the leak source. If the hydrogen signal drops during diagnostics, it indicates a leaky fuel cell membrane. But if the signal stays high, it indicates a leaky purge valve in the anode line system.
10. Hydrogen Sensor-Based Leak Detection in Fuel Cell Exhaust System
VITESCO TECH GMBH, VITESCO TECHNOLOGIES GMBH, 2023
Locating leaks in fuel cell systems using hydrogen sensors in the exhaust. The method involves purging the anode line, monitoring hydrogen in exhaust afterward, and diagnosing leaks based on hydrogen signal behavior. If hydrogen signal is constant after purging, it indicates a leaky fuel cell membrane. If hydrogen signal decreases after purging, it indicates a leaky anode line valve.
11. Fuel Cell System with Passive Hydrogen Leak Detection Using Multiple Sensors
HYUNDAI MOBIS CO LTD, 2023
Fuel cell system that can detect hydrogen leaks even when the system is powered off or the vehicle is not running. The system uses multiple hydrogen sensors to continuously monitor for leaks. If leaks are detected, an onboard control unit receives the sensor data and determines if hydrogen is actually leaking. If so, it can take appropriate actions like stopping the fuel cell or battery power supply. This allows the system to detect and respond to hydrogen leaks even when the vehicle is not running, which addresses a shortcoming of conventional hydrogen leak detection systems that require power to operate.
12. Fuel Cell Fault Detection Method Utilizing Multi-Parameter Analysis of Temperature, Pressure, Flow, and Gas Leakage Data
Guangzhou Power Supply Bureau, Guangdong Power Grid Co., Ltd., GUANGZHOU POWER SUPPLY BUREAU GUANGDONG POWER GRID CO LTD, 2023
Fuel cell fault detection method with improved accuracy by comprehensively analyzing temperature, pressure, flow, and gas leakage data. The method involves determining if the fuel cell temperature is normal, then checking pressure and flow to see if they are normal. If pressure or flow is abnormal, it indicates a fault. The gas leakage alarm is also checked to identify sensor failures. By combining multiple indicators, it reduces misdiagnosis compared to using single indicators.
13. Method for Fuel Cell System Fault Detection Using Digital Twin-Based Residual Classification
University of Ulsan Industry-University Cooperation Foundation, 2023
Method for diagnosing failures of fuel cell systems using digital twins to provide more reliable and efficient fault detection and isolation compared to traditional methods. The method involves collecting digital twin data from the fuel cell system, training neural networks using this data, generating virtual sensor readings from the digital twin, calculating residuals between physical and virtual sensor values, and using a second neural network to classify the residuals as faults. This allows fault detection and isolation using learned models rather than relying solely on physical sensor data.
14. Hydrogen Supply Valve Leak Detection via Cathode Exhaust Valve Activation and Stack Voltage Monitoring in Fuel Cell Systems
HYDROGENICS CORPORATION, 2023
Efficiently detecting leaks in the hydrogen supply valve of a fuel cell system. The method involves checking for leaks in a fuel cell's hydrogen supply valve by supplying hydrogen to the valve while closed, then opening the cathode exhaust valve and running the blower to circulate oxygen. If the fuel cell stack voltage exceeds a predetermined threshold, it indicates a leaky hydrogen valve.
15. Hydrogen Leak Detection via Voltage Discharge Rate Monitoring in Fuel Cell Systems
HYDROGENICS CORPORATION, 2023
Detecting hydrogen leaks in a fuel cell system to avoid flammable gas releases by monitoring voltage discharge during shutdown. An abnormal rate of voltage discharge indicates a hydrogen leak in the anode, external components, or crossover through the membrane. The leak detection is based on comparing discharge rates to expected values.
16. Fuel Cell System with Adaptive Hydrogen Detection Threshold for Cross-Leak Monitoring
TOYOTA JIDOSHA KABUSHIKI KAISHA, 2023
A fuel cell system that properly detects a cross-leak, where hydrogen gas from the fuel side penetrates the electrolyte membrane to the oxidant side, without triggering false alarms. The system includes a fuel cell, oxidant supply, fuel supply, and a controller that monitors hydrogen concentration in the oxidant exhaust to detect cross leaks. To reduce false alarms, it varies the hydrogen detection threshold based on the amount of fresh air bypassing the fuel cell. If more bypass air is used (which can dilute the hydrogen concentration), it increases the threshold for cross-leak detection.
17. Fuel Cell System Valve Failure Diagnosis Using Pressure Sensor-Based Detection Method
Hyundai Motor Company, Kia Corporation, 2023
Diagnosing valve failure in a fuel cell system without using a valve position sensor. The method diagnoses and determines whether an integrated discharge valve is opened or closed and fails in a direct way of using a sensor, etc. rather than indirectly checking and diagnosing whether an integrated discharge valve is opened or closed. The diagnostic method uses pressure sensors to detect failure states where a valve does not open when commanded to. It involves controlling hydrogen pressure to a set level and monitoring if an integrated discharge valve opens within a certain time. If not, the valve is diagnosed as failed.
18. Hydrogen Leak Sensing Device with State of Fuel Calculation for Fuel Cell Vehicles
Hyundai Motor Company, Kia Corporation, 2023
A hydrogen leak sensing device and method for a fuel cell vehicle that can detect hydrogen leaks even when the vehicle's electronic systems are powered off. The sensing device calculates the state of fuel (SOF) in the hydrogen tank when the valve is closed versus open to determine if there has been a leak. If the SOF decreases when the valve is closed, it indicates a leak.
19. Hydrogen Leakage Detection System with Porous Sheet-Partitioned Sensor Housing
TOYOTA JIDOSHA KABUSHIKI KAISHA, 2023
A hydrogen leakage detection system for fuel cell systems that enables quicker detection of hydrogen leakage by strategically placing sensors. The detection system includes an outer shell housing the fuel cell stack and hydrogen tanks, with a hydrogen sensor inside the shell. A porous sheet separates the shell into upper and lower regions. The fuel cell components are in the lower region beneath the sheet, while the sensor is in the upper region. The sheet allows hydrogen permeation. If there's a leak in the lower fuel cell area, the porous sheet lets the leaked hydrogen diffuse upwards, increasing the concentration around the sensor for faster detection.
20. Fuel Cell Leak Detection System with Two-Stage Current and Power Signal Analysis
LANZHOU MODERN VOCATIONAL COLLEGE, 2022
Fuel cell vehicle detection system to accurately determine if a fuel cell has experienced a leak and the severity of the leakage. The system uses a two-stage detection process. In the preliminary stage, a leak sensor detects if the cell leaks. If so, the current and power signals of the cell are analyzed. If the current changes significantly or power drops, it indicates a serious leak. In the reconfirmation stage, the power change is calculated and if it's high, it confirms a serious leak. This two-stage process provides accurate leak detection without continuous monitoring and false alarms. The emergency and reminder signals are sent to the ECU.
21. Hydrogen Leak Detection System with Sensor Network for Aircraft Fuel Components
GEN ELECTRIC, GENERAL ELECTRIC CO, 2022
Leak detection system for hydrogen fuel systems in aircraft to improve safety by detecting hydrogen leaks that are difficult to visually detect due to hydrogen's colorless and odorless nature. The system uses sensors to monitor components like fuel tanks, delivery systems, and generators for signs of hydrogen leakage. If a leak is detected, the system alerts the crew and takes mitigating actions like venting the area or shutting down the engine. The system can also have indicators like displays in the cockpit to show leak warnings.
22. Fuel Cell Diagnostic Device with Post-Shutdown Stack Leakage Detection Using Nitrogen Atmosphere and Potential Scanning
BEIJING SINOHYTEC CO LTD, 2022
Diagnostic device for fuel cells that can detect stack leakage after shutdown to improve maintenance efficiency and extend stack life. The device allows leakage detection of fuel cells without the need for continuous power-on operation. After the fuel cell is shut down, the device purges the cathode side to create a nitrogen atmosphere, then applies a potential scan to obtain seepage current. If seepage exceeds a threshold, the cell needs repair.
23. Fuel Cell System with Intermittent Hydrogen Sensor Activation and Pressure-Based Leak Detection
ZHENGZHOU SPACE THROUGH PASSENGER CAR STOCK LTD CO, ZHENGZHOU SPACE-THROUGH PASSENGER CAR STOCK LIMITED CO, 2022
Fuel cell system and method for detecting hydrogen leaks and faults that addresses the issue of false alarms and short sensor life caused by always-on hydrogen sensors. Instead, it uses other sensors to detect leaks and faults. The method involves monitoring the hydrogen inlet and outlet pressures of the fuel cell stack using pressure sensors. By comparing the actual pressures with the normal pressures for a target power level, leakage can be detected without always-on hydrogen sensors. Faults like stack overheating or low cell voltage are detected by monitoring stack parameters like temperature and cell voltages. The controller activates the hydrogen sensor only when needed for startup or diagnostics. This reduces sensor wear and false alarms.
24. Fuel Cell System with Controlled Fuel Sensor Activation for Leak Detection Post-Valve Operation
TOKYO GAS CO LTD, 2022
Fuel cell system that can accurately detect leaks of raw fuel gas in the system after closing and opening the fuel valve without deteriorating the fuel sensor. After closing the fuel valve, the fuel sensor remains energized for a period to continue detecting any residual fuel gas. After opening the valve, the fuel sensor is started promptly to detect any leaks during the time it takes to start. This allows detecting leaks after valve operations without prolonged sensor energization that degrades sensor performance.
25. Hydrogen Supply Fault Detection and Response System Using Pressure Sensing and Consumption Estimation in Fuel Cells
Hyundai Motor Company, Kia Motors Corporation, 2022
Fault detection and response for hydrogen supply in a fuel cell system. The method uses pressure sensing and consumption estimation to diagnose issues like valve failure and leaks. It estimates hydrogen supply versus consumption and checks for abnormalities. Rapid pressure drops indicate valve failure. If supply-consumption mismatch exceeds a threshold, it detects a leak. Detected faults trigger corrective actions like entering an emergency mode, reducing load, or stopping the fuel cell for inspection.
26. Fuel Cell System with Pressure Monitoring for Low-Level Fuel Injector Leakage Detection
GM GLOBAL TECHNOLOGY OPERATIONS LLC, 2022
Detecting low-level fuel injector leakage in a fuel cell system to prevent uncontrolled hydrogen release and fuel cell damage. The system monitors pressure in the anode gas loop, predicts expected pressure reduction during closed injector operation, and compares it to the actual reduction. If pressure decreases slower than expected, a leaky injector is indicated. Remedial actions include warning of the fault, reducing hydrogen from fuel lines, and preventing restart.
27. Fuel Cell Stack with Embedded Wireless Condition Monitoring Sensors and Acoustic Tone Generation
GM GLOBAL TECH OPERATIONS LLC, GM GLOBAL TECHNOLOGY OPERATIONS LLC, 2021
Monitoring fuel cell performance in a fuel cell stack without connecting wires to each cell. The monitoring is done by embedding sensors in the stack structure to detect abnormal cell conditions. When an abnormal condition is detected, an AC tone is generated by a tone generator. This audible signal can be detected by a circuit outside the stack to indicate a faulty cell group without needing wired connections to each cell.
28. Hydrogen Cut-Off Valve Detection and Recovery Method via Duty Cycle Monitoring in Fuel Cell Vehicles
HYUNDAI MOTOR COMPANY, KIA MOTORS CORPORATION, 2021
Method to detect and recover from a stuck hydrogen cut-off valve in a fuel cell vehicle. It rapidly detects a stuck or closed hydrogen cut-off valve by monitoring the duty cycle of the hydrogen supply valve. If the duty cycle is maxed out, indicating the hydrogen supply line pressure is not increasing, the method opens the cut-off valve to restore hydrogen flow. If the pressure is not increasing, this implies the cut-off valve is preventing hydrogen flow.
29. Gas Leak Detection System for Fuel Cell Anode Incorporating Differential Loss Analysis
GM GLOBAL TECHNOLOGY OPERATIONS LLC, 2021
Detecting gas leaks from a fuel cell anode system during shutdown or startup periods. The method estimates the normal gas losses through permeation and reactions during these periods, and compares it to the actual gas loss. If the difference exceeds a threshold, it indicates an abnormal gas leak. This improves sensitivity to leaks by accounting for expected gas losses through seals and membranes.
30. Fuel Cell Stack Failure Diagnosis Using Dual Hydrogen Pressure Sensors
HYUNDAI MOTOR COMPANY, KIA MOTORS CORPORATION, 2021
Diagnosing fuel cell stack failures in fuel cell electric vehicles to prevent damage due to abnormal hydrogen supply. The method involves using two hydrogen pressure sensors to detect if pressure is smooth. If the difference between sensor readings is large, it indicates hydrogen supply issues. The system shuts down if supply problems are detected, preventing stack damage.
31. Distributed Fault Detection Method for Multi-Stack Fuel Cell Systems Using Stack-Specific Identification Models
UNIV ELECTRONIC SCI & TECH CHINA, UNIVERSITY OF ELECTRONIC SCIENCE AND TECHNOLOGY OF CHINA, 2021
Distributed fault detection method for multi-stack fuel cell systems that allows fault detection of individual fuel cell stacks without centralized data collection or processing. The method involves building a stack identification model for each fuel cell stack. This model represents how the stack behaves normally and during fault conditions. By comparing measured stack data to the stack-specific model, faults can be detected for each stack independently without needing centralized data collection or processing.
32. Fuel Cell System with Dual-Level Pressure Monitoring and Controlled Pressure Reduction Mechanism
TOYOTA JIDOSHA KABUSHIKI KAISHA, 2020
A fuel cell system that can detect hydrogen leaks during shutdown and reduce noise during startup. The system has a pressure sensor, valve, and pressure reducer to gradually lower the pressure in the hydrogen supply path after the fuel cell shuts down. By monitoring pressure changes at two levels, the system can distinguish between sensor errors and actual leaks.
33. Fuel Cell System with Speed-Dependent Fuel Supply Adjustment for Hydrogen Leakage Control
TOYOTA JIDOSHA KABUSHIKI KAISHA, 2020
Fuel cell system for vehicles that reduces hydrogen leakage by adjusting fuel supply based on vehicle speed. If the vehicle is moving above a threshold speed, fuel supply is stopped or reduced if fuel leakage is continuously detected for a longer time. For slower speeds, fuel supply is stopped or reduced if fuel leakage is continuously detected for a shorter time. This allows quicker response to leaks at low speeds where hydrogen can accumulate, while avoiding unnecessary stops at high speeds where airflow helps disperse leaks.
34. Fuel Cell System Control Method with In-Situ Hydrogen Backflow Detection
HYUNDAI MOTOR COMPANY, KIA MOTORS CORPORATION, 2020
Method for controlling a fuel cell system that can diagnose whether hydrogen flows back into a stack enclosure during purging and condensate discharge, without the need to disassemble the stack enclosure and stack. The method involves detecting hydrogen inside the stack enclosure, stopping stack power generation if hydrogen is detected, purging hydrogen and discharging condensate, and then measuring hydrogen concentration inside the enclosure to determine if any backflow occurred.
35. Proton Exchange Membrane Fuel Cell Monitoring System with Integrated Temperature, Humidity, and Impurity Gas Sensors
STATE GRID CORP CHINA, STATE GRID CORPORATION OF CHINA, TAIAN POWER SUPPLY CO OF STATE GRID SHANDONG ELECTRIC POWER CO, 2020
Monitoring system for proton exchange membrane fuel cells to detect performance degradation and improve cell safety. The system has sensors to measure temperature, humidity, and impurity gas concentration inside the cell. The sensor signals are processed and analyzed to detect factors like membrane poisoning that can degrade cell performance over time. By monitoring these parameters, the system can identify cell aging and potential safety issues before they become critical.
36. Fuel Cell System with Dual-Parameter Cross Leak Detection Using Voltage and Anode Gas Pressure Sensors
TOYOTA JIDOSHA KABUSHIKI KAISHA, 2019
Fuel cell system that can distinguish between cross leak abnormalities in the fuel cell stack and other issues like compressor failure. The system uses voltage and anode gas pressure sensors to detect cross leakage. If the cell voltage is low and the anode gas pressure decrease rate is high, it indicates cross leakage. This is because a cross leak causes voltage drop and faster pressure decrease. If just one parameter is abnormal, it could be from other causes, but both indicate cross leakage.
37. Fuel Cell Diagnostic System with Series-Parallel Connected Diagnostic Cell for Real-Time Cathode Gas Contamination Detection
AUDI AG, 2019
Diagnostic system for fuel cells to determine cathode gas contamination in real-time. The system involves connecting a diagnostic fuel cell in series or parallel with the fuel cell stack. This diagnostic fuel cell operates with the same cathode and anode gases as the stack. Measurements like voltage and current are taken from the diagnostic fuel cell and compared against theoretical values. Deviations indicate contamination. The system can then trigger actions to reduce cathode gas pollutants. This allows more accurate diagnosis of cathode gas quality impact on fuel cell performance compared to just stack measurements.
38. Fuel Cell System with Integrated Hydrogen Leak Detection and Ventilation via Main Air Compressor
GM GLOBAL TECHNOLOGY OPERATIONS LLC, 2019
Fuel cell system with accurate hydrogen leak detection and improved ventilation without needing separate blowers. The system uses the main air compressor to draw in air through an inlet filter towards the fuel cell stack. A flow restrictor connects the inlet to the stack ventilation line. This creates a vacuum in the inlet that pulls air through the stack enclosure. A hydrogen sensor on the ventilation line detects any leaks.
39. Fuel Cell System Gas Leak Detection via Feedback Control Loop Monitoring
Aisin Seiki Co., Ltd., 2018
Detecting gas leaks in a fuel cell system without using a combustible gas sensor. The system uses feedback control of the fuel and oxidant gas supplies to maintain target flow rates. If the control setpoints are not met, it indicates a leak. The setpoints are adjusted based on factors like gas supply amounts, temperatures, and system age. By monitoring the control loop instead of gas sensor, leaks can be detected without needing a combustible gas sensor.
40. Leak Detection Sensor with Single Contact Point and Integrated Self-Diagnosis Mechanism
KIM MAN HO, LEE KI JONG, PMC TECH CORP, 2018
Leak detection sensor with self-diagnosis capability to determine if the sensor is faulty or if the detected leak is real. The sensor has a single contact point instead of separate contacts for leak detection and fault diagnosis. When the sensor detects a leak, it outputs a leakage signal. If the sensor doesn't detect leakage, it outputs a periodic signal. The contact receives either the leakage signal or periodic signal. If it receives the leakage signal, it indicates leakage. If it receives only the periodic signal, it indicates a fault. The sensor also has diagnostics to further determine fault states.
41. Intermittent Gas Sensor Activation for Detecting Fuel Cell Vehicle Gas Leaks with Temperature-Based Triggering
Hyundai Motor Company, 2018
Detecting fuel cell vehicle gas leaks even when the vehicle is off to improve safety by continuously monitoring for leaks when the vehicle is stopped or not running. The method involves intermittently powering the fuel cell's gas sensor when the vehicle is off to periodically measure temperature changes. If the temperature increase exceeds a threshold, indicating possible leakage, normal power is applied to the sensor to accurately measure gas concentration. If that exceeds a threshold, the vehicle control unit is activated. This allows detecting leaks in stopped vehicles when they're harder to detect due to dilution by airflow.
42. Observer-Based Fault Detection System for Solid Oxide Fuel Cells with Internal Temperature Estimation
Huazhong University of Science and Technology, Shenzhen Huazhong University of Science and Technology Research Institute, 2018
Fault detection system and method for solid oxide fuel cells (SOFCs) that allows timely identification of failures within the SOFC stack and other components. The system uses observer-based soft measurement fault detection. It involves modeling the SOFC system dynamics and using an observer to estimate the internal stack temperature from external measurements. If the estimated temperature deviates significantly from the actual stack temperature, it indicates a stack failure. This helps distinguish between stack and external component faults.
43. Fuel Cell System with Multi-Sensor Data Acquisition and Cloud-Based Analytical Diagnostics
Jilin University, 2018
Fuel cell system with multi-sensor monitoring and cloud-based diagnostics to improve reliability and safety of fuel cell vehicles. The system uses onboard sensors in the fuel cell stack and vehicle to detect internal parameters and operating conditions. This data is shared with a cloud computing system that can analyze trends, identify abnormal signals, and provide early warnings of potential faults. The system allows remote monitoring and diagnosis of fuel cell stack health, preventing long-term operation in faulty states.
44. Fuel Cell State Monitoring System with Integrated Communication for Abnormality Detection
Jilin University, 2018
Fuel cell state monitoring and early warning system that integrates communication data to improve reliability and durability of fuel cell vehicles. The system uses sensors in the fuel cell stack and auxiliary devices, as well as vehicle and cloud computing, to monitor stack current density, temperature, pressure, etc. It compares stack state with expected values for abnormalities. If issues are detected, the system warns the fuel cell controller to adjust stack conditions. This prevents long-term operation in abnormal states that can damage the fuel cell.
45. Fuel Cell System with Power-Controlled Gas Sensor for Mitigating Sensor Degradation
Osaka Gas Co., Ltd., 2018
Fuel cell system that mitigates sensor degradation in fuel cells with long-term operation. The system controls the power to a gas sensor that detects leaks from the fuel cell. When the fuel cell is in a standby state, the sensor is switched off to prevent continuous power which can degrade the sensor. This allows sensor degradation to be controlled without spoiling its functionality. However, if the fuel cell pressure drops below a threshold, the sensor is kept powered since leaks could occur during pressurization. This ensures leaks are still detected.
46. Fuel Cell Stack Group-Based Electrical Characteristic Monitoring System
HONDA MOTOR CO LTD, 2017
Monitoring and identifying partial events in fuel cell stacks to prevent failures. The technique involves grouping fuel cells in the stack and monitoring electrical characteristics of the groups instead of individual cells. By comparing group measurements to thresholds, it can detect partial events that may not be apparent in single cell monitoring. The groups have a sensor and the stack has a control device to analyze the group data. This allows detecting localized issues like cell turning or short circuits before they spread.
47. Fuel Cell System Short Circuit Detection via Existing Sensor Signal Threshold Monitoring
GM GLOBAL TECHNOLOGY OPERATIONS LLC, 2017
Detecting short circuits in a fuel cell system using existing sensors without dedicated short circuit sensors. The method involves monitoring the current, voltage, and high frequency resistive current from existing sensors connected to the fuel cell output. Crossing certain thresholds in any of these signals indicates a short circuit. The controller alerts the user and takes action to mitigate damage.
48. Fuel Cell System Fault Diagnosis via Sequential Component Current Sensing with Single Sensor Integration
(), 2017
Diagnosing faults in a fuel cell system using a single current sensor and controller to detect abnormalities in components like valves, pumps, blowers, and control boards. The method involves sequentially sensing current through each component during operation, comparing against normal ranges, and determining errors. This allows internal diagnostics without additional sensors or specialized equipment. The current sensor is located between the components and the controller. The sequential sensing is done by selectively supplying current to each component.
49. Fuel Cell System Utilizing Hydrogen Sensor for Ventilation Unit Abnormality Detection
BROTHER IND LTD, Brother Industries, Ltd., 2017
Reducing the number of sensors in a fuel cell system while still detecting unusual operation of the ventilation unit. The idea is to leverage the existing hydrogen sensor to detect abnormalities in the ventilation unit when it is operating at a high hydrogen concentration. The fuel cell system has a hydrogen sensor between the anode offgas exit and ventilation outlet. When the anode offgas valve is open, the concentration detection time is extended to determine if hydrogen concentration remains above a threshold. If so, it indicates ventilation issues. This avoids needing a separate ventilation sensor since the existing hydrogen sensor can detect abnormalities when ventilation is high.
50. Fuel Cell System with Leak-Activated Fuel Supply Valve Closure Mechanism
HONDA MOTOR CO., LTD., 2017
Fuel cell system with improved safety by closing fuel supply valves when leakage is detected. The system has a fuel cell, fuel tank, oxidant supply, and valves. If a leak detector senses fuel inside the housing, valves closing fuel entry and circulation are activated. The cell keeps operating with reduced fuel flow. This prevents excessive fuel concentration in the housing if leakage occurs.
Get Full Report
Access our comprehensive collection of 56 documents related to this technology
