Fuel Cell Gas Purification
Fuel cell performance depends critically on the purity of input gases, with even trace contaminants causing significant degradation. Carbon monoxide levels as low as 10 ppm can poison platinum catalysts, while accumulated water and nitrogen at electrodes can block reaction sites and reduce efficiency by up to 30%. These challenges are particularly acute in vehicular applications where space and weight constraints limit purification system options.
The core challenge lies in achieving high-purity hydrogen and oxidant streams while maintaining system compactness, minimizing parasitic losses, and ensuring rapid response to changing load conditions.
This page brings together solutions from recent research—including selective adsorbent systems using metal organic frameworks, electrochemical CO removal techniques, and intelligent purge control algorithms. These and other approaches focus on maintaining fuel cell performance and durability while meeting the practical constraints of mobile and stationary applications.
1. Hydrogen Purification Process Using Sequential Modified Molecular Sieves and Copper Silicates
HAISO TECH CO LTD, HAISO TECHNOLOGY CO LTD, KUNMING UNIV OF SCIENCE AND TECHNOLOGY, 2024
A purification process for hydrogen fuel cell vehicles that simultaneously removes a wide range of impurities like aldehydes, acids, ammonia, CO2, halogens, CO, O2 and sulfur from hydrogen sources to meet the stringent purity requirements for hydrogen fuel cell vehicles. The process involves using two specialized purification materials, A and B, connected in series. Material A removes aldehydes, acids, ammonia, CO2, halogens, etc. at lower temperatures. Material B removes CO, O2 and sulfur. The materials are optimized compositions of modified molecular sieves and copper silicates.
2. Hydrogen Purification System with Parallel Deoxidation, Cooling, and Molecular Sieve Adsorption Drying
SHUIMU MINGTUO HYDROGEN ENERGY TECH CO LTD, SHUIMU MINGTUO HYDROGEN ENERGY TECHNOLOGY CO LTD, 2024
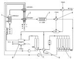
A hydrogen purification system for removing impurities like oxygen and water vapor from hydrogen produced by alkaline water electrolysis to generate high-purity hydrogen. The system uses a deoxidation reactor with a catalyst to remove oxygen, followed by cooling, gas-liquid separation, drying, and filtration steps to further purify the hydrogen. The deoxidation, cooling, and drying steps are performed in parallel to enable continuous hydrogen production. The cooling and separation steps remove water vapor, while the drying steps remove remaining water. The system uses molecular sieve adsorption drying to achieve high hydrogen purity levels.
3. Crude Hydrogen Purification System with Series-Connected Pressure Swing Adsorption Unit and Solid-State Lithium Battery Array
China Energy Investment Corporation Limited, Beijing Research Institute of Low Carbon and Clean Energy, CHN ENERGY INVESTMENT GROUP CO LTD, 2024
A crude hydrogen purification system that uses a series connection of a pressure swing adsorption unit and multiple solid-state lithium batteries to efficiently remove impurities like nitrogen from crude hydrogen and increase hydrogen yield. The system involves using a pressure swing adsorption unit to initially remove impurities from the hydrogen-containing feed gas. The nitrogen-containing and hydrogen-rich gas stream is then passed through parallel-connected solid-state lithium batteries. During discharge, the lithium batteries capture nitrogen from the gas stream and release pure hydrogen. Charging the batteries regenerates them by releasing nitrogen. This allows selective separation of hydrogen and nitrogen. A buffer tank can store some of the gas stream between the adsorber and batteries to purge the adsorber.
4. Hydrogen Collection System with Gas-Liquid Separator and Purifier for Fuel Cell Exhaust
BEIJING SINOHYTEC CO LTD, 2024
Tail exhaust hydrogen collection system for megawatt-scale fuel cell power plants that recycles and purifies the high-concentration hydrogen exhaust from the fuel cells to improve efficiency and reduce waste. The system consists of a gas-liquid separator, hydrogen purifier, and storage tank connected to the tail hydrogen outlet of the fuel cells. It removes water and concentrates the hydrogen before storing it. This allows recycling the hydrogen back into the fuel cell stack without diluting it with air, reducing hydrogen waste and improving overall system efficiency compared to diluting the exhaust hydrogen with air.
5. Hydrogen Purification System with Condensation, Absorption, and Separation Stages
GUANGZHOU YOUHUA PROCESS TECH CO LTD, GUANGZHOU YOUHUA PROCESS TECHNOLOGY CO LTD, SHANGHAI YOUHUA SYS INTEGRATION TECH CO LTD, 2024
Hydrogen recovery and purification system that efficiently recovers heavy components and purifies hydrogen from feed gas. The system uses a combination of condensation, absorption, and hydrogen separation steps. Heavy components are preliminarily condensed and separated, then deeply absorbed. The remaining gas is purified by pressure swing adsorption or membrane separation. This reduces impurities in the hydrogen separation step, improving purity and yield.
6. Hydrogen Purification System with Sequential Pressure Swing Adsorption and Electrochemical Membrane Processing
CHN ENERGY INVEST GROUP CO LTD, CHN ENERGY INVESTMENT GROUP CO LTD, NAT INST CLEAN & LOW CARBON ENERGY, 2024
Hierarchical purification system for hydrogen that combines pressure swing adsorption (PSA) and electrochemical purification to achieve high hydrogen recovery and purity. The system involves sequentially treating hydrogen feed gas with PSA to remove CO, CO2, and some hydrocarbons, followed by electrochemical purification to further remove impurities like N2 and Ar. The PSA step uses an adsorbent to capture CO. The electrochemical step involves passing hydrogen through an electrochemical cell with a membrane.
7. System and Method for Catalytic Conversion and Metal Hydrogen Storage Alloy Integration in Hydrogen Purification
CHN ENERGY HYDROGEN ENERGY TECH CO LTD, CHN ENERGY HYDROGEN ENERGY TECHNOLOGY CO LTD, NAT INST CLEAN & LOW CARBON ENERGY, 2023
A system and method for coupling catalytic and metal hydrogen storage alloys to purify high-purity hydrogen. The system involves using a catalytic unit to convert CO to CO2/methane in the hydrogen stream, followed by a metal hydrogen storage alloy unit to remove impurities and isolate hydrogen. This allows higher CO tolerance in the catalytic unit and higher hydrogen recovery compared to conventional methods. The catalytic unit can also regenerate in situ without high temperatures. Heat exchange and adsorption units can be added between steps.
8. Hydrogen Circulation System with Sequential CO Removal and Recycling Loop for Fuel Cells
HENAN POLYTECHNIC UNIV, HENAN POLYTECHNIC UNIVERSITY, QINGDAO GREENVILLE ENVIRONMENTAL PROTECTION TECH CO LTD, 2023
A hydrogen circulation CO removal system for proton exchange membrane fuel cells that allows efficient CO removal from hydrogen fuel to improve fuel cell performance. The system has a closed loop with a storage tank, pressure regulator, injector, ejector, CO removal module, fuel cell stack, and separator arranged in sequence. Hydrogen flows through the loop with purification in the CO removal module before entering the fuel cell stack. Unreacted hydrogen from the stack goes back through the loop to be recycled and purified again.
9. Multi-Stage Pressure Swing Adsorption System for Hydrogen Extraction from Fuel Cell Exhaust
Southwest Chemical Research and Design Institute Co., Ltd., SOUTHWEST RESEARCH AND DESIGIN INSTITUTE OF CHEMICAL INDUSTRY, 2023
Efficiently producing hydrogen from fuel cell exhaust for fuel cell applications, using a multi-stage pressure swing adsorption process. The method involves compressing the fuel cell exhaust, concentrating hydrogen in a first adsorption stage, compressing again, and then further purifying in a second adsorption stage. This allows upgrading the hydrogen concentration and impurity removal with minimal energy consumption using the fuel cell's own power.
10. Hydrogen Extraction from Ethylene Glycol Tail Gas via Condensation and Adsorption Techniques
SHANXI WONENG CHEMICAL TECH CO LTD, SHANXI WONENG CHEMICAL TECHNOLOGY CO LTD, 2023
A process to extract hydrogen from ethylene glycol production tail gas to produce hydrogen for fuel cells. The process involves condensation, molecular sieve adsorption, and pressure swing adsorption steps to purify and separate the hydrogen-rich tail gas. This allows recovering and utilizing the hydrogen instead of flaring or discharging the tail gas. It improves efficiency and reduces pollution compared to direct combustion or recycling.
11. Two-Stage Hydrogen Gas Purification System with Pressure Swing Adsorption and Electrochemical Separation
CHN ENERGY INVEST GROUP CO LTD, CHN ENERGY INVESTMENT GROUP CO LTD, NAT INST CLEAN & LOW CARBON ENERGY, 2023
Purification method for hydrogen-containing gas with high hydrogen recovery and carbon capture. The method involves two-stage purification: pressure swing adsorption (PSA) to capture heavy components like CO2, followed by electrochemical purification to separate hydrogen from the lighter components. This allows preparing high-purity hydrogen while capturing carbon dioxide and other heavy components. The PSA regeneration uses the non-hydrogen gases from electrochemical purification as purge.
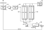
12. Process for Producing Ultra-High Purity Hydrogen via Cryogenic Cooling and Adsorption with Regeneration
Air Products and Chemicals, Inc., 2023
Efficient process for producing ultra-high purity hydrogen using a combination of cryogenic cooling, adsorption, and regeneration steps. The process involves cooling the hydrogen feed stream to a low temperature, passing it through an online adsorber at cryogenic temperatures to remove impurities, and regenerating the adsorber at ambient temperature to recover the hydrogen. This allows high purity hydrogen production with high recovery compared to traditional cryogenic methods. The cold hydrogen can also be further purified using liquid hydrogen wash or getter adsorption.
13. Hydrogen Purge Control Method Using Voltage and Pressure Monitoring in Fuel Cell Vehicles
FORD GLOBAL TECHNOLOGIES, LLC, 2023
A method to control hydrogen purging in fuel cell vehicles to prevent damage and improve efficiency. It uses an algorithm to estimate hydrogen concentration in the fuel cell stack by monitoring voltage and pressure changes when the hydrogen injection valve is closed. If the concentration falls below a threshold during injection pulses, the purge valve opens to remove water and nitrogen.
14. Cryogenic Adsorption System for Ultra-Pure Hydrogen Production with Integrated Regeneration and Liquid Hydrogen Wash
Air Products and Chemicals, Inc., 2023
A process to produce ultra-pure hydrogen with high recovery using a cryogenic adsorption system that can be integrated with existing hydrogen purification processes like pressure swing adsorption (PSA). The process involves cooling the hydrogen feed stream to produce a cooled hydrogen stream, then passing it through an online adsorber at cryogenic temperatures to adsorb impurities. The adsorber is regenerated with a cold stream like liquid hydrogen, and the spent regeneration gas is enriched in impurities. This regenerated stream can be used to purge the PSA beds. The cooled hydrogen stream can also be passed through a liquid hydrogen wash column to further purify. The process provides high impurity removal compared to just PSA, especially for impurities like argon that desorb at lower temperatures.
15. Cryogenic Temperature Swing Adsorption System with Integrated Pressure Swing Adsorption and Cryogenic Wash Column for Hydrogen Purification
Air Products and Chemicals, Inc., 2023
A process to produce ultra-pure hydrogen with high recovery using a cryogenic temperature swing adsorption (CTSA) system. It involves cooling the hydrogen feed stream, adsorbing impurities at cryogenic temps, and regenerating the adsorber with a warm gas. This is combined with a pressure swing adsorption (PSA) step to further purify the hydrogen. The CTSA recycles spent regeneration gas back to the PSA to improve overall hydrogen recovery. The PSA can also be integrated with a cryogenic wash column for further impurity removal. The CTSA can be used as a standalone step for high purity hydrogen production.
16. In Situ Hydrogen Separation Membrane Permeability Enhancement via Controlled Oxidant Exposure
H2 ENERGY TECH INC, H2 ENERGY TECHNOLOGIES INC, QINGDAO YANGQING GROUP CO LTD, 2023
Increasing hydrogen permeability of hydrogen separation membranes in hydrogen production systems like fuel processors without removing them. The method involves selectively exposing the membranes to an oxidant-containing stream while the system is operating. This oxidation process removes contaminants that reduce permeability. The system monitors parameters like hydrogen flow and feed pressure to determine when to switch from production to recovery mode. In recovery, oxidant is delivered to the membranes at controlled flow rates and durations to increase permeability. This allows in situ membrane maintenance without system downtime or membrane replacement.
17. Hydrogen Purification Process Using Adsorbents with Regenerable Properties
Numat Technologies Incorporated, NUMAT TECHNOLOGIES INC, 2023
A process for purifying hydrogen for fuel cells using adsorbents between the hydrogen storage tank and the fuel cell. The process involves passing the hydrogen stream containing impurities through a purifier containing an adsorbent like MOFs, POPs, or COFs at purification conditions. This removes contaminants like carbon monoxide from the hydrogen, making it suitable for fuel cells without harming the catalyst. The purified hydrogen is then fed to the fuel cell. The adsorbents can be regenerated by changing temperature or pressure.
18. Fuel Cell Purge Control with Pressure-Dependent Valve Actuation
Symbio, 2023
Techniques to control purging of fuel cells to remove accumulated gases and water at the anode, without excessive purging. The method involves periodically opening a purge valve when the fuel cell is at a lower pressure than its nominal operating pressure. The lower pressure is 70-95% of the nominal pressure. If the purge valve doesn't open within a maximum time, it could indicate a valve jam.
19. Fuel Cell System with Hydrogen Recycling via Membrane Separation in Exhaust Manifold
BEIJING SINOHYTEC CO LTD, 2023
Fuel cell system that improves hydrogen utilization by separating and recycling hydrogen from nitrogen exhaust to prevent waste and tail hydrogen exceeding discharge limits. The system connects the fuel cell stack to a manifold with a steam-water separator, hydrogen membrane separator, and bypass line. Nitrogen exhaust exits through a valve and goes through the hydrogen separator to recycle the hydrogen back to the stack. This prevents hydrogen from the exhaust entering the tail stream and potentially exceeding discharge limits.
20. Two-Stage Hydrogen Purification System with Parallel Desulfurization and Decarburization Units Featuring Adsorbent Switching Mechanism
CHINA PETROLEUM & CHEMICAL CORP, SINOPEC CORP RES INSTITUTE OF PETROLEUM PROCESSING, SINOPEC CORP RESEARCH INSTITUTE OF PETROLEUM PROCESSING, 2023
Two-stage purification system for fuel cell hydrogen that removes trace sulfide and carbon monoxide impurities efficiently. The system has parallel desulfurization and decarburization units. The desulfurization unit removes sulfides like hydrogen sulfide using sulfide adsorbents. The decarburization unit removes carbon monoxide using carbon monoxide adsorbents. The adsorption devices are switched when impurity concentrations reach thresholds. This allows continuous operation without cyclic pressure swing. The switching prevents saturation of adsorbents. The desulfurization unit switches sulfide adsorbents and the decarburization unit switches carbon monoxide adsorbents. This ensures optimal impurity removal. The system has separate hydrogen inlets, outlets, and regeneration units for each stage.
21. Hydrogen Production System with Integrated Low Temperature Separation, Pressure Swing Adsorption, and Membrane Recycling
TIMES QINGYUAN SHENZHEN TECH CO LTD, TIMES QINGYUAN TECHNOLOGY CO LTD, 2023
Small-scale hydrogen production system with drying and purification functions that uses a combination of low temperature separation, pressure swing adsorption, and membrane separation to efficiently purify hydrogen from an electrolyzer and recycle waste gas. The system cools the hydrogen to remove water vapor, then adsorbs remaining moisture in pressure swing adsorption. The desorbed waste gas is cleaned and recycled using a membrane separator. This reduces waste gas generation and improves system efficiency compared to traditional pressure swing adsorption alone.
22. Hydrogen Purification System with Sequential Polymer and Palladium Membrane Filtration
TEN FENG GREEN ENERGY TECH CO LTD, TEN FENG GREEN ENERGY TECHNOLOGY CO LTD, 2023
A hydrogen purification system that improves economic benefits and recovery efficiency compared to traditional hydrogen purification methods like palladium membrane or pressure swing adsorption. The system combines a polymer membrane filtration device with a palladium membrane filtration device. The polymer membrane filters out impurities from the hydrogen stream before it goes through the palladium membrane for final purification. This allows direct purification of low-purity hydrogen without pressurization, improving efficiency and reducing costs compared to methods that require pressurization.
23. Hydrogen Purification Process Using Adsorbent Materials for Contaminant Removal
NuMat Technologies Inc., 2023
Process to purify hydrogen from a high-pressure tank to a level suitable for use in fuel cells. The process involves flowing the hydrogen stream through an adsorbent purifier to remove contaminants before delivering the purified hydrogen to the fuel cell. Adsorbents like metal organic frameworks (MOFs), zeolites, activated carbon are used to selectively adsorb impurities like CO, CO2, moisture from the hydrogen stream.
24. Hydrogen Purification via Catalytic Adsorbent with Composite Oxide for Carbon Monoxide Oxidation
CHN ENERGY INVEST GROUP CO LTD, CHN ENERGY INVESTMENT GROUP CO LTD, NAT INST CLEAN & LOW CARBON ENERGY, 2022
Method for removing carbon monoxide (CO) from hydrogen gas to purify it for use in fuel cells. The method involves contacting the hydrogen with a catalytic adsorbent that removes CO by oxidizing it to CO2. The oxidation catalyst is a composite agent containing copper, manganese, zinc, calcium, and alkali metal oxides. The composite agent absorbs CO when exposed to hydrogen and then regenerates by oxidation in air or oxygen. This allows continuous, in-situ removal of CO without high-temperature regeneration.
25. Two-Stage Hydrogen Purification System with Combined Pressure and Temperature Swing Adsorption and Secondary CO Reduction via Selective Methanation or Preferential Oxidation
BEIJING UNIV OF SCIENCE AND TECHNOLOGY, BEIJING UNIVERSITY OF SCIENCE AND TECHNOLOGY, 2022
A hydrogen purification system for fuel cells that uses a two-stage process to efficiently remove CO from hydrogen gas. The system has a primary purification stage using pressure swing and temperature swing adsorption (PSA/TSA) to lower CO levels below 0.1%. Then, a secondary purification stage further reduces CO to ppm levels using selective methanation or preferential oxidation reactions. The two-stage process allows deeper CO removal than just PSA or just methanation/oxidation, while avoiding issues like excessive hydrogen consumption and heat generation.
26. Automated Gas Splitting and Routing System for Hydrogen Recovery Using Membrane Separation and Vacuum Pressure Swing Adsorption
YINGKOU DERUI CHEMICAL CO LTD, 2022
Method and system for recovering and purifying hydrogen from hydrogen-containing gas like industrial waste gases. The method involves automated splitting of the feed gas based on hydrogen concentration. High-hydrogen feed goes directly to vacuum pressure swing adsorption (VPSA) for hydrogen recovery. Lower hydrogen feed first goes through membrane separation to enrich hydrogen, then VPSA. This selective routing reduces membrane wear and allows lower hydrogen feeds to still produce high purity hydrogen.
27. Three-Stage Hydrogen Purification System with Catalytic Conversion and Electrochemical Pumping
CHN ENERGY INVEST GROUP CO LTD, CHN ENERGY INVESTMENT GROUP CO LTD, NAT INST CLEAN & LOW CARBON ENERGY, 2022
A hydrogen purification system for fuel cells that provides high-purity hydrogen with high yield. The system has three stages: catalytic removal, heat exchange, and electrochemical hydrogen pumping. CO and CO2 in the feed gas are catalytically converted to CH4. The crude hydrogen is then saturated with water in a heat exchanger. Impurities like N2 and Ar are separated during pump charging. This allows high-purity hydrogen to be obtained without low yield issues associated with traditional methods like pressure swing adsorption.
28. Hydrogen Purification System with Electrochemical Compression and Adsorption Bed Moisture Removal
Elchemtech, 2022
A hydrogen purification system for water electrolysis that efficiently purifies and compresses hydrogen using an electrochemical compressor and adsorption beds. The system removes moisture from hydrogen produced by water electrolysis through adsorption beds and compresses it to high pressure using an electrochemical compressor. This allows producing high-purity, compressed green hydrogen for storage and transportation with lower energy consumption compared to traditional compression methods. The electrochemical compressor uses an MEA with catalyst and carrier layers on a polymer electrolyte membrane to oxidize and reduce hydrogen like a fuel cell. The moisture removal beds adsorb water from the hydrogen stream.
29. Integrated Fuel Cell System with Steam Methane Reformer and CO2 Recycling for Hydrogen and Electricity Production
FuelCell Energy, Inc., 2022
High efficiency, low emission integrated system that produces hydrogen and electricity using a fuel cell with an integrated steam methane reformer (SMR) to convert natural gas to hydrogen. The system includes a water-gas shift reactor, absorber column, PSA purification system, and other components to increase the hydrogen concentration from the SMR and remove impurities. The system also recycles CO2-rich flashed gas and anode exhaust to the SMR to increase heat production.
30. Dual-Stage Water Separation System for Fuel Cell Dual Stack Assemblies with Gas Expansion and Condensation Mechanism
BEIJING SINOHYTEC CO LTD, 2022
Secondary water separation system for fuel cell dual stack systems to prevent performance degradation due to liquid water entering the stacks. The system uses two stages of water separation before the fuel cell stacks. The first stage separates most of the water using a conventional water separator. The second stage further reduces water vapor content in the gas by mixing it with cold fresh hydrogen and expanding it in a dedicated water separation space. This lowers the gas temperature to condense and separate out remaining water vapor.
31. Hydrogen Purification System with Solid-State Electrochemical Reactor and Impurity Control Mechanism
BEIJING SINOHYTEC CO LTD, 2022
A simplified hydrogen purification system for fuel cells using solid-state electrochemical reactors and controllers to replace complex adsorption towers and valves. The system involves a solid-state electrochemical reactor with an impurity controller that maintains the anode potential at the oxidation potential of impurities like ammonia and hydrogen sulfide. The controller adjusts anode current/voltage based on feedback from a reference electrode. This electrochemical oxidation process purifies hydrogen without the need for adsorption towers and complex valve sequences. The reactor also has a heating device to maintain electrolyte conductivity. The controller further has gas humidity and pressure controls.
32. Hydrogen Purification System with Automated Separation and Recycling Components
DALIAN MAITAIKE TECH DEVELOPMENT CO LTD, DALIAN MAITAIKE TECHNOLOGY DEVELOPMENT CO LTD, 2022
Hydrogen purification system for generator sets that automatically maintains hydrogen purity levels without manual intervention. The system uses a series of components connected by pipelines to separate and purify hydrogen from generator exhaust. It includes an oil-resistant filter, dryer, membrane separator, booster, valves, and pipelines. This allows automated hydrogen purification and recycling from generator exhaust to maintain high hydrogen purity levels without manual discharging and replenishing hydrogen.
33. Hydrogen Purification System Utilizing Two-Stage Pressure and Temperature Swing Adsorption
Tsinghua University, Tsinghua University Shanxi Institute of Clean Energy, TSINGHUA UNIVERSITY, 2022
Hydrogen production for fuel cells using hydrocarbon fuels with high purity hydrogen that meets fuel cell requirements. The method involves two-stage pressure swing adsorption (PSA) and temperature swing adsorption (TSA) to deeply remove impurities like sulfur, carbon, and CO from hydrogen-rich gas produced by fuel reforming. The first stage is medium temperature PSA to roughly remove CO, H2S, and N2. The second stage is normal temperature PSA followed by normal temperature TSA to finely remove CO. This two-stage process allows deep directional removal of impurities to meet fuel cell hydrogen quality standards.
34. Fuel Cell System with Ammonia Decomposition Gas Purification and Integrated Thermal Management
QINGDAO CHUANGQI XINDE NEW ENERGY TECH CO LTD, QINGDAO CHUANGQI XINDE NEW ENERGY TECHNOLOGY CO LTD, 2022
Fuel cell system that directly utilizes ammonia decomposed gas mixture. The system improves the performance and safety of fuel cells that use ammonia decomposition as a hydrogen source. It separates impurities like nitrogen and moisture from the ammonia decomposition gas using an adsorption tower and membrane separator. The purified hydrogen is supplied to the fuel cell anode. The system also has a circulating water unit to preheat and cool the fuel cell.
35. Integrated System for Hydrogen Purification from Coke Oven Gas Using Sequential Multi-Technology Separation
GUANGDONG POWER DESIGN RES INSTITUTE LIMITED COMPANY OF CHINESE ENERGY CONSTRUCTION GROUP, GUANGDONG POWER DESIGN RESEARCH INSTITUTE LIMITED COMPANY OF CHINESE ENERGY CONSTRUCTION GROUP, 2022
System and method for purifying hydrogen from coke oven gas to produce hydrogen for fuel cells. The system uses multiple technologies like atmospheric adsorption, chemical absorption, membrane separation, and pressure swing adsorption in an integrated sequence to efficiently remove impurities like heavy hydrocarbons, sulfur, carbon dioxide, methane, nitrogen, and light hydrocarbons. This allows preparing hydrogen from coke oven gas that meets fuel cell purity requirements with recovery rates over 90%. The integration reduces back-mixing and improves separation efficiency.
36. Hydrogen Purification System with Series-Connected Electrochemical Cells and Selective Hydrogen Recycling Mechanism
PANASONIC INTELLECTUAL PROPERTY MANAGEMENT CO LTD, PANASONIC IP MAN CO LTD, 2022
A hydrogen purification system that improves efficiency and reduces temperature rise by selectively recycling purified hydrogen between electrochemical cells rather than wasting it in the combustor. The system connects cells in series, with the purified hydrogen from the first cell's cathode supplied to the second cell's anode, and purified hydrogen from the second cell's cathode recycled to mix with the second cell's anode feed. This avoids increasing combustor hydrogen load as cells are added, while still providing highly pure hydrogen from the last cell's cathode to the combustor.
37. Gas-Liquid Separator with Hydrogen Supply Nozzle, Diffuser, and Filter Unit for Fuel Cell Systems
HYUNDAI KEFICO CORP, 2022
Gas-liquid separation device for hydrogen fuel cells that prevents liquid intrusion into the fuel cell stack while allowing efficient removal of condensed water. The device connects between the fuel cell's hydrogen inlet and outlet, with a hydrogen supply nozzle, diffuser, and filter unit. This configuration allows selectively filtering recirculated hydrogen to remove only liquefied water, while maintaining humidification, to prevent flooding and maintain fuel cell performance.
38. System for Multi-Stage Separation and Purification of Hydrogen-Containing Industrial Waste Gases
QINGDAO CREATIVE JINDE NEW ENERGY SCIENCE AND TECH CO LTD, QINGDAO CREATIVE JINDE NEW ENERGY SCIENCE AND TECHNOLOGY CO LTD, 2022
Integrated system for purifying and separating hydrogen-containing waste gases from industrial processes, and using the purified hydrogen for fuel cell power generation. The system involves multiple stages of separation, purification, compression, and adsorption to remove impurities and concentrate the hydrogen. The purified hydrogen is then fed to a fuel cell stack for power generation. The system enables efficient utilization and recycling of hydrogen from industrial processes, reducing waste and environmental impact compared to burning the impure waste gas.
39. Pressure Swing Adsorption System with Buffer Tanks for Hydrogen Purification from Low-Concentration Waste Gas
LIMITED RESPONSIBILITY COMPANY FOR CHENGDU YIZHII SCIENCE AND, LTD RESPONSIBILITY COMPANY FOR CHENGDU YIZHII SCIENCE AND, 2022
Energy-saving process system for purifying hydrogen from waste gas with low concentration of hydrogen using pressure swing adsorption (PSA) to improve hydrogen recovery and reduce energy consumption compared to traditional PSA systems. The system uses buffer tanks to store and recycle analytical gas between stages. This allows flushing and pre-boosting of adsorption towers to reduce energy needs. The buffer tanks also enable reverse discharge and mixed buffering of adsorbed gases. This prevents pulverization and improves tower performance. The analytical gas pressurization system recovers and recycles waste gas between stages to further reduce energy consumption.
40. Solid-State Electrochemical Reactor with Controlled Anode Potential and Gas Pressure Module for Hydrogen Impurity Conversion
BEIJING BILLION WHARTON SCIENCE AND TECH CO LTD, BEIJING BILLION WHARTON SCIENCE AND TECHNOLOGY CO LTD, 2022
Hydrogen impurity purification device for fuel cells that uses a solid-state electrochemical reactor with anode, cathode, electrolyte, and reference electrode layers. The device converts impurities like CO, H2S, NOx, NH3 into harmless forms by redox reactions. The potential of the anode is controlled to match the redox potential of the impurities. This allows the impurities to react and convert into substances that don't harm the fuel cell. The device has a gas pressure control module to maintain the hydrogen pressure at the reactor inlet.
41. Vehicle-Integrated Hydrogen Purification System with Temperature Swing Adsorption Towers
BEIJING JIAN HYDROGEN SOURCE SCIENCE AND TECH CO LTD, BEIJING JIAN HYDROGEN SOURCE SCIENCE AND TECHNOLOGY CO LTD, 2022
Vehicle-mounted hydrogen purification system for fuel cell vehicles that uses temperature swing adsorption (TSA) to remove impurities from the hydrogen fuel. The system connects the vehicle's hydrogen storage tank to multiple TSA towers. The towers alternate between adsorption (lower temp), desorption (higher temp), heating, cooling, and boosting steps using the vehicle's cooling system and fans. This allows purifying the hydrogen using the vehicle's own resources instead of external heat sources.
42. Low Temperature Separation Device with Adsorption and Throttling for Ultrapure Hydrogen Production
HANGZHOU OXYGENERATOR GROUP SHARE LIMITED CO, HANGZHOU OXYGENERATOR GROUP SHARE LTD CO, 2022
A device and method for preparing ultrapure hydrogen by low temperature separation. The device uses a series of systems including adsorption, heat exchange, and separation to continuously and stably produce large flows of ultrapure hydrogen from raw hydrogen. The adsorption system removes impurities like oxygen, nitrogen, CO, CO2, hydrocarbons, and water using low temperature adsorbers filled with materials like activated carbon, molecular sieve, carbon molecular sieve, silica gel, or alumina. After adsorption, the hydrogen is cooled further and separated into ultrapure hydrogen and impurities using throttling valves. The ultrapure hydrogen is then reheated and removed. The device is placed in a cold box and uses refluxing hydrogen, liquid nitrogen, and waste gas for cooling.
43. Electrochemical Hydrogen Purification System with Off-Gas Recirculation Control Based on Hydrogen Concentration
PANASONIC IP MAN CORP, PANASONIC IP MANAGEMENT CORP, 2022
Reducing power consumption in an electrochemical hydrogen purification system by intelligently managing the off-gas recirculation. The system has a hydrogen reformer, an electrochemical cell, an adsorption purifier, and a power supply. It also has a path to recirculate off-gas from the purifier back to the cell, and a switch to select between recirculation and discharge. The switch is controlled based on off-gas hydrogen concentration. If the concentration is lower than cell inlet gas, recirculate to conserve hydrogen. If higher, discharge to prevent cell current increase.
44. Process and Apparatus for Hydrogen Purification via Compression, Membrane Separation, and Pressure Swing Adsorption
DONGYING DONGBIN PETROLEUM TECH SERVICE CO LTD, DONGYING DONGBIN PETROLEUM TECHNOLOGY SERVICE CO LTD, 2022
A process and equipment for purifying high-purity hydrogen from reformed PSA desorption gas to recover hydrogen from refinery gas for fuel cell applications. The process involves compressing and condensing the reformed PSA gas, heating it to generate high-temperature gas, membrane separation to extract hydrogen, and final purification using pressure swing adsorption. The compressed and condensed step recovers light hydrocarbons in liquid form. The membrane step condenses hydrogen on the permeate side. The PSA step further purifies the hydrogen-rich gas.
45. Hydrogen Fuel Purification System with Integrated CO Adsorption and Electrochemical Regeneration
INDIAN OIL CORP LTD, INDIAN OIL CORPORATION LTD, 2021
Removing carbon monoxide (CO) from hydrogen fuel for fuel cells without reducing hydrogen flow or requiring external gases. The system uses an adsorption/regeneration device inside the fuel cell housing. The device has two chambers separated by a solid-state electrolyte coated with CO adsorption catalyst. Applying a potential across the electrodes regenerates the catalyst by oxidizing adsorbed CO and generating extra hydrogen. This regeneration increases throughput. The device purifies the hydrogen fuel by adsorbing CO. A buffer tank stores hydrogen from both chambers to maintain steady supply to the fuel cell.
46. Compact System with Solid Electrolyte and Catalyst for Carbon Monoxide Adsorption and Regeneration in Hydrogen Fuel Processing
Indian Oil Corporation Limited, 2021
A compact, efficient system for removing carbon monoxide from impure hydrogen fuel before feeding it to a fuel cell. The system involves a compact device with a solid electrolyte coated with a catalyst that adsorbs carbon monoxide from the hydrogen gas when an electrical potential is applied across the electrolyte. In regeneration mode, the potential is reversed to desorb and oxidize the carbon monoxide while generating additional hydrogen gas. This allows the device to continuously scrub CO from the fuel.
47. Fuel Cell System with Integrated Carbon Monoxide and Ammonia Removal for High-Nitrogen Hydrogen Fuel
PANASONIC INTELLECTUAL PROPERTY MANAGEMENT CO LTD, PANASONIC IP MAN CO LTD, 2021
Fuel cell system that can use hydrogen-containing gas with high nitrogen content as fuel without degrading the fuel cell. The system removes carbon monoxide and ammonia from the hydrogen-containing gas before feeding it to the fuel cell. A carbon monoxide removal unit reduces CO concentration. An ammonia removal unit removes NH3 formed from nitrogen in the hydrogen gas. This allows using raw material hydrogen with high nitrogen levels without poisoning the fuel cell.
48. Gas Separation Process with Integrated Pressure Swing Adsorption and Membrane Recycling
KOREA TESTING LAB KTL, KOREA TESTING LABORATORY, 2021
A process for increasing hydrogen recovery in gas separation using a combination of pressure swing adsorption (PSA) and membrane separation. The process involves purifying hydrogen-rich gas in a PSA unit, then passing the off-gas through a membrane to separate more hydrogen. This recycles the off-gas multiple times through the PSA and membrane stages to improve hydrogen recovery compared to just using PSA. The membrane separation allows capturing more hydrogen from the impurity-rich off-gas that would be wasted in regular PSA.
49. Layered Catalyst System for Oxygen Removal in Hydrogen Streams with Integrated Dehydration Adsorbents
UOP LLC, 2021
A process for removing oxygen from hydrogen streams using a catalyst in an adsorption unit like PSA or TSA. The catalyst contains copper, palladium, or platinum to effectively remove oxygen with high working capacity. The catalyst is used in layers sandwiched between dehydration adsorbents to maintain high hydrogen recovery and avoid large PSA bed volumes. The dehydration layers remove water from the hydrogen feed and product. The catalyst oxidizes oxygen during high-pressure feed steps, then reduces it during purge steps. This allows oxygen removal without impacting hydrogen recovery or bed volume.
50. Multi-Stage Pressurized Adsorber for Impurity Removal from Hydrogen Gas
AIST, KUREHA CORP, NATIONAL INSTITUTE OF ADVANCED INDUSTRIAL SCIENCE AND TECHNOLOGY, 2021
Producing high-purity hydrogen gas from impure hydrogen gas by adsorption using a multi-stage adsorber with pressurized operation. The impure hydrogen gas is brought into contact with adsorbent particles flowing down the adsorber in a pressurized state. This allows efficient adsorption of water and condensable organic components from the hydrogen gas onto the adsorbent particles. The pressurized operation increases adsorbent particle fluidity and contact frequency. The purified hydrogen gas is obtained by removing the adsorbed impurities from the particles.
Get Full Report
Access our comprehensive collection of 96 documents related to this technology
