Power Optimization in Micro-LED Displays
Micro-LED displays face significant power constraints due to the density of emitter arrays, with typical pixel densities reaching 1500 PPI and operating currents of 1-10 mA per LED. Current designs lose up to 70% of generated light through internal reflection and thermal dissipation, while maintaining consistent brightness across millions of sub-pixels requires precise current control.
The fundamental challenge lies in maximizing light extraction efficiency and thermal management while maintaining the ultra-fine pitch necessary for high-resolution displays.
This page brings together solutions from recent research—including crystal lattice engineering for improved light extraction, graphene-based thermal management layers, novel LED geometries like tubular structures, and integrated color conversion techniques. These and other approaches focus on practical manufacturing methods while addressing both efficiency and display quality requirements.
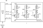
1. Display Device with Dynamic Voltage Adjustment for LED Stress Reduction
Samsung Electronics Co., Ltd., SAMSUNG ELECTRONICS CO LTD, 2024
Display device and control method to reduce stress on LEDs and extend their lifespan by dynamically adjusting the voltage applied to the LEDs based on the input signal. The method involves analyzing the input image data to determine if the first LEDs require a higher voltage than a reference value. If so, that becomes the drive voltage for those LEDs. Otherwise, a default voltage is used. This prevents overdriving the LEDs when the image doesn't require it, reducing stress and improving lifetime.
2. LED Display Driver Control Method with Scan Line-Based Low Power Mode Activation
SHENZHEN SUNMOON MICROELECTRONICS CO LTD, 2024
Energy-saving control method for LED displays that reduces power consumption by optimizing when the display driver enters low power mode. Instead of waiting for a full frame of zeros, it judges if a channel can go into low power mode based on the state parameters in the next scan line. This allows more frequent use of low power mode, reducing switch crosstalk and EMI while lowering power. The method involves acquiring the channel's parameters during line feed, then deciding if the driver should go into low power mode for the next scan line.
3. Driving Circuit for LED Displays with Low Duty Cycle PWM Data Amplification and Proportional Current Reduction
DOUBLE MICROELECTRONICS CORP OF SHANGHAI, DOUBLE MICROELECTRONICS CORPORATION OF SHANGHAI, 2024
A driving circuit for LED displays that improves consistency of low grayscale display by amplifying low duty cycle PWM data and reducing the current in proportion. This increases the on-time of the LEDs when the current is reduced, which compensates for slower response times of analog circuits. By making the increased on-time greater than or equal to the dynamic response time of the analog circuits, the LEDs can still display at low grayscale levels without issues. This improves consistency of ignition and reduces "glow" effects compared to directly reducing the current.
4. Energy Management Unit with Selectable Modes and Intelligent Image-Based Power Control for LED Display Driver Circuits
SICHUAN JINGGANG TECH CO LTD, SICHUAN JINGGANG TECHNOLOGY CO LTD, 2024
Energy management unit, driver chip and low-power display driver circuit for intelligent and automated power optimization in LED displays. The energy management unit allows selectable low power consumption modes for both display modules and driver chips. In manual mode, the user configures row/column control. In automatic mode, the management unit intelligently optimizes power based on image data. It closes image processing, writes, and read operations for blank areas, turns off circuits for empty frames, and disables charging switches. This reduces power in the display and driver chip itself.
5. Display Device with Input-Dependent LED Voltage Adjustment Mechanism
Samsung Electronics Co., Ltd., 2024
Display device and control method to reduce LED stress and increase lifespan by adjusting the voltage applied to the LED based on the input image data. It analyzes the required voltage to make the LED emit light from the image data and compares it to a reference value. If the required voltage is below the reference, it sets a higher voltage level. This prevents applying low voltages that can stress the LED. The driving ICs are then controlled based on the determined voltages to apply the adjusted levels to the LEDs. This avoids applying excessively low voltages when displaying black or low grayscale images.
6. Display Apparatus with Micro LED Pixels and Brightness Adjustment Based on Heating Estimation
SAMSUNG ELECTRONICS CO LTD, 2024
Display apparatus with a self-emissive display panel containing micro LED pixels, and a method to adjust the brightness to prevent color distortion due to heating. The method involves calculating heating estimation for an input image based on the pixel colors, then modifying the average brightness using the heating estimation. This compensated brightness is used to drive the display panel. The compensation accounts for how much heat each color pixel generates, preventing color shift as the display gets warmer.
7. LED Display Device with Dual Form Hub Board and Signal-Responsive Power Management
CUDO COMMUNICATION CO LTD, 2023
LED display device with power saving and redundancy for preventing interruption and reducing power consumption. The device has a dual form hub board with primary and secondary video receivers. It detects video signal status and switches receivers when none are received. In standby, it displays a last frame. A processor cuts power to LED modules when no video. This allows uninterrupted display when signals fail and reduces power when not displaying.
8. LED Display System with Feedback-Controlled Adaptive Power Management for Dynamic Voltage Adjustment
Zhongke Wireless Semiconductor Co., Ltd., ZHONGKE WIRELESS SEMICONDUCTOR CO LTD, Zhongke (Shenzhen) Wireless Semiconductor Co., Ltd., 2023
Adaptive power management for LED display systems that dynamically adjusts the power supply voltage based on feedback from the LED driver chips. The LED driver chips detect the voltage at their output ports and send reference currents to the power management system. The power management system adjusts the LED array voltage accordingly to minimize power consumption in each driver chip. This allows optimizing power supply voltages when multiple power management systems are used for high density LED arrays.
9. Power Supply System with Multiple Sources and Dynamic Control for Micro LED Sub-Arrays
KONINKLIJKE PHILIPS NV, 2023
Power supply system for micro LED arrays that improves efficiency and color accuracy compared to conventional power supplies. The system uses multiple power sources connected to sub-arrays of micro LEDs instead of a single power source for the whole array. A controller dynamically adjusts the power supplied to each sub-array based on measured power needs. This allows optimizing voltage offset matching for each sub-array of LEDs with different forward voltages.
10. LED Display with Temperature-Responsive Dynamic Driving Voltage Adjustment
HUAWEI TECH CO LTD, HUAWEI TECHNOLOGIES CO LTD, 2023
Reducing power consumption of LED displays by dynamically adjusting the driving voltage based on screen temperature. A temperature sensor collects the average pixel circuit temperature. This value is used to control the power supply to dynamically adjust the driving voltage for each pixel's LED. By optimizing voltage per pixel at varying temperatures, power consumption can be lowered without affecting display brightness.
11. Display Device with Dual-Mode Current and Pulse Width Modulation Control for LED Brightness Adjustment
BEIJING XINNENG ELECTRONIC TECH CO LTD, BEIJING XINNENG ELECTRONIC TECHNOLOGY CO LTD, 2023
Display device with reduced power consumption and flickering by optimizing current control for LED displays. The display has two operation modes. In the first mode, brightness is adjusted by controlling the current. In the second mode, brightness is adjusted by controlling the on time using pulse width modulation (PWM). This allows low current operation without offset in the first mode, and flicker reduction in the second mode.
12. LED Display Driver Control with Adaptive Low Power Mode and Selective Section Deactivation
CHINA KEY SYSTEM & INTEGRATED CIRCUIT CO LTD, 2023
Energy saving method for LED displays that turns off the screen when not in use to reduce power consumption. The method involves controlling the LED display driver chip to enter a low power mode when there is no input data for extended periods. This involves determining the optimal mode based on the display content and refreshrate, and implementing adaptive grouping and dispersion techniques to optimize low gray display. By selectively turning off sections of the display instead of fully powering it down, the method balances power savings with maintaining good image quality during extended periods of inactivity.
13. Dynamic Power Supply System with Adaptive Voltage Control for MicroLED Displays
Lumileds Limited Liability Company, LUMILEDS LIMITED LIABILITY CO, 2023
A dynamic power supply system for microLED displays that improves efficiency and reduces heat by adjusting the power supply voltage based on operating conditions like temperature and current. The system uses a control block to dynamically set the power supply voltage for an LED array based on data describing forward voltages and operating conditions. This avoids overvoltage and waste when fixed supply voltages are used.
14. Display Device with Sequential LED String Power Circuit Featuring Variable Voltage Control
HISENSE VISUAL TECH CO LTD, HISENSE VISUALTECHNOLOGY CO LTD, 2022
Display device with power supply that reduces energy waste and simplifies structure compared to supplying same voltage to all LED strings. The display has a power circuit that sequentially powers subsets of LED strings at different voltages within a cycle. This allows custom voltage per subset instead of overvoltaging all strings. The circuit has a controller that switches power connections to subsets and adjusts supply voltage based on subset current.
15. LED Display Power Supply with Dynamic Voltage Adjustment Based on Individual LED Forward Voltage
XIAN QINGSONG OPTOELECTRONIC TECH CO LTD, XIAN QINGSONG OPTOELECTRONIC TECHNOLOGY CO LTD, 2022
Reducing energy consumption of LED displays by dynamically adjusting the power supply voltage based on the forward voltage (VF) of the individual LEDs. The display's control system generates a voltage control signal for the power supply using the VF values of the LEDs. This allows targeted voltage provision to avoid overvoltage wastage and excessive heat in LEDs. It also prevents long-term high temperature damage to the LED junctions. By providing the exact voltage required by each LED, energy consumption is reduced compared to fixed high voltage power supplies.
16. Display Device with Power-Based Peak Brightness Calculation and Current Control Mechanism
Samsung Electronics Co., Ltd., SAMSUNG ELECTRONICS CO LTD, 2022
Display device and driving method to mitigate color shift and brightness variation in LED displays. The method involves calculating the peak brightness level for each display module based on its power consumption. This calculated brightness level is used to determine the optimal current for driving the module. The current information is then stored and used to control the driving modules. This allows adjusting the current to prevent color shift and brightness variation as the overall display brightness is increased.
17. Display Device with Real-Time Adjustable Backlight Voltage Control for Mini-LED Arrays
SHENZHEN SKYWORTH RGB ELECTRONICS CO LTD, SHENZHEN SKYWORTH-RGB ELECTRONICS CO LTD, 2022
Display device with adjustable backlight voltage to improve energy efficiency of Mini-LED displays. The display has a controller that monitors the voltage of each backlight partition while driving the LEDs. It then adjusts the overall backlight supply voltage in real-time to ensure all LEDs are adequately powered without excess voltage waste. This closed-loop control prevents over-voltage in some LEDs while compensating for line losses and variations.
18. LED Display Driver Circuit with Channel Current Adjustment Based on Brightness Estimation
Texas Instruments Incorporated, 2022
LED display driver circuit that prevents brightness non-uniformity at low brightness levels by adjusting channel currents based on estimated brightness. The circuit has a control unit that receives brightness estimates for each channel. It then adjusts the control signals to the current control circuits based on the estimates. This compensates for channel-to-channel current variance at low brightness where the on-time is short. It can use measured current integrals from testing or receive estimates from external sources.
19. LED Display Row Driver Operation with Adjusted Activation Frequency for Reduced Parasitic Capacitance Charging
Chongqing Konka Optoelectronics Technology Research Institute Co., Ltd., CHONGQING KANGJIA PHOTOELECTRIC TECHNOLOGY RESEARCH INSTITUTE CO LTD, 2022
Reducing power consumption of LED displays by optimizing row driver operation to maintain refresh rate without excessive charging/discharging of parasitic capacitance on the row lines. The method involves adjusting the number of times a row is turned on to match target values based on display refresh rate and grayscale. This reduces the number of times the row parasitic capacitance charges/discharges, lowering power consumption compared to using the full preset number of row turns.
20. LED Display Driver with Power Conversion Circuit for Minimum Critical Power Extraction
Shenzhen Jiangming Technology Co., Ltd., SHENZHEN JIANGMING TECHNOLOGY CO LTD, 2022
Reducing power consumption in LED displays by using a power conversion circuit to extract the minimum critical power required to drive the LEDs to a specific brightness. A driver chip with a power conversion circuit, brightness detection, and logic control. The conversion circuit converts the power supply voltage to the critical power needed by the LEDs. The brightness detection circuit checks LED brightness and the logic control adjusts conversion output to match. This prevents excess power consumption when driving LEDs from a full supply versus optimized critical level.
21. Micro LED Display Screen with Individually Controllable LED Modules and Integrated Power Management System
SHENZHEN OUTOELECTRON CO LTD, 2022
Energy-saving Micro LED display screen that reduces power consumption by allowing individual LED modules to be turned off when not in use instead of the entire display. The display has a main control module, power supply module, and multiple LED modules. Each LED module has an interface to connect to the control and power modules. The control module converts video data and sends it to the LED modules. The power module supplies power to the display. When a module is not needed, the control module can disable power to that module instead of the whole display.
22. Method for Dynamic Power Reduction in LED Backlights Using Lowest Voltage Channel Selection
NANJING RACCOON SEMICONDUCTOR CO LTD, 2022
A method to dynamically reduce power consumption of LED backlights by identifying and using the lowest voltage channel in an LED display to drive the entire display. This involves reading the channel voltages inside the LED backlight chip, comparing them, and selecting the lowest one. That voltage is then used to adjust the main LED power supply voltage, reducing power consumption while maintaining proper LED operation.
23. Display Device with Pixel-Based Backlight Control and Ambient Light Adaptation
Hisense Visual Technology Co., Ltd., HISENSE VISUAL TECHNOLOGY CO LTD, 2022
Display device and control method that improves energy efficiency and color contrast while also blending the display with its environment. The method involves determining a control signal for the backlight based on the pixel brightness in the displayed image. This allows adjusting the backlight brightness to match the image requirements instead of calculating grayscale values. Additionally, the brightness of each backlight color can be adjusted separately based on per-color pixel brightness. This provides better color contrast. Further, detecting ambient light brightness and color allows adjusting the backlight to better match the environment.
24. LED Display System with Dynamic Brightness Adjustment Using Area-Specific Correction Coefficients
MITSUBISHI ELECTRIC CORP, 2022
LED display system that dynamically adjusts brightness of individual LEDs in a display to optimize power consumption when displaying images with low brightness requirements. The system calculates correction coefficients for each display area and power supply area to bring power consumption within target limits. This avoids overconsumption in areas with high brightness needs. The coefficients are applied to adjust the video signal brightness before driving the LEDs.
25. Display Device with Control Circuit for Selectable Driving Currents and Adjustable Supply Voltage in LED Channels
Huayuan Semiconductor (Shenzhen) Limited Company, 2021
Display device with selectable driving currents for LED channels to improve efficiency and reduce power consumption as LED density increases. The display has a control circuit that determines a group current level based on the brightness levels of all LED channels. It then configures each channel's duty cycle to achieve its brightness level with the group current. This allows using lower currents for dimmer channels. The control circuit also adjusts the supply voltage based on minimum channel voltages. By optimizing currents and voltage for the group, it reduces waste compared to driving each channel separately.
26. LED Display Driving System with Combined Pulse Width and Amplitude Modulation for Enhanced Grayscale Uniformity
TCL CORP, 2021
Improving gray scale uniformity and display quality of LED displays by using a combination of pulse width modulation (PWM) and pulse amplitude modulation (PAM) to drive the LEDs. The method involves determining the driving mode (PWM or PAM) for each LED based on its brightness. This allows using PAM with direct current amplitude control for high gray levels to avoid current fluctuations and display issues, while using PWM with low current capability for low gray levels. This way, reliable display is possible across the full grayscale range.
27. Display Panel with Ambient Light-Responsive Brightness Adjustment Circuitry
ZHONGSHAN JINGTI ELECTRONIC TECH CO LTD, ZHONGSHAN JINGTI ELECTRONIC TECHNOLOGY CO LTD, 2021
Low power consumption display panel that can automatically adjust brightness based on ambient light levels. The panel has a light intensity detection circuit to measure external light. A control circuit generates LED illuminance pulse width signals based on the detected light. A dimming circuit uses these signals to control the LED display circuit's on/off time ratios, allowing multi-level adjustment of brightness from 0 to 100%. This prevents overbrightness at night or underexposure in bright environments.
28. LED Display Device with Luminance-Based Drive Current Selection and Video Signal Correction
MITSUBISHI ELECTRIC CORP, 2021
An LED display device with power saving and image quality optimization. The display selects drive current levels based on luminance information. This allows driving the LEDs at currents that maximize efficiency. To prevent brightness fluctuations, the video signal is corrected based on the selected current. This compensates for reduced brightness when driving at lower currents. By balancing efficiency and brightness, power consumption is reduced without image degradation.
29. LED Display Device with Luminance-Based Drive Current Adjustment and Correction Coefficient Calculation
Mitsubishi Electric Corporation, MITSUBISHI ELECTRIC CORP, 2020
LED display device and method that reduces power consumption while maintaining image quality. It involves determining the drive current based on calculated luminance levels and using a correction coefficient to adjust brightness. This allows driving the LEDs with lower current to increase efficiency while preventing excessive brightness reduction. The coefficient is calculated based on the determined current. This stabilizes brightness and prevents discontinuous changes. The average pixel value is used to switch between initial and reduced currents and brightness correction coefficients.
30. Micro LED Display Unit with Photosensitive Device for Automatic Driving Current Adjustment
WUHAN CHINA STAR OPTOELECTRONICS TECHNOLOGY CO LTD, 2020
Micro LED display unit with improved brightness and uniformity by using a photosensitive device to automatically adjust the driving current of the micro LED. The micro LED display unit has a driving circuit, a micro LED, and a photosensitive device. The driving circuit provides the display signal to the micro LED. The photosensitive device connects to the driving circuit output, micro LED input, and negative power supply. It automatically turns on based on micro LED brightness to adjust the driving current. This compensates for voltage drops in the interconnects to maintain uniform display brightness.
31. Display System with Inter-Module Power Redistribution for Peak Luminance Control
SAMSUNG ELECTRONICS CO LTD, 2020
Efficiently realizing peak luminance through power sharing between a plurality of display modules in a large display, and a method for controlling the same. The method involves acquiring the total power consumption of the display modules based on the luminance of the input image, and supplying each of the driving modules based on the acquired total power consumption. This allows redistributing power between driving modules to meet peak luminance needs of some displays without requiring higher capacity power supplies. If an error occurs in a driving module, power can be supplied from an adjacent module. This prevents black screens in partial regions needing high brightness.
32. Micro LED Display with Isolated LED Structures and Integrated Micro Lens Focusing System
OmniVision Semiconductor (Shanghai) Co., Ltd., 2020
Micro LED display that provides high light emission efficiency through better utilization of the LED emitter structures. The display has a substrate with electrode structures connected to circuitry within the substrate. An LED functional layer above the substrate contains isolated LED structures that correspond to the electrode structures. The LED structures can emit light individually. An electrode layer covers the LED layer and micro lenses focus light from each LED structure. This allows each isolated LED structure to be fully used as a pixel emitter, improving light extraction compared to shared LED regions. The isolated LED structures are electrically connected to the substrate electrodes. The display is manufactured by etching openings through the LED layer and substrate, filling them with metal pillars, and depositing the electrode and lens layers.
33. Layered MicroLED Array Fabrication for Integrated Multi-Color LED Display Panels
HONG KONG BEIDA JADE BIRD DISPLAY LIMITED, 2020
Fabricating integrated multi-color LED display panels using techniques that enable high-resolution displays with low power consumption. The method involves stacking multiple layers of microLEDs on top of each other with each layer bonded and patterned to form microLED arrays. This allows integration of pixel driver circuitry with the microLEDs. The stacking enables dense pixel packing with one microLED layer per color.
34. LED Display System with Sub-Display Area Luminosity Correction Coefficients for Power Control
MITSUBISHI ELECTRIC CORP, 2019
LED display system with power optimization that reduces power consumption in multi-display setups like large outdoor displays. The optimization is achieved by controlling the power consumption of each sub-display area as well as the overall display. The system has an LED display control that computes correction coefficients for each sub-display area and the entire display based on the luminosity requirements of the displayed content. These coefficients are sent to the individual LED displays to adjust their luminosity levels. By synchronizing the average luminosity of each sub-display area with the overall display, power consumption can be optimized when some areas have lower luminosity needs.
35. MicroLED Devices with Off-Axis C-Plane Crystal Lattice Alignment
Facebook Technologies, LLC, 2019
MicroLED devices that have their crystal lattice structure arranged such that the c-plane of the crystal lattice is misaligned with respect to the light emitting surface. This off-axis crystal structure guides the light generated inside the LED to exit the emission surface at an angle less than the critical angle for total internal reflection. This improves the extraction efficiency of the LED and increases the light output.
36. Large-Screen Display Backlight Circuit with Selective LED Channel Driving Mechanism
Lenovo (Beijing) Co., Ltd., 2019
Boosting display output efficiency in large-screen devices with many LEDs by selectively driving subsets of the LEDs instead of all of them simultaneously. The technique involves dividing the LEDs into channels driven by the backlight circuit. When the display needs a certain brightness level, instead of providing the full current to all channels, a subset of channels is selected based on the brightness requirement and supplied with the full current. The remaining channels are dimmed by reducing the current. This allows higher duty cycle and efficiency in the selected channels while avoiding overcurrent in others.
37. LED Display with Ambient Light-Responsive Brightness Adjustment Using Separate Main and Auxiliary Circuits
Hangzhou Youhang Information Technology Co., Ltd., 2019
LED display brightness adaptation to save energy by automatically adjusting display brightness based on ambient light levels. The display has separate main and auxiliary circuits with current sensing and PWM dimming modules. A brightness control module connects the circuits and receives light sensor data to adjust the auxiliary circuit output current. This allows the main circuit brightness to match ambient light without wasting power on overly bright displays in low light conditions.
38. Micro LED Display with Tubular Structure and Buffer Layer Column Formation
Wuhan China Star Optoelectronics Technology Co., Ltd., 2019
Micro LED display with improved efficiency and color accuracy over conventional designs. The micro LED is formed by growing a buffer layer column on a substrate, then sequentially forming the layers of the LED on the buffer layer column. After that, electrodes are added on the inner and outer sides of the LED structure. This creates a micro LED that is shaped like a tube with hollow center. The tube structure lowers impedance between the electrodes, improving conductivity and efficiency. The tube shape also increases effective junction area and current density, improving color accuracy.
39. LED Display Board with Individualized Current Control and Fault Detection for RGB LEDs
Baek Sun-young, 2019
Power saving LED display board that reduces power consumption and improves efficiency by individually controlling the current for each color (R, G, B) LED in a display. The board has a controller that senses the current consumed by each color LED and switches to standby mode if a fault is detected. It also allows separate current and voltage settings for each color to optimize brightness. This prevents unnecessary current waste in LEDs with different voltage requirements.
40. Display Device with Power-Sharing Multiple Modules and Stored Subpixel Current Control Data
Samsung Electronics Co., Ltd., 2019
A display device with multiple display modules that maximizes peak brightness while preventing color shift by sharing power between the modules. The display has a memory storing current control info for each subpixel based on brightness/color characteristics. The driver calculates the max power available in each module based on total power and individual module consumption. It then drives the modules with the calculated max power levels to achieve peak brightness in each module without color shift.
41. Monolithic Growth and Transfer of Multi-Color Micro-LED Arrays on a Single Wafer
Intel Corporation, 2019
A technique to produce high efficiency micro-LED displays with lower manufacturing costs. The technique involves monolithically growing different colored micro-LEDs on the same wafer and transferring them to the display backplane to form pixels. This eliminates the need for separate growth and transfer steps for each micro-LED color. For example, blue and green micro-LEDs can be grown together in a "BG" structure, then transferred as a unit to the backplane.
42. Passivation Layer for Sidewall Protection in Multiple Quantum Well LED Structures
Intel Corporation, 2018
Improving the efficiency and lifetime of microLED displays by passivating the LED structures. A passivation layer over the sidewall of the multiple quantum well (MQW) LED structure helps maintain LED quality after etching, without degrading performance. The passivation material includes III-Nitride compounds like AlN for compatibility with GaN-based microLEDs. It can be deposited at low temperature after MQW patterning. The passivation layer protects the sidewalls from damage during subsequent processing, improving LED performance and lifetime compared to unpassivated structures.
43. Display Device with Drive Value Correction for Light Source Power Management
Canon Inc., 2018
A display device and control method that efficiently uses power while preventing image quality degradation. The method involves correcting drive values of light sources to balance the total drive time against a threshold. If the total drive time exceeds the threshold, the drive values are adjusted to match. This allows maximizing power usage while avoiding driving times less than the threshold that can cause blackouts and image quality issues.
44. Display Device with Integrated Power Supply Adjustment for Main and Optional Components
NEC Display Solutions, Ltd., 2018
Display device with optimized power management to reduce system size and cost when optional devices are not used. The display has a power supply that provides voltages for both the main display and optional devices. When the optional devices aren't present, the display calculates the power needed for the main display based on its conversion unit's power transition. It then adjusts the power supply for the main display's lights to match that calculated power level. This allows using the display's main power circuit for both components instead of having a dedicated power supply for the lights.
45. MicroLED Display System with Sensor-Driven Dimming and Color Adjustment Mechanism
Southern University of Science and Technology, 2018
Intelligent dimming and color adjustment system for microLED displays to optimize image quality and power efficiency in varying environments. The system uses sensors to detect external light and temperature levels. Based on the readings, the control unit adjusts the microLED driving voltage and sub-pixel color balance to adapt brightness and tone for optimal viewing in different environments. This reduces light pollution, eye strain, and power consumption in bright conditions, while improving contrast and color accuracy in low light.
46. Integrated LED Micro-Display with Substrate-Embedded Color Conversion Layers and Electronic Driving Circuitry
Oculus VR, LLC, 2018
A low power consumption high brightness display with an integrated LED micro-display that provides efficient light generation and color conversion. The display features an array of red, green, and blue LEDs with color conversion layers to create a full color display. The LEDs are directly integrated on a substrate with electronic driving circuitry. This eliminates the need for external light sources and components, reducing power consumption compared to displays using separate LEDs and pattern generators. The integrated design also allows precise matching of LED emission wavelengths for optimal color quality.
47. LED Display with Load-Balancing Switching Power Supply Network
HANGZHOU MULTI-COLOR OPTOELECTRONICS CO LTD, 2017
LED display with multiple switching power supplies that distribute power evenly to the LED modules and balance the load between the supplies to prevent overloading and extend lifespan. The LED display has multiple switching power supplies, each with an output terminal and a control line. The LED modules are connected to the output terminals and the control lines are connected together. This allows the power to be shared between the supplies and each supply can drive multiple LED modules. If a supply fails, the others can take up the load. The control lines balance the power consumption among the supplies.
48. LED Power Control Device with Dynamic Maximum Power Stabilization and Adaptive Brightness Modulation
Han Ji-yeon, 2017
Power control device for LEDs that allows efficient power supply to LEDs while preventing excessive power and heat issues. The device calculates the range of power in which an LED can be stably driven. It then controls the applied power to always be at the maximum stable level. Within that maximum, it quickly turns the power on/off based on brightness ratio to adjust brightness efficiently. This prevents overpowering the LED. If resource limits exist, it determines the maximum power allowed and controls accordingly. It also considers ambient light to variably adjust power within limits.
49. Display Device with Integrated Low Voltage Sensing and Luminance Compensation System
LG DISPLAY CO LTD, 2017
Display device for low voltage operation that allows normal display functionality at reduced input voltages. The display has a sensing unit to detect low external voltage. When low voltage is detected, the sensing unit drives the display instead of an external power source. This allows the display to operate at reduced voltages. The display also compensates luminance and modulates LED duty cycles to maintain image quality at lower voltages.
50. Image Display Device with Pixel-Specific Dynamic Brightness Adjustment and Power Limitation Mechanism
SHARP KABUSHIKI KAISHA, 2017
An image display light-emitting device that dynamically adjusts the brightness of individual pixels based on the image content and environmental conditions to prevent overconsumption of power. The device calculates the optimal brightness for each pixel based on the image data, and limits the brightness to prevent exceeding a power limit. The power limit can be dynamically updated based on factors like temperature, ambient light, and image content to optimize brightness while preventing overconsumption.
Because micro-LED displays are becoming more and more popular, cutting-edge methods like enhanced light extraction and graphene-enhanced panels are becoming essential for raising micro-LED energy efficiency. This would allow temperature control in addition to lowering energy consumption and extending the display's lifespan.
Get Full Report
Access our comprehensive collection of 56 documents related to this technology
