Membrane Filtration for Re-Refining Lubricants
Membrane filtration for lubricant re-refining operates at the intersection of physical filtration and molecular separation science. Current systems process used oils at pressures ranging from 200-1200 psig and temperatures between 50-250°C, where selectively permeable membranes must discriminate between base oil molecules and contaminants measured in nanometers. Field measurements indicate that multi-stage systems can achieve filtration from 5 microns down to 100 nanometers under carefully controlled 6 BAR pressure conditions.
The fundamental challenge lies in designing membrane structures that effectively separate lubricant-range hydrocarbons from contaminants, degraded additives, and soot particles while maintaining economically viable flow rates and membrane longevity.
This page brings together solutions from recent research—including modular membrane separation devices with interchangeable membrane sheets, membrane cascade systems for hydrocarbon fractionation, integrated flocculation-membrane techniques, and continuous processes combining membrane filtration with liquid phase hydrogenation. These and other approaches demonstrate how membrane technology is transforming lubricant recycling while reducing energy requirements compared to traditional vacuum distillation methods.
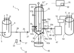
1. Integrated System for Regeneration and Recovery of Waste Oils with Modular High-Pressure Hydraulic Circuits and Automated Recirculation
EVGENII MIKHAILOVICH DEREVTSOV, 2025
Integrated plant for regeneration and recovery of waste industrial and engine oils, comprising a module for removing moisture and fuel fractions, a diagnostics and monitoring module, a quality control module, and an additive application module, all connected through high-pressure hydraulic circuits and reservoirs for oil, additives, and vapors. The plant features automated recirculation circuits with sensors and centrifuges for continuous oil purification and quality monitoring.
2. System and Method for Lubricating Oil Purification Using Integrated Membrane Separation and Flocculation
AKTIEBOLAGET SKF, 2025
A method and system for purifying contaminated lubricating oil that combines membrane separation and flocculation techniques to achieve high efficiency and yield. The system includes a pre-treatment unit for removing contaminants and water, a membrane separation unit for producing a first purified oil and a concentrated oil rich in contaminants, a flocculation unit for treating the concentrated oil with an ethylene glycol-based flocculant, and a separation unit for recovering a second purified oil. The system enables effective recycling of the concentrated oil and achieves improved cleanliness and yield compared to conventional techniques.
3. Recycling Process for Lubricating Greases with Solvent-Based Thickener Dissolution and Recovery
FUCHS SE, 2025
A process for recycling lubricating greases containing polymeric hydrocarbons or esters as thickeners, with recovery of the base oil and thickener as a component of a recycled lubricating grease. The process involves collecting used lubricating grease, dissolving the thickener in a solvent, separating the solvent from the suspension, and recovering the base oil and thickener as a recycled lubricating grease. The solvent is selected to have a boiling point between 40°C and 140°C, and the thickener is preferably based on oil-soluble amorphous polypropylenes or polymethylpentene.
4. Polyacrylonitrile Ultrafiltration Membrane for Separation of Used Engine Oil
A. P. Nebesskaya, A. Yu. Kanat’eva, Р. С. Борисов - MDPI AG, 2024
The separation of used engine oil (UEO) with an ultrafiltration (UF) membrane made of commercial copolymer of poly(acrylonitrile-co-methyl acrylate) (P(AN-co-MA)) has been investigated. The P(AN-co-MA) sample was characterized by using FTIR spectroscopy,
5. SEPARATION OF OIL AND PETROLEUM EMULSIONS BY POLYSULFONAMIDE MEMBRANES TREATED WITH CORONA DISCHARGE PLASMA
M. Yu. Alekseeva, И Г Шайхиев, Zemfira T. Sanatullova - Ufa State Petroleum Technological University, 2024
Research on the separation of emulsions based on I20-A grade industrial oil and oil from the Tumutuk field using polysulfonamide (PSA) membranes has been carried out. In order to intensify the process and increase resistance to oiling, polymer filters were treated with corona discharge plasma. It was found that as a result of the modification, the separation efficiency increased to 90 %, and productivity increased up to 10 times. The results of the study allow us to recommend the use of a proven membrane ultrafiltration method for treating wastewater from emulsified oils, for example, in the composition of used cutting fluids or cleaning solutions. Corona plasma treatment improves the efficiency and productivity of water-oil emulsion separation. It was revealed that when separating an oil-water emulsion, productivity as a result of membrane modification in most cases, contrary to what was expected, decreases. This circumstance is explained by the more complex qualitative and, accordingly, dispersion composition of oil, which contributes to clogging of filter pores. Thus, to purif... Read More
6. On-Site Oil Recycling Method with Multi-Stage Filtration and Pressure-Controlled Flow System
DRISSI DJALLOUL, 2024
A method for on-site oil recycling that enables individual locations, such as auto repair centers, to recycle used oil. The method involves a centrifuge tank for particulate separation, followed by a series of filters including a 5-micron filter, a 1-micron filter, a 220-nanometer filter, and a 100-nanometer filter, all operating under 6 BAR pressure. The system includes an inlet control valve, an oil transfer pump, and an outlet valve to manage oil flow and pressure.
7. Boosting Demulsification and Antifouling Capacity of Membranes via an Enhanced Piezoelectric Effect for Sustaining Emulsion Separation
Yuanyang Yan, Peizhang Zhou, Yahong Zhou - American Chemical Society (ACS), 2024
Traditional superwettable membranes for demulsification of oil/water emulsions could not maintain their separation performance for long because of low demulsification capacity and surface fouling during practical applications. A charging membrane could repel the contaminants for a while, the charge of which would gradually be neutralized during the separation progress. Here, a superhydrophilic piezoelectric membrane (SPM) with sustained demulsification and antifouling capacity is proposed for achieving prolonged emulsion separation, which is capable of converting inherent pulse hydraulic filtration pressure into pulse voltage. A pulse voltage up to 7.6 V is generated to intercept the oil by expediting the deformation and coalescence of emulsified oil droplets, realizing the demulsification. Furthermore, it repels negatively charged oil droplets, avoiding membrane fouling. Additionally, any organic foulants adhering to the membrane undergo degradation facilitated by the generated reactive oxygen species. The separation data demonstrate a 98.85% efficiency with a flux decline ratio be... Read More
8. Application of Membrane Technology in Oil and Gas Fields
Shrisha S. Raj, Nazia Shaik, Sundergopal Sridhar - CRC Press, 2024
Membrane technology (MT) has become one of the most important separation techniques. The choice of the membrane for a process largely depends on the application for which it is used. The first membrane application in industries started in 1960s. With almost 60 years of fast progression, today, membrane-based industries have given extraordinary advantages like beverage and food production, hazardous industrial effluent treatment, haemodialysis, air pollution control, energy conversion and storage and dairy purification to improve human life. Water shortage has a practical implication using the conventional methods, which are cost-effective. Some of the methods enhanced oil recovery, water flooding and steam injectionalong with the advanced separation techniques are also discussed. In addition, new technologies offer a solution to increasing the recycled water for further reuse applications in various industries. This technology increased our capabilities to recognise production methods, safeguard the environment and public health and provide modern technologies for sustainable develop... Read More
9. Future Perspective of Membrane Technology in Petroleum Industry
Chinmoy Bhuyan, Swapnali Hazarika - CRC Press, 2024
Research and development of membrane technology for its use in the petrochemical industry are trending topics in research. Membrane technology has been proven to be the most efficient and advantageous technology to solve many problems faced by the petroleum industry during various operational processes including extraction, refining and production. Wastewater treatment, natural gas separation and purification, separation of olefin and paraffin and enhanced oil recovery are some of the major areas where membranes have been used potentially due to their advantages in terms of suitability and effectiveness. However, there are certain issues for their uses like fouling behaviour, mechanical strength, etc., which should be considered critically and can be overcome by designing novel membranes. Various research works have been going on for this purpose and to mitigate the challenges faced by the petroleum industries. In a nutshell, membrane technology can be the most reliable technology for different operations in petroleum industries.
10. Advancement of Membrane Technology for the Separation of Oil from Oily Wastewater in Petroleum Industry
Chinmoy Bhuyan, Pratyashi Kondoli - CRC Press, 2024
Oil-based wastewater generated from various petrochemical industries has adverse effects on the ecosystem as it contains many hazardous chemicals. Oil contaminants present in wastewater that enter the food chain through uptake by aquatic animals can threaten the sustainability of the ecosystem. Therefore, treating the oil-based wastewater generated during various activities at the ground level is crucial. Membrane-based technology has been considered one of the most employed techniques for the separation of oily contaminants from water to make wastewater reusable. Membrane technologies have numerous advantages, like easy handling, large-scale separation, high efficiency for the separation of oil from the water-oil emulsion, etc. However, it always suffers from some drawbacks, like the agglomeration of large oil particles over the membrane pores, pore swelling due to the action of solvents and corrosion due to high salt. In recent years, the development of advanced membrane systems for minimising fouling and increasing the solvent resistance of membrane systems has become a trending r... Read More
11. Chapter 10 Oil fractionation and water/oil emulsion separation using polymer membranes
Hind Yaacoubi, Mahmoud A. Abdulhamid - De Gruyter, 2024
Oil separation using membrane technology is a highly effective and environmentally friendly method that can provide energy savings, environmental protection, and long-term industrial expansion, competing with traditional separation techniques like extraction, adsorption, or distillation. The employment of membranes in virtually every stage of processing is possible. This chapter studied the production of oils that benefit significantly from membrane separation techniques as they are employed for separation, recovery, purification, and dehydration. Various attempts for degumming and deacidification using membrane technology have also been covered. At the same time, several additional applications for membrane separation techniques fall outside this chapter's scope.
12. In-situ ionized construction of PVDF/sodium polyacrylate-grafted-PVDF blend ultrafiltration membrane with stable anti-oil-fouling ability for efficient oil-in-water emulsion separation
Shoujian Gao, Pingping Liu, Jian Jin - Frontiers Media SA, 2024
Traditional polymeric membranes usually suffer from serious oil fouling and quick decline of water flux when separating oil-in-water emulsions. In this work, we report the fabrication of the sodium polyacrylate (PAAS) blended polyvinylidene fluoride (PVDF) ultrafiltration membrane which behaves hydrophilicity, underwater low-oil-adhesive superoleophobicity and outstanding anti-oil-fouling ability even for viscous crude oil. The blend membrane was fabricated via a two-step method, including the nonsolvent-induced phase inversion of PVDF/polyacrylic acid-grafted-PVDF (PVDF/PAA-g-PVDF) blend membrane and the subsequent in-situ ionization of PAA into PAAS. The two-step method improves the affinity between the strong hydrophilic additive PAAS and the hydrophobic polymer matrix PVDF, thus endowing the blend membrane with long-term stable superwetting property for 1,100 days. The PVDF/PAAS-g-PVDF blend membrane can efficiently separate multiple emulsifier-stabilized oil-in-water emulsions with ultrahigh separation efficiency of 99.97% (the residual oil content in the filtrate is lower than ... Read More
13. Biodiesel Refining and Processing Strategies
Timothy J. Tse, Li Zhou, Farley Chicilo - IntechOpen, 2024
Biodiesel fuel is produced from triglyceride fats, and oils obtained from plant and animal sources. Typically, triglycerides are first transesterified to produce fatty acid alkyl esters (FAAE) and then refined. Traditional FAAE refining strategies are often energy-intensive, requiring large amounts of water (e.g., wet washing), adsorbents, and/or chemicals. Refining, in turn, produces substantial amounts of waste and is accompanied by the loss of biodiesel as neutral oil entrained in waste. A wide array of methods and technologies have been developed for industrial oil purification. Successful refining practices minimize waste and limit neutral oil losses. Recent studies have explored the use of adsorbents, solvent purification processes, membrane filtration, as well as novel applications of electrostatic field treatments to remove polar impurities (including free fatty acids, residues, soaps, and glycerides), and particulates from oils. This chapter will review and compare traditional current and novel strategies for refining FAAE for use as biodiesel.
14. Optimization of isotropic MoS<sub>2</sub>/PES membranes for efficient treatment of industrial oily wastewater
Oscar Kayanja, Mohsen A. Hassan, Ahmed H. Hassanin - Royal Society of Chemistry (RSC), 2024
Elimination of tiny oil droplets nearly miscible with wastewater can be realized using membrane technology through ultrafiltration.
15. Dialdehyde cellulose (DAC) and polyethyleneimine (PEI) coated polyvinylidene fluoride (PVDF) membrane for simultaneously removing emulsified oils and anionic dyes
Junliang Liu, Yixuan Huang, Ganwei Zhang - Elsevier BV, 2024
Developing high-efficiency membrane for oil and dye removal is very urgent, because wastewater containing them can cause great damage to human and environment. In this study, a coated membrane was fabricated by applying DAC and PEI onto the commercial PVDF microfiltration membrane for supplying the demand. The coated membrane presents superhydrophlic and superoleophobic properties with a water contact angle of 0o and underwater oil contact angle exceed 150, as well as excellent low underwater oil adhesion performance. The coated membrane shows high separation efficiency exceeded 99.0% and flux 350.0 Lm2h1 when used for separating for six kinds of oil including pump oil, sunflower oil, n-hexadecane, soybean oil, diesel and kerosene in water emulsions. Additionally, the coated membrane can effectively remove anionic dyes, achieving rejection rates of 94.7%, 93.4%, 92.3%, 90.7% for the CR, MB, RB5, AR66, respectively. More importantly, the membrane was able to simultaneously remove emulsified oil and soluble anionic dyes in wastewater containing both of them. Therefore, this novel ... Read More
16. Treatment of Oily Effluents Using a Bacterial Cellulose Membrane as the Filter Bed
Alexandre D’Lamare Maia de Medeiros, Cláudio José Galdino da Silva, Ítalo José Batista Durval - MDPI AG, 2024
One of the main challenges in the treatment of industrial wastewater is the removal of oil-in-water emulsions, which are stable and therefore difficult to treat. Bacterial cellulose (BC) has structural characteristics that make it an ideal filtration membrane. The present study investigated the effectiveness of a BC membrane filtration system for the treatment of oily industrial wastewaters. The results demonstrated that BC is highly effective at removing oily contaminants (~99%), reducing the colour and particulate matter of wastewater, as well as eliminating nearly the entire microbiological load (~99%). SEM, MEV, FTIR, XRD, and TGA demonstrated the presence of oil in the interior of the membrane after filtration, characteristic peaks of its chemical composition, and a 40% reduction in crystallinity. TGA revealed an increase from three (pre-filtration) to five (post-filtration) stages of thermal degradation, indicating the retention of the contaminant in the BC. The mechanical tests demonstrated that the membrane has tensile strength of 72.13 8.22 MPa and tolerated elongation of ... Read More
17. Method for Component Separation in Used Oil via Selectively Permeable Membrane System
EXXONMOBIL TECHNOLOGY & ENGINEERING CO, 2023
A method for separating components in used oil using selectively permeable membranes instead of vacuum distillation. The method involves passing the used oil through a filtration unit to remove solids, then through a flash distillation column to remove water and light ends, and finally through a membrane separation unit where the oil is contacted with a selectively permeable membrane to separate lubricant-range hydrocarbons from lower boiling components and higher boiling components. The membrane separation unit operates at a feed flow rate of 0.25-3.0 gal/min per membrane leaf, a feed pressure of 200-1200 psig, and a feed temperature of 50-250°C.
18. Membrane-Based Separation Process for Contaminant and Additive Removal in Used Oil Re-refining
EXXONMOBIL TECHNOLOGY AND ENGINEERING CO, 2023
A process for re-refining used oil that separates contaminants and additives from the base oil fraction using a membrane separation process at temperatures below conventional distillation temperatures, thereby minimizing equipment fouling and degradation of used oil components. The process uses a porous or semiporous membrane to separate the base oil fraction from contaminants such as water, soot, degraded molecules, and additives, including high molecular weight polymers and small molecular weight additives. The membrane separation process produces a purified oil product, such as a base oil, with reduced levels of contaminants and additives, and a retentate fraction containing the contaminants and additives.
19. Petroleum Wastewater Treatment
Ali Aghababai Beni, Mohammad Saleh Samie Adel, Mojgan Zaeimdar - IntechOpen, 2023
Petroleum hydrocarbons in refinery wastewater are considered the main cause of pollution. Wastewater from oil refineries contains large amounts of oil and fat in the form of suspended particles, light and heavy hydrocarbons, phenol, and other dissolved organic substances, which cause environmental pollution if they are discharged into the environment without treatment. Usually, conventional methods of treating petroleum wastes have a lot of costs; due to the existence of sufficient area for the construction of solar distillation ponds and suitable sunlight, as well as a large number of sunny days near the equator, the solar distillation method can be used. Membrane bioreactors based on biological decomposition and biological transformation of oils and waste oil materials have provided new solutions for the biological treatment of these wastewater. In addition to these methods, Fentons advanced oxidation methods, electrochemical coagulation method, and membrane filtration method are mentioned in this chapter.
20. Oil Recovery Via Selective Oil Permeation
Carolyn M. Cooper, Sarah Alshawish, Kerry A. Kinney - Elsevier BV, 2023
Selective oil permeation is an emerging membrane-based oil-water separation process in which oil (instead of water) permeates through the membrane pores. Previous investigation of selective permeation has demonstrated process efficacy and observed that process performance deviates from traditional pore flow models for oil-disperse solutions. However, these studies have generally focused on insoluble organic concentrations above 1%, and, for many industrial wastewaters, oil concentrations may be substantially lower. This study investigates the efficacy of selective oil permeation from oil-water emulsions containing oil concentrations less than approximately 200 mg/L by evaluating the effects of both operating parameters (e.g., transmembrane pressure, influent flow rate) and solution properties (e.g., influent oil concentration, oil viscosity). Of particular significance, the study demonstrates that process performance improves over time, illustrates the important role of membrane conditioning, identifies the presence of optimal and suboptimal operating ranges, and uses the identificat... Read More
21. A comprehensive review on state-of-the-art antifouling super(wetting and anti-wetting) membranes for oily wastewater treatment
Massoumeh Manouchehri - Elsevier BV, 2023
One of the most dangerous types of pollution to the environment is oily wastewater, which is produced from a number of industrial sources and can cause damage to the environment, people, and creatures. To overcome this issue, membrane technology as an advanced method has been considered for treating oily wastewater due to its stability, high removal efficiency, and simplicity in scaling up. Membrane fouling, or the accumulation of oil droplets at or within the membrane pores, compromises the efficiency of membrane separation and water flux. In the last decade, the fabrication of membranes with specific wettability to reduce fouling has received much consideration. The purpose of this article is to offer a literature overview of all fabricated anti-fouling super(wetting and anti-wetting) membranes for applicable membrane processes for the separation of immiscible and emulsified oil/water mixtures. In this review, we first explain membrane fouling and discuss methods for preventing it. Afterwards, in all membrane separation processes, including pressure-driven, gravity-driven, and ther... Read More
22. Ultrafiltration with organic solvents: A review on achieved results, membrane materials and challenges to face
Carmen M. Sánchez‐Arévalo, María‐Cinta Vincent‐Vela, María‐José Luján‐Facundo - Elsevier BV, 2023
Among all the available membrane processes, ultrafiltration is one of the most commonly used and industrially adapted. Apart from aqueous filtrations, the ultrafiltration of solvent-based solutions has found various applications. Some of them are the recovery of valuable compounds from agro-food industries (olive oil, wine, etc.) and the separation of solvents during edible oil production. However, the contact of the membrane (especially polymeric membranes) with an organic solvent still brings different challenges regarding permeate fluxes, rejection values and the long-term stability of the membrane. In this review, the results achieved by research works dealing with organic solvent ultrafiltration have been examined, analyzing the effects of the solvent on the process. Additionally, special attention has been paid to the pre-treatment of the membrane. All the applied strategies to pre-condition the membrane have been reported and discussed here. For the first time, all these relevant data have been formally structured and studied in-depth, aiming to gain more knowledge about organ... Read More
23. System and Method for Liquid Two-Phase Separation of Contaminated Oils with Sensor-Controlled Flow Management
RECONDOIL SWEDEN AB, 2022
A method and system for purifying contaminated oils using a liquid two-phase separation process. The system includes a control system connected to sensors, pumps, and valves that controls the separation process based on predefined settings, sensor signals, and user inputs. The purification process involves adding a liquid separation aid to the oil, mixing and warming the mixture, and separating the impurities from the oil in a sedimentation tank. The system can operate continuously, with multiple sedimentation tanks and a control system that manages the flow of oil and separation aid, monitors the separation process, and controls the removal of the purified oil phase and sludge phase.
24. A Comparison between Various Polymeric Membranes for Oily Wastewater Treatment via Membrane Distillation Process
Dharshini Mohanadas, Puteri Mimie Isma Nordin, Rosiah Rohani - MDPI AG, 2022
Oily wastewater (OW) is detrimental towards the environment and human health. The complex composition of OW needs an advanced treatment, such as membrane technology. Membrane distillation (MD) gives the highest rejection percentage of pollutants in wastewater, as the membrane only allows the vapor to pass its microporous membrane. However, the commercial membranes on the market are less efficient in treating OW, as they are prone to fouling. Thus, the best membrane must be identified to treat OW effectively. This study tested and compared the separation performance of different membranes, comparing the pressure-driven performance between the membrane filtration and MD. In this study, several ultrafiltration (UF) and nanofiltration (NF) membranes (NFS, NFX, XT, MT, GC and FILMTEC) were tested for their performance in treating OW (100 ppm). The XT and MT membranes (UF membrane) with contact angles of 70.4 0.2 and 69.6 0.26, respectively, showed the best performance with high flux and oil removal rate. The two membranes were then tested for long-term performance for two hours with... Read More
25. The Combined Effects of the Membrane and Flow Channel Development on the Performance and Energy Footprint of Oil/Water Emulsion Filtration
Nafiu Umar Barambu, Muhammad Roil Bilad, Norazanita Shamsuddin - MDPI AG, 2022
Membrane filtration is a promising technology for oil/water emulsion filtration due to its excellent removal efficiency of microdroplets of oil in water. However, its performance is highly limited due to the fouling-prone nature of oil droplets on hydrophobic membranes. Membrane filtration typically suffers from a low flux and high pumping energy. This study reports a combined approach to tackling the membrane fouling challenge in oil/water emulsion filtration via a membrane and a flow channel development. Two polysulfone (PSF)-based lab-made membranes, namely PSF- PSF-Nonsolvent induced phase separation (NIPS) and PSF-Vapor-induced phase separation (VIPS), were selected, and the flow channel was modified into a wavy path. They were assessed for the filtration of a synthetic oil/water emulsion. The results showed that the combined membrane and flow channel developments enhanced the clean water permeability with a combined increment of 105%, of which 34% was attributed to the increased effective filtration area due to the wavy flow channel. When evaluated for the filtration of an oil/... Read More
26. Transmembrane Pressure Modeling for Optimal Integrated Membrane System Performance
N. J Ramanamane, P. B. Sob, A. A. Alugongo - IJETAE Publication House, 2022
The integrated membrane system is a promising technology for oily wastewater producing industries. The integrted membrane system achieves the high oil/water emulsions separation at the low-cost operation, however, its feed stream performance is hampered by membrane fouling which causes a decine in permeate flux and oil rejection ratio during the separation process. The poorly estimated transmembrane pressure in the integrated membrane feed stream leads to membrane pores blockages. When the transmembrane pressure builds up in the integrated membrane feed stream causes the decline in the oil/water rejection, which leads to poor membrane performance. The engineering equation solver software was used to model the transmembrane pressure for the optimal performance of the the integrated membrane feed stream during oil/water separation. The theoretical results obtained revealed that increasing the transmembrane pressure, will increase the permeate flux in the integrated membrane feed stream which optimizes the membrane performance. The unique methematical relationship was developed between ... Read More
27. Modular Membrane Separation Device with Interchangeable Membrane Sheets and Adjustable Flow Channels
MOLECULE WORKS INC, 2022
A universal membrane separation device for various applications, including filtration, dehumidification, gas-liquid contactor, and liquid-liquid contactor. The device features a modular design with interchangeable membrane sheets, supported by a structure with flow channels and sealing gaskets. It enables cross-flow or countercurrent operation with adjustable pressure drops, and can be scaled up by adding multiple membrane sheets in parallel.
28. Organic solvent nanofiltration membrane for vegetable oil refining
Mohammad Hossein Davood Abadi Farahani - American Oil Chemists' Society (AOCS), 2022
Membrane separation technology has been receiving much attention for processing vegetable oils due to its potential advantages over conventional purification techniques. Based on the molecular weights and their interactions with the membrane, various solutes can be removed or purified using this technology. However, one of the major challenges is that the membrane has to be chemically inert to organic solvents such as hexane or acetone. Thus, many studies have been focused on developing chemically resistant membranes for specific industrial applications. Organic solvent nanofiltration (OSN) membranes is one of the potential energy efficient and sustainable separation processes that can drastically change the way solvents are recovered and free fatty acids (FFA) are removed in the vegetable oil industry. Seppure's patented GreenMem Series can process vegetable oil in acetone and hexane, achieving high product purity at relatively mild conditions (25 60C, 10 30 bar). This results in up to 90% lower energy consumption and CO2e emissions as well as up to 30-50% lower operating cos... Read More
29. Membrane-based oil and biodiesel washing
Nikolai Kocherginsky - American Oil Chemists' Society (AOCS), 2022
One of the key steps of physical oil refining is washing with aqueous solutions. It is based on mixing and separation in a mixer-settler or centrifuge. Patented membrane-based washing allows to conduct washing without direct mixing with water, i.e. without subsequent separation. Oil and water are separated by a membrane. No transmembrane pressure is necessary. We will present our results of an acid value improvement in some oils and the removal of glycerol and alkali from biodiesel. The process is fast and energy-efficient. It does not need clays, is water- and oil-saving, and is easy to scale up.
30. Research of organometallic ultrafiltration membranes for the treatment of oily sewage from vessel
Jie Hu, Songbo Wang, Song Liu - SPIE, 2022
The research used organometallic ultrafiltration membranes to treat wastewater containing aviation kerosene. After a long operation test, the effect of operation time on water production per unit membrane area was investigated. The research showed that the water yield did not fluctuate significantly during the 90 min of operation. The effect of differential pressure across the membrane on the performance of recovery rate, membrane flux and oil removal rate was investigated by varying the feed water pressure. The research showed that when the operating pressure was increased from 0.14 MPa to 0.2 MPa, the produced water flux increased from about 43 L/h/m2 to about 66 L/h/m2, the single-stage recovery rate increased from 20% to about 40%, and the oil removal rate decreased slightly but was still higher than 90%. The effect of changing the initial oil-bearing wastewater concentration on the oil removal effect was investigated. The research showed that the initial oil concentration was higher than 90% in the range of 30mg/L-100mg/L.
31. Review of Hollow Fiber (HF) Membrane Filtration Technology for the Treatment of Oily Wastewater: Applications and Challenges
Mahsa Keyvan Hosseini, Lei Liu, Parisa Keyvan Hosseini - MDPI AG, 2022
Oily wastewater has been recognized as a threat to the environment due to its hazardous nature and it can negatively affect the ecosystem, and threaten wildlife and human health. Physical, chemical, and biological technologies demonstrated a mixed performance in oily wastewater treatment, and, therefore, a proper treatment technology for oily wastewater needs to be addressed. Membrane filtration using a hollow fiber (HF) membrane is a promising alternative to remove emulsified oil from oily wastewater. This review discusses different sources of oily wastewater, various treatment methods, and membrane technology. The assessment has been focused on the parameters affecting HF membrane performance and applications of HF membrane-based technology to treat oily wastewater. This review paper reveals that HF membrane filtration systems have been previously used for the treatment of oily wastewater in bench-scale studies and few pilot-scale applications, which proved to be favorable in the treatment of recalcitrant wastewater containing oil and high salinity. Limitations associated with memb... Read More
32. Integrated Membrane System Wettability – A Review
N.J Ramanamane, P. B. Sob, A. A. Alugongo - IJETAE Publication House, 2022
Integrated membrane system is one of the current leading techniques repoprted for oil-water separation in current years. These combination of different filtration membranes offered the improved separation efficiency of the integrated membrane system during oil-water separation. Although the integrated membrane system is hilighted as the promissing method for oil-water separtion in various industries, the poor membrane wettability was reported which hampers the performance of the membrane. The poor estimation of the membrane wettability in the integrated membrane feed stream leads to the pores blockages, decline oil-water efficiecy and pooor oil/water rejection ratio. The integrated membrane feed stream is prone to membrane fouling during oil-water sepration due to poor membrane wattability. To improve the performance of the integrated membrane system this review covers the membrane wettability during oil-water separation, the techniques used to improve the membrane wettability during oil-water separtion and mathematical models developed to enhance the fundermental understanding of th... Read More
33. Asymmetric Robust Superhydrophobic/Superhydrophilic Janus Membranes for the Moisture Proofing of Oil and Purification of Water
Jiaxu Zhang, Li‐Na Zhu, Junfei Huang - American Chemical Society (ACS), 2022
The performance degradation of oil caused by moisture and water pollution induced by the infiltration of oil can result in huge losses for society. This is especially true of stable emulsified mixtures of oil and water, which are difficult to separate and urgently require a processing method. In this work, a robust Janus membrane prepared by combining simple electrodeposition and spraying processes was used to separate water-in-transformer oil/lubricating oil emulsions and various oil-in-water emulsions. The membrane with outstanding separation efficiency was also endowed high flux to emulsions, even after 10 separation cycles and 100 sand impact tests, indicating that separation ability was retained. Furthermore, the excellent resistance to acidic and alkaline liquids of the superhydrophobic side groups of the membrane increased the possibility of its service in harsh environments. This study's findings reveal great potential regarding the expansion and application of oil-water separation materials.
34. Refining petroleum with membranes
Hyeokjun Seo, Dong‐Yeun Koh - American Association for the Advancement of Science (AAAS), 2022
Polymeric membranes may lower the energy requirement for oil refineries.
35. Membrane Materials for Forward Osmosis and Membrane Distillation in Oily Wastewater Treatment
Saeed Seraj, Mohammad Hossein Sheikhi, Toraj Mohammadi - American Chemical Society, 2022
Membrane processes with outstanding advantages have been developed over the past three decades and could be used for oily wastewater treatment applications, effectively. Nowadays, forward osmosis (FO) and membrane distillation (MD) processes, as two essential membrane processes have received considerable attention, for oily wastewater treatment applications. The excellence of MD and FO processes compared to other membrane processes is their cost-effectiveness and capability to remove smaller oil drops with lower energy consumption. Membrane fouling as a challenge with decreasing separation efficiency has hindered the commercialization of FO and MD processes. Therefore, developing new FO and MD membranes with lower fouling tendency is very important for water treatment applications especially for oily wastewater treatment. In this chapter, after bibliographic analysis, the conventional methods developed for treating various types of oily wastewaters are reviewed, in brief. Then, various membrane processes with particular emphasis on their challenges and advances in oily wastewater tre... Read More
36. Application of Response Surface Methodology for Optimization and Separation of Free Glycerol, Diglyceroids and Triglycerides from Biodiesel Using PES Ultrafiltration Membrane
Praful G. Bansod, Swapnil Dharaskar, Shyam Kodape - Informa UK Limited, 2022
The available natural energy sources are inadequate to satisfy the demands of an increasing population and control environmental pollution. It is critical to prioritise alternative energy sources like biodiesel. Biodiesel is an eco-sustainable and renewable energy source. But impurities present in biodiesel causes problems in internal combustion engine and emission of hazards gases after burning, it must be separated in accordance with international standards. Conventional techniques are insufficient for separating impurities from biodiesel. Membrane separation technology has been found to be a cost-effective and environmentally friendly technique for biodiesel separation. In this study, 10 KDa polyethersulfone ultrafiltration membranes were used to separate impurities from biodiesel such as free glycerol, diglyceroids, and triglycerides. The response surface was used to analyse the influence of operating variables such as temperature, transmembrane pressure and water addition on impurity separation as well as optimization. The impurities were separated according to international sta... Read More
37. A Brief Review of the Status of Low-Pressure Membrane Technology Implementation for Petroleum Industry Effluent Treatment
Kasro Kakil Hassan Dizayee, Simon Judd - MDPI AG, 2022
Low-pressure membrane technology (ultrafiltration and microfiltration) has been applied to two key effluents generated by the petroleum industry: produced water (PW) from oil exploration, a significant proportion being generated offshore, and onshore refinery/petrochemical effluent. PW is treated physicochemically to remove the oil prior to discharge, whereas the onshore effluents are often treated biologically to remove both the suspended and dissolved organic fractions. This review examines the efficacy and extent of implementation of membrane technology for these two distinct applications, focusing on data and information pertaining to the treatment of real effluents at large/full scale. Reported data trends from PW membrane filtration reveal that, notwithstanding extensive testing of ceramic membrane material for this duty, the mean fluxes sustained are highly variable and generally insufficiently high for offshore treatment on oil platforms where space is limited. This appears to be associated with the use of polymer for chemically-enhanced enhanced oil recovery, which causes si... Read More
38. Continuous Process for Re-Refining Used Motor Oils with Liquid-Liquid Solvent Extraction and Liquid Phase Hydrogenation
REGEN ILL CORP, 2022
A continuous process for re-refining used motor oils (UMO) to produce high-quality base oils, including Group III base oils. The process involves a pre-treatment facility to separate contaminants from the used oil, followed by a continuous liquid-liquid solvent extraction step to produce an extract stream. The extract is then subjected to a continuous flow liquid phase hydrogenation treatment to produce a high-quality oil product with a viscosity index of at least 80. The process allows for variable flow rates and convenient adjustment to accommodate different input feedstocks, enabling efficient processing of used oils with varying components and properties.
39. Constructing Environmental-Friendly “Oil-Diode” Janus Membrane for Oil/Water Separation
Xi Quan Cheng, Yanyan Ye, Zhixing Li - American Chemical Society (ACS), 2022
Oil leakage is a global environmental issue and happens frequently, resulting in a waste of oil resources and even threatening the safety of marine creatures and humans. Because of unidirectional oil transportation performance, "oil-diode" Janus membranes have attracted lots of attention for oil/water separation. However, the hydrophobic side of traditional "oil-diode" Janus membrane is completely hydrophobic, resulting in an easy permeation of oil, which hampers light oil recycling. Herein, we provide a facile approach to develop "oil-diode" Janus membranes with the special wettable structure for fast oil refining. The material characteristics and surface wettability of the membranes that generate superimposed efforts are vital to fabricate "oil-diode" Janus membranes. Interestingly, the manufactured membranes exhibit extra-high oil intrusion pressure up to 12 kPa and present high permeance of about 2993 L m2 h1 bar1 in separating stable water-in-oil emulsion containing surfactant and separation efficiency up to 99.6%, thereby showing promising potential in oil recovery and refin... Read More
40. Removal and coalescence of oil droplets in oily wastewater by nanofibrous membrane filtration
Yimin Sang, Taotao Lu, Shuguang Wang - Royal Society of Chemistry (RSC), 2022
The coalescence of oil droplets in membrane filtration is practically important, however it has not been studied extensively.
41. Assessing the potential and limitations of membrane-based technologies for the treatment of oilfield produced water
Amr Mansi, S.M. El-Marsafy, Yasser Elhenawy - Elsevier BV, 2022
In this study, the recent advances in standalone membrane technologies were investigated for produced water treatment and reclamation. The effect of operating parameters (i.e. temperature, flow rate, velocity, and pH) on membrane fouling were studied in detail. Results showed that microfiltration suffered severe fouling from suspended particles and flux deterioration reacheed 90 % in less than 1 h. Ultrafiltration showed enhanced removal of oil up to 95 % however, membrane hydrophilicity needs to be increased and the suspended particulates should be minimized to sustain operation. Nanofiltration was more prone to fouling with maximum oil removal 99 % and removal of 10 % to 20 % of dissolved solids. Reverse osmosis (RO) performance decreased rapidly against mild salts and oil concentrations in the range of 2000 ppm salts and 150 ppm crude oil and was therefore not suitable for standalone. Developed technologies such as membrane distillation (MD) and forward osmosis (FO) showed remarkable operation stability against high concentrations of oil and salts (1000 ppm crude oil and up to 150... Read More
42. Oil–Water Emulsion Separation and Cleaning Performance Study by Cross-Flow Membrane Filtration
Vijay K. Singh, Chandan Das - American Society of Civil Engineers (ASCE), 2022
Oilwater emulsion discharge or reuse is a major problem for the environment and ecological systems. This discharge cannot mix with fresh water, owing to the high oil content, total dissolved solids, and chemical oxygen demand (COD). Membrane separation is a unique process to reprocess oily wastewater. The membrane has additional advantages compared with other commercial processes, such as adsorption, distillation, and centrifugation, for example, less energy requirement, no addition of chemicals, and a reduction of the COD to within permissible limits. Transient flux decline and foulant deposition during the operating time are the main drawbacks of the membrane separation process. Transient flux decline could be minimized by using a cross-flow setup. In a cross-flow filtration unit, the cell consists of a flat sheet comprising a polyamide membrane with pore diameters under the microfiltration range. During experiments, the membrane was first fouled, and the fouled membrane was cleaned using a cleaning agent. The membrane fouling experiment was conducted at a 138-kPa transmembrane pr... Read More
43. Treatment of a synthetic decanted oily seawater in a pilot-scale hollow fiber membrane filtration process: Experimental investigation
Parisa Keyvan Hosseini, Lei Liu, Mahsa Keyvan Hosseini - Elsevier BV, 2022
This study investigates the performance of a pilot-scale submerged hollow fiber (HF) ultrafiltration (UF) polytetrafluoroethylene (PTFE) membrane filtration system for the treatment of two different types of oily seawater (i.e., seawater contaminated with light and heavy crude oil). The effects of membrane flux and aeration flow rate on membrane performance and the removal efficiency of different fractions of hydrocarbon, including polycyclic aromatic hydrocarbons (PAHs) were examined. The results for both heavy and light crude oil contaminated wastewater reveal that total petroleum hydrocarbon (TPH) removal efficiency of more than 91% was achieved. This research paper determined the optimal operational parameters for an HF membrane filtration system to obtain a good TPH removal efficiency. This system can easily be upscaled and placed on a barge to treat oily wastewater generated from marine oil spills, which can significantly improve the oil spill response capacity.
44. Recent Advances in the Physical Methods to Combat Membrane Fouling: An Emphasis on the Periodic Feed Pressure Technique
Mohamed Echakouri, Mohamed Zoubiek, Amgad Salama - Springer International Publishing, 2022
Membrane fouling is the main problem hindering the development of membrane technology for the treatment of oily wastewater. Oil droplets can easily adhere to the membrane surface causing pore clogging. In this paper, we highlight the characteristics of the recently introduced periodic feed pressure technique (PFPT) as an innovative approach to reduce fouling and to enhance the longevity of the membrane system. The concept of this technique is based on the frequent alteration of the trans-membrane pressure to avoid the adherence of droplets along the membrane surface, thus preventing any further accumulation of oil particles. Results show the sustainability of the membrane at the end of the filtration process. The initial permeation flux was recovered without any loss of membrane function. Computational fluid dynamic (CFD) modeling demonstrated this finding and showed that the alteration of the trans-membrane pressure influenced the stability of the adherent oil droplets by flushing them off with the cross-flow field.
45. Separation of stable oil/water emulsion by using commercial microfiltration polyvinylidene fluoride membranes
Chel‐Ken Chiam, Anusuya Darmarajoo, Zykamilia Kamin - AIP Publishing, 2022
Two types of commercial membranes are investigated to destabilize the oil/water emulsion in this work. One of the membranes is mono-layered membrane made from polyvinylidene fluoride (PVDF) and another one is dual-layered membrane which is a PVDF membrane supported by a fibrous polypropylene (PP) support layer. The membrane area of 17.35 cm2 was characterized by pore size, thickness and distilled water permeation test, and tested with the synthesized oily water in a crossflow microfiltration system. The fibrous PP support layer embedded on the bottom surface of the PVDF-Synder membrane has significantly reduced the open pore structure and increased the thickness of the membrane. As a result, the water permeation flux of the PVDF-Synder membrane (1.908.80 cm3/cm2 min) is slightly lower than that the PVDF-Westran membrane (2.719.80 cm3/cm2 min). Compared with the oil droplet radius in the feed solution ranged from 20 to 180 nm, the PVDF-Westran membrane can coalesce the oil droplets up to 0.56 m while the PVDF-Synder membrane can enlarge the oil droplets to approximately 2.8 m. The... Read More
46. Recent Progress in Microfiltration/Ultrafiltration Membranes for Separation of Oil and Water Emulsions
Nadeem Baig, Billel Salhi, Muhammad Sajid - Wiley, 2022
Abstract Oily wastewater has become one of the leading causes of environmental pollution. A massive quantity of oily wastewater is released from industries, oil spills, and routine activities, endangering the ecosystem's sustainability. Due to the enormous negative impact, researchers put strenuous efforts into developing a sustainable solution to treat oily wastewater. Microfiltration/ultrafiltration membranes are considered an efficient solution to treat oily wastewater due to their low cost, small footprint, facile operation, and high separation efficiencies. However, membranes severely fouled during the separation process due to oil's adsorption and cake layer formation, which shortens the membranes life. This review has critically discussed the microfiltration/ultrafiltration membrane synthesizing methods and their emulsion's separation performance. In the end, key challenges and their possible solutions are highlighted to provide future direction to synthesize nextgeneration membranes.
47. Modified PVA membrane for separation of micro-emulsion
Dharmveer Yadav, Arthi Karunanithi, Sumit Saxena - Elsevier BV, 2022
Release of liquefied hydrocarbons in domestic and industrial effluents, along with oil spills cause significant adverse effects on the soil, water, aquatic ecosystem, and humans. Thus, selective and cost-effective technology to address this challenge is highly desirable. Here, we report the fabrication of electrospun polyvinyl alcohol (PVA) membrane, modified with glutaraldehyde (GA) and a device thereof, for treatment of oil emulsions and recovery of precious fossil fuel. The modified PVA membranes are super-oleophobic with a high static underwater oil contact angle of 163 3 for motor oil. Investigation of wetting properties suggests that the membrane can efficiently separate different oils such as sesame oil, motor oil, mustard oil, and sunflower oil from their emulsions. The motor oil emulsion with separation efficiency of >99% at an excellent permeate flux of 5128 L/m2hbar has been achieved. Thus, the prepared modified PVA membrane construes an easy solution for not only effective treatment of oily wastewater but also for oil recovery with high flux.
48. Continuous separation and recovery of high viscosity oil from oil-in-water emulsion through nondispersive solvent extraction using hydrophobic nanofibrous poly(vinylidene fluoride) membrane
Mengmeng Liu, Liqiang Shen, Jianqiang Wang - Elsevier BV, 2022
Membrane separation has been considered as a promising technology for oily wastewater treatment. However, membrane fouling significantly limited its practical applications especially for oils with high viscosity and concentration. In this study, we propose membrane based nondispersive solvent extraction for continuous separation and recovery oils with high viscosity and concentration from oil-in-water emulsion. In this process, oil-in-water emulsion and extraction solution (hexane) was separated by a porous hydrophobic poly (vinylidene fluoride) (PVDF) nanofibrous membrane and flowed on each side of the membrane. The strong affinity of PVDF membrane and high solubility of hexane towards oil (e.g., lubricant oil) endowed continuous transfer of oil from emulsion side to hexane side. Different from conventional physical sieving, fouling enhanced transfer of lubricant oil in this process. Lubricant oil flux was up to about 336 g/m 2 when 1% lubricant oil-in-water emulsion was used and increased to 935 g/m 2 in case of 10%. Moreover, lubricant oil can be easily recovered through hexane ev... Read More
49. Chemical cleaning−solvent treatment−hydrophilic modification strategy for regenerating end-of-life PVDF membrane
Chenxin Tian, Jiansuxuan Chen, Xianfeng Li - Elsevier BV, 2022
Membrane will inevitably reach its end of life during long-term application. The current disposal approach of replacing end-of-life (EOL) membranes by new membranes constrains the economic efficiency and sustainability of the membrane-based wastewater treatment. Herein, we conducted a proof-of-concept study of regenerating EOL polyvinylidene fluoride (PVDF) membranes from a full-scale membrane bioreactor (MBR), to achieve an economical and sustainable membrane-based wastewater treatment. A novel chemical cleaningsolvent treatmenthydrophilic modification strategy was proposed for regenerating the EOL PVDF membranes. After the regeneration, the water permeance of the EOL membrane could be recovered from 43.7 8.8 to 426.0 40.3 L m2 h1 bar1, which was comparable with that of the new membrane. The solvent treatment slightly dissolved the membrane matrix and facilitated the detachment of recalcitrant foulants, which was responsible for the markedly recovered water permeance. The hydrophilic modification using polydopamine coating effectively improved surface hydrophilicity of memb... Read More
50. PSU-g-SBMA hollow fiber membrane for treatment of oily wastewater
Chong Shen, Qian Zhang, Qin Meng - IWA Publishing, 2021
Ultrafiltration membranes can intercept oil particles smaller than 10 m, but the membranes are easily contaminated by oil due to their hydrophobicity. To treat various oily wastewaters, we prepared a hydrophilic hollow fiber membrane (HFM) with anti-fouling property by grafting sulfobetaine methacrylate (SBMA) onto polysulfone (PSU). For six simulated wastewaters containing emulsified oil at 1,000 mg/L, the PSU-g-SBMA HFM was able to remove 98.5-99.7% of oil, higher than that of PSU HFM at 91.1-98.9%. The oil concentration in filtrate was less than 15 mg/L, which could meet the discharge standard of wastewater. The water flux of PSU-g-SBMA HFM can be completely recovered after being washed by rhamnolipid and alkali solution, while the same cleaning process could not recover the PSU HFM. As found, the contact angles of oil droplets on the PSU-g-SBMA membrane were larger than those on PSU membrane, which indicated the improved hydrophilicity by PSU-g-SBMA. For 48 h of filtration to soybean and diesel oil/water emulsion, the effect of PSU-g-SBMA HFM was stable and the flux could be com... Read More
Get Full Report
Access our comprehensive collection of 84 documents related to this technology
