Laser Ablation Processes for Solar Cell Manufacturing
Laser ablation in solar cell manufacturing requires precise control of energy deposition, with typical process windows requiring power densities between 5-8W and frequencies of 50-70kHz. These parameters must be carefully managed to prevent thermal damage while achieving the necessary material removal for features like contact grids, through-grooves, and metallization patterns essential for cell efficiency.
The fundamental challenge lies in balancing material removal precision with throughput speed while preventing collateral damage to sensitive semiconductor layers and passivation coatings.
This page brings together solutions from recent research—including selective laser patterning with bias voltage control, two-step ablation processes for heterojunction cells, and integrated heating-cooling systems for thermal management. These and other approaches focus on achieving consistent quality in high-volume manufacturing while maintaining cell efficiency and yield rates.
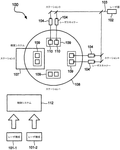
1. Selective Laser Patterning Process with Bias Voltage for Solar Cell Substrate Targeting Fine Grid Structure
JINKO ENERGY HAINING CO LTD, 2024
A process for improving solar cell efficiency through selective laser patterning. The process involves applying a bias voltage to the solar cell substrate, followed by laser illumination that creates a patterned light spot on the substrate surface. The laser pattern includes a hollow area with a specific geometry, and the substrate's fine grid structure overlaps this hollow area. The laser scanning pattern effectively targets the metal grid lines while avoiding the main grid, thereby selectively reducing contact resistance and improving photoelectric conversion efficiency.
2. Method for Selective Laser Ablation and Melting of Interfacial Defects in Photovoltaic Modules
UNIVERSITY OF VIRGINIA PATENT FOUNDATION, 2024
A method for recycling and repairing photovoltaic modules by selectively removing interfacial defects through laser ablation and/or laser melting. The method targets specific layers in the solar cell structure, using precise wavelength selection to selectively target defects without compromising the module's electrical performance. This selective removal enables the recovery of photovoltaic components, including silicon wafers and glass, for reuse in new solar modules or other applications.
3. Laser System for Simultaneous Cutting and Chemical Passivation of Silicon Heterojunction Solar Cells
HUANENG JIAYUGUAN NEW ENERGY CO LTD, 2024
A laser cutting and passivation method for silicon heterojunction solar cells that enables simultaneous laser cutting and chemical passivation. The method employs a laser system with adjustable power and spot size to precisely cut the solar cell surface while simultaneously applying a passivation solution through controlled spray. The laser cutting process naturally creates micro-fractures that can be effectively passivated through the solution treatment, eliminating the need for separate passivation steps. This approach enables high-accuracy laser cutting while maintaining precise control over the cutting process, making it particularly suitable for mass production of solar cells.
4. Two-Step Laser Ablation Process for Solar Cell Cutting with Sequential Passivation Layer Slot Formation and Silicon Layer Cutting
WUHAN DR LASER TECHNOLOGY CO LTD, 2023
Reducing edge damage and efficiency loss in cutting solar cells, particularly high-efficiency cells like HJT, by using a two-step laser ablation process instead of mechanical breaking. The method involves first laser ablating a narrow slot in the passivation layer, then using a second laser to cut the silicon layer within the slot. This reduces surface damage compared to cutting both layers together. The first laser forms shallow grooves in the passivation layer, and the second laser cuts the silicon within them. The first laser ablation can be done before or after the second laser cutting, depending on the cutting method used (laser scribing vs nondestructive splitting).
5. Laser-Based Metallization Process for Back-Contact Solar Cells with Alternating Semiconductor Regions and Non-Conductive Laser Stop
MICROSENSE SOLAR PTY LTD, 2023
Laser-based metallization of solar cells for back-contact applications. The process involves creating alternating N-type and P-type semiconductor regions on a substrate, followed by forming a non-conductive material paste between regions. The paste is cured to create a region of non-conductive material that acts as a laser stop during laser ablation. The metal foil is then selectively deposited over the non-conductive regions, with laser ablation selectively removing the metal from the regions between the semiconductor regions. This laser-based patterning approach enables efficient metal isolation for back-contact solar cells while maintaining low-cost processing.
6. Semiconductor Layer with Selective Absorption for Laser-Induced Groove Formation in Solar Cells
LG ELECTRONICS INC, 2022
Reducing thermal damage in laser-induced groove formation in solar cells by employing a novel semiconductor layer that selectively absorbs laser energy. The layer, comprising a material with a higher absorption coefficient than the substrate, is integrated into the solar cell's semiconductor layer. This selective absorption enables thermal damage mitigation during laser groove formation, particularly when using laser wavelengths below 600 nm. The layer can be formed on the substrate's rear surface or in the semiconductor layer, and its absorption characteristics can be optimized for specific laser wavelengths.
7. Laser Marking Method for Solar Cells Using Green Laser with Specific Power, Frequency, and Speed Parameters
TONGWEI SOLAR CO LTD, 2021
A laser marking method for solar cells that improves the traditional solid-line laser marking technique by optimizing beam parameters. The method employs a green laser with 5-8W power, 50-70kHz frequency, and travel speed of 500-700mm/s to achieve uniform character depth and consistent height. The laser beam's characteristics are tailored to prevent mechanical damage to the silicon wafer, enhance passivation film growth during plasma-enhanced chemical vapor deposition (PECVD) coating, and minimize light-induced defects. This approach enables precise laser marking while preserving the structural integrity of the solar cell substrate.
8. Laser Cutting System with Fiber Laser and Galvanometer Control for Solar Cells Featuring Integrated Heating and Cooling Modules
CARMAN HAAS LASER TECHNOLOGY CO LTD, 2021
A laser cutting system for solar cells that minimizes damage to the cell structure while producing high-quality cuts. The system employs a laser cutting module with a fiber laser and galvanometer control, a heating module that simultaneously heats the laser beam and a cooling module that maintains a stable temperature during the heating process. The laser beam is focused onto the solar cell's internal structure, creating a material modification layer that enables precise cutting without damaging the cell's passivation layer or silicon wafer. The heating and cooling process ensures consistent temperature control throughout the cutting process, eliminating thermal stress-induced cracking and fragmentation.
9. Laser-Assisted Method for Creating Through Grooves in Solar Cells with Controlled Depth and Orientation
VikoCheng Photovoltaic Technology Co., Ltd., WEIKECHENG PHOTOVOLTAIC TECHNOLOGY CO LTD, 2021
Manufacturing method for creating a through groove in solar cells through a novel laser-assisted cutting process. The method employs a laser to selectively cut through the solar cell's thickness while maintaining cell integrity. The laser is positioned at the beginning of the cutting path, ensuring that the battery slice remains intact after the laser operation. This approach enables precise control over the groove depth and orientation without disrupting the cell structure. The laser-assisted method allows for controlled groove creation while preserving the cell's original integrity.
10. Laser Groove Identification System Using Distinctive Marking Patterns in Solar Cell Manufacturing
JINKO SOLAR TECHNOLOGY CO LTD, 2021
Tracking laser technology in solar cell manufacturing to prevent misidentification of laser grooves. The technology employs marking laser lines with distinct characteristics, such as non-parallel ends or different widths, to distinguish between laser grooves produced by different laser cutting machines. This enables accurate identification of laser grooves during manufacturing and quality control, ensuring consistent laser alignment and preventing potential issues like misaligned solar cells or modules.
11. Laser-Assisted Metallization Method for Solar Cell Interconnection Using Metal Ribbons
SUNPOWER CORP, 2020
A novel method for metallizing solar cell structures that enables efficient and cost-effective manufacturing of solar cells through a simplified interconnect process. The method employs laser-assisted metallization using metal ribbons to connect solar cells in series or parallel configurations, eliminating the need for complex interconnects and soldering. The laser metallization process enables direct current flow between cells while maintaining structural integrity, while the metal ribbons facilitate efficient current collection and distribution. This approach enables the creation of solar cells with improved efficiency and manufacturing processes compared to traditional back-contact methods.
12. Solar Cell Cutting System with Precision Laser and Integrated Temperature Management
NINGXIA XN AUTOMATION EQUIPMENT CO LTD, 宁夏小牛自动化设备有限公司, 2020
A solar cell cutting system that optimizes cell processing while minimizing thermal damage and surface contamination. The system employs a precision laser cutting system with integrated temperature management, enabling controlled thermal ablation of cell surfaces while maintaining structural integrity. The cutting process is precisely controlled to achieve optimal cell segmentation while minimizing thermal damage, ensuring efficient module production with reduced thermal stress. The system incorporates advanced cooling technology to rapidly cool the battery sheet after cutting, preventing thermal-related defects.
13. Device and Method for Dual Laser Beam Cutting of Solar Cells with Integrated Liquid Cooling System
NINGXIA XN AUTOMATION EQUIPMENT CO LTD, 2020
A method and device for cutting solar cells using laser technology to minimize thermal damage while maintaining structural integrity. The method employs dual laser beams to precisely cut solar cells, with the laser beams positioned at specific heights to avoid thermal damage. A liquid cooling system is integrated into the cutting process to rapidly cool the cut solar cells after separation, preventing thermal distortion and improving overall performance. The device features adjustable laser beam positioning, a cooling nozzle system, and a frame for securely mounting the solar cells during the cutting process.
14. Laser Processing Method for Metal Ablation and Passivation in Photovoltaic Cell Fabrication
SOLEXEL INC, 2020
Laser processing techniques for solar photovoltaic cells achieve high-quality passivation and contact formation through selective metal ablation of silicon dioxide (SiO2) surfaces. The laser ablation process enables precise control over metal deposition and patterning at the nanoscale, while maintaining environmental benignity through dry processing. The technique improves passivation of phosphorus-rich emitter regions by selectively removing hydrogen from SiN layers, enhancing minority carrier lifetime and surface recombination velocity. The process enables high-temperature annealing of SiO2 surfaces to form stable passivation layers, enabling efficient contact formation with metal contacts.
15. Method for Forming Contact Holes in Solar Cells Using Doped Silicon Nanoparticles and Laser-Induced Melting
SunPower Corporation, SUNPOWER CORP, 2020
A novel method for forming contact holes in solar cells by utilizing doped silicon nanoparticles as emitter dopants. The process involves creating doped silicon nanoparticles on a substrate, coating them with a passivation film, and then using a laser beam to selectively melt and form the doped silicon at the emitter junction. This approach enables the formation of contact holes through the doped silicon without compromising the emitter structure or introducing additional processing steps.
16. Method for Fabricating Solar Cell Metallization Structures Using Laser-Induced Breakdown Spectroscopy
SUNPOWER CORP, 2019
Fabricating solar cell metallization structures for efficient and cost-effective solar cell manufacturing. The method involves creating metallization patterns using laser-induced breakdown spectroscopy (LIBS) to form conductive contacts directly on semiconductor substrates, eliminating the need for traditional metal foil deposition. The metallization patterns are created by selectively exposing the metal foil to a laser beam while maintaining the semiconductor substrate structure. This approach enables the formation of precise contact structures with the semiconductor regions, while maintaining the substrate's original surface integrity. The metallization patterns can be used to create solar cell circuits, strings, or other solar cell structures that enhance efficiency and manufacturing complexity.
17. Process for Laser-Cutting and Aligning Solar Cells in Shingled Assembly
APPLIED MATERIALS ITALIA SRL, 2019
Shingled solar cell assembly process that improves manufacturing efficiency and quality by enabling laser-cutting of solar cells while maintaining alignment during assembly. The process involves laser-cutting the solar cells using a laser beam directed onto the first side of the solar cell structure, followed by separation of the cells into individual pieces. The laser beam is precisely positioned to cut through the solar cells while maintaining alignment with the laser beam's path, ensuring accurate separation. The laser-cut solar cells are then assembled into a shingled array with adhesive applied to the second side of each cell.
18. Method for Photovoltaic Cell Processing with Silicon Oxide Passivation for Enhanced Thermal Stability and Defect Control
TONGWEI SOLAR CHENGDU CO LTD, 2019
A method to improve the efficiency of photovoltaic cells through laser cutting reduction. The method involves a post-processing step that enhances the material's thermal stability and internal defect control through a silicon oxide passivation layer. This layer, created during the wafer processing, not only protects the cell surface from laser damage but also improves the material's thermal conductivity and internal defect tolerance, thereby reducing laser cutting-induced efficiency losses.
19. Method for Preparing Transparent Solar Cell Components Using Dual Laser Processing with Precise Insulated Regions
BEIJING SIFANG AUTOMATION . LTD, 2019
A method for preparing transparent solar cell components that enables high-speed production of light-transmissive solar cells while maintaining power generation characteristics. The method employs a laser cleaning and scribing process to create precise, insulated regions within the solar cell, followed by a second laser treatment to remove the thin film layer while maintaining the scribed regions. This approach enables the creation of transparent solar cell components with both high transmission efficiency and reliable power generation. The laser cleaning step is performed without damaging the power generation areas, while the second laser treatment precisely removes the thin film without causing short circuits. The laser processing speed of 30 cm/s is significantly higher than traditional machining methods, enabling faster production rates while maintaining operational reliability.
20. Laser Ablation Method with Sub-200ns Pulse Duration and Widened Beam for Homogeneous Surface Removal in Solar Cell Manufacture
INTERNATIONAL SOLAR ENERGY RES CENTER KONSTANZ E V, 2019
A method for laser ablation in the manufacture of solar cells that enables efficient large-area surface removal while maintaining competitive production costs. The process employs a laser with a pulse duration of 200ns or below, distributed by a beam diameter widening in the focal point to achieve homogeneously distributed ablation. By operating at lower repetition rates compared to conventional methods, the laser's pulse energy is optimized for efficient ablation across the large surface areas of solar cell precursors, significantly reducing processing time compared to high-repetition-rate lasers.
21. Dual-Sided Laser Processing Device with Opposing Lasers for Simultaneous Front and Back Illumination of Solar Cells
XINING BRANCH OF SPIC XIAN SOLAR POWER CO LTD, State Power Investment Corporation Xi'an Solar Power Co., Ltd., STATE POWER INVESTMENT CORPORATION XIAN SOLAR ENERGY POWER CO LTD, 2019
A laser processing device for solar cells that enables efficient double-sided processing by combining front and back laser illumination. The device comprises two lasers positioned on either side of the solar cell assembly, with one laser illuminating the front surface and the other illuminating the back surface of the solar cell. This dual-side illumination configuration enables the production of solar cells with both front and back patterns simultaneously, eliminating the need for separate front and back processing steps.
22. Method for Aligning Back Aluminum Grid Lines and Laser Slots in Polysilicon Solar Cells via Selective Backpassivation Film with Varied Refractive Indices
SUZHOU TALESUN SOLAR TECHNOLOGY CO LTD, 2019
Method for improving alignment accuracy of back aluminum grid lines and laser slotting in polysilicon solar cells through selective backpassivation film modification. The method involves creating a selective backpassivation film with different refractive indices and colors that match the laser marking point, enabling precise alignment of laser grooves and grid lines.
23. Solar Cell Fabrication with Single-Setting Laser Ablation for Uniform Contact Apertures in Interlayer Dielectric
Sunpower Corporation, SunPower Corporation, 2018
Solar cell manufacturing process that enables efficient and cost-effective fabrication of high-efficiency solar cells while maintaining optimal device parameters. The process employs a novel laser ablation technique that enables the formation of contact holes in the solar cell structure without requiring multiple laser energy settings. The ablation process creates precise, uniform contact apertures in the interlayer dielectric stack, enabling the formation of metal contacts that are electrically isolated from the diffusion regions. This approach eliminates the need for separate laser energy settings for each diffusion region, while maintaining the necessary laser parameters for efficient solar cell performance.
24. Laser-Based Etching System with Protective Cover for Selective Removal of Transparent Conductive Film from Solar Cells
JUNTAI INNOVATION BEIJING TECH CO LTD, 2018
A method and system for removing transparent conductive film from solar cells without compromising light conversion efficiency. The method employs a laser-based etching process that selectively removes the film from the cell while maintaining the light conversion area intact. The system incorporates a protective cover to prevent laser beam exposure to the inner cell surface, ensuring precise etching while maintaining the cell's optical integrity.
25. Solar Cell with Laser-Cut Semiconductor Substrate and Optimized Oxide Layer Thickness
LG ELECTRONICS INC, 2018
Solar cell with enhanced efficiency through optimized electrode design and manufacturing process. The cell features a semiconductor substrate with a cut surface and non-cut surface, conductive regions, and electrode connections. The substrate is processed using a water jet laser to create a precise, laser-cut solar cell structure. The laser cutting process eliminates etching damage to the existing conductive regions, while maintaining the electrode connections. The cell's oxide layer thickness is optimized to balance electrical conductivity and thermal stability. The resulting solar cell achieves improved efficiency compared to conventional designs.
26. High-Density Solar Panel Fabrication with Overlapped Photovoltaic Strips and Laser-Ablated Scribe Regions
SOLARIA CORP, 2017
Manufacturing high-density solar panels using overlapped photovoltaic strip elements to increase power output while reducing series resistance losses. The process involves creating multiple parallel photovoltaic strips on a substrate, where each strip is a portion of a cell. The strips are arranged in a pattern to achieve higher power density, with each strip having a specific thickness and width. The process involves laser ablation of the substrate to create scribe regions, which are then selectively removed to create the strips. This approach enables the creation of high-power solar panels with reduced series resistance while maintaining efficient current flow.
27. Laser-Based Edge Clearance System with Single-Pass Scanning for Thin Film Solar Cells
Jiangsu Qilan Laser Technology Co., Ltd., JIANGSU QILAN LASER TECHNOLOGY CO LTD, 2017
A fully automatic laser clearance system for thin film solar cells that eliminates the need for mechanical grinding and cleaning processes. The system employs a laser cutting head that moves along the solar cell edges, scanning the entire assembly in a single pass. This eliminates the complex secondary movements required by traditional mechanical grinding systems, while maintaining precise control over material transfer and minimizing dust generation. The laser cutting head is mounted on a dedicated platform that allows precise positioning and movement control.
28. Solar Cell Fabrication via Laser-Induced Crystallization of Silicon Using Nd:YAG and Nd:YVCL Lasers with Electroplated Conductive Structures
NATCORE TECHNOLOGY INC, 2017
Solar cells fabricated through laser-induced crystallization of silicon (Si) using a novel laser processing technique that enables efficient solar cells with high efficiency. The process involves laser-induced crystallization of Si with a green Nd:YAG laser and a green NdrYVCL laser, followed by electroplating of the resulting crystalline structure. The laser processing creates a defect-free crystalline structure, while the electroplating enhances conductivity. The process achieves high efficiency solar cells with contact resistivity as low as 30 Ω-cm and contact widths as small as 7 pm.
29. Picosecond Pulse Laser System for Selective Silicon Dioxide Ablation on Photovoltaic Cells
SOLEXEL INC, 2017
Laser processing techniques for solar cells that enable efficient, environmentally benign production of high-efficiency photovoltaic cells. The laser processing method employs picoseconds pulse laser technology to selectively remove silicon dioxide (SiO2) from the solar cell surface without damaging the underlying silicon. The laser system is specifically designed to achieve damage-free oxide ablation through controlled plasma formation and interface interactions. This enables precise control over the removal depth and interface conditions, allowing for the creation of fully isolated metal patterns on the silicon surface. The laser processing system is optimized for thin wafers, including planar and 3D substrates, and can be applied to both crystalline and amorphous silicon substrates. The process enables selective doping of emitter and base contact regions while maintaining minimal silicon damage.
30. Multi-Step Solar Cell Scribing with Nanosecond Laser and Mechanical Cutting Operations
Taiwan Semiconductor Manufacturing Company Limited, TAIWAN SEMICONDUCTOR MANUFACTURING COMPANY LTD, 2017
Solar cell laser scribing method that enables precise and efficient patterning of solar cells through a multi-step process. The method employs a nanosecond laser cutting operation followed by controlled mechanical cutting operations to create scribe lines in solar cells. The laser cutting step selectively removes material in the scribing area, while subsequent mechanical cuts maintain the integrity of the underlying solar cell structure. This approach eliminates thermal damage and fragmentation typically associated with conventional laser scribing, ensuring high-quality cell separation and maintaining cell efficiency.
31. Laser Trimming Method for Solar Cell Foil with Overlapping Beam and Foil-Wafer Welding
TOTAL MARKETING SERVICES, SUNPOWER CORP, 2017
Laser-based trimming of solar cell foil for metallization, enabling precise edge removal while maintaining structural integrity. The method employs a laser beam that overlaps both the foil and the wafer perimeter, removing excess foil while maintaining the wafer's surface. The laser scribe precisely cuts the foil along the perimeter, then welds the remaining foil to the wafer while maintaining structural integrity. This approach eliminates traditional mechanical trimming methods and eliminates edge-related issues, providing a reliable and precise foil trimming solution for solar cell fabrication.
32. Interdigitated Back Contact Solar Cells with Laser-Processed Contact Isolation and Junction Emitters
LEVY DAVID HOWARD, 2016
Low-cost interdigitated back contact solar cells that achieve high efficiency through a novel laser-transfer process. The solar cells incorporate heterojunction or tunnel junction emitters with laser-processed contacts, where the laser process creates isolated regions between the contacts and semiconductor layers. This approach eliminates the conventional front-side contacts and their associated processing steps, while maintaining efficient charge carrier transport mechanisms. The laser process enables precise control over contact isolation and semiconductor layer doping, enabling high-efficiency solar cells with reduced manufacturing complexity and cost.
33. Solar Cell Ablation System with Combined Laser and Mechanical Material Removal Techniques
SUNPOWER CORP, 2016
Solar cell ablation system for efficient manufacturing of solar cells. The system employs a novel ablation process that enables high throughput while reducing equipment costs. The process involves selectively removing material from the solar cell surface using a combination of laser ablation and mechanical removal techniques. The ablation process is performed in a controlled environment to preserve the structural integrity of the solar cell while maintaining electrical performance. This approach enables the production of solar cells at high volumes while maintaining competitive costs compared to traditional manufacturing methods.
34. Laser Cutting Method for Heterojunction Solar Cells with Focused Beam Material Removal
SUZHOU GCL SYSTEM INTEGRATION TECHNOLOGY INDUSTRY APPLICATION INSTITUTE CO LTD, 2016
A novel laser cutting method for heterojunction solar cells that enables precise and efficient cutting of these photovoltaic devices. The method employs a focused laser beam to selectively remove material from the solar cell's heterojunction region, creating precise slits while minimizing thermal damage. The cutting process eliminates the need for traditional mechanical cutting methods, eliminating heat-affected zones and reducing the risk of contamination. The laser cutting system is particularly suitable for heterojunction solar cells, which require precise control over the cutting process to maintain their structural integrity and optical properties.
35. Thin Film Solar Cell with Laser-Induced Trench Patterning for Reduced Electrode Contact Resistance
SUNSHINE PV CORP, 2016
Manufacturing a thin film solar cell with reduced contact resistance between electrode layers through a novel patterning process. The process involves mechanically separating the absorbing and buffer layers between adjacent cells using laser-induced removal, followed by laser-induced etching to create a trench at a predetermined depth. This separation enables precise control over the secondary layer thickness, specifically targeting the back electrode layer where contact resistance typically occurs. The laser etching process preserves the underlying electrode structure while selectively removing the secondary layer, thereby enhancing the solar cell's photoelectric conversion efficiency.
36. Method for Laser-Induced Backpassivation with Integrated Purge Gas-Controlled Dust Removal
CHANGZHOU TRINA SOLAR ENERGY CO LTD, 2016
A method for improving laser-induced backpassivation in solar cell manufacturing by integrating a simultaneous dust removal process. The method employs a laser system with integrated purge gas pressure control during the backpassivation step, where the purge gas is applied simultaneously with the laser grooving process. This synchronized approach ensures efficient removal of dust particles while maintaining the laser beam path, resulting in enhanced backpassivation performance compared to traditional sequential dust removal methods.
37. Low-Temperature Laser-Transfer Method for Patterning Interdigitated Back Contact Solar Cells with Shaped Laser Beam
NATCORE TECHNOLOGY INC, 2016
Low-temperature laser-transfer method for fabricating interdigitated back contact (IBC) solar cells using a novel laser-transfer process. The method employs a spatially and temporally shaped laser beam to pattern the finger structure of IBCs, eliminating the need for conventional mask alignment and vacuum processing steps. The laser beam can be formed into narrow lines with precise control over pulse density and duration, enabling the creation of high-density IBC patterns while maintaining low-temperature processing conditions. This approach enables the production of high-efficiency IBC solar cells with reduced manufacturing complexity and lower material costs compared to conventional laser-assisted processing methods.
38. Method for Fabricating Thin-Film Solar Panels with Continuous Wave Pattern via Laser Cutting
NEXPOWER TECHNOLOGY CORP, 2015
A manufacturing method for high-transmittance thin-film solar panels that improves light transmission by creating a continuous, wave-like structure through laser cutting. The method involves laser cutting a continuous wave pattern on the front electrode layer, creating a separation line that extends parallel to the cutting direction. A light-absorbing layer is deposited on the front electrode layer, covering the separation line and creating additional separation lines that do not overlap. The back electrode layer is deposited on the light-absorbing layer in an image transfer manner, covering the separation lines. This creates a wave-like structure that enhances light transmission while maintaining structural integrity.
39. Method for Forming Localized Metal Contacts on Transparent Conductive Oxide Layers Using Laser-Induced Localized Oxidation
COMMISSARIAT A LENERGIE ATOMIQUE ET AUX ENERGIES ALTERNATIVES, 2015
A method for manufacturing photovoltaic cells with localized metal contacts on transparent conductive oxide layers. The method employs laser-induced localized oxidation (LLO) to create metal contacts on the oxide layers without damaging the underlying material. The process involves creating a selective oxidation zone within the oxide layer by applying laser energy to specific regions, followed by subsequent metal deposition on the remaining oxide layer. This approach enables the formation of metal contacts on both the front and rear faces of the substrate while preserving the integrity of the underlying oxide layer.
40. Laser-Induced Ablation for Aluminum Oxide Passivation Layer Formation in Solar Cells
SOLEXEL INC, 2015
Laser-based passivation for solar cells that eliminates traditional UV-irradiation damage while maintaining high efficiency. The passivation layer is created through laser ablation of an aluminum oxide (Al2O3) film deposited using atomic layer deposition (ALD) or plasma-enhanced chemical vapor deposition (PECVD). The laser-induced damage-free ablation of the Al2O3 film enables the formation of crystalline silicon passivation regions, which are then patterned through laser ablation to create base and emitter regions. This integrated laser processing approach enables stable passivation of back-contact solar cells, particularly those with backplane-supported architectures, while minimizing processing conditions and material thickness.
41. Laser Processing Techniques for Selective Metal Ablation and Patterning in Heterojunction Solar Cells
Soluxell Inc., SOLEXEL INC, 2015
Laser processing methods for manufacturing high-efficiency solar cells through selective metal ablation and patterning. The methods enable precise control over metal contacts and patterning in heterojunction solar cells, achieving high contact areas while maintaining minimal damage to the silicon substrate. The laser processing techniques employ picosecond pulses to selectively remove metal while preserving the underlying silicon, enabling efficient patterning of metal contacts and seed layers on thin-film substrates. The methods are particularly effective for interdigitated back contact cells with emitter and base regions on the same side, where conventional laser processing techniques require significant scaling.
42. Method for Forming Contact Interfaces in Solar Cells Using Shaped Laser Beam on Dielectric-Metal Layer Structure
TAESEOK KIM, 2015
A method for creating high-efficiency solar cells through novel laser beam shaping techniques. The method involves forming a dielectric region on the solar cell structure, followed by the creation of a metal layer on this dielectric layer. The method then employs a specially shaped laser beam to selectively create a contact interface between the metal layer and the solar cell structure. This unique beam design enables precise control over the formation of the interface, allowing for optimized contact formation between the metal and semiconductor layers.
43. Method for Laser-Induced Patterning of Solar Cell Base and Emitter Regions via Selective Ablation of Transparent Passivation Layers
SOLEXEL INC, 2015
A novel method for laser-induced damage-free patterning of solar cell base and emitter regions through selective laser ablation of transparent passivation layers. The process involves depositing a laser-absorbent passivation layer on the solar cell surface, patterning it using laser ablation, and then annealing the patterned layer to create crystalline regions. This approach eliminates the need for conventional doping and patterning steps while preserving the underlying silicon structure. The laser-absorbent passivation layer is selectively removed through annealing, allowing precise patterning of the crystalline regions.
44. Laser-Activated Transparent Passivation Layer with Patterned Base and Emitter Regions for Solar Cells
SOLEXEL INC, 2015
A laser-based passivation method for solar cells that eliminates the need for front-side field doping (FSF) while maintaining UV stability. The method employs a laser-activated, transparent passivation layer that is patterned through laser ablation to form base and emitter regions. The laser processing parameters are optimized to prevent damage to the underlying silicon substrate while achieving passivation properties. This approach enables the formation of high-quality passivation layers on solar cells without the need for heavy, temperature-sensitive front-side doping.
45. Method for Fabricating Back-Contact Solar Cells with Laser Doping and Screen-Printed Contacts
University of Stuttgart, 2015
A method for producing high-efficiency back-contact solar cells using screen printing and laser ablation techniques. The process involves creating precise doped regions on the back of the solar cell through laser doping, followed by local opening of contact areas through laser ablation. The printed contacts are then deposited on the back surface, with an anti-reflective coating applied to the front side. This integrated approach enables precise control over the doped regions and contact patterns, while minimizing the number of lithography steps required for patterning and metal deposition.
46. Single-Pulse Laser Ablation Method for Dielectric Layers in Solar Cells with Synchronized Thermal Expansion
SUNPOWER CORP, 2015
A novel method for ablating dielectric layers in solar cells using a single laser pulse. The method employs a laser with a pulse duration of 1-10 microseconds to generate a burst of energy that selectively perforates the dielectric layers, particularly the amorphous silicon layer, while maintaining structural integrity. The laser pulse is synchronized with the dielectric layer's thermal expansion properties to ensure precise ablation of the desired layer thickness. This approach enables efficient dielectric ablation without requiring multiple laser pulses or specialized equipment, while preserving the solar cell's structural integrity.
47. Three-Beam Laser Cutting Method for Selective Electrode Layer Removal in Thin Film Solar Cells
NEXPOWER TECHNOLOGY CORP, 2015
Laser cutting method for removing thin film solar cell structures through selective removal of electrode layers using three laser beams. The method employs a three-beam laser cutting process where the first beam removes the back electrode and light-absorbing layer, the second beam removes the front electrode layer, and the third beam removes the remaining layer. The second and third beams have different diameters and wavelengths compared to the first beam, enabling precise selective removal of the electrode layers while minimizing damage to the underlying layers.
48. Laser System with Wavelength-Converted Multi-Pulse Beam for Selective Material Removal in Solar Cell Manufacturing
SunPower Corporation, 2015
A laser system for manufacturing solar cells that enables selective material removal through multi-pulse laser processing. The system employs a single-pulse laser beam that is converted into a multi-pulse laser beam through a wavelength conversion process. The multi-pulse beam is directed onto the solar cell substrate, where it selectively removes material through sequential laser pulses with varying delay times. This multi-pulse approach allows for precise control over the material removal process, enabling the removal of multiple layers of material simultaneously.
Get Full Report
Access our comprehensive collection of 48 documents related to this technology
