Fire Suppression Systems for Solar Panels
Solar array fires present unique challenges due to their distributed nature and electrical hazards. When thermal events occur, panel temperatures can exceed 800°C, creating risks of arc faults and rapid fire spread across arrays that often span thousands of square meters. Traditional fire suppression methods become complicated by the presence of energized equipment and the need to maintain system integrity.
The fundamental challenge lies in detecting and containing thermal events while managing the interplay between electrical isolation, cooling requirements, and system protection.
This page brings together solutions from recent research—including distributed temperature sensing networks, component-selective suppression systems, wireless monitoring platforms, and integrated thermal management architectures. These and other approaches focus on early detection and targeted response while preserving the functionality of unaffected array sections.
1. Photovoltaic Fire Station with Wireless-Controlled Fire Suppression and Autonomous Data Tracking System
军威瑞特消防科技有限公司, 2024
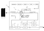
A photovoltaic fire station that enables remote monitoring and control of its fire suppression system through wireless communication, eliminating the need for direct power connection. The station incorporates an autonomous tracking system that records and transmits system data, operational feedback, and visual assistance to the fire station's control center, enabling real-time monitoring and response capabilities even when the power is interrupted.
2. Solar Panel with Integrated Seismic and Fire Detection Sensors, Fire Suppression System, and Waterproof Thermal Management Structure
The Joeun Energy Co., Ltd., THE JO EUN ENERGY CO LTD, 2024
Solar panel with integrated earthquake-resistant and fire prevention capabilities. The panel features a body portion with an open front, a door for opening and closing the receiving space, and a support portion below the body. The body portion houses a control board with integrated sensors for vibration, temperature, and humidity monitoring. The control board automatically detects seismic activity and determines fire risk through temperature and humidity measurements. When a fire is detected, the control board activates fire suppression and cooling systems. The panel's design incorporates a waterproof structure and thermal management system to prevent water ingress during rain events while maintaining optimal operating conditions.
3. Swing-Based Sprinkler System with Synchronized Meshed Gear Teeth for Photovoltaic Cell Fire Protection
Chaohu Jiaoyang New Energy Co., Ltd., 2024
A fire protection system for photovoltaic cells on mountains that utilizes a unique swing-based sprinkler arrangement. The system comprises multiple swing assemblies with rotating shafts connected to meshed gear teeth, arranged on opposite sides of a partition. Each swing assembly includes two sets of half-gears, one set near each partition, fixedly sleeved on the outside of the sixth rotating shaft. The gear teeth are matched to form a synchronized mesh pattern, enabling the swing assemblies to effectively cover the entire cell surface while maintaining structural integrity. This innovative design enables the system to provide comprehensive protection against fire spread through the photovoltaic cells.
4. Exterior Structure Fire Suppression System with Pressurized Reservoir and Solar-Powered Activation
Gregory James Owsley, 2023
Automated fire suppression system for exterior structures that eliminates the need for municipal water sources while maintaining reliable protection against fires. The system comprises a network of sprinkler heads strategically deployed along the structure's perimeter, connected to a pressurized water reservoir. A controller monitors smoke and thermal events, activating the pressurized water source through a dedicated valve when detected. The system utilizes a solar-powered power source to charge the reservoir, eliminating the need for municipal water pressure fluctuations. This innovative approach enables continuous fire protection without relying on external water supplies.
5. Fire Suppression System with Interconnected Heat Exchangers and Temperature Sensors for Solar Panels
PLAZA DENKO CO LTD, 2023
Fire extinguishing device for solar panels using a network of interconnected heat exchangers and temperature sensors. The device monitors the temperature of the refrigerant flow through the system, detecting temperature deviations that indicate potential fires. When a fire is detected, the system automatically discharges the refrigerant and disconnects the power output from the affected panel, preventing further damage and ensuring safe operation of the entire solar panel array.
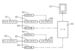
6. Integrated Solar Power System with Distributed Temperature Sensors for Fire Detection
KUMHO TECHNIX CO LTD, Kumho Technics Co., Ltd., 2023
Comprehensive solar detection system with fire detection capability that monitors the entire solar power system from the control box to the consumer. The system integrates multiple temperature sensors across the system's components, including photovoltaic modules, junction boxes, inverters, and busbars, to detect fires throughout the system. This multi-point temperature monitoring enables early detection of fires that may not be apparent through traditional single-point monitoring methods. The system also includes control logic to automatically initiate fire alarms when a fire is detected, ensuring comprehensive system protection.
7. Solar Power System with Linear Cable Fire Detection and Integrated Temperature Anomaly Monitoring
KUMHO TECHNIX CO LTD, Kumho Technics Co., Ltd., 2023
Solar power generation system with a single linear cable fire detection system that monitors the wiring lines connecting the solar panels to the electrical distribution system. The system comprises a single cable that spans the entire wiring line, with a monitoring device integrated into the control box that detects temperature anomalies through a single-point detection method. The cable design enables continuous monitoring of temperature variations across the entire length of the wiring, preventing localized hotspots that can spread fires. The system includes features like sag prevention and cable tension adjustment to maintain cable integrity.
8. Solar Panel Electrical Connection System with Wireless Monitoring and Automatic Disconnection
WEY STAR ELECTRICAL TECHNOLOGY CONSULTANTS CO LTD, 2022
A solar protection system that monitors and controls the electrical connections between solar panels to prevent electrical shorts and fires. The system uses wireless communication to continuously monitor panel voltages and currents, and automatically disconnects the electrical connections between panels when abnormal conditions are detected. The system includes a wireless controller that communicates with a cloud-based server to receive alerts and execute protection actions. The system can be integrated with existing solar panel inverters and wiring to provide enhanced safety features for solar energy systems.
9. Solar Panel with Component-Selective Fire Suppression System Using Movable Oxygen-Blocking Shield and Extinguishing Agent
PoM Energy Co., Ltd., FORMENERGY CO LTD, 2022
Solar panel with integrated fire suppression system that selectively extinguishes fires in specific components while preserving normal components. The system employs a panel-mounted fire suppression unit that moves a protective shield in the direction of impacted components to block oxygen, while a specialized extinguishing agent is applied to the shield surface. This targeted suppression minimizes component damage by selectively extinguishing fires in critical components while preserving non-impacted components.
10. Prefabricated Automatic Sprinkler System with Integrated Rotating Photovoltaic Components and Adjustable Support Module
GUANGDONG CHANGDA CO LTD, 2022
A prefabricated fire-fighting automatic sprinkler system with integrated photovoltaic components that enables outdoor fire protection while maintaining power autonomy. The system comprises a support plate with an adjustable module, a rotating photovoltaic assembly, and a fixedly connected upper plate. The adjustable module enables precise positioning of the photovoltaic components while maintaining system stability. The rotating photovoltaic assembly enables power generation for the sprinkler system even when the power source is interrupted.
11. Fire Protection Panel with Bent Locking Portion and Water Connection for Photovoltaic Systems
SHARP KK, 2021
Fire protection panel for photovoltaic power generation systems that prevents fire spread between solar cells and roofing. The panel features a bent locking portion that engages with a crosspiece on the roofing, with a water connection on one edge and a fixed connection on the other. The panel's design allows multiple panels to be arranged in a continuous gradient, with the locking portion forming a secure bond between adjacent panels. This configuration enables complete coverage of the solar cell installation area while preventing fire spread between the cells and the roofing.
12. Solar Panel Fire Suppression System with Temperature-Based Detection and Drone-Delivered Adaptive Agent Deployment
Dream Engineering, DREAM ENGINEERING CO LTD, 2021
Fire suppression system for solar panels that uniquely combines temperature-based detection, intelligent agent deployment, and spatially adaptive agent delivery. The system employs a temperature-sensing network to identify solar panel anomalies, with the temperature threshold determining whether a panel is in danger. When a panel exceeds the threshold, a specialized agent is deployed with the appropriate viscosity, and a drone-based agent is deployed to precisely target the panel. The system continuously monitors temperature changes to dynamically adjust agent delivery, enabling rapid and effective suppression of solar panel fires.
13. Photovoltaic System Connection Panel with Multisensor Anomaly Detection and Automated Current Diversion
Jungwoo Engineering Co., Ltd., JEONG WOO ENGINEERING, 2021
Fire prevention system for photovoltaic power generation that enables proactive detection of potential fire hazards through a multisensor approach. The system comprises a connection panel with integrated sensors for temperature, current, and acoustic monitoring. The system employs an artificial neural network to analyze the sensor data and detect anomalies indicative of potential fire risks. The network can automatically block or isolate electrical currents that might lead to fires through targeted current diversion. The system integrates multiple sensor configurations and processing techniques to provide comprehensive monitoring and early detection capabilities.
14. Solar Streetlight with Integrated Fire Suppression and Detection System
Guangzhou Tongli New Energy Co., Ltd., GUANGZHOU TONGLI NEW ENERGY CO LTD, 2021
Integrated solar streetlights with built-in fire protection features, enabling both energy generation and fire safety. The system comprises a solar-powered streetlight with a self-contained fire suppression system, including a battery, alarm, smoke sensor, and fire extinguisher. The system integrates these components into a single unit, with the solar panel and battery mounted on a structural support system, while the alarm and extinguisher are integrated into the support rod. This integrated design provides comprehensive fire protection while maintaining the solar streetlight's energy efficiency and maintenance-free operation.
15. Solar Array with Integrated Automatic DC Power Cut-Off Panel for Fire Detection
B&M Co., Ltd., 2020
Solar power generation system with automatic DC power shutdown for fire prevention and suppression. The system employs a DC power cut-off panel integrated into the solar panel, featuring an automatic shutdown function that automatically disconnects the DC power from the solar array in response to fire detection. This panel is connected to the inverter and provides a dedicated control signal to initiate the shutdown. The system enables rapid DC power interruption during fires, preventing electrical arcs and enabling immediate extinguishment, while maintaining continuous operation of the solar array.
16. Solar Panel with Integrated Temperature-Activated Fire Suppression System
CNFTECH Corporation, 2020
Solar panel with integrated automatic fire suppression system that does not require electrical signals or controls. The system uses a sealed fire extinguisher filled with vaporizing agent. As temperatures rise from fire, the vaporization expands and opens discharge holes to eject the fire suppressant. This provides an inherent fire suppression capability without relying on electrical circuits. The fire suppressant is concentrated at panel corners and guided downwards to suppress fires.
17. Integrated Photovoltaic Roof Fire Suppression System with Sensor-Activated Response Network
GUIZHOU HONGCHANGTIAN PHOTOELECTRIC TECHNOLOGY CO LTD, 贵州鸿昌田光电科技有限公司, 2020
A photovoltaic roof fire extinguishing system for buildings with solar panels. The system integrates an automated fire suppression system into the building's existing roof structure, providing rapid response to rooftop fires. The system comprises a network of sensors and a fire suppression system that are integrated into the building's existing roof infrastructure. The system detects and responds to rooftop fires in real-time, providing immediate fire suppression through a network of controlled suppression agents.
18. Photovoltaic Panel Fire Suppression System with Thermal Imaging and Predictive Analysis
NS SHINSUNG, 2020
A fire suppression system for photovoltaic panels that rapidly extinguishes fires through advanced thermal imaging and predictive analysis. The system features a detection unit that monitors temperature anomalies in the panel, a suppression unit that employs gas or clean agent extinguishing agents, and a control unit that leverages deep learning to predict fire locations and intensities. The control unit optimizes suppression efforts by predicting fire hotspots and triggering targeted extinguishing actions. This approach enables rapid fire suppression while minimizing the risk of electrical shock and component damage.
19. Solar Power Generation System with Integrated Gas-Based Fire Suppression and Differential Temperature Monitoring
Kotec Energy Co., Ltd., COTEK ENERGY CO LTD, 2020
Solar power generation system with a gas-based fire suppression system that accurately detects and responds to fires within photovoltaic panels. The system employs a gas fire extinguishing system that maintains uniform nozzle pressure and maintains consistent distance from the gas storage tank to the injection nozzle. The system employs a temperature monitoring system that continuously measures the temperature of the panel, with differential temperature detection and constant temperature algorithms. When a fire is detected, the system automatically initiates fire suppression using the gas extinguishing agent, with automated valve control and monitoring. The system ensures consistent gas delivery through uniform pressure and distance management, minimizing damage to equipment and personnel.
20. Fire Monitoring System for Solar Panels with Real-Time Data Collection and Predictive Analytics
JM Solar Korea Co., Ltd., JM SOLAR KOREA CO., LTD., 2019
A fire monitoring system for solar panels that enables real-time early detection and proactive response to potential fires through advanced predictive analytics. The system collects real-time data from solar panel channels, including current and voltage measurements, temperature sensors, and environmental data, through a communication gateway. A server analyzes this data to create a sophisticated fire prediction model that identifies potential ignition zones and temperature thresholds. When a predicted fire is detected, the system automatically activates fire suppression systems, including networked extinguishers and temperature sensors, to prevent fire spread. The system's predictive capabilities are further enhanced through machine learning algorithms that continuously update the model based on new data.
21. Photovoltaic System with Fire-Activated Current-Limiting Device for Permanent Circuit Interruption
DEXERIALS CO LTD, 2019
A fire-resistant photovoltaic protection system that prevents electrical discharges during fire events. The system integrates a current-limiting device with a photovoltaic power generation system, which provides a permanent path interruption during fire conditions. The device is designed to melt and seal the electrical connections between solar panels, preventing electrical discharges even after extinguishing the fire. This ensures the system remains in a safe state during fire events, preventing electrical discharges that can lead to re-ignition.
22. Photovoltaic Building Fire Protection System with Integrated Arc Fault Detection and Automatic Panel Shutdown
UNIV SHANGHAI DIANJI, 2019
A fire protection system for photovoltaic buildings that integrates arc fault detection with automatic shutdown of photovoltaic panels. The system monitors the DC system for arc faults and automatically shuts down the panels when a fault is detected, thereby preventing damage from electrical fires. This system combines the traditional fire-fighting strategy of shutting down panels with the monitoring capability of arc fault detection, enabling more comprehensive protection against electrical fires in photovoltaic installations.
23. Solar Cell Module with Junction Box Featuring Fireproof Sheet and Wing-Shaped Cover
TOSHIBA CORP, 2019
A solar cell module with improved fire resistance through a novel junction box design. The module incorporates a fireproof sheet with a cutout portion specifically tailored to the lead-out path of the solar panel's output line. This cutout enables the fireproof sheet to dissipate combustion gases away from the junction box, preventing them from reaching the surrounding environment. The sheet is positioned between the junction box and the solar panel, with a wing-shaped cover protecting the junction box from the cutout. This configuration ensures that combustion gases are safely dispersed away from the junction box, preventing ignition and maintaining thermal stability.
24. Integrated Fire Detection and Suppression System for Photovoltaic Facilities with Microcapsule-Induced HFC Extinguishing
Park Gil-ho, SEOUL ELECTRIC . COMPANY LTD, EX Solar Co., Ltd., 2019
Automatic fire suppression system for solar power generation facilities that integrates a fire detection and suppression system with advanced fire protection technologies. The system comprises a photovoltaic power generation equipment assembly, a network, where each photovoltaic power generation unit detects smoke and heat in the main body of the electric equipment and supplies the detected smoke and heat to the control unit through the I/O interface. A sensor unit including a thermal sensor detects temperature anomalies. A control unit requests fire suppression through the I/O interface when analyzing fire inside the electric equipment body using the sensing information. The system features a fire suppression system with a microcapsule-type digesting inducer that combines HFC extinguishing agents with a CNT-enhanced disperser. The system integrates with the facility management server to enable automated fire detection, suppression, and notification, while maintaining communication with the facility's network.
25. Photovoltaic Power Station Fire Detection and Suppression System Utilizing Dry Agents
XIAN TUORI NEW ENERGY TECHNOLOGY CO LTD, 西安拓日新能源科技有限公司, 2019
Photovoltaic power station fire prevention system that enhances safety by eliminating water-based fire suppression while maintaining operational reliability. The system replaces traditional water-based suppression systems with a fire detection and suppression system that uses dry agents to extinguish fires, eliminating the risk of water damage to equipment. The system also provides complete fire range control, eliminating the need for water source limitations. This approach enables the system to provide reliable fire protection while maintaining operational capabilities for critical power generation equipment.
26. Solar Power System with Wireless Fault Detection and Disconnection Mechanism
세명이앤씨, SEMYUNG E&C CO LTD, 2019
A solar power generation system that prevents electrical fires and electrical shock accidents through real-time monitoring of solar panel connections. The system uses wireless communication between solar modules to detect arc and ground faults, automatically disconnecting the power line between the modules when a fault occurs. The system continuously monitors solar radiation levels and inverter performance, providing detailed data on solar output, panel health, and system performance.
27. Modular Solar Panel Protection System with Selective Disconnection and Integrated Micro-Inverters
GANGEMI RON, 2018
A solar panel protection system that enables safe installation and maintenance of solar panels by selectively disconnecting panels in hazardous conditions. The system employs a modular architecture that can be integrated into existing solar panel arrays, with each panel containing a micro-inverter that converts local power. When a panel detects a fire or arc fault, the system automatically disconnects it while monitoring its remaining performance. The system also continuously monitors solar panel parameters to optimize power output, enabling the maximum power point to be reached. This approach eliminates the need for expensive bypass diodes and provides comprehensive protection while maintaining system efficiency.
28. Photovoltaic Panel Assembly with Integrated Fire Protection and Adjustable Cavity Design
CHN ENERGY INVESTMENT GROUP CO LTD, 2018
Photovoltaic system that integrates fire protection with solar panels through a novel cavity design. The system comprises a series of photovoltaic panels mounted on a building façade, with a fire protection element separating the panels from the wall. The fire protection element is designed to be open or closed, controlling the flow of air and heat between the panels and the wall. A control system monitors the fire protection element's position and adjusts its operation based on environmental conditions, enabling optimal thermal management while maintaining fire safety.
29. Solar Panel Monitoring System with Parallel Bypass Protection Circuit and Integrated Flame Detection
INDUSTRY-ACADEMIC COOPERATION FOUNDATION CHOSUN UNIVERSITY, 2018
A solar panel monitoring system that enables efficient and reliable power generation while preventing electrical fires. The system incorporates a parallel bypass protection circuit that automatically disconnects the panel from the electrical grid in case of overcurrent conditions. The circuit employs a DC power source disconnecting device with a parallel bypass capability to intervene between the DC power source and the electrical device. This circuit prevents arc generation and ensures safe operation while maintaining power generation. The system also features a flame detection sensor to monitor for fire conditions, with automatic fire suppression capabilities through a fire extinguisher and hydrant.
30. Photovoltaic System with Integrated Fire Detection and Automated Shutdown Mechanism
Hangzhou Puwo Sheng Technology Co., Ltd., HANGZHOU POWERSOL TECHNOLOGY CO., LTD., 2018
Photovoltaic system with fire monitoring and automatic shutdown for distributed solar power plants. The system detects and responds to fire events through advanced monitoring and automation, enabling effective fire suppression without water-based extinguishing methods. The system integrates fire detection, monitoring, and response capabilities to address the unique challenges of solar power generation, particularly when water-based extinguishing methods are not feasible.
31. Fire Extinguishing System with Integrated Detection and Suppression for Photovoltaic Arrays
Changshu Canadian Solar Power Technology Co., Ltd., Canadian Solar Inc., CHANGSHU CSI ADVANCED SOLAR INC, 2017
A fire extinguishing system for photovoltaic power plants that integrates rapid fire suppression with safety features. The system comprises a fire detection and suppression system connected to a control panel, which includes an automatic circuit for initiating fire suppression. The suppression system comprises a network of nozzles above the photovoltaic modules, connected by a delivery pipe. The system enables simultaneous fire suppression while maintaining personnel safety through the use of fire blankets for fire containment and the automatic circuit for initiating suppression.
32. Photovoltaic System with Temperature Sensor Network and Relay-Activated DC Disconnection for Anomaly Detection
NOHMI BOSAI LTD, 2017
Detecting temperature anomalies in photovoltaic power generation systems through a novel fire detection method. The system employs a network of solar panels with temperature sensors to monitor temperature deviations across the system. When a panel's temperature exceeds a predetermined threshold, a fire detection line connects the sensors, triggering a relay switch to disconnect the DC power path. This prevents the spread of fire by cutting off the DC current, enabling rapid detection and effective fire prevention.
33. Solar Power Generation System with Inter-Module Circuit Switch and Automatic Voltage Control
MITSUBISHI ELECTRIC CORP, 2017
Solar power generation system with a novel circuit switch that enables efficient and reliable operation during fire events. The system features a switch between solar cell modules that controls the inter-module circuit between solar cells, with the switch located at the final stage of the solar cell string. This switch enables automatic circuit closure during low-sun conditions while maintaining power generation during normal operation. The system includes a control unit that monitors the solar cell strings' output voltage, automatically triggering circuit closure when necessary. The switch is designed to prevent voltage mismanagement and ensure reliable operation during fire suppression activities.
34. Fire Prevention System with Temperature-Sensing and Actuator-Triggered Suppression Mechanism for Energy Storage and Photovoltaic Systems
FTS Korea, FTS-KOREA CO LTD, E&H, 2017
A smart fire prevention system for energy storage devices and photovoltaic generation systems that enables real-time monitoring of fires occurring in these devices. The system comprises a temperature-sensing device that detects temperature anomalies within the storage or generation system, and a controlled mechanical actuator that physically damages the fire suppression system when a predetermined temperature threshold is reached. The system is integrated with a communication network that enables remote monitoring and control through a server, and a networked controller that receives temperature data and initiates system activation.
35. Thin-Film Fire Detection Device for Solar Panels with Integrated Conductive Patterns and Thermally Responsive Coating
NOMI DISASTER PREVENTION CO LTD, 2017
A fire detection device for solar panels that rapidly detects heat generation through a novel, low-cost configuration. The device comprises a thin-film base material with integrated conductive patterns that melt at a predetermined temperature when exposed to solar radiation. The device's surface is coated with a thermally responsive material that melts when the solar radiation exceeds a predetermined threshold, causing the conductive patterns to break. This thermal degradation creates a voltage drop that can be monitored using standard electrical testing equipment. The device's detection mechanism is particularly effective for monitoring solar panels, which generate heat when exposed to sunlight, and provides a rapid and cost-effective means of detecting potential fire hazards.
36. Integrated Fire Prevention and Control System for Photovoltaic Power Plants with Anomaly Detection and Isolation Mechanisms
JIANGSU UZON SYSTEM INTEGRATION TECHNOLOGY CO LTD, Jiangsu Yuezhong Integrated Technology Co., Ltd., 2017
Integrated system for preventing and controlling fires in large-scale photovoltaic power plants. The system uses a combination of monitoring, detection, and suppression technologies to quickly identify and isolate fire hazards in the complex electrical infrastructure of photovoltaic power plants. It includes inversion boosting monitoring, video monitoring, infrared imaging, environmental monitoring, and central control systems. The monitoring system detects thermal, electrical, and environmental anomalies. If a hazard is found, the system isolates the faulty component and prevents further current flow to prevent fires. The system also has hardware like fire-resistant joints and hard fire-proof rosettes to further protect against fires.
37. Photovoltaic System with Integrated Fire Detection and Suppression Mechanism
HYUNDAI ECO SOLAR CO LTD, Hyundai Eco Solar, 2017
A photovoltaic power generation system with integrated fire detection and suppression capabilities. The system comprises a solar panel array, a power conversion unit, and a fire protection system. The solar panel array is connected to a power conversion unit, which converts DC power to AC. A smoke sensor and temperature sensor monitor the system's operation. When a fire is detected, a control unit activates a fire suppression system that employs a portable powder extinguisher to rapidly suppress the fire. The system incorporates multiple fire suppression nozzles, a heat recovery ventilation system, and an earth leakage protection system to prevent fire spread.
38. Modular Wall with Integrated Pressure-Protected Fire Suppressant Reservoirs and Wildlife Passage Openings
FIRST COUSINS LLC, 2016
A fire suppression system comprising a wall with integrated pressure-protected reservoirs. The wall comprises an inlet for receiving fire suppressant fluid, a chamber connected to the inlet, and a dispenser connected to the chamber. The wall comprises a fastener for connecting to an adjacent wall, and openings at the base of the wall allowing wildlife passage. The wall comprises a drainage opening through the wall, and a system of connectors connecting the chambers of adjacent walls. The system enables continuous pressure-protected delivery of fire suppressant through a network of walls connected in series.
39. Photovoltaic System with Integrated Fire Suppression, Humidity Control, and Door Stopper Mechanism
DONGEI CO LTD, Dongyi E&C Co., Ltd., 2016
Photovoltaic system with automatic secondary fire suppression and multi-function, featuring a door stopper and humidity control system. The door stopper prevents the panel door from closing unexpectedly during maintenance, while the humidity control system maintains optimal panel humidity levels to prevent moisture-related fires. The system integrates temperature and gas sensors to detect potential fire conditions and rapidly extinguish them, while the control unit automatically disconnects electrical components when a fire is detected. This integrated fire protection system enables continuous operation while maintaining safety and workflow efficiency.
40. Method for Extinguishing Solar Cell Arrays Using Flame-Retardant Light-Blocking Sheets with Securing Projections and Insulating Corner Bodies
FUMIO KOUDA, 2016
A method for extinguishing solar cell arrays using flame-retardant and insulating light-blocking sheets. The method involves applying the sheets to the roof frame of the solar array, specifically covering the ends of the array, and then securing them to the frame frames of the individual solar cells. The sheets are designed to block sunlight while maintaining electrical integrity, with features such as projecting projections to prevent slipping and hollow insulating bodies at cell corners to prevent sheet movement. The sheets can be easily removed for maintenance, making them ideal for daytime inspections while maintaining safety.
41. Solar Panel with Alkali Metal Silicate Gel-Based Fire Protection Layer
BASF SE, 2016
Solar panels with enhanced fire resistance using a novel alkali metal silicate gel-based fire protection system. The system integrates a fire-resistant gel layer on the solar panel surface, which provides superior fire protection properties compared to conventional fire-resistant coatings. The gel layer is made from a specialized alkali metal silicate compound with a high viscosity, ensuring effective fire resistance even in high-temperature environments. The gel layer is laminated to a weather-resistant plastic composite film on the reverse side of the solar panel, providing a comprehensive fire protection solution for solar panels.
42. Autonomous Fire Suppression System with Solar-Powered Monitoring and Lithium-Ion Battery Storage
WUHU SUNRISE NEW BUILDING MATERIALS TECHNOLOGY CO LTD, 2015
Solar-powered fire protection system that uses solar panels, lithium-ion batteries, and microprocessors to enable autonomous fire suppression in locations without grid power. The system consists of a monitoring node, server, terminal, hydrant system, automated nozzles, distribution management, testing, and alarm modules. The monitoring node collects fire data, sends it to the server, and powers the system with solar panels. The terminal connects to devices like hydrants and nozzles. The system uses lithium-ion batteries and backup batteries for power storage. The solar panels charge the batteries during the day, and the system can operate autonomously at night. The system also has a self-test module to verify components. This allows remote fire protection without grid power.
43. Connection Panel with Integrated Self-Extinguishing Mechanism for Solar Power Systems
POONG SUNG CO LTD, Poongsung Industries Co., Ltd., 2015
Solar power generation system with self-extinguishing capability in the connection panel. The system has a sealed housing with ventilation fan, fire extinguisher, temperature sensor, gas sensor, and controller. The fan ventilates the housing to prevent overheating. When smoke or high temperature is detected, the fan stops to prevent spread. This allows quick initial fire suppression until the fire extinguisher discharges. The housing design, fan, and sensor integration provide self-extinguishing functionality for the critical connection panel in solar systems.
44. Solar Panel with Integrated Fire Suppression and Reverse Current Detection System
SEOUL PHOTO VOLTAIC, MRT Co., Ltd., MRT CO LTD, 2015
Solar panel with integrated fire suppression system to prevent fires in solar panel installations. The system has a fire extinguisher device that can be activated to discharge suppressant when smoke or fire is detected inside the panel. It also includes a reverse current device to cut off power from the panel when it detects a reverse current, which could be an indication of a short circuit or other issue that could cause a fire. The system also aims to minimize heat generation inside the panel by using components with low thermal resistance and avoiding components that generate significant heat.
45. Photovoltaic Plant Fire Detection and Suppression System with Integrated Sensor and Actuator Network
WUXI YUEZHONG MECHANICAL AND ELECTRICAL ENGINEERING CO LTD, Wuxi Yuezhong Electromechanical Engineering Co., Ltd., 2015
Integrated fire prevention and control system for photovoltaic plants to automatically detect and suppress fires in a timely manner. The system has components like inverter monitoring, video surveillance, thermal imaging, environmental monitoring, and central control. It uses sensors to detect fire hazards and sends signals to actuators to take actions like isolating faulty equipment, tripping circuit breakers, and activating fire suppression systems. The system also has intelligent devices like smart junction boxes with built-in fire prevention mechanisms and fire-resistant connectors.
Get Full Report
Access our comprehensive collection of 45 documents related to this technology
