EVSE Fault Detection & Isolation Techniques
Electric Vehicle Supply Equipment (EVSE) operates under demanding conditions, with components experiencing thermal cycling between -40°C and 50°C, voltage transients up to 6kV, and current fluctuations exceeding 80A during fast-charging sessions. These systems must maintain safety integrity while balancing diagnostic precision and operational continuity across varied electrical environments, from residential single-phase installations to three-phase commercial setups.
The engineering challenge centers on detecting potentially hazardous electrical anomalies with sufficient sensitivity while avoiding false positives that would needlessly interrupt critical charging functions.
This page brings together solutions from recent research—including RF-based arc fault detection systems, dual current sensor architectures for short circuit localization, high-impedance midpoint grounding mechanisms, and coordinated relay control for fault isolation. These and other approaches enable EVSE manufacturers to implement robust fault detection strategies that maintain charging availability while ensuring user safety across diverse installation environments.
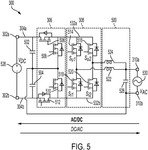
1. Electric Vehicle Onboard Charger with Arc Fault Detection and Response Mechanism
LIGHTYEAR IPCO B V, 2025
An electric vehicle with an onboard charger that can detect and respond to arc faults in the vehicle's external power circuit. The charger monitors the AC power coming from the grid to detect any arc faults. If an arc fault is detected, the charger can take actions like tripping the circuit breaker, shorting the AC circuit, or generating a warning signal. This provides a way to improve electrical safety by detecting arc faults in external circuits without needing dedicated arc fault detectors in the circuit itself.
2. Vehicle Power Supply System with Fault Isolation via Switch-Controlled Current Flow Monitoring
TOYOTA JIDOSHA KABUSHIKI KAISHA, 2025
A vehicle power supply system that identifies the source of a power supply abnormality by controlling switches in the system to isolate the fault area. The system includes multiple power supplies, switches, and a control unit that monitors current flow through the switches during normal and abnormal operation. When an abnormality occurs, the control unit controls the switches to isolate the fault area and determines the source of the abnormality based on changes in current flow through the switches.
3. Short Circuit Localization System Using Dual Current Sensors in Vehicle-Mounted Electric Equipment
TOYOTA JIDOSHA KABUSHIKI KAISHA, 2025
Identifying the location of a short circuit when using vehicle-mounted electric equipment like chargers or power outlets to supply power to external loads. The technique involves using current sensors on the vehicle and load lines. During normal power supply, if a short circuit occurs, the current sensor on the vehicle side will still read current while the load side sensor goes to zero. This indicates the short is on the load side. If both sensors go to zero, the short is in the equipment itself. This allows immediate identification of the short circuit location without disconnecting power or testing.
4. On-Board Charger with Coordinated Relay Control for Vehicle-to-Grid Applications
HYUNDAI MOTOR CO LTD, 2025
An on-board charger (OBC) for electric vehicles that enables fast and coordinated relay control for Vehicle-to-Grid (V2G) applications. The OBC determines when to initiate V2G protection based on power parameters, and then controls both its internal relay and the external charger's relay to rapidly disconnect from the grid. The OBC can preferentially control the main relay, and communicates with the external charger to coordinate the relay control sequence.
5. Monitoring Circuit for Insulation Fault Detection in High-Voltage DC Systems with Common-Mode Current Differentiation
VITESCO TECHNOLOGIES GMBH, 2025
A monitoring circuit for detecting insulation faults in high-voltage DC charging systems, particularly in electric vehicles, that captures common-mode currents through all busbars, including the reference potential busbar, to distinguish between equalization currents during connection and fault currents. The circuit suppresses oscillating currents and overshoots, and emits a fault signal when the common-mode current exceeds a threshold.
6. Circuit Breaker with RF-Based Arc Fault Detection and Rapid Tripping Mechanism
SCHNEIDER ELECTRIC USA INC, 2025
A circuit breaker with automatic arc fault detection and fast tripping capability. The breaker employs RF sensors to monitor electrical conditions at and away from its contacts, and detects arc faults based on changes in RF signals and current rates. Upon detection, the breaker rapidly trips to minimize arc flash energy, with optional inhibit functionality to prevent false tripping during downstream breaker operations.
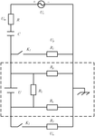
7. Electrical Power System with High-Impedance Midpoint Grounding and Fault Isolation Mechanisms
AMAZON TECHNOLOGIES INC, 2024
Fault-tolerant electrical power system for devices like aerial vehicles that can continue operating through single-point faults and failures without catastrophic failure. The power system has components like the power supply and loads connected to a shared bus via protection devices. These devices isolate components in fault conditions. It also has a high-impedance midpoint grounding that shifts bus voltages in faults while maintaining rail-to-rail voltage. This allows operation with shifted voltages. This provides fault tolerance by isolating components and mitigating ground faults.
8. Control Device with Diagnostic Circuit for Monitoring Vehicle-to-Load Socket Protective Conductor Connection
ROBERT BOSCH GMBH, 2024
A control device for a vehicle charging system that monitors the connection of a Vehicle-to-Load (V2L) socket to the vehicle's protective conductor during charging. The control device includes a diagnostic circuit that measures the voltage between the V2L socket's protective conductor connection and a reference point, and outputs a signal if the measured voltage falls outside a predetermined range. The diagnostic circuit can be integrated into the control device, charger, or V2L device, and can be connected to the vehicle's protective conductor via a dedicated connection.
9. Advanced Fault Detection Techniques in Electric Vehicle Electrical Systems Using MATLAB: A Comprehensive Review
- International Journal for Research in Applied Science and Engineering Technology (IJRASET), 2024
Abstract: Electric vehicles (EVs) are pivotal in transitioning to sustainable transportation, offering significant environmental benefits over traditional internal combustion engine vehicles. However, EVs' reliability and safety hinge critically on their electrical systems' robustness. Faults within these systems, particularly in the motor drives, battery packs, and power electronics, can lead to catastrophic failures, compromising vehicle performance and passenger safety. Therefore, advanced fault detection techniques are essential for ensuring the dependable operation of EVs, minimizing risks, and reducing maintenance costs. This comprehensive review paper delves into the state-of-the-art fault detection methodologies applied to EV electrical systems, focusing on using MATLAB for simulation and analysis.
10. High Impedance Fault Detection System with Neutral-to-Ground Current Monitoring Sensor
ACLARA TECHNOLOGIES LLC, 2024
A system and method for detecting high impedance faults in electrical grids using a fault detection sensor that monitors current flow between the neutral conductor and ground. The sensor includes a current sensor and a controller that analyzes the current signals for anomalies indicative of a fault, enabling early detection of high impedance faults that may not be detected by conventional overcurrent protection equipment.
11. Anomaly Detection System with Voltage Comparison for Dual Power Source Relay Switch
AUTONETWORKS TECHNOLOGIES LTD, 2024
Anomaly detection apparatus and method for power supply systems with dual power sources and a relay switch. The apparatus includes voltage detectors on each power source side of the relay and an anomaly detector that compares the voltages when the relay is in a cut-off state to identify anomalies. The method involves switching the relay to a cut-off state, detecting voltages on each power source side, and comparing the detected voltages to identify anomalies.
12. Ground Fault Protection System with Voltage Differential Detection and Directional Fault Isolation for High Resistance Grounding Power Systems
ABB SCHWEIZ AG, 2024
A ground fault protection system for high resistance grounding (HRG) power systems that detects ground faults by measuring voltage differences between ground and neutral points of multiphase power. The system determines the direction of the fault and selectively locks open or closes the power switch to mitigate the fault, eliminating the need for manual tracing or current sensors.
13. Converter System with Multi-Switch Detection Architecture for Ground Insulation Resistance Measurement
HUAWEI DIGITAL POWER TECHNOLOGIES CO LTD, 2024
Converter system for detecting ground insulation resistance through a novel multi-switch detection architecture. The system comprises a converter with multiple detection circuits, each featuring a first switch and two resistors connected in series between the second bus and ground cable. The detection circuits are controlled by a single control circuit that monitors the voltage levels across the second bus and ground cable. The control circuit determines the ground insulation resistance based on the voltage measurements and system configuration parameters. The system achieves improved detection precision compared to traditional single-switch detection methods by enabling simultaneous measurement of voltage across the second bus and ground cable.
14. Electric-Carrier Power-Supply Device with Piezoresistive Sensor and Displacement-Driving Mechanism for Battery Interface Adjustment
WISTRON CORP, 2024
An electric-carrier power-supply device and method for detecting potential power failure in electric carriers. The device includes a piezoresistive sensor that detects pressure between the battery interface and on-board battery, and a power-management unit that controls motor power based on the sensor's resistance value. When the resistance value indicates a loose connection, the unit issues a warning and gradually reduces motor speed to prevent power failure. The device also includes a displacement-driving mechanism that adjusts the battery interface's position to maintain optimal contact.
15. Power Distribution Apparatus with Dual Circuit Protection Modules and Redundant Pathways for Electric Vehicles
HUAWEI TECHNOLOGIES CO LTD, 2024
A power distribution apparatus for electric vehicles that enables fail-operational operation by disconnecting the battery from the bus in case of electrical faults, while maintaining power supply to critical loads through redundant paths. The apparatus includes dual circuit protection modules that monitor the bus and battery, and implement fault policies based on their states to ensure safe and reliable operation under faults.
16. Short-Circuit Detection Device with Thermally Degradable Insulating Coating on Conductive Detection Element
ALSTOM HOLDINGS, 2024
A short-circuit detection device for electrical systems, comprising a conductive detection element with a thermally degradable insulating coating, positioned at a predetermined distance from an uninsulated electrical connection section. The detection element is designed to detect short circuits and electrical arcs, with the insulating coating degrading upon exposure to heat generated by an arc, thereby enabling detection of faults.
17. Solid-State Transformer with Cascaded Power Unit Structure for Fault Isolation via Auxiliary Supply Control
HUAWEI DIGITAL POWER TECHNOLOGIES CO LTD, 2024
Fault handling system for a solid-state transformer, comprising a cascaded power unit structure where a normally operating power unit can close its auxiliary supply and reduce the voltage of a busbar capacitor in a faulty power unit, preventing further fault propagation and ensuring safe operation.
18. Electric Vehicle Supply Equipment with Voltage-Based Open Neutral Detection and Automatic Disconnection System
GREENTEC INTERNATIONAL LTD, 2024
Electric vehicle supply equipment (EVSE) with a voltage-based disconnection system that detects open neutral conditions in multi-phase power sources and automatically disconnects the vehicle charging interface when a predetermined voltage threshold is exceeded. The system creates a star point from the multi-phase power source, measures the voltage difference between the star point and the neutral or earth conductor, and triggers disconnection when the voltage difference exceeds a threshold.
19. System and Method for Fault Detection in Insulated Electric Power Cables Using Grounding Conductor Current Monitoring and Transformer Distance Calculation
APLICACIONES TECNOLOGICAS S A, 2023
Method and system for detecting faults in insulated electric power distribution cables. The method involves monitoring current thresholds in grounding conductors to identify faults, measuring current values and resistor values through the conductors, and calculating relative distances to the nearest and farthest transformers to determine the fault location. The system comprises sensors connected to the grounding conductors and a processing unit that calculates the fault location based on the measured values.
20. Fault Current Management in High-Voltage Battery Charging Circuits with Integrated Detection and Interruption Controller
PREH GMBH, 2023
Method for treating fault currents in high-voltage batteries connected to charging stations via electric charging circuits. The method establishes a protective conductor connection between the charging station and battery, and simultaneously connects the high-voltage potentials between the charging station and battery. A fault current controller is integrated into the protective conductor or charging connections to detect and interrupt fault currents. The controller can be activated by a charging circuit component or operate autonomously.
21. Charging Station with Model-Based Proactive Cooling Control for Electric Vehicle Components
KEBA ENERGY AUTOMATION GMBH, 2023
A charging station for electric vehicles that proactively controls cooling to extend component lifespan. The station includes a housing with electrical components, a cooling device, and a control unit that models temperature development based on component current curves and charging/discharging times. The control unit adjusts cooling based on this model and real-time temperature data from multiple sensors, enabling early heat mitigation and preventing damage.
22. Distributed Ground Detection System with Networked Detectors and Centralized Signal Strength Analysis
DRS NAVAL POWER SYSTEMS INC, 2023
A distributed ground detection system for ungrounded electrical systems that uses multiple ground detectors to locate faults. The system includes a network of ground detectors connected to a central controller, which compares signal strengths from each detector to determine the location of a ground fault. The system can be integrated with existing devices such as motor overload protectors, and can automatically switch between voltage detection and ground detection modes. The distributed detection approach enables faster fault location and isolation compared to traditional methods, which rely on manual testing and isolation of sections of the electrical bus.
23. Protection strategy for fault detection in transmission lines for DC microgrid
Mohammed Ahmed Yagoub, Tao Zheng, Nabeel Abdelhadi Mohamed Fahal - Institution of Engineering and Technology (IET), 2023
Fault protection is one of the most common problems in power systems. The problem is finding an accurate and appropriate method for detecting faults in the DC Microgrid's electrical transmission lines and components. Most studies and scientific research focus on solving this problem by designing an appropriate method to solve faults in transmission lines and the rest of the DC Microgrid system. The main reason for finding the proper approach to solve these faults is that the DC Microgrid system contains power electronic devices such as a voltage source converter (VSC) & DC-DC Converter, which impact power loads. This paper presents a protection strategy to detect a fault in DC Microgrid transmission lines. Different faults have been designed, and simulation is done in MATLAB/SIMULINK. Results are obtained using this strategy, which can detect faults in the system and protect DC Microgrid.
24. Research on an automatic diagnosis and isolation device for line faults
Keyin Jia, Cheng Wang, Yan Li - SPIE, 2023
This paper focuses on the development of an automatic fault diagnosis and isolation device for a 10kV overhead line or cable line when a user experiences grounding and short circuit faults. This device achieves rapid fault location, isolation, and recovery, reduces power outage time for users, and improves the reliability of the distribution network.
25. Electric Vehicle Charging System with DC Arc Fault Detection and Current Signature Analysis
GM GLOBAL TECH OPERATIONS LLC, 2023
A charging system for electric vehicles that detects DC arc faults in the charging circuit. The system includes a current sensor to monitor current flow between the vehicle and charger, and an arc fault detection module that analyzes the current waveform to identify DC arc faults. The module selectively identifies series or parallel DC arc faults based on their unique current signatures, and stops charging when a fault is detected.
26. Electrical Device with Integrated Arc Fault Detection and Interruption Mechanism
ATLAS TECH HOLDING B V, 2023
An electrical device for enhancing the safety of an external electric circuit by detecting arc faults without requiring dedicated arc detection systems. The device comprises a coupling device, a sensor, and a control unit. The sensor monitors the circuit's current and voltage, and the control unit operates the device based on this data while also analyzing the signal for arc fault signatures. If an arc fault is detected, the control unit can trigger a tripping mechanism to interrupt the circuit, or generate a warning signal to alert users. The device can be integrated into various applications, including computing devices, vehicles, and power conversion systems.
27. Arc Fault Detection Device with Integrated Resonant Circuit and Magnetic Actuator Sensing Element
ABB SCHWEIZ AG, 2023
An arc fault detection device with a single, compact sensing element that uses a resonant circuit comprising an inductor and capacitor to detect arc faults in electrical lines. The device includes a controller that analyzes the sensor signal to determine the presence of an arc fault, and generates a trip signal to interrupt the line when an arc fault is detected. The sensing element can be a magnetic actuator used to operate the circuit breaker, eliminating the need for a separate sensing element. The device also includes protection circuits to limit output currents and voltages, and a filter circuit to provide filtered signals to the controller.
28. Power Supply Control Apparatus with Dual Ground Fault Detection and Stuck-Open Switch Detection Mechanism
DENSO TEN LTD, 2023
A power supply control apparatus that detects a stuck-opened state of an inter-system switch. The apparatus includes a primary ground fault detection unit, a secondary ground fault detection unit, and a failure determination unit. When a ground fault is detected, the primary unit cuts off the inter-system switch and activates a battery switch. The secondary unit determines which system is faulty and performs return control when the fault is cleared. The failure determination unit detects a stuck-opened state if the return control and ground fault detection are repeated at a predetermined frequency.
29. Electric Leakage Detection Method Utilizing Comparative Resistance Measurements in Vehicle Power Distribution Systems
PRIME PLANET ENERGY & SOLUTIONS INC, 2023
An electric leakage detection method for determining the location of electrical leakage in an electric vehicle power distribution system. The method involves measuring the system's total electrical resistance with the power source and device connected, and then measuring the power source's internal electrical resistance with the device disconnected. By comparing these two measurements, the method can determine whether the leakage is occurring in the power source or the device. If the leakage is determined to be in the device, the method further measures the device's internal electrical resistance to pinpoint the exact location of the leakage.
30. Detection of Torque Security Problems Based on the Torsion of Side Shafts in Electrified Vehicles
Andreas Koch, Jonas Brauer, Jens Falkenstein - MDPI AG, 2023
In the case of electric vehicle drives, faults in the drive system or in the traction inverter, which controls the vehicle drive unit, could lead to abrupt and unpredictable motion as well as acceleration of the vehicle. In terms of functional safety, the typically existing, permanent mechanical connection of the drive machine with the drive wheels poses a high safety risk. In particular, unintended motion of the vehicle from a standstill is especially critical due to the high risk of injury to traffic participants. To reduce this risk, appropriate monitoring algorithms can be applied for the rapid detection of faulty operation. A corresponding algorithm for fault detection in the electric drive of a vehicle is presented in this paper. In addition to the description of the algorithms, various driving maneuvers of an electric single-wheel drivetrain are simulated in fault-free and faulty operation on a hardware-in-the-loop test bench. The focus here is on the consideration of driving-off operations.
31. Electric Vehicle Charging Station with Dual-Mode Fault Detection and Response System
KEBA ENERGY AUTOMATION GMBH, 2023
A charging station for electric vehicles that detects and responds to faults in the electrical system, including ground faults, using a fault current sensor and control device. The station can operate in both AC and DC charging modes and includes a test circuit for verifying the integrity of the ground fault protection system. The control device can generate multiple control signals to open the charging circuit in response to different types of faults, and can also communicate with the vehicle to initiate fault response actions. The station can be part of a larger system with multiple charging stations connected to a single circuit breaker, and can be integrated with a grid connection point and circuit breaker to provide a complete electrical infrastructure for electric vehicle charging.
32. High-Voltage Vehicle Electrical System Monitoring Device with Common Magnetic Field Sensor for Fault Detection and Charging Current Interruption
INFINEON TECHNOLOGIES AG, 2023
Monitoring device for high-voltage vehicle electrical systems that detects safety-critical faults in electrical components and interrupts charging current to prevent body-ground faults. The device determines the sum of positive and negative charging line currents using a common magnetic field sensor, enabling early detection and disconnection of charging current before critical body-ground fault thresholds are reached.
33. Inverter Intermediate Circuit Overvoltage Protection via Voltage Drop Detection and Energy Regulation
FRONIUS INTERNATIONAL GMBH, 2023
Method and device for protecting an inverter intermediate circuit against overvoltages. The method includes detecting voltage drops across capacitors in the intermediate circuit, determining a voltage difference between the drops, and triggering decoupling or energy reduction when the difference exceeds a threshold. The device includes a monitoring unit that detects voltage drops and a DC/DC converter that can be actuated to reduce energy transmission to the intermediate circuit.
34. Electric Vehicle Charging Station with Integrated Fault Protection and Dual-Conductor Switching Mechanism
KEBA ENERGY AUTOMATION GMBH, 2023
A charging station for electric vehicles that integrates fault protection and charging control functions. The station features a single switching device that controls both phase and neutral conductors, and a fault current sensor that detects AC and DC faults. A control circuit monitors the sensor output and generates a control signal to open the switching device in case of a fault. The station also includes a current measuring device and a communication module for negotiating charging plans with the vehicle. The system can be scaled to multiple charging stations connected through a single circuit breaker.
35. Signal Sampling Circuit with Integrated Current Sensors, High-Pass Filters, and Adder Circuit for Multi-Input Arc Detection
DELTA ELECTRONICS INC, 2023
A signal sampling circuit for arc detection that integrates multiple current sensors, high-pass filters, and an adder circuit to process current signals from multiple power inputs. The circuit enables simultaneous arc detection across multiple wires using a single sensing component, reducing space requirements compared to traditional methods. The adder circuit performs scaling, addition, and DC offset on the filtered current signals, while an optional amplifier circuit further scales the output for transmission to a digital signal processor or bandpass filter for arc detection.
36. Research on the Dynamic System Faults of Electric Vehicles
Chenxi Ma - IEEE, 2023
In electric vehicles, the dynamic system is the key to operating stably, and if there is a failure, it will inevitably reduce the safety of running the car. In order to understand the common faults of the electric vehicle dynamic system and grasp the handling methods of different faults, this paper introduces the fault types and causes of the electric vehicle dynamic system directly. After research, it is found that the causes of various types of failures have the characteristics of different failures, so it is necessary to eliminate the causes of the faults. According to the study, this paper believes that in order to prevent and effectively deal with the electric vehicle dynamic system, it is necessary to perform regular maintenance and use appropriate and effective methods to analyze and deal with the causes in order to improve the stability of the electric vehicle dynamic system and meet the basic needs of vehicle operation.
37. Bi-Directional AC/DC Converter with Multiplexer and Interleaved Bridge Circuit
SCHNEIDER ELECTRIC IT CORP, 2023
A bi-directional AC/DC converter that enables efficient and flexible power conversion between AC and DC power sources. The converter employs a multiplexer and interleaved bridge circuit to manage power flow, with an optional unfolder circuit for AC output. The system can operate in both AC-to-DC and DC-to-AC modes, with the ability to control output voltage and frequency. The converter's architecture enables high power density and efficiency, making it suitable for a wide range of applications including renewable energy systems, electric vehicles, and industrial power supplies.
38. Detection and Fault Diagnosis of High-Voltage System of New Energy Vehicles
Lin Mingsong, Tugan Lin, Yifan Chen - IOS Press, 2022
With the development of new energy vehicles, the detection and fault diagnosis of high voltage system of new energy vehicles are becoming more and more important. The leakage of high-voltage system of new energy vehicles will lead to the failure of power on and normal operation of vehicles. At the same time, it is very important for the safety protection of the whole vehicle. Taking the leakage detection of byd-qin hybrid high-voltage system as an example, this paper analyzes the fault generation mechanism and puts forward the detection technology of new energy vehicles, so as to help maintenance personnel better grasp the diagnosis technology of new energy vehicles.
39. Fault Detection and Isolation in Electric Vehicle Powertrain
Gbanaibolou Jombo, Yu Zhang - Wiley, 2022
The powertrain of an electric vehicle (EV) consists mainly of the battery, electric motor and power electronics. The safe and reliable operation of the electric vehicle depends on their fault-free operation. Fault detection and isolation methods work on the premise that small changes as a result of faults affecting a system causes variation in its operational response. This property can be used for the detection of such faults and their severity. This chapter discusses methods for detection and isolation of faults in electric vehicle powertrain components. Powertrain configuration and technologies are identified. Battery technology such as Lithiumion batteries have gained a significant application as energy storage source in electric vehicles due to their high energy and power density, long lifespan, and low self-discharge performance under extreme temperatures. Model-based approaches are discussed for the determination of battery state of charge, state of health and effect of accelerated degradation. Fault detection in electric motor is considered. Brushless asynchronous induction m... Read More
40. Solid-State Transformer Power Apparatus with Bi-Directional DC Conversion for Multi-Voltage Output
DELTA ELECTRONICS INC, 2022
A power apparatus for solid-state transformers (SST) that enables electrical isolation and multi-voltage output for DC electric vehicle charging stations. The apparatus comprises an AC-to-DC conversion unit, a primary DC bus, and multiple bi-directional DC conversion units. The bi-directional DC conversion units receive the primary DC bus voltage and convert it into multiple isolated DC voltages, or receive external DC voltages and convert them into the primary DC bus voltage. This design enables electrical isolation and multi-voltage output for DC electric vehicle charging stations, photovoltaic arrays, and energy storage systems.
41. Multi-Phase Electric Vehicle Charging Station with Load Balancing and Harmonic Current Compensation
KEBA ENERGY AUTOMATION GMBH, 2022
A charging station for electric vehicles that can balance multi-phase network loads and compensate for harmonic currents. The station features a multi-phase converter with a balancing device, an intermediate circuit with capacitors, and a DC/DC converter for outputting a stepped-up or stepped-down DC voltage. The station can also inject non-sinusoidal currents into the mains phases to compensate for harmonic currents measured at the mains connection point.
42. Transformerless Multi-Phase Charging Station with Bidirectional DC/DC Converter and Symmetrical Voltage Regulation
KEBA ENERGY AUTOMATION GMBH, 2022
A transformerless charging station for electric vehicles that uses a multi-phase network to charge and discharge the vehicle's energy storage system. The station employs a bidirectional DC/DC converter with a symmetrical design that can step up and step down voltages, and features a control unit that regulates the converter's operation to ensure safe and efficient charging. The station also includes an AC/DC converter, an intermediate circuit with capacitors, and an output circuit with capacitors, as well as protection and filtering components to prevent overvoltage and electromagnetic interference.
43. Electric Vehicle Supply Equipment with Integrated Safety Relay and Weld Test Arrangement
CHALLENGER X AS, 2022
An electric vehicle supply equipment (EVSE) for charging electric vehicles, comprising internal circuitry with isolated input and output conductors, a primary set of relays, and a safety relay arrangement. The safety relay arrangement is configured to simultaneously disconnect all electrical power from the main distribution cable in response to a single input signal, eliminating the need for external safety switches. The EVSE also includes a weld test arrangement for verifying the integrity of the primary set of relays.
44. Power Supply Device with Insulation Resistance Detection Using Dual Voltage and Residual Current Measurement
HUAWEI DIGITAL POWER TECHNOLOGIES CO LTD, 2022
Power supply device and insulation resistance detection method for input end of power supply device connected to DC power source. The device includes a residual current detection unit, voltage detection unit, and controller that determines insulation resistance value based on two different voltage parameter values and corresponding residual current values measured under each voltage condition.
45. Fault Detection System for GSS
Kapil Gupta - International Journal for Research in Applied Science and Engineering Technology (IJRASET), 2022
Abstract: The efficiency of power systems is largely determined by the effectiveness of the inbuilt power equipment. Monitoring transmission parameters for faults and quick isolation of the system from faults helps to improve the efficiency of the power systems reliability. Current conventional method has its own limitations due to the reliance on technical team to carrying out visual inspection in order to identify any fault. The functions of the protective systems are to detect, then classify and finally determine the location of the faulty. This project presents some techniques that helps to find, determine and diagnosing faults in GSS. This project will review the type of fault that possibly occurs in an electric power system, the type of fault detection and location technique that are available together with the protection device that can be utilized in the power system to protect the equipment from electric fault.
46. Automotive Power System with Processor-Controlled Power Electronics and Charge Cable Assembly
SCHUMACHER ELECTRIC CORP, 2022
An automotive power system for charging and discharging hybrid electric vehicles and electric vehicles, comprising power electronics circuitry, a charge cable, and a housing assembly. The power electronics circuitry includes a processor that controls a switch to manage charging power, and is connected to the charge cable that conveys power to the vehicle via a vehicle connector.
47. Dynamic Phase Balancing System for Real-Time Load Redistribution in Three-Phase Electric Vehicle Charging Arrays
ZETA SPECIALIST LIGHTING LTD, 2022
A dynamic phase balancing system for electric vehicle charging arrays that automatically redistributes load across three-phase power networks in real-time. The system continuously monitors power distribution across the phases and dynamically switches charging terminals between phases to maintain optimal balance. When a phase imbalance is detected, the system identifies the charger to switch and coordinates a seamless transition to the new phase, ensuring safe and efficient charging operations.
48. Distributed Insulation Detection Device with Intelligent Control and Resistance Switching for Multi-Stage DC Systems
ZTE CORP, 2022
A distributed insulation detection device for multi-stage DC power systems that prevents false alarms and ensures comprehensive insulation monitoring. The device features an intelligent control module, sampling module, basic insulation combination module, and intelligent resistance switching network module. The intelligent control module processes voltage and current data from the sampling module and controls the basic insulation combination module and resistance switching network to adjust the total balance resistance of the device. This prevents interference from parallel-connected insulation detection devices and maintains accurate insulation monitoring in multi-stage DC systems.
49. Motor Control Device with Selective Inverter Routing and Fault Detection for Brushless Motors
HITACHI ASTEMO LTD, 2022
A motor control device for a brushless motor that enables simultaneous or selective use of multiple inverters based on operating conditions. The device includes a microcomputer that generates motor command signals and inverter switching control signals, and a switching control unit that selectively routes these signals to the inverters. The microcomputer also includes an abnormality detection unit that monitors the inverters and can disconnect power to a faulty inverter.
50. Insulation Resistance Detection Circuit with Resonant Cavity for High-Voltage Battery Systems
HUAWEI TECHNOLOGIES CO LTD, 2022
An insulation resistance detection circuit for high-voltage batteries in electric vehicles that improves measurement precision by using a resonant cavity to isolate DC voltage and eliminate the impact of capacitor precision errors and parasitic capacitance. The circuit injects an AC signal into the battery through a resonant cavity, measures the voltage across a resistor, and calculates the insulation resistance based on the signal and voltage.
Get Full Report
Access our comprehensive collection of 94 documents related to this technology
Identify Key Areas of Innovation in 2025

